TOP
|
特許
|
意匠
|
商標
特許ウォッチ
Twitter
他の特許を見る
公開番号
2025141612
公報種別
公開特許公報(A)
公開日
2025-09-29
出願番号
2024041627
出願日
2024-03-15
発明の名称
作業機械
出願人
日立建機株式会社
代理人
弁理士法人開知
主分類
E02F
9/22 20060101AFI20250919BHJP(水工;基礎;土砂の移送)
要約
【課題】メインポンプでアキュムレータをチャージできない場合でも、アキュムレータの圧力を確保することが可能な作業機械を提供する。
【解決手段】制御装置20は、圧力センサ18で検出された高圧アキュムレータ7の圧力が、パイロットリリーフ弁16のリリーフ設定圧よりも高く設定された閾値T1よりも低く、かつ圧力センサ19で検出された低圧アキュムレータ15の圧力が、前記リリーフ設定圧よりも低く設定された閾値T2よりも高い場合に、パイロットポンプ11から吐出される圧油の供給先がパイロット回路12から高圧アキュムレータ7に切り換わるように切換装置13,14を制御する。
【選択図】 図2
特許請求の範囲
【請求項1】
原動機と、
作動油を貯留する作動油タンクと、
前記原動機によって駆動され、前記作動油タンクから作動油を吸入して吐出するメインポンプと、
油圧アクチュエータと、
前記メインポンプから前記油圧アクチュエータに供給される圧油の流れを制御する制御弁と、
前記原動機によって駆動されるパイロットポンプと、
前記パイロットポンプから吐出された圧油が供給され、前記制御弁のパイロット圧を供給するパイロット回路と、
前記パイロット回路と前記作動油タンクとを接続する油路に設けられ、前記パイロット回路の圧力が所定のリリーフ設定圧を超えた場合に開弁するパイロットリリーフ弁と、
前記メインポンプから吐出された圧油を蓄える第1蓄圧装置とを備えた作業機械において、
前記第1蓄圧装置の圧力を検出する第1圧力検出装置と、
前記パイロット回路に接続され、前記パイロットポンプから吐出された圧油を蓄える第2蓄圧装置と、
前記第2蓄圧装置の圧力を検出する第2圧力検出装置と、
前記パイロットポンプから吐出される圧油の供給先を前記パイロット回路および前記第1蓄圧装置のいずれか一方に切換可能な切換装置と、
前記第1圧力検出装置および前記第2圧力検出装置の信号が入力され、前記切換装置への制御信号を出力する制御装置とを備え、
前記制御装置は、前記第1圧力検出装置で検出された前記第1蓄圧装置の圧力が、前記リリーフ設定圧よりも高く設定された第1閾値よりも低く、かつ前記第2圧力検出装置で検出された前記第2蓄圧装置の圧力が、前記リリーフ設定圧よりも低く設定された第2閾値よりも高い場合に、前記パイロットポンプから吐出される圧油の供給先が前記パイロット回路から前記第1蓄圧装置に切り換わるように前記切換装置を制御する
ことを特徴とする作業機械。
続きを表示(約 860 文字)
【請求項2】
請求項1に記載の作業機械において
前記切換装置は、
前記パイロットポンプと前記パイロット回路とを接続する第1油路に配置され、前記制御装置からの制御信号に応じて、前記第1油路の圧油の流通を許容する開位置、および前記第1油路の圧油の流通を禁止する閉位置のいずれか一方に切り換わる第1切換弁と、
前記パイロットポンプと前記第1蓄圧装置とを接続する第2油路に配置され、前記制御装置からの制御信号に応じて、前記第2油路の圧油の流通を許容する開位置、および前記第2油路の圧油の流通を禁止する閉位置のいずれか一方に切り換わる第2切換弁とを有する
ことを特徴とする作業機械。
【請求項3】
請求項1に記載の作業機械において
前記切換装置は、前記制御装置からの制御信号に応じて、前記パイロットポンプと前記パイロット回路との間の圧油の流通を許容し、かつ前記パイロットポンプと前記第1蓄圧装置との間の圧油の流通を禁止する第1位置、および、前記パイロットポンプと前記第1蓄圧装置との間の圧油の流通を許容し、かつ前記パイロットポンプと前記パイロット回路との間の圧油の流通を禁止する第2位置のいずれか一方に切り換わる切換弁を有する
ことを特徴とする作業機械。
【請求項4】
請求項1に記載の作業機械において
前記切換装置は、
前記パイロットポンプと前記パイロット回路とを接続する第1油路に配置され、前記制御装置からの制御信号に応じて、前記第1油路の圧油の流通を許容する開位置、および前記第1油路の圧油の流通を禁止する閉位置のいずれか一方に切り換わる切換弁と、
前記パイロットポンプと前記第1蓄圧装置とを接続する第2油路に配置され、前記パイロットポンプから前記第1蓄圧装置へ向かう圧油の流れを許容し、かつ前記第1蓄圧装置から前記パイロットポンプへ向かう圧油の流れを禁止するチェック弁とを有する
ことを特徴とする作業機械。
発明の詳細な説明
【技術分野】
【0001】
本発明は、油圧ショベル等の作業機械に関する。
続きを表示(約 2,500 文字)
【背景技術】
【0002】
油圧ショベル等の作業機械に搭載される油圧駆動装置に関する先行技術を開示する文献として、例えば特許文献1がある。特許文献1には、油圧ポンプ(メインポンプ)と、前記油圧ポンプから圧油の供給を受けて駆動する油圧アクチュエータと、前記油圧ポンプからの圧油を前記油圧アクチュエータに供給する第1管路と、前記第1管路に設置され前記油圧ポンプから前記油圧アクチュエータへの圧油の流れを調整するポンプ流量調整装置と、前記油圧ポンプから吐出された圧油を蓄える蓄圧装置と、前記油圧ポンプから前記蓄圧装置への圧油の流れを調整する蓄圧流量調整装置とを備えた油圧駆動装置において、前記蓄圧装置に蓄えられた圧油を前記第1管路とは別の第2管路を介して、前記油圧アクチュエータに供給する蓄圧流量供給装置を備えたことを特徴とする油圧駆動装置が記載されている。この油圧駆動装置によれば、作業機械の動作に応じて、メインポンプから第1管路を介して油圧アクチュエータに圧油を供給する回路、および蓄圧装置から第2管路を介して油圧アクチュエータに圧油を供給する回路のうち、いずれか効率の良い回路を選択できるため、作業機械全体として大幅な効率向上が図れ、大きな燃費低減が可能になる。また、蓄圧装置から油圧アクチュエータに圧油を供給して蓄圧装置の圧力が低下した場合は、メインポンプから蓄圧装置に圧油を供給することにより、蓄圧装置をチャージ(蓄圧)できる。
【先行技術文献】
【特許文献】
【0003】
国際公開第2018/061165号公報
【発明の概要】
【発明が解決しようとする課題】
【0004】
しかしながら、特許文献1に記載の油圧駆動装置では、蓄圧装置の圧力が低下した状態で、操作装置を介して油圧アクチュエータの動作が指示された場合に、メインポンプのみから油圧アクチュエータに圧油を供給することとなり、また、その間はメインポンプで蓄圧装置をチャージできないため、思うように効率が上がらないという課題がある。
【0005】
本発明は、上記の課題に鑑みてなされたものであり、その目的は、メインポンプでアキュムレータをチャージできない場合でも、アキュムレータの圧力を確保することが可能な作業機械を提供することにある。
【課題を解決するための手段】
【0006】
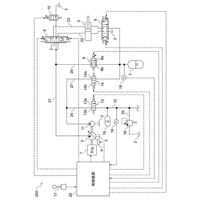
上記目的を達成するために、本発明は、原動機と、作動油を貯留する作動油タンクと、前記原動機によって駆動され、前記作動油タンクから作動油を吸入して吐出するメインポンプと、油圧アクチュエータと、前記メインポンプから前記油圧アクチュエータに供給される圧油の流れを制御する制御弁と、前記原動機によって駆動されるパイロットポンプと、前記パイロットポンプから吐出された圧油が供給され、前記制御弁のパイロット圧を供給するパイロット回路と、前記パイロット回路と前記作動油タンクとを接続する油路に設けられ、前記パイロット回路の圧力が所定のリリーフ設定圧を超えた場合に開弁するパイロットリリーフ弁と、前記メインポンプから吐出された圧油を蓄える第1蓄圧装置とを備えた作業機械において、前記第1蓄圧装置の圧力を検出する第1圧力検出装置と、前記パイロット回路に接続され、前記パイロットポンプから吐出された圧油を蓄える第2蓄圧装置と、前記第2蓄圧装置の圧力を検出する第2圧力検出装置と、前記パイロットポンプから吐出される圧油の供給先を前記パイロット回路および前記第1蓄圧装置のいずれか一方に切換可能な切換装置と、前記第1圧力検出装置および前記第2圧力検出装置の信号が入力され、前記切換装置への制御信号を出力する制御装置とを備え、前記制御装置は、前記第1圧力検出装置で検出された前記第1蓄圧装置の圧力が、前記リリーフ設定圧よりも高く設定された第1閾値よりも低く、かつ前記第2圧力検出装置で検出された前記第2蓄圧装置の圧力が、前記リリーフ設定圧よりも低く設定された第2閾値よりも高い場合に、前記パイロットポンプから吐出される圧油の供給先が前記パイロット回路から前記第1蓄圧装置に切り換わるように前記切換装置を制御するものとする。
【発明の効果】
【0007】
本発明によれば、作業機械において、メインポンプでアキュムレータをチャージできない場合でも、パイロットポンプからアキュムレータに圧油を供給できるため、アキュムレータの圧力を確保することが可能となる。
【図面の簡単な説明】
【0008】
本発明の第1の実施例における油圧ショベルの斜視図である。
本発明の第1の実施例における油圧駆動装置の油圧回路図である。
本発明の第1の実施例における制御装置の処理を示すフロー図である。
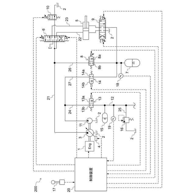
本発明の第2の実施例における油圧駆動装置の油圧回路図である。
本発明の第2の実施例における制御装置の処理を示すフロー図である。
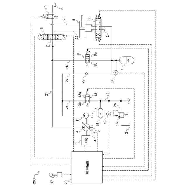
本発明の第3の実施例における油圧駆動装置の油圧回路図である。
本発明の第3の実施例における制御装置の処理を示すフロー図である。
【発明を実施するための形態】
【0009】
以下、本発明の実施形態について、図面を参照して説明する。本実施形態では、作業機械として油圧ショベルを例に説明するが、本発明は、ホイールローダ、ダンプトラック、油圧クレーン等の他の作業機械にも適用可能である。
【実施例】
【0010】
図1は、本発明の第1の実施例における油圧ショベルの斜視図である。油圧ショベル100は、下部走行体101と、上部旋回体102と、作業装置103とを備える。上部旋回体102は、走行モータ104(油圧アクチュエータ)により駆動される。上部旋回体102は、下部走行体101上に旋回可能に設けられており、図示しない旋回モータ(油圧アクチュエータ)により駆動される。
(【0011】以降は省略されています)
この特許をJ-PlatPat(特許庁公式サイト)で参照する
関連特許
日立建機株式会社
変速装置
24日前
日立建機株式会社
作業機械
24日前
日立建機株式会社
作業機械
18日前
日立建機株式会社
建設機械
25日前
日立建機株式会社
作業機械
24日前
日立建機株式会社
建設機械
25日前
日立建機株式会社
作業機械
24日前
日立建機株式会社
作業車両
24日前
日立建機株式会社
作業機械
25日前
日立建機株式会社
作業機械
24日前
日立建機株式会社
転圧機械
25日前
日立建機株式会社
作業車両
25日前
日立建機株式会社
作業車両
20日前
日立建機株式会社
作業機械
25日前
日立建機株式会社
作業機械
24日前
日立建機株式会社
映像記録装置
24日前
日立建機株式会社
運用管理装置
24日前
日立建機株式会社
ダンプトラック
25日前
日立建機株式会社
ホイールローダ
24日前
日立建機株式会社
ホイールローダ
24日前
日立建機株式会社
遠隔制御システム
24日前
日立建機株式会社
建設発生土の管理システム
24日前
日立建機株式会社
可変容量型斜板式液圧回転機
25日前
日立建機株式会社
CO2排出量削減方針生成装置
24日前
日立建機株式会社
鉱山管理装置及び鉱山管理方法
24日前
日立建機株式会社
映像再生装置、映像共有システム
24日前
日立建機株式会社
作業機械管理システム及び作業機械
19日前
日立建機株式会社
運搬車両認識システム及び作業機械
11日前
日立建機株式会社
リスク判定装置及びリスク判定システム
24日前
日立建機株式会社
建設機械の制御装置および遠隔操作システム
24日前
個人
バケット
4日前
個人
建物の不同沈下の修正方法
11日前
株式会社富田製作所
継手部構造
4日前
株式会社大林組
操縦装置
7日前
千代田工営株式会社
回転貫入杭
18日前
株式会社熊谷組
山留壁用親杭
24日前
続きを見る
他の特許を見る