TOP
|
特許
|
意匠
|
商標
特許ウォッチ
Twitter
他の特許を見る
公開番号
2025146040
公報種別
公開特許公報(A)
公開日
2025-10-03
出願番号
2024046610
出願日
2024-03-22
発明の名称
精錬方法および精錬装置
出願人
株式会社豊田中央研究所
,
トヨタ自動車株式会社
,
豊田通商株式会社
,
豊通スメルティングテクノロジー株式会社
代理人
個人
,
個人
,
個人
主分類
F27B
14/20 20060101AFI20250926BHJP(炉,キルン,窯;レトルト)
要約
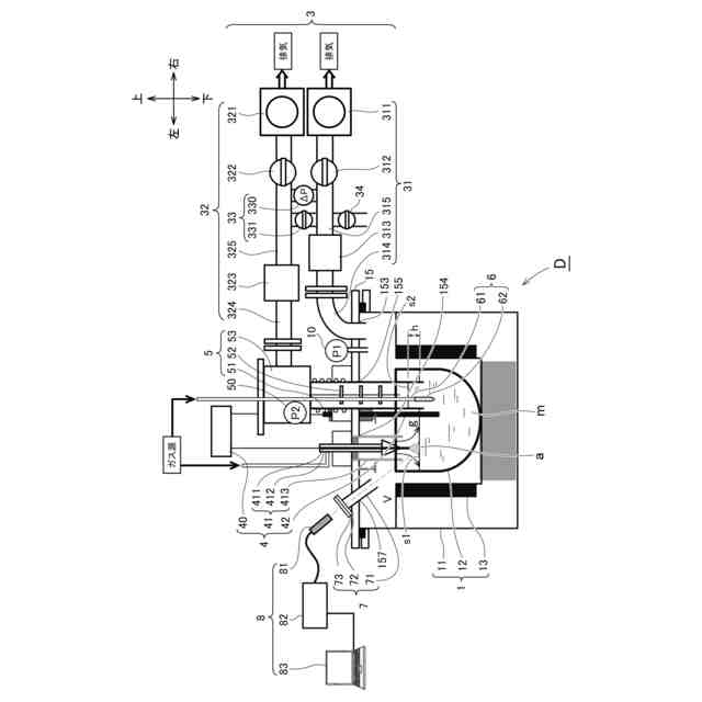
【課題】金属溶湯の真空蒸留法による精製処理を適切に行える精錬方法を提供する。
【解決手段】本発明は、アーク放電(a)で加熱した金属溶湯(m)から特定元素を真空蒸留させて除去する精錬方法である。その際、アーク放電を発光分析することにより、金属溶湯の精製度を評価する。精製度は、例えば、不活性ガスの発光スペクトル(Ig)と特定元素の発光スペクトル(Ie)との強度比(Ie/IgまたはIg/Ie)に基づいて評価できる。このような評価は、例えば、金属溶湯の温度やアーク放電が生じている雰囲気の圧力が安定しているとき(分析域)になされるとよい。Al基溶湯を精錬する場合なら、特定元素はZnやMgであり、プラズマ源となる不活性ガスにはArを用いるとよい。
【選択図】図3
特許請求の範囲
【請求項1】
アーク放電で加熱した金属溶湯から特定元素を真空蒸留させて除去する精錬方法であって、
該アーク放電の発光を分析して該金属溶湯の精製度を評価する評価工程を、
備える精錬方法。
続きを表示(約 870 文字)
【請求項2】
前記評価工程は、前記金属溶湯上または該金属溶湯中に導入された不活性ガスの発光スペクトル(Ig)と前記特定元素の発光スペクトル(Ie)との強度比(Ie/IgまたはIg/Ie)に基づいてなされる請求項1に記載の精錬方法。
【請求項3】
前記評価工程は、前記強度比から前記金属溶湯に含まれる特定元素の濃度を推定する請求項2に記載の精錬方法。
【請求項4】
前記評価工程は、前記金属溶湯の温度と前記アーク放電が生じている雰囲気圧とが所定範囲内に収まる安定域でなされる請求項1に記載の精錬方法。
【請求項5】
前記不活性ガスは、Ar、He、Ne、Kr、XeまたはN
2
の一種以上である請求項2に記載の精錬方法。
【請求項6】
前記金属溶湯は、アルミニウム基溶湯であり、
前記特定元素は、Zn、MgまたはPbの一種以上である請求項1に記載の精錬方法。
【請求項7】
前記金属溶湯は、スクラップ材または再生材を溶解してなる請求項1~6のいずれかに記載の精錬方法。
【請求項8】
金属溶湯を収容する収容槽と、
該金属溶湯上を真空にする排気手段と、
該金属溶湯上でアーク放電を生じさせる加熱手段と、
該アーク放電の発光を分析する分析手段と、
を備える精錬装置。
【請求項9】
前記分析手段は、前記発光を捕光するプローブと、
該発光を分光して波長毎の発光スペクトルを計測する計測手段と、
該発光スペクトルの強度または強度比を求める解析手段と、
を備える請求項8に記載の精錬装置。
【請求項10】
前記収容槽は、前記排気手段に用いる排気ポートと、前記加熱手段に用いる加熱ポートと、前記分析手段に用いる分析ポートとを備え、
該分析ポートは、該加熱ポートに関して該排気ポートの反対側に配置される請求項9に記載の精錬装置。
発明の詳細な説明
【技術分野】
【0001】
本発明は、金属溶湯を精製する精錬方法等に関する。
続きを表示(約 1,300 文字)
【背景技術】
【0002】
環境意識等の高揚に伴い、資源の再生利用が図られている。例えば、様々な分野で多用されるアルミニウムは、新規に製錬(さらには精錬)するよりもスクラップを再利用(リサイクル)することにより、大幅な省エネルギー化や環境負荷低減が図られる。
【0003】
もっとも、スクラップを溶解した金属溶湯中には、主元素以外の様々な元素が混在し得る。その金属溶湯から不要または過剰な元素を除去する方法(精製方法または精錬方法)の一つに、真空蒸留法(減圧蒸留法、真空脱ガス法、真空処理法)がある。アルミニウムを主成分とする溶湯(「Al基溶湯」という。)なら、Alよりも蒸気圧が高い元素(例えばZn、Mg、Pb、H等)が優先的に蒸発し、Al基溶湯から除去(真空蒸留)される。これに関連する記載が、例えば、下記の特許文献1または2にある。
【先行技術文献】
【特許文献】
【0004】
特開2021-113355
特開2022-168831
特開平1-126526
特開2002-174631
特開2008-292169
特開2008-266751
【発明の概要】
【発明が解決しようとする課題】
【0005】
特許文献1、2では、Al基溶湯の湯面付近(局部)をアーク放電で局所的に加熱して、Al基溶湯からZn、Mg等を真空蒸留により効率的に除去している。
【0006】
もっとも、特許文献1、2では、処理後のAl基溶湯から採取して固化させた試料を蛍光X線分析(XRF:X‐ray Fluorescence)して、その精製度(除去対象である元素の濃度)を確認している。このような固化試料の分析方法では、金属溶湯の精製度を処理中にリアルタイムで判断できない。
【0007】
ちなみに、特許文献3~6は、溶鋼へレーザ光を照射して得られた励起光を分析して、溶鋼に含まれる元素濃度(C濃度等)を精錬中に把握する方法を提案している。しかし、このような方法は、溶鋼の精錬自体に関係ないレーザ光源が別途必要になる。
【0008】
本発明はこのような事情に鑑みて為されたものであり、新たな金属溶湯の精錬方法等を提供することを目的とする。
【課題を解決するための手段】
【0009】
本発明者はこの課題を解決すべく鋭意研究した結果、金属溶湯の加熱に用いるアーク放電を利用して、その金属溶湯に含まれる特定元素の濃度(精製度)を、精製処理中にリアルタイムで把握することを着想すると共に具現化した。この成果を発展させることにより、以降に述べる本発明を完成するに至った。
【0010】
《精錬方法》
(1)本発明は、アーク放電で加熱した金属溶湯から特定元素を真空蒸留させて除去する精錬方法であって、該アーク放電の発光を分析して該金属溶湯の精製度を評価する評価工程を備える精錬方法である。
(【0011】以降は省略されています)
この特許をJ-PlatPat(特許庁公式サイト)で参照する
関連特許
株式会社サンコー
浸漬ヒーター
16日前
東京窯業株式会社
セッター
4か月前
中外炉工業株式会社
熱処理炉
5日前
株式会社プロテリアル
スラグ除滓装置
9か月前
中外炉工業株式会社
処理炉
3か月前
ノリタケ株式会社
熱処理装置
2か月前
ノリタケ株式会社
連続加熱炉
5か月前
有限会社ヨコタテクニカ
リフロー炉
2か月前
ノリタケ株式会社
連続加熱炉
5か月前
ファーネス重工株式会社
熱風循環炉
5か月前
株式会社不二越
搬送システム
4か月前
ノリタケ株式会社
熱処理装置
4か月前
ノリタケ株式会社
サヤ
3か月前
ノリタケ株式会社
連続加熱炉
5か月前
ノリタケ株式会社
熱処理装置
2か月前
ノリタケ株式会社
熱処理装置
2か月前
ノリタケ株式会社
熱処理装置
1か月前
ノリタケ株式会社
熱処理装置
2か月前
特殊電極株式会社
インゴット予熱装置
4か月前
DiV株式会社
赤外線加熱装置
4か月前
中外炉工業株式会社
連続処理炉
4か月前
成都大学
合金粉末酸化防止熱処理装置
6か月前
株式会社豊田中央研究所
加熱装置
26日前
株式会社不二越
圧力制御システム
5か月前
大同特殊鋼株式会社
溶解炉
10か月前
三菱重工業株式会社
炉設備
6か月前
ノリタケ株式会社
熱処理設備
1か月前
大同特殊鋼株式会社
回転炉の異物検出装置
4か月前
ノリタケ株式会社
ロータリーキルン
12か月前
三建産業株式会社
非鉄金属溶解方法
4か月前
ノリタケ株式会社
熱処理設備
1か月前
大同特殊鋼株式会社
熱処理設備
8か月前
大同特殊鋼株式会社
熱処理設備
4か月前
住友金属鉱山株式会社
水冷ジャケット
11か月前
品川リフラクトリーズ株式会社
マッド材
5か月前
ネクサスジャパン株式会社
アルミニウム溶解炉
11か月前
続きを見る
他の特許を見る