TOP
|
特許
|
意匠
|
商標
特許ウォッチ
Twitter
他の特許を見る
公開番号
2025145084
公報種別
公開特許公報(A)
公開日
2025-10-03
出願番号
2024045087
出願日
2024-03-21
発明の名称
水力発電システムおよびこれに用いる電力変換装置、発電出力制御方法
出願人
学校法人 芝浦工業大学
,
興亜エレクトロニクス株式会社
,
個人
,
個人
代理人
個人
主分類
H02M
3/28 20060101AFI20250926BHJP(電力の発電,変換,配電)
要約
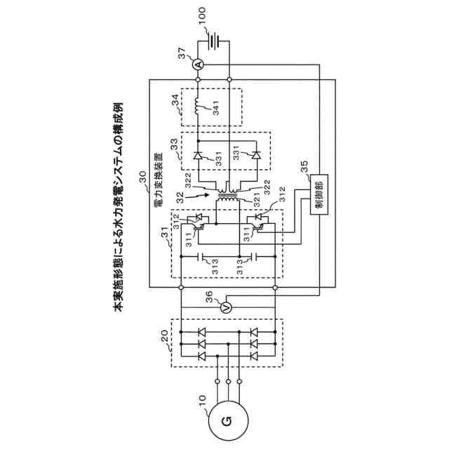
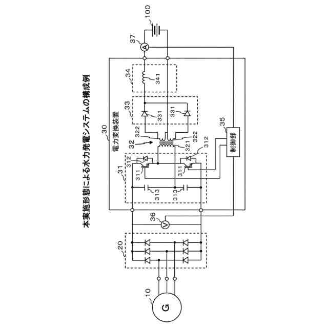
【課題】よりシンプルな回路構成で、損失を最小に抑えて出力効率を最大化させることが可能な、マイクロ水力発電に適用して好適なシステムを提供する。
【解決手段】受動素子のダイオードにより全波整流回路20および整流回路33を構成するとともに、ハーフブリッジインバータ31にトランス32の一次巻線321をダイレクトに接続してLC共振回路を省略することにより、システム全体として回路構成をシンプルにする。また、ハーフブリッジインバータ31以外の回路はスイッチング損失が発生しない受動素子を用いて構成し、コンデンサ自身やインダクタ自身において損失が生じるLC共振回路を省略することにより、損失の発生を抑制して出力効率を最大化させる。さらに、電力変換装置30の入力電圧および出力電流を監視してMPPT制御を行うことにより、出力電力を最大化させる。
【選択図】図1
特許請求の範囲
【請求項1】
マイクロ水力発電機と、
上記マイクロ水力発電機による発電電力を直流電力に変換するダイオード全波整流回路と、
上記ダイオード全波整流回路から出力される直流電力を変換して出力する電力変換装置とを備え、
上記電力変換装置は、
上記ダイオード全波整流回路から出力される直流電力を交流電力に変換するハーフブリッジインバータと、
上記ハーフブリッジインバータに一次巻線が接続されたトランスと、
上記トランスの二次巻線に接続されたダイオードによる整流回路と、
上記整流回路により整流された直流電圧を平滑化する平滑回路と、
上記電力変換装置の入力電圧および上記電力変換装置の出力電流を監視して、上記電力変換装置の出力電力が最大化されるように上記ハーフブリッジインバータのスイッチング素子のスイッチングを制御する制御部とを備えた
ことを特徴とする水力発電システム。
続きを表示(約 1,900 文字)
【請求項2】
上記トランスは複数の二次巻線を備え、
上記整流回路は、複数のダイオードが上記複数の二次巻線のそれぞれに接続されて成る全波整流回路により構成され、
上記平滑回路は、上記整流回路に直列接続された1個のリアクトルから構成される
ことを特徴とする請求項1に記載の水力発電システム。
【請求項3】
上記制御部は、上記電力変換装置の入力電圧の変動に対して上記電力変換装置の出力電力がどのように変動するかの関係性を示す想定モデルとしてあらかじめ記憶した特性モデルと、監視される上記電力変換装置の入力電圧および出力電流とに基づいて、上記電力変換装置の出力電力の期待値を算出し、当該期待値に基づいて山登り法によるMPPT制御を行うことを特徴とする請求項1または2に記載の水力発電システム。
【請求項4】
上記トランスは、上記電力変換装置の出力電力が最大化される可能性のある範囲としてあらかじめ想定される上記電力変換装置の入力電圧の値と、上記電力変換装置の出力側に接続される負荷の動作電圧の値とから決定される変圧比となるように上記一次巻線と上記二次巻線との巻線比が設定され、
上記制御部は、上記あらかじめ想定される入力電圧の範囲で上記MPPT制御を行う
ことを特徴とする請求項3に記載の水力発電システム。
【請求項5】
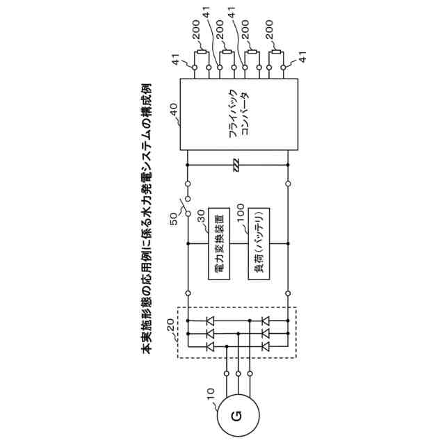
上記電力変換装置と同様の構成を備えたフライバックコンバータを更に備え、上記電力変換装置と上記フライバックコンバータとをスイッチを介して並列接続したことを特徴とする請求項1に記載の水力発電システム。
【請求項6】
入力される直流電力を交流電力に変換するハーフブリッジインバータと、
上記ハーフブリッジインバータに一次巻線が接続されたトランスと、
上記トランスの二次巻線に接続されたダイオードによる整流回路と、
上記整流回路により整流された直流電圧を平滑化する平滑回路と、
上記ハーフブリッジインバータへの入力電圧および上記平滑回路からの出力電流を監視して、上記平滑回路からの出力電力が最大化されるように上記ハーフブリッジインバータのスイッチング素子のスイッチングを制御する制御部とを備えた
ことを特徴とする電力変換装置。
【請求項7】
上記トランスは複数の二次巻線を備え、
上記整流回路は、複数のダイオードが上記複数の二次巻線のそれぞれに接続されて成る全波整流回路により構成され、
上記平滑回路は、上記整流回路に直列接続された1個のリアクトルから構成される
ことを特徴とする請求項6に記載の電力変換装置。
【請求項8】
上記制御部は、上記電力変換装置の入力電圧の変動に対して上記電力変換装置の出力電力がどのように変動するかの関係性を示す想定モデルとしてあらかじめ記憶した特性モデルと、監視される上記電力変換装置の入力電圧および出力電流とに基づいて、上記電力変換装置の出力電力の期待値を算出し、当該期待値に基づいて山登り法によるMPPT制御を行うことを特徴とする請求項6または7に記載の電力変換装置。
【請求項9】
上記トランスは、上記電力変換装置の出力電力が最大化される可能性のある範囲としてあらかじめ想定される上記電力変換装置の入力電圧の値と、上記電力変換装置の出力側に接続される負荷の動作電圧の値とから決定される変圧比となるように上記一次巻線と上記二次巻線との巻線比が設定され、
上記制御部は、上記あらかじめ想定される入力電圧の範囲で上記MPPT制御を行う
ことを特徴とする請求項8に記載の電力変換装置。
【請求項10】
マイクロ水力発電機による発電電力に基づき生成された直流電力を変換して出力する電力変換装置が備えるハーフブリッジインバータのスイッチング素子のスイッチング制御を通じて、上記電力変換装置の出力電力が最大化されるようにMPPT制御する発電出力制御方法であって、
上記電力変換装置の制御部が、上記電力変換装置の入力電圧の変動に対して上記電力変換装置の出力電力がどのように変動するかの関係性を示す想定モデルとしてあらかじめ記憶した特性モデルと、監視される上記電力変換装置の入力電圧および出力電流とに基づいて、上記電力変換装置の出力電力の期待値を算出し、当該期待値に基づいて山登り法によるMPPT制御を行うことを特徴とする発電出力制御方法。
発明の詳細な説明
【技術分野】
【0001】
本発明は、水力発電システムおよびこれに用いる電力変換装置、発電出力制御方法に関し、特に、出力電力が一定値以下となる小規模なマイクロ水力発電に適用して好適なものである。
続きを表示(約 1,900 文字)
【背景技術】
【0002】
近年、化石燃料の大量消費により、温室効果ガスの上昇に伴う地球温暖化が深刻な問題となっている。この問題を解決するための対策として、二酸化炭素を排出しないクリーンなエネルギーである再生可能エネルギーの導入が進められている。再生可能エネルギーから電力を得るための手段として、太陽光、風力、水力などの発電システムの開発が活発に行われ、それに関連する周辺技術についても種々の構成が提案されている(例えば、特許文献1,2参照)。
【0003】
特許文献1に記載の電力変換装置は、高圧の車載バッテリから出力される直流電力を交流電力に変換するハーフブリッジインバータと、一次側にハーフブリッジインバータが接続されたトランスと、トランスの二次側に接続された整流回路と、整流された電圧を平滑して出力端子に出力する平滑回路と、ハーフブリッジインバータのスイッチングを制御する制御回路とを備える。ハーフブリッジインバータは、2直列の半導体スイッチング素子に並列接続されたコンデンサと交流出力線に接続されたインダクタとを備え、制御回路は、ハーフブリッジインバータに入力される電流に応じて、各半導体スイッチ素子がゼロ電圧スイッチングするように制御する。
【0004】
特許文献2に記載の電力変換装置は、風力発電機により発電されパワーコンディショナにより安定化された直流電力を交流電力に変換するハーフブリッジインバータと、ハーフブリッジインバータの交流出力を受けるトランスと、トランスの交流出力を直流に変換する整流ダイオードおよび出力コンデンサから成るAC-DCコンバータと、AC-DCコンバータより出力される直流電圧に残留するリプルを除去するリアクトルおよびコンデンサから成るフィルタ回路とを備える。トランスは多巻線変圧器であり、その二次側巻線ごとにAC-DCコンバータが備えられている。
【0005】
ところで、水力発電の一例として、マイクロ水力発電と呼ばれるものが知られている。マイクロ水力発電は、出力100kW以下の小規模な水力発電であり、農業用水路や一般河川、上下水道など水の流量や落差がある場所であればどこでも発電することが可能である。太陽光発電や風力発電に比べて気象の影響を受けにくく、発電量の変動が小さいため経済的にも有利である。
【0006】
しかしながら、マイクロ水力発電は太陽光発電や風力発電に比べて発電電力が小さくかつ変動も小さいため、よりシンプルな回路構成で、損失を最小に抑えて出力効率を最大化させるための工夫が一層求められる。そのため、特許文献1,2に記載された電力変換装置をそのままマイクロ水力発電システムに適用することはできない。
【0007】
例えば、特許文献1に記載された電力変換装置は、車載システムに適用されるものであり、ハーフブリッジインバータが備えるコンデンサとインダクタとによりLC共振を行い、ゼロ電圧スイッチングにより損失の低減を図っている。しかしながら、100kW以下のマイクロ水力発電においてLC共振を行っても損失の改善は殆ど見込めない。逆に、コンデンサ自身に生じる損失やインダクタ自身に生じる損失によって出力効率が悪化してしまう。また、LC共振回路を設けることによって回路構成が大型化してしまう。
【0008】
また、特許文献2に記載された電力変換装置は、風力発電システムに適用されるものであり、電力変換装置の前段にパワーコンディショナを備えるとともに、ハーフブリッジインバータとトランスとAC-DCコンバータとを備えた単位モジュールを複数組備えており、回路構成が大型化してしまう。パワーコンディショナはAC-DCコンバータであり、能動素子を使って電力が安定化するように制御しているため回路は複雑になり、スイッチング損失も増えてしまう。
【先行技術文献】
【特許文献】
【0009】
特許第5558631号公報
特許第6470645号公報
【発明の概要】
【発明が解決しようとする課題】
【0010】
本発明は、このような問題を解決するために成されたものであり、よりシンプルな回路構成で、損失を最小に抑えて出力効率を最大化させることが可能な、マイクロ水力発電に適用して好適なシステムを提供することを目的とする。
【課題を解決するための手段】
(【0011】以降は省略されています)
この特許をJ-PlatPat(特許庁公式サイト)で参照する
関連特許
株式会社デンソー
分離体
18日前
学校法人 芝浦工業大学
水力発電システムおよびこれに用いる電力変換装置、発電出力制御方法
2か月前
地方独立行政法人神奈川県立産業技術総合研究所
測定装置、測定方法及びプログラム
2か月前
関東電化工業株式会社
パーフルオロポリフェニレン系化合物、該化合物の製造方法、及び該化合物を含む青色蛍光材料
2か月前
個人
電気を重力で発電装置
1か月前
個人
高圧電気機器の開閉器
19日前
キヤノン電子株式会社
モータ
1か月前
キヤノン電子株式会社
モータ
1か月前
コーセル株式会社
電源装置
1か月前
日星電気株式会社
ケーブル組立体
1か月前
トヨタ自動車株式会社
モータ
1か月前
株式会社アイドゥス企画
減反モータ
19日前
株式会社デンソー
端子台
12日前
株式会社デンソー
回転電機
3日前
個人
二次電池繰返パルス放電器用印刷基板
1か月前
株式会社ダイヘン
送配電装置
3日前
富士電機株式会社
電力変換装置
3日前
株式会社不二越
空冷式油圧装置
3日前
富士電機株式会社
電力変換装置
3日前
ローム株式会社
半導体集積回路
10日前
株式会社デンソー
電力変換装置
1か月前
本田技研工業株式会社
回転電機
5日前
株式会社TMEIC
制御装置
11日前
矢崎総業株式会社
給電装置
11日前
矢崎総業株式会社
電源回路
18日前
株式会社日立製作所
回転電機
10日前
トヨタ自動車株式会社
固定子の加熱装置
1か月前
株式会社イノコンバンク
無線給電システム
3日前
日産自動車株式会社
ロータシャフト
26日前
大和ハウス工業株式会社
敷設用機器
11日前
日産自動車株式会社
ロータシャフト
26日前
トヨタ自動車株式会社
ステータの製造装置
1か月前
山洋電気株式会社
モータ
1か月前
個人
非対称鏡像力を有する4層PWB電荷搬送体
26日前
ローム株式会社
モータドライバ回路
26日前
株式会社土井製作所
ケーブル保護管路
10日前
続きを見る
他の特許を見る