TOP
|
特許
|
意匠
|
商標
特許ウォッチ
Twitter
他の特許を見る
公開番号
2025142700
公報種別
公開特許公報(A)
公開日
2025-10-01
出願番号
2024042208
出願日
2024-03-18
発明の名称
断線検出装置、及び車両
出願人
本田技研工業株式会社
代理人
弁理士法人クシブチ国際特許事務所
主分類
H02P
29/024 20160101AFI20250924BHJP(電力の発電,変換,配電)
要約
【課題】モータを構成する三相の巻線の断線を簡素な構成で検出する。
【解決手段】断線検出装置200は、三相のモータコイル14U、モータコイル14V、及びモータコイル14Wがデルタ結線されたモータ14と、モータ14の駆動電力を供給するバッテリ11と、バッテリ11から入力される直流電力を交流電力に変換し、モータ14の各相に前記交流電力を供給するモータドライバ13と、モータコイル14U、モータコイル14V、及びモータコイル14Wの断線DSを検出する断線検出部313と、を備え、モータドライバ13は、モータ14の回転周波数FMの高調波を検出する高調波検出回路15を有し、断線検出部313は、高調波検出回路15の検出結果に基づき、モータコイル14U、モータコイル14V、及びモータコイル14Wの断線DSを検出する。
【選択図】図2
特許請求の範囲
【請求項1】
三相の巻線がデルタ結線されたモータと、
前記モータの駆動電力を供給するバッテリと、
前記バッテリから入力される直流電力を交流電力に変換し、前記モータの各相に前記交流電力を供給する駆動回路と、
前記巻線の断線を検出する断線検出部と、
を備え、
前記駆動回路は、前記モータの回転周波数の高調波を検出する高調波検出回路を有し、
前記断線検出部は、前記高調波検出回路の検出結果に基づき、前記巻線の断線を検出する、
断線検出装置。
続きを表示(約 470 文字)
【請求項2】
前記高調波検出回路は、バンドパスフィルタと、
前記バンドパスフィルタの通過帯域を、前記モータの回転周波数の3倍の周波数を含むように設定する周波数設定部と、
を有する、
請求項1に記載の断線検出装置。
【請求項3】
前記高調波検出回路は、前記モータの各相に供給される前記交流電力に対して、前記モータの回転周波数の高調波を検出する、
請求項1、又は請求項2に記載の断線検出装置。
【請求項4】
三相の巻線がデルタ結線されたモータと、
前記モータの駆動電力を供給するバッテリと、
前記バッテリから入力される直流電力を交流電力に変換し、前記モータの各相に前記交流電力を供給する駆動回路と、
前記巻線の断線を検出する断線検出部と、
を備え、
前記駆動回路は、前記モータの回転周波数の高調波を検出する高調波検出回路を有し、
前記断線検出部は、前記高調波検出回路の検出結果に基づき、前記巻線の断線を検出する、
車両。
発明の詳細な説明
【技術分野】
【0001】
本発明は、断線検出装置、及び車両に関する。
続きを表示(約 1,500 文字)
【背景技術】
【0002】
従来、モータの巻線の断線を検出する技術が知られている。
例えば、特許文献1には、スター結線の3相静止誘導電気機器、電流検知器、抽出部、判定部を備える欠相検知システムが記載されている。3相静止誘導電気機器は相毎の配線に励磁電流が流される1次側回路を有する。電流検知器は1次側回路の各相の励磁電流を検知する。抽出部は電流検知器により検知された励磁電流から高調波を抽出する。判定部は抽出部により高調波が抽出されたか否かに応じて励磁電流の検知元の1次側回路の配線が開放状態か接続状態かを判定する。
また、近年、低炭素社会又は脱炭素社会の実現に向けた取り組みが活発化し、車両においてもCO
2
排出量の削減やエネルギー効率の改善のために、電動化技術に関する研究開発が行われている。
【先行技術文献】
【特許文献】
【0003】
特開2018-028501号公報
【発明の概要】
【発明が解決しようとする課題】
【0004】
しかしながら、例えば、3相モータの巻線がスター結線である場合には、巻線が一部断線しても通電継続可能なため、一部断線した場合の断線の検出が困難であった。
また、電動化技術に関する技術においては、3相モータの巻線の断線を簡素な構成で検出することが課題である。
本願は上記課題の解決のため、3相モータの巻線の断線を簡素な構成で検出することの達成を目的としたものである。そして、延いてはエネルギー効率の改善に寄与するものである。
【課題を解決するための手段】
【0005】
本発明の一の態様は、三相の巻線がデルタ結線されたモータと、前記モータの駆動電力を供給するバッテリと、前記バッテリから入力される直流電力を交流電力に変換し、前記モータの各相に前記交流電力を供給する駆動回路と、前記巻線の断線を検出する断線検出部と、を備え、前記駆動回路は、前記モータの回転周波数の高調波を検出する高調波検出回路を有し、前記断線検出部は、前記高調波検出回路の検出結果に基づき、前記巻線の断線を検出する、断線検出装置である。
【発明の効果】
【0006】
本発明によれば、3相モータの巻線の断線を簡素な構成で検出できる。
【図面の簡単な説明】
【0007】
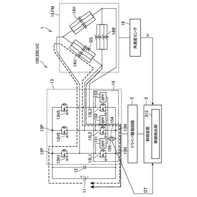
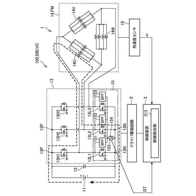
断線検出装置を備える車両駆動制御装置の構成の一例を示す図。
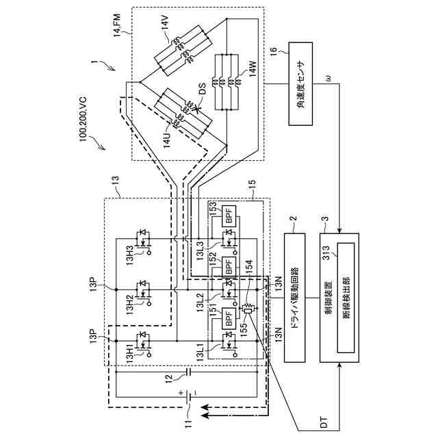
断線が発生した場合に断線検出装置に流れる電流の一例を示す図。
断線検出装置の構成の一例を示す図。
バンドパスフィルタの周波数特性の一例を示す図。
制御装置の処理の一例を示すフローチャート。
【発明を実施するための形態】
【0008】
以下、図面を参照して本発明の実施形態について説明する。
【0009】
[1.車両駆動制御装置の構成]
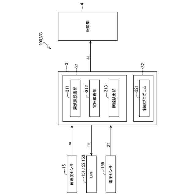
まず、図1を参照して車両駆動制御装置100の構成について説明する。図1は、車両駆動制御装置100の構成の一例を示す図である。車両駆動制御装置100は、車両VCに搭載され、車両VCの駆動を制御する。車両駆動制御装置100は、断線検出装置200を備える。
断線検出装置200については、図4を参照して更に説明する。
【0010】
図1に示すように、車両駆動制御装置100は、モータ駆動回路1と、ドライバ駆動回路2と、制御装置3とを備える。
モータ駆動回路1は、モータ14を駆動する回路であって、バッテリ11と、キャパシタ12と、モータドライバ13と、を備える。
(【0011】以降は省略されています)
この特許をJ-PlatPat(特許庁公式サイト)で参照する
関連特許
本田技研工業株式会社
車両
7日前
本田技研工業株式会社
装置
6日前
本田技研工業株式会社
モータ
3日前
本田技研工業株式会社
通知装置
6日前
本田技研工業株式会社
固体電池
1日前
本田技研工業株式会社
保管装置
1日前
本田技研工業株式会社
バッテリ
今日
本田技研工業株式会社
バッテリ
今日
本田技研工業株式会社
内燃機関
6日前
本田技研工業株式会社
内燃機関
6日前
本田技研工業株式会社
電解装置
14日前
本田技研工業株式会社
保持装置
今日
本田技研工業株式会社
車両構造
3日前
本田技研工業株式会社
車両構造
3日前
本田技研工業株式会社
受電装置
1日前
本田技研工業株式会社
ロボット
29日前
本田技研工業株式会社
送電装置
1日前
本田技研工業株式会社
断続装置
1日前
本田技研工業株式会社
回転機械
1か月前
本田技研工業株式会社
保管装置
1日前
本田技研工業株式会社
リアクトル
6日前
本田技研工業株式会社
鞍乗型車両
13日前
本田技研工業株式会社
鞍乗り型車両
今日
本田技研工業株式会社
分離システム
3日前
本田技研工業株式会社
放電処理方法
1日前
本田技研工業株式会社
運転制御装置
3日前
本田技研工業株式会社
電源システム
1日前
本田技研工業株式会社
潤滑システム
1日前
本田技研工業株式会社
車両制御装置
7日前
本田技研工業株式会社
固体二次電池
13日前
本田技研工業株式会社
車両制御装置
13日前
本田技研工業株式会社
潤滑システム
13日前
本田技研工業株式会社
車両制御装置
15日前
本田技研工業株式会社
鞍乗り型車両
21日前
本田技研工業株式会社
クラッチ装置
22日前
本田技研工業株式会社
鞍乗り型車両
23日前
続きを見る
他の特許を見る