TOP
|
特許
|
意匠
|
商標
特許ウォッチ
Twitter
他の特許を見る
10個以上の画像は省略されています。
公開番号
2025141009
公報種別
公開特許公報(A)
公開日
2025-09-29
出願番号
2024040717
出願日
2024-03-15
発明の名称
蓄電システム、電力供給システムおよび制御方法
出願人
住友電気工業株式会社
代理人
個人
,
個人
,
個人
,
個人
主分類
H02J
3/38 20060101AFI20250919BHJP(電力の発電,変換,配電)
要約
【課題】天気に依存する発電電力を最大化して経済性を改善できる蓄電システム、電力供給システムおよび制御方法を提供する。
【解決手段】蓄電システムは、発電装置による発電電力を負荷および系統に供給する電力変換部と、発電電力により蓄電池を充電する充電部と、電力変換部および充電部を制御する制御部とを含み、制御部は、発電電力が所定の基準値より大きければ、発電電力のうち、負荷および系統に供給する電力を超える第1余剰電力により、蓄電池を充電するように充電部を制御し、発電電力は、天気に依存し、発電電力の最大値は、系統連系時に電力変換部から負荷および系統に供給し得る電力の上限値よりも大きく、基準値は、上限値以下である。
【選択図】図4
特許請求の範囲
【請求項1】
発電装置による発電電力を負荷および系統に供給する電力変換部と、
前記発電電力により蓄電池を充電する充電部と、
前記電力変換部および前記充電部を制御する制御部とを含み、
前記制御部は、前記発電電力が所定の基準値より大きければ、前記発電電力のうち、前記負荷および前記系統に供給する電力を超える第1余剰電力により、前記蓄電池を充電するように前記充電部を制御し、
前記発電電力は、天気に依存し、
前記発電電力の最大値は、系統連系時に前記電力変換部から前記負荷および前記系統に供給し得る電力の上限値よりも大きく、
前記基準値は、前記上限値以下である、蓄電システム。
続きを表示(約 1,200 文字)
【請求項2】
前記発電装置は、太陽光発電装置である、請求項1に記載の蓄電システム。
【請求項3】
前記制御部は、
前記発電装置の設置場所に関する天気予報に基づいて、当該天気予報に対応する日である対象日の前記発電電力を予測し、
前記発電電力の予測結果に基づいて前記基準値を変更するか否かを判定し、
前記基準値を変更すると判定されたことを受けて、前記基準値を変更する、請求項1または請求項2に記載の蓄電システム。
【請求項4】
前記制御部は、
予測された前記発電電力が、前記基準値よりも小さい所定範囲内の値であるか否かを判定することにより、前記基準値を変更するか否かを判定し、
予測された前記発電電力が、前記所定範囲内の値であれば、前記基準値を減少させる、請求項3に記載の蓄電システム。
【請求項5】
前記制御部は、
前記基準値を変更すると判定されたことを受けて、前記発電装置による次の発電期間において、前記発電電力が最大になる時刻であるピーク時刻を特定し、
前記ピーク時刻以降に、前記発電電力が前記負荷による消費電力よりも小さくなる最初の時刻である逆転時刻を特定し、
前記逆転時刻を含む所定の時間帯において前記蓄電池が満充電になるように、前記基準値を変更する、請求項3に記載の蓄電システム。
【請求項6】
前記制御部は、予測された前記発電電力が、前記基準値よりも小さい第1しきい値以下であれば、前記発電電力のうち、前記負荷に供給する電力を超える第2余剰電力により、前記蓄電池を充電するように前記充電部を制御する、請求項3に記載の蓄電システム。
【請求項7】
前記制御部は、前記天気予報に加えて、前記対象日よりも過去における前記発電電力および前記負荷による消費電力の実績値を用いて、前記対象日の前記発電電力を予測する、請求項3に記載の蓄電システム。
【請求項8】
前記制御部は、予測された前記発電電力が、前記第1しきい値よりも小さい第2しきい値以下であれば、夜間に前記系統から供給される電力により前記蓄電池が所定容量まで充電されるように前記充電部を制御する、請求項6に記載の蓄電システム。
【請求項9】
蓄電池と、
請求項1または請求項2に記載の蓄電システムとを含む、電力供給システム。
【請求項10】
発電装置による発電電力を負荷および系統に供給する電力変換ステップと、
前記発電電力が所定の基準値より大きければ、前記発電電力のうち、前記負荷および前記系統に供給する電力を超える余剰電力により、蓄電池を充電する充電ステップとを含み、
前記発電電力は、天気に依存し、
前記発電電力の最大値は、系統連系時に前記電力変換部から前記負荷および前記系統に供給し得る電力の上限値よりも大きく、
前記基準値は、前記上限値以下である、制御方法。
発明の詳細な説明
【技術分野】
【0001】
本開示は、蓄電システム、電力供給システムおよび制御方法に関する。
続きを表示(約 2,300 文字)
【背景技術】
【0002】
ハイブリッド型の蓄電システムが知られている。例えば、下記特許文献1には、太陽電池と蓄電池とパワーコンディショナとを備えたシステムが開示されている。パワーコンディショナは、太陽電池により発電された直流電力を交流電力に変換して負荷に供給するとともに、太陽光発電の発電電力により蓄電池を充電する。
【先行技術文献】
【特許文献】
【0003】
特開2012-161189号公報
【発明の概要】
【発明が解決しようとする課題】
【0004】
ハイブリッド型蓄電システムにおいてパワーコンディショナは、DC/AC変換器および電池用のDC/DC変換器を各1回路含むのに対して、太陽光発電用DC/DC変換器を複数回路含み得る。これは、異なる向きの複数の面を持つ屋根に搭載される太陽光パネル(以下、PV(Photovoltaic)パネルという)の発電状態を、それぞれ最適動作点において制御するためである。日本国内において販売されている蓄電システムにおいては、寄棟などの複雑な形状にも対応できるように3回路または4回路の太陽光発電用DC/DC変換器を備えているものが多い。
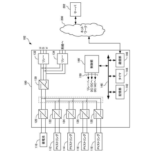
【0005】
図1にハイブリッド型の蓄電システム900の構成例を示す。蓄電システム900は、DC/DC変換器920からDC/DC変換器928と、DC/AC変換器930と、リレー932およびリレー934とを含む。DC/DC変換器920およびDC/AC変換器930は、双方向に電力を変換する機能を有している。DC/DC変換器920からDC/DC変換器928の各々は、DC/AC変換器930に並列に接続されている。蓄電システム900は、蓄電池910およびPVストリング912からPVストリング918と共に電力供給システムを構成する。
【0006】
PVストリング912からPVストリング918の各々は、複数のPVモジュール(太陽光パネル)を含む。複数のPVモジュールは互いに直列接続されている。PVモジュールは、例えば、複数のPVセル(光(太陽光など)を受けて発電可能な最小単位)が直列接続されて平面に配置され、強化ガラスなどにより封止されたモジュールである。PVストリング912からPVストリング918の各々は、上記したように、異なる向き面を持つ屋根に搭載され得る。
【0007】
PVストリング912からPVストリング918により発電された直流電力は、DC/DC変換器922からDC/DC変換器928により昇圧されてDC/AC変換器930に入力され、DC/AC変換器930により交流電力に変換されてリレー932およびリレー934を介して出力される。リレー932からは、単相三線の交流電力が、蓄電システム900が設置された家屋の分電盤(図示せず)を介して負荷に供給される。リレー934は系統に接続されており、PVストリング912からPVストリング918の発電電力は、系統に出力される(以下、売電という)。
【0008】
蓄電池910は、充電可能な二次電池である。蓄電池910は、系統からリレー934を介して供給(以下、買電という)される商用の交流電力が、DC/AC変換器930により直流電力に変換され、さらにDC/DC変換器920により変換された直流電力により充電される。また、蓄電池910は、PVストリング912からPVストリング918により発電された直流電力がDC/DC変換器922からDC/DC変換器928とDC/DC変換器920とにより変換された直流電力により充電される。
【0009】
太陽光発電用DC/DC変換器は一般的なSi系発電モジュールを数枚直列に接続したストリングの発電を取り込むため、最大短絡電流は10Aから15A、最大電圧は400Vから450Vであり、1回路あたりの発電能力は2kWから2.5kWである。発電電力の合計は3回路であれば6kWから7.5kW、4回路であれば8kWから10kWとなる。一方、DC/AC変換器の最大出力は一般家庭向けの電力契約に合わせて6kW未満に設定されている。具体的には、DC/AC変換器の最大出力が4.4kW、5.5kW、または5.9kWである製品が多い。よって、太陽光発電用DC/DC変換器の合計最大出力と比べてDC/AC変換器の最大出力は小さい。近年、太陽光発電モジュールの価格低下に伴い、日射が弱くても多くの発電が得られるように、DC/AC変換器の出力よりも容量の大きなストリングを構成する、いわゆる過積載が普及している。この場合、太陽光発電用DC/DC変換器の最大出力に近い大きな発電が得られる時間帯が長くなるが、実際にはDC/ACの出力上限によって制限されてしまう。
【0010】
例えば、系統連系時の交流出力最大値が6.0kVA(力率0.95時5.7kW)、太陽光発電の入力電力の最大値が8.8kW、蓄電池の充放電電力の最大値が6.0kWであるハイブリッド型蓄電システムを考える。このような仕様のシステムにおいては、発電電力の一部を蓄電池に充電することによって交流出力の上限5.7kWを超える発電を行うことができる。太陽光パネルは入力電力最大値の165%、14.5kWまで増やすことができれば、最大14.5kWの太陽光パネルを接続した場合には、日射強度が定格の40%以上あれば、5.7kWを超える発電を行うことができる。
(【0011】以降は省略されています)
この特許をJ-PlatPat(特許庁公式サイト)で参照する
関連特許
個人
バッテリ内蔵直流電源
17日前
株式会社FUJI
制御盤
7日前
オムロン株式会社
電源回路
11日前
オムロン株式会社
電源回路
11日前
オムロン株式会社
電源回路
11日前
トヨタ自動車株式会社
回転子
3日前
東京応化工業株式会社
発電装置
11日前
ミサワホーム株式会社
居住設備
7日前
株式会社リコー
拡張アンテナ装置
10日前
ユタカ電業株式会社
ケーブルダクト
7日前
トヨタ自動車株式会社
ロータ
5日前
日産自動車株式会社
ステータ
4日前
ニチコン株式会社
AC入力検出回路
3日前
株式会社ミツバ
巻線装置
10日前
NTN株式会社
モータユニット
7日前
株式会社大林組
可搬式充電設備
4日前
株式会社デンソー
電力変換装置
3日前
株式会社正興電機製作所
地絡確認装置
10日前
株式会社アイシン
駆動装置
5日前
株式会社豊田自動織機
車両用機器
7日前
株式会社アイシン
回転電機
3日前
志幸技研工業株式会社
ケーブル布設工法
17日前
株式会社明電舎
回転機
4日前
東京瓦斯株式会社
電動車両充電機器
4日前
矢崎総業株式会社
プロテクタ
3日前
富士電機株式会社
チャンネルベース
3日前
富士電機株式会社
チャンネルベース
3日前
富士電機株式会社
電力変換システム
7日前
Astemo株式会社
電動駆動装置
5日前
株式会社明電舎
ドローン
7日前
株式会社アイシン
アクチュエータ装置
4日前
東京瓦斯株式会社
充電量把握システム
4日前
株式会社明電舎
回転電機
10日前
株式会社豊田自動織機
インバータ装置
7日前
トヨタ自動車株式会社
モータの冷却制御装置
3日前
株式会社デンソー
電子制御装置
7日前
続きを見る
他の特許を見る