TOP
|
特許
|
意匠
|
商標
特許ウォッチ
Twitter
他の特許を見る
10個以上の画像は省略されています。
公開番号
2025140945
公報種別
公開特許公報(A)
公開日
2025-09-29
出願番号
2024040604
出願日
2024-03-15
発明の名称
通信システム、受信装置、送信装置及び電波環境改善方法
出願人
アズビル株式会社
代理人
弁理士法人山王内外特許事務所
主分類
H04B
7/08 20060101AFI20250919BHJP(電気通信技術)
要約
【課題】マルチパスフェージングの影響によって通信環境が劣化しても、通信環境を改善することができるようにする。
【解決手段】電磁波を送信する送信機11と、送信機11から送信された電磁波を受信する受信機21と、受信機21によって、電磁波の受信に用いられる指向性パターンを時間の経過に伴って切り替えるパターン切替部23とを備えるように、通信システムを構成した。
【選択図】図1
特許請求の範囲
【請求項1】
電磁波を送信する送信機と、
前記送信機から送信された電磁波を受信する受信機と、
前記受信機によって、前記電磁波の受信に用いられる指向性パターンを時間の経過に伴って切り替えるパターン切替部と
を備えた通信システム。
続きを表示(約 1,000 文字)
【請求項2】
前記送信機を複数備えていることを特徴とする請求項1記載の通信システム。
【請求項3】
電磁波を送信する送信機と、
前記送信機から送信された電磁波を受信する受信機と、
前記受信機から、前記電磁波を受信した旨を示す肯定応答信号が返信されなければ、前記送信機によって、前記電磁波の送信に用いられる指向性パターンを切り替えるパターン切替部と
を備えた通信システム。
【請求項4】
電磁波を送信する送信機と、
前記送信機から送信された電磁波を受信する受信機と、
前記送信機によって、前記電磁波の送信に用いられる指向性パターンを時間の経過に伴って切り替えるパターン切替部と
を備えた通信システム。
【請求項5】
前記受信機を複数備えていることを特徴とする請求項3又は請求項4記載の通信システム。
【請求項6】
送信機から送信された電磁波を受信する受信機と、
前記受信機によって、前記電磁波の受信に用いられる指向性パターンを時間の経過に伴って切り替えるパターン切替部と
を備えた受信装置。
【請求項7】
前記パターン切替部は、
電磁波の受信方向が互いに異なる複数の指向性パターンの中から、前記受信機によって、電磁波の受信に用いられる指向性パターンを順番に選択することによって、当該指向性パターンを切り替えることを特徴とする請求項6記載の受信装置。
【請求項8】
電磁波を送信する送信機と、
前記電磁波を受信する受信機から、前記電磁波を受信した旨を示す肯定応答信号が返信されなければ、前記送信機によって、前記電磁波の送信に用いられる指向性パターンを切り替えるパターン切替部と
を備えた送信装置。
【請求項9】
電磁波を送信する送信機と、
前記送信機によって、前記電磁波の送信に用いられる指向性パターンを時間の経過に伴って切り替えるパターン切替部と
を備えた送信装置。
【請求項10】
前記パターン切替部は、
電磁波の送信方向が互いに異なる複数の指向性パターンの中から、前記送信機によって、電磁波の送信に用いられる指向性パターンを順番に選択することによって、当該指向性パターンを切り替えることを特徴とする請求項8又は請求項9記載の送信装置。
(【請求項11】以降は省略されています)
発明の詳細な説明
【技術分野】
【0001】
本開示は、通信システム、受信装置、送信装置及び電波環境改善方法に関するものである。
続きを表示(約 1,900 文字)
【背景技術】
【0002】
電磁波を送信する送信機と、送信機から送信された電磁波を受信する受信機とを備える通信システムがある。
このような通信システムとして、例えば、特許文献1には、フェーズドアレイアンテナを有するカメラ装置と、複数のモニタ装置とを備えるシステムが開示されている。カメラ装置は、複数のモニタ装置との相対位置が分かっており、いずれかのモニタ装置から接続要求信号を受信すると、フェーズドアレイアンテナの指向性を、接続要求信号を送信してきたモニタ装置に合わせてから、映像信号を当該モニタ装置に送信する。
【先行技術文献】
【特許文献】
【0003】
特開2010-171820号公報
【発明の概要】
【発明が解決しようとする課題】
【0004】
無線通信においては、通信環境の変化に伴ってマルチパスフェージングを生じることがある。このため、受信機が、送信機から送信された電磁波を受信できていても、通信環境が変化することによって、電磁波を受信できなくなること、もしくは、本来受信すべきではない電磁波を受信してしまうことがある。
周囲環境が変化する状況であれば、マルチパスフェージングによる通信環境悪化は、短時間で改善することが多いため、電磁波を再度送信するというリトライ動作で、通信を再開できることがある。しかし、例えば、人がいなくなって、環境に変化が生じない状況で、通信環境が悪化した状態が固定された場合、リトライ動作では、通信を再開することができない。
特許文献1に開示されているシステムでは、マルチパスフェージングの影響によって、受信機が、カメラ装置からの映像信号を受信できない状態に陥ったとき、同じ通信環境が継続している限り、映像信号の受信を再開できなくなること、もしくは、本来受信すべきではない電磁波を受信してしまうことがあるという課題があった。
【0005】
本開示は、上記のような課題を解決するためになされたもので、マルチパスフェージングの影響によって通信環境が劣化しても、通信環境を改善することができる通信システムを得ることを目的とする。
【課題を解決するための手段】
【0006】
本開示に係る通信システムは、電磁波を送信する送信機と、送信機から送信された電磁波を受信する受信機と、受信機によって、電磁波の受信に用いられる指向性パターンを時間の経過に伴って切り替えるパターン切替部とを備えている。
【発明の効果】
【0007】
本開示によれば、マルチパスフェージングの影響によって通信環境が劣化しても、通信環境を改善することができる。
【図面の簡単な説明】
【0008】
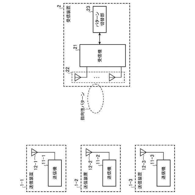
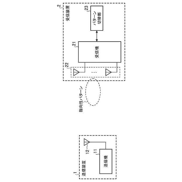
実施の形態1に係る通信システムを示す構成図である。
通信環境に物体(A)が存在していることによって、直接波のパス(1)と反射波のパス(2)とが発生している状態を示す説明図である。
通信環境に物体(B)が存在していることによって、直接波のパス(1)と反射波のパス(3)とが発生している状態を示す説明図である。
通信環境に物体(B)が存在していることによって、直接波のパス(1)と反射波のパス(3)とが発生している状態を示す説明図である。
電磁波の受信方向が互いに異なる複数の指向性パターンの一例を示す説明図である。
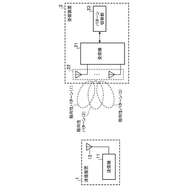
実施の形態2に係る通信システムを示す構成図である。
電磁波の受信方向が互いに異なる3つの指向性パターン(1)~(3)の一例を示す説明図である。
実施の形態3に係る通信システムを示す構成図である。
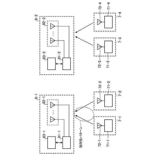
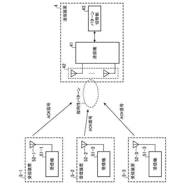
実施の形態4に係る通信システムを示す構成図である。
送信機71-3から送信された電磁波がマルチパスフェージングによる強め合いによって、受信機81-1に届いている例を示す説明図である。
【発明を実施するための形態】
【0009】
以下、本開示をより詳細に説明するために、本開示を実施するための形態について、添付の図面に従って説明する。
【0010】
実施の形態1.
図1は、実施の形態1に係る通信システムを示す構成図である。
図1に示す通信システムは、送信装置1及び受信装置2を備えている。
送信装置1は、送信機11及び送信アンテナ12を備えている。
送信装置1は、電磁波を受信装置2に送信する装置である。
送信機11は、送信アンテナ12から、電磁波を送信させる。
(【0011】以降は省略されています)
この特許をJ-PlatPat(特許庁公式サイト)で参照する
関連特許
アズビル株式会社
回転弁
6日前
アズビル株式会社
締結部材
2か月前
アズビル株式会社
無線式開度計
6日前
アズビル株式会社
火炎状態判定装置
1か月前
アズビル株式会社
動粘度測定システム
今日
アズビル株式会社
情報処理システムおよび方法
今日
アズビル株式会社
処理装置及び物理量検出装置
6日前
アズビル株式会社
流量演算装置及び超音波流量計
20日前
アズビル株式会社
情報処理方法及び情報処理装置
1か月前
アズビル株式会社
パイロットリレー及びポジショナ
1か月前
アズビル株式会社
推定方法、装置およびプログラム
1か月前
アズビル株式会社
データダイオードおよび送信制御方法
1か月前
アズビル株式会社
データダイオードおよびパルス制御方法
1か月前
アズビル株式会社
管理装置、管理方法、および管理プログラム
13日前
アズビル株式会社
管理装置、管理方法、および管理プログラム
1か月前
アズビル株式会社
バルブメンテナンス支援装置および支援方法
2か月前
アズビル株式会社
情報処理装置、情報処理方法及び情報処理プログラム
1か月前
アズビル株式会社
情報処理装置、情報処理方法及び情報処理プログラム
1か月前
アズビル株式会社
通信システム、受信装置、送信装置及び電波環境改善方法
2日前
アズビル株式会社
監視システム、被監視装置、監視方法、および監視プログラム
1か月前
アズビル株式会社
無線式開度計、バルブメンテナンス支援システムおよび支援方法
1か月前
アズビル株式会社
情報処理装置、情報処理システム、情報処理方法および情報処理プログラム
2日前
個人
店内配信予約システム
2か月前
サクサ株式会社
中継装置
2か月前
WHISMR合同会社
収音装置
20日前
キヤノン株式会社
電子機器
2か月前
キヤノン株式会社
撮像装置
3か月前
キヤノン株式会社
撮像装置
1か月前
アイホン株式会社
電気機器
14日前
キヤノン電子株式会社
画像読取装置
21日前
個人
ワイヤレスイヤホン対応耳掛け
12日前
ヤマハ株式会社
信号処理装置
3か月前
株式会社リコー
画像形成装置
1か月前
電気興業株式会社
無線中継器
3か月前
株式会社リコー
画像形成装置
1か月前
日本精機株式会社
画像投映システム
2か月前
続きを見る
他の特許を見る