TOP
|
特許
|
意匠
|
商標
特許ウォッチ
Twitter
他の特許を見る
10個以上の画像は省略されています。
公開番号
2025134342
公報種別
公開特許公報(A)
公開日
2025-09-17
出願番号
2024032191
出願日
2024-03-04
発明の名称
冷媒循環システム
出願人
マツダ株式会社
代理人
個人
,
個人
,
個人
,
個人
,
個人
主分類
H02K
5/167 20060101AFI20250909BHJP(電力の発電,変換,配電)
要約
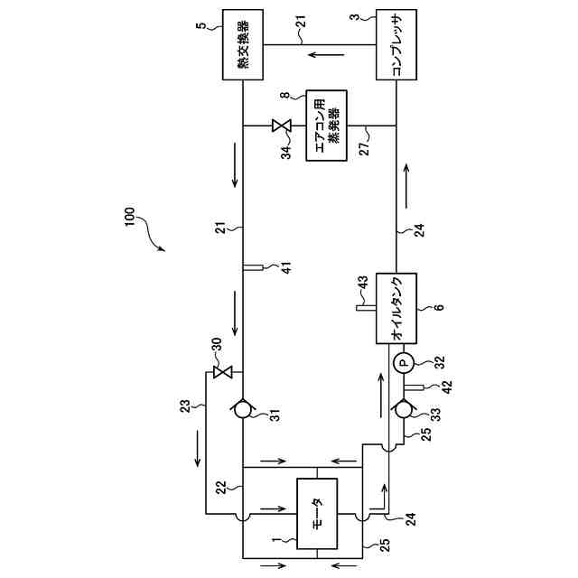
【課題】オイルを含有する冷媒によってモータの滑り軸受を潤滑する冷媒循環システムにおいて、冷媒中のオイルの含有率を的確に変化させる。
【解決手段】CO
2
にオイルを含有させた冷媒を循環する冷媒循環システム100は、コンプレッサ3により圧縮された冷媒を用いて潤滑を行い、回転軸13を支持する滑り軸受14を備えるモータ1と、冷媒を滑り軸受へと供給する冷媒通路22と、オイルを貯留するオイルタンク6と、オイルを滑り軸受に供給するオイル通路25と、冷媒通路上に設けられた流量調整バルブ30と、オイル通路上に設けられたオイルポンプ32と、モータ回転数センサ44によって検出されたモータ回転数が低くなるほど、滑り軸受に供給された冷媒中のオイル含有率が大きくなるように、流量調整バルブ及びオイルポンプを制御する制御装置80と、を有する。
【選択図】図3
特許請求の範囲
【請求項1】
CO
2
にオイルを含有させた冷媒を循環する冷媒循環システムであって、
前記冷媒を圧縮するコンプレッサと、
ロータ及びステータと、前記ロータに連結された回転軸と、前記コンプレッサにより圧縮された液状の前記冷媒を用いて潤滑を行い、前記回転軸を支持する滑り軸受と、を備えるモータと、
前記冷媒を前記モータの前記滑り軸受へと供給するための冷媒通路と、
前記オイルを貯留するオイルタンクと、
前記オイルタンクに貯留された前記オイルを前記モータの前記滑り軸受へと供給するためのオイル通路と、
前記冷媒通路からの前記冷媒及び前記オイル通路からの前記オイルを含む、前記滑り軸受に供給された冷媒中の前記オイルの含有率を調整するように構成されたオイル含有率調整機構と、
前記モータの回転数を検出するモータ回転数センサと、
前記モータ回転数センサによって検出された前記回転数に応じて、前記オイル含有率調整機構を制御するように構成された制御装置と、
を有し、
前記制御装置は、前記回転数が低くなるほど、前記含有率が大きくなるように、前記オイル含有率調整機構を制御するように構成されている、ことを特徴とする冷媒循環システム。
続きを表示(約 1,800 文字)
【請求項2】
前記制御装置は、前記滑り軸受の負荷能力が前記回転数によらずに略一定となるように前記含有率を調整すべく、前記オイル含有率調整機構を制御するように構成されている、請求項1に記載の冷媒循環システム。
【請求項3】
前記制御装置は、前記回転数が低回転域にある場合には、前記回転数が前記低回転域よりも高い中回転域にある場合よりも、前記回転数に対する前記含有率の変化率の絶対値が大きくなり、且つ、前記回転数が前記中回転域にある場合には、前記回転数が前記中回転域よりも高い高回転域にある場合よりも、前記回転数に対する前記含有率の変化率の絶対値が大きくなるように、前記オイル含有率調整機構を制御するように構成されている、請求項1又は2に記載の冷媒循環システム。
【請求項4】
前記オイル含有率調整機構は、前記冷媒通路上に設けられ、当該冷媒通路を流れる前記冷媒の流量を調整するための流量調整バルブと、前記オイル通路上に設けられ、前記オイルタンクに貯留された前記オイルを前記滑り軸受に圧送するためのオイルポンプと、を有し、
前記制御装置は、前記含有率を調整すべく、前記流量調整バルブの開度及び前記オイルポンプの吐出量を制御するように構成されている、
請求項1又は2に記載の冷媒循環システム。
【請求項5】
前記冷媒循環システムは、前記冷媒通路を第1冷媒通路とすると、
前記モータから流出した前記冷媒を、前記オイルタンクを介して前記コンプレッサに供給するための第2冷媒通路と、
前記モータから流出した前記冷媒を、前記オイルタンクを介さずに前記コンプレッサに供給するためのバイパス通路と、
前記コンプレッサにより圧縮された前記冷媒を前記オイルタンクに供給するための第3冷媒通路と、を更に有し、
前記オイル含有率調整機構は、
前記オイルタンクの上流側における前記第2冷媒通路と前記バイパス通路との接続箇所に設けられ、前記冷媒を流す通路を前記第2冷媒通路と前記バイパス通路との間で切り替えるための第1切替バルブと、
前記オイルタンクの下流側における前記第2冷媒通路と前記バイパス通路との接続箇所に設けられ、前記冷媒を流す通路を前記第2冷媒通路と前記バイパス通路との間で切り替えるための第2切替バルブと、
前記オイル通路上に設けられ、前記オイルタンクに貯留された前記オイルを前記滑り軸受へと吐出するためのオイル吐出バルブと、
前記第3冷媒通路上に設けられ、前記冷媒の圧力によって前記オイルタンク内を加圧するためのオイル加圧バルブと、を有し、
前記制御装置は、前記含有率を調整すべく、前記第1切替バルブ及び前記第2切替バルブによる前記冷媒を流す通路の切り替え、並びに、前記オイル吐出バルブ及び前記オイル加圧バルブの開閉を制御するように構成されている、
請求項1又は2に記載の冷媒循環システム。
【請求項6】
前記冷媒循環システムは、前記オイルタンクに貯留された前記オイルのオイルレベルを検出するオイルレベルセンサを更に有し、
前記制御装置は、前記オイルレベルセンサにより検出された前記オイルレベルに基づき前記含有率を調整すべく、前記第1切替バルブ、前記第2切替バルブ、前記オイル吐出バルブ及び前記オイル加圧バルブのそれぞれを制御するように構成されている、
請求項5に記載の冷媒循環システム。
【請求項7】
前記冷媒通路を第1冷媒通路とすると、前記冷媒循環システムは、前記モータから流出した前記冷媒を前記コンプレッサに供給するための第2冷媒通路を更に有し、
前記オイルタンクは、前記第2冷媒通路上に設けられており、前記冷媒に含有される前記オイルを分離して、当該オイルを貯留するように構成されている、
請求項1又は2に記載の冷媒循環システム。
【請求項8】
前記冷媒循環システムは、前記オイルタンクに貯留された前記オイルのオイルレベルを検出するオイルレベルセンサを更に有し、
前記制御装置は、前記オイルレベルセンサにより検出された前記オイルレベルが所定値未満である場合に、その旨を報知するように構成されている、
請求項1又は2に記載の冷媒循環システム。
発明の詳細な説明
【技術分野】
【0001】
本発明は、オイルを含有する冷媒を循環する冷媒循環システムに関する。
続きを表示(約 2,500 文字)
【背景技術】
【0002】
従来から、エアコンで利用される冷凍サイクルにおいて、コンプレッサや熱交換器などを介して、冷媒を循環する冷媒循環システムが用いられている。また、近年では、このような冷媒循環システムが、車両内の構成要素の冷却、例えば電気自動車やハイブリッド車のバッテリの冷却にも利用されている。1つの例では、特許文献1には、1つのコンプレッサ(圧縮器)を共有して、そのコンプレッサから流出した冷媒をエアコンやバッテリに供給することで、システムの小型化や低廉化を図るようにした車両が開示されている。
【先行技術文献】
【特許文献】
【0003】
特開2023-037294号公報
【発明の概要】
【発明が解決しようとする課題】
【0004】
ところで、例えば車両の動力源(エンジンやモータ)などの回転軸を支持する軸受として、従来から転がり軸受や滑り軸受が用いられている。ここで、電気自動車などのモータに転がり軸受を適用すると、モータの回転軸が例えば30000rpmを超える高回転数で回転するので、転がり疲労により寿命が問題となる。他方で、オイルを潤滑剤として用いる一般的な滑り軸受をモータに適用すると、モータの回転軸によるオイル攪拌抵抗の損失が大きくなる。
【0005】
したがって、本件発明者は、モータを上記したような冷媒循環システムに適用し、このシステムで循環される冷媒、特にコンプレッサによる圧縮で液状になるCO
2
冷媒などを、潤滑剤として用いる滑り軸受を、モータの回転軸に適用することを考えた。それと共に、本件発明者は、このモータを、冷媒循環システムによる冷凍サイクルの一部の機能を担わせること、具体的には冷凍サイクルにおける膨張弁や蒸発器として機能させることも考えた。
【0006】
ここで、一般的な冷媒循環システムでは、コンプレッサの潤滑やシールのためにオイル(冷凍機油)を含有する冷媒が用いられているが、上記した冷媒によってモータの滑り軸受を潤滑するようにしたシステムでも、滑り軸受の潤滑性を確保するために、オイルを含有する冷媒を用いることが望ましいと言える。この場合、モータの運転状況によって、滑り軸受を潤滑するための冷媒中のオイルの必要性が変わるものと考えられる。具体的には、モータ回転数が比較的低いときには、滑り軸受の負荷能力が低くなる傾向にあるので、軸受の負荷能力を確保すべく、冷媒中のオイルの必要性が高くなる。これに対して、モータ回転数が比較的高いときには、くさび効果や絞り効果により滑り軸受の負荷能力が確保される一方で、オイルの抵抗による損失(摩擦損失)が大きくなる傾向にあるので、冷媒中のオイルの必要性が低くなる。したがって、本件発明者は、モータ回転数に応じて冷媒中のオイルの含有率(換言すると混合比(混合割合)であり、冷媒の粘度に対応する)を制御することを考えた。
【0007】
本発明は、上述した従来技術の問題点を解決するためになされたものであり、オイルを含有する冷媒を循環し、この冷媒によってモータの滑り軸受を潤滑する冷媒循環システムにおいて、モータ回転数に応じて冷媒中のオイルの含有率を的確に変化させるようにすることを目的とする。
【課題を解決するための手段】
【0008】
上記の目的を達成するために、本発明は、CO
2
にオイルを含有させた冷媒を循環する冷媒循環システムであって、冷媒を圧縮するコンプレッサと、ロータ及びステータと、ロータに連結された回転軸と、コンプレッサにより圧縮された液状の冷媒を用いて潤滑を行い、回転軸を支持する滑り軸受と、を備えるモータと、冷媒をモータの滑り軸受へと供給するための冷媒通路と、オイルを貯留するオイルタンクと、オイルタンクに貯留されたオイルをモータの滑り軸受へと供給するためのオイル通路と、冷媒通路からの冷媒及びオイル通路からのオイルを含む、滑り軸受に供給された冷媒中のオイルの含有率を調整するように構成されたオイル含有率調整機構と、モータの回転数を検出するモータ回転数センサと、モータ回転数センサによって検出された回転数に応じて、オイル含有率調整機構を制御するように構成された制御装置と、を有し、制御装置は、回転数が低くなるほど、含有率が大きくなるように、オイル含有率調整機構を制御するように構成されている、ことを特徴とする。
【0009】
このように構成された本発明では、制御装置は、オイル含有率調整機構を制御することにより、モータ回転数センサによって検出されたモータ回転数に応じて、滑り軸受を潤滑するための冷媒中のオイル含有率(冷媒の粘度に対応する)を適宜変化させることができる。具体的には、制御装置は、モータ回転数が低くなるほど、オイル含有率が大きくなるように、オイル含有率調整機構を制御する。これにより、モータ回転数が比較的低いときに、十分な量のオイルを含有する冷媒を滑り軸受に供給して、滑り軸受の負荷能力を確保することができる。他方で、制御装置は、モータ回転数が高くなるほど、オイル含有率が小さくなるように、オイル含有率調整機構を制御する。これにより、モータ回転数が比較的高いときには、含有するオイルが低減された冷媒を滑り軸受に供給して、滑り軸受でのオイルによる摩擦(潤滑抵抗)を低下させることができる。以上より、本発明によれば、モータの運転状況に応じて、滑り軸受の負荷能力の確保及び滑り軸受の摩擦低減(潤滑抵抗の低減)の両方を実現可能となる。
【0010】
本発明において、好ましくは、制御装置は、滑り軸受の負荷能力が回転数によらずに略一定となるように含有率を調整すべく、オイル含有率調整機構を制御するように構成されている。
このように構成された本発明によれば、滑り軸受の負荷能力の確保及び滑り軸受の摩擦低減の両方を効果的に実現可能となる。
(【0011】以降は省略されています)
この特許をJ-PlatPat(特許庁公式サイト)で参照する
関連特許
マツダ株式会社
エンジン
1日前
マツダ株式会社
排気システム
2日前
マツダ株式会社
排気システム
2日前
マツダ株式会社
インバータ装置
1日前
マツダ株式会社
インバータ装置
1日前
マツダ株式会社
インバータ装置
1日前
マツダ株式会社
インバータ装置
1日前
マツダ株式会社
バッテリの制御装置
3日前
マツダ株式会社
車両の下部車体構造
3日前
マツダ株式会社
車両の下部車体構造
7日前
マツダ株式会社
車両の下部車体構造
11日前
マツダ株式会社
二次電池の制御装置
2日前
マツダ株式会社
車両の下部車体構造
7日前
マツダ株式会社
車両の下部車体構造
11日前
マツダ株式会社
車両の下部車体構造
7日前
マツダ株式会社
車両の下部車体構造
11日前
マツダ株式会社
エンジンの制御装置
1日前
マツダ株式会社
モータ軸受システム
11日前
マツダ株式会社
モータ軸受システム
11日前
マツダ株式会社
車両の下部車体構造
7日前
マツダ株式会社
車両運転支援システム
11日前
マツダ株式会社
車両運転支援システム
11日前
マツダ株式会社
車両運転支援システム
21日前
マツダ株式会社
車両運転支援システム
7日前
マツダ株式会社
バッテリ状態推定装置
3日前
マツダ株式会社
自動変速機の油路構造
1日前
マツダ株式会社
エンジンの燃焼室構造
1日前
マツダ株式会社
エンジンの燃焼室構造
1日前
マツダ株式会社
被覆金属材の試験方法
1日前
マツダ株式会社
車両用サンシェード装置
15日前
マツダ株式会社
車両用サンシェード装置
15日前
マツダ株式会社
車両用サンシェード装置
15日前
マツダ株式会社
車両用サンシェード装置
15日前
マツダ株式会社
車両のパワートレイン構造
1日前
マツダ株式会社
車両のパワートレイン構造
1日前
マツダ株式会社
積層塗膜及びその形成方法
15日前
続きを見る
他の特許を見る