TOP
|
特許
|
意匠
|
商標
特許ウォッチ
Twitter
他の特許を見る
公開番号
2025132561
公報種別
公開特許公報(A)
公開日
2025-09-10
出願番号
2024030216
出願日
2024-02-29
発明の名称
反応性スパッタリング方法及び反応性スパッタリングシステム
出願人
国立大学法人 筑波大学
代理人
個人
,
個人
,
個人
,
個人
,
個人
主分類
C23C
14/34 20060101AFI20250903BHJP(金属質材料への被覆;金属質材料による材料への被覆;化学的表面処理;金属質材料の拡散処理;真空蒸着,スパッタリング,イオン注入法,または化学蒸着による被覆一般;金属質材料の防食または鉱皮の抑制一般)
要約
【課題】反応性スパッタリングにより成膜された薄膜の成膜状態を推定することができる反応性スパッタリング方法を提供することを目的とする。
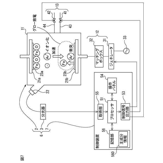
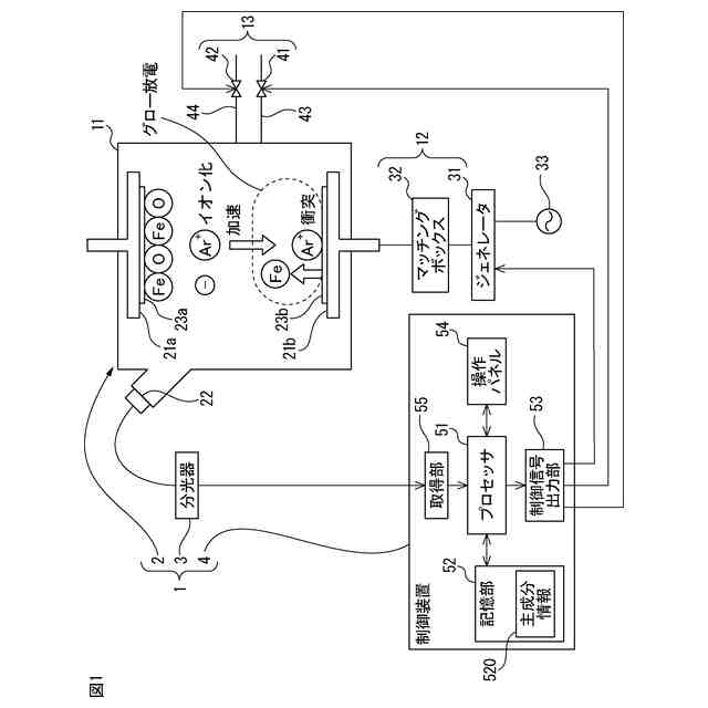
【解決手段】反応性スパッタリング方法は、ターゲット23b及び基板23aが配置されるチャンバ11、チャンバ11の内部にプラズマを生成するための電力を供給する電源12、並びに不活性ガス及び反応ガスをチャンバ11内に導入する導入機構13を有する反応性スパッタリング装置2を用いて、ターゲットを形成する物質と反応ガスの化合物を含有する薄膜を基板23aに成膜する反応性スパッタリング方法であって、測定装置3がプラズマによる発光の分光スペクトルを測定するステップと、制御装置4が分光スペクトルを主成分分析して生成された成膜情報に基づいて、成膜される薄膜の成膜状態を推定するステップとを有する。
【選択図】図5
特許請求の範囲
【請求項1】
ターゲット及び基板が配置されるチャンバ、前記チャンバの内部にプラズマを生成するための電力を供給する電源、並びに不活性ガス及び反応ガスを前記チャンバ内に導入する導入機構を有する反応性スパッタリング装置を用いて、前記ターゲットを形成する物質と前記反応ガスの化合物を含有する薄膜を基板に成膜する反応性スパッタリング方法であって、
測定装置が前記プラズマによる発光の分光スペクトルを測定するステップと、
制御装置が前記分光スペクトルを主成分分析して生成された成膜情報に基づいて、成膜される薄膜の成膜状態を推定するステップと、
を有することを特徴とする反応性スパッタリング方法。
続きを表示(約 1,700 文字)
【請求項2】
前記ターゲットを形成する物質及び前記反応ガスは、複数種類の化合物を形成可能であり、
前記成膜情報は、複数の分光スペクトルのそれぞれの画像である複数の分光スペクトル画像と、成膜される化合物との対応関係を示し、
前記推定するステップは、
測定された前記分光スペクトルの画像である測定分光スペクトル画像を示す測定画像データを取得し、
測定分光スペクトル画像に類似する分光スペクトル画像を、前記複数の分光スペクトル画像から決定し、
前記成膜情報を参照して、決定された前記分光スペクトル画像に対応する化合物を、成膜される化合物として推定する、
ステップを有する、請求項1に記載の反応性スパッタリング方法。
【請求項3】
前記ターゲットを形成する物質及び前記反応ガスは、複数種類の化合物を形成可能であり、
前記推定するステップは、
測定された前記分光スペクトルを示す測定データを取得し、
前記測定データに対応する前記分光スペクトルを主成分分析して単一又は複数の主成分を特定し、
前記単一又は複数の主成分に基づいて、成膜される化合物を推定する、
ステップを有する、請求項1に記載の反応性スパッタリング方法。
【請求項4】
前記制御装置が前記推定に基づいて前記導入機構を制御するステップを更に有する、請求項2又は3に記載の反応性スパッタリング方法。
【請求項5】
前記推定するステップにおいて、前記制御装置が、前記複数種類の化合物の価数に基づいて前記複数種類の化合物のうちの何れの化合物が成膜されるかを推定する、請求項2又は3に記載の反応性スパッタリング方法。
【請求項6】
前記ターゲットを形成する物質はFeであり、前記不活性ガスはArガスであり、前記反応ガスはO
2
ガスであり、前記複数種類の化合物は少なくともFe
3
O
4
及びFe
2
O
3
を含む、請求項5に記載の反応性スパッタリング方法。
【請求項7】
前記ターゲットを形成する物質はVであり、前記不活性ガスはArガスであり、前記反応ガスはO
2
ガスであり、前記複数種類の化合物は少なくともVO
2
及びV
2
O
3
を含む、請求項5に記載の反応性スパッタリング方法。
【請求項8】
前記ターゲットを形成する物質はTiであり、前記不活性ガスはArガスであり、前記反応ガスはO
2
ガスであり、前記複数種類の化合物は少なくともTiO
2
及びTi
2
O
3
を含む、請求項5に記載の反応性スパッタリング方法。
【請求項9】
前記成膜情報は、複数の分光スペクトルを主成分分析して特定された主成分と、薄膜が成膜される成膜速度との対応関係を示し、
前記推定するステップは、
測定された前記分光スペクトルを示す測定データを取得し、
前記成膜情報を参照して、前記主成分から前記成膜速度を推定する、
ステップを有する、請求項1に記載の反応性スパッタリング方法。
【請求項10】
ターゲット及び基板が配置されるチャンバ、前記チャンバの内部にプラズマを生成するための電力を供給する電源、並びに不活性ガス及び反応ガスを前記チャンバ内に導入する導入機構を有する反応性スパッタリング装置を用いて、前記ターゲットを形成する物質と前記反応ガスの化合物を含有する薄膜を基板に成膜する反応性スパッタリング装置と、
前記プラズマによる発光の分光スペクトルを測定する測定装置と、
前記分光スペクトルを主成分分析して生成された成膜情報に基づいて、成膜される薄膜の成膜状態を推定する制御装置と、
を有することを特徴とする反応性スパッタリングシステム。
発明の詳細な説明
【技術分野】
【0001】
本発明は、反応性スパッタリング方法及び反応性スパッタリングシステムに関する。
続きを表示(約 1,400 文字)
【背景技術】
【0002】
ターゲットを形成する物質と反応ガスとの化合物を含む薄膜を基板に形成するために、反応性スパッタリングが用いられている。
【0003】
反応性スパッタリングでは、チャンバ内の対向する二つの電極に基板及びターゲットを配置し、チャンバの内部圧力を減圧した後に、Ar(アルゴン)ガスのような不活性ガス及びO
2
(酸素)ガスのような反応ガスをチャンバ内に導入する。不活性ガス及び反応ガスが導入された状態で、ターゲットが配置された電極に電力を供給して二つの電極間で放電させることによって、グロー放電が形成される。
【0004】
形成されたグロー放電によりチャンバにプラズマが生成され、生成されたプラズマに含まれるイオン化した不活性ガスがターゲットに衝突する。イオン化した不活性ガスがターゲットに衝突することにより、ターゲットを形成する物質の粒子が基板に付着して、金属と反応ガスとの化合物を含む薄膜が基板に形成される(例えば、特許文献1~3を参照)。
【0005】
金属をターゲットとする反応性スパッタリングは、反応ガスの導入量に依存して、ターゲットの表面が露出された金属モード、ターゲットの表面に金属と反応ガスとの化合物が形成される化合物モード及び金属モードと化合物モードとの間の遷移モードの3つのモードを有する。
【0006】
金属モードでは、成膜される薄膜に含有される化合物の量が3つのモードのうちで最も少なく、成膜速度が3つのモードのうちで最も速い。金属モードでは、成膜速度を比較的早くすることができるが、成膜される薄膜に含有される化合物の量が比較的少ないので、形成される薄膜に含まれる金属が過剰になり、良質の薄膜の形成は容易ではない。
【0007】
化合物モードでは、成膜される薄膜に含有される化合物の量が3つのモードのうちで最も多く、成膜速度が3つのモードのうちで最も低い。化合物モードでは、良質の薄膜を形成することができるが、成膜速度が低くなるために反応性スパッタリングのプロセスのスループットが低下する。
【0008】
遷移モードでは、成膜される薄膜に含有される化合物の量は、金属モードと化合物モードとの間の量となり、成膜速度は、金属モードと化合物モードとの間の速度となる。反応性スパッタリングでは、反応性スパッタリングのプロセスのスループットを向上させるために、遷移モードにおいて、金属と反応ガスとの化合物を含む薄膜を基板に形成することが好ましい。
【0009】
また、反応性スパッタリングは、反応ガスの導入量を増加するときと反応ガスの導入量を減少するときとで、金属モードと化合物モードとの間を遷移する反応ガス量が相違するヒステリシス特性を有する。反応性スパッタリングは、ヒステリシス特性を有するので、反応ガスの導入量の増加時に金属モードから遷移モードに遷移する反応ガス量は、反応ガスの導入量の減少時に化合物モードから遷移モードに遷移する反応ガス量と相違する。
【先行技術文献】
【特許文献】
【0010】
特開2003-342725号公報
特開2004-76105号公報
特開2004-285431号公報
【発明の概要】
【発明が解決しようとする課題】
(【0011】以降は省略されています)
この特許をJ-PlatPat(特許庁公式サイト)で参照する
関連特許
国立大学法人 筑波大学
制振機構
1か月前
国立大学法人 筑波大学
制振機構
1か月前
国立大学法人 筑波大学
制振機構
1か月前
国立大学法人 筑波大学
表面検査方法
5か月前
国立大学法人 筑波大学
超音波検査装置
1か月前
国立大学法人 筑波大学
電力平準化装置
5か月前
国立大学法人 東京大学
せん妄判定方法
2か月前
国立大学法人 筑波大学
火災検出システム
26日前
国立大学法人 筑波大学
火災検出システム
26日前
国立大学法人 筑波大学
火災検出システム
26日前
国立大学法人 筑波大学
火災検出システム
26日前
国立大学法人 筑波大学
レオロジー測定装置
19日前
国立大学法人 筑波大学
麹菌組織物の製造方法
2か月前
国立大学法人 筑波大学
がん抑制剤およびがん抑制用医薬
21日前
国立大学法人 筑波大学
測定方法、測定装置、及び観察システム
2か月前
NTT株式会社
復号装置及び復号方法
26日前
国立大学法人 筑波大学
測定装置、観察システム、及び測定方法
2か月前
国立大学法人 筑波大学
フィラグリン遺伝子型決定法およびキット
3か月前
国立大学法人 筑波大学
微生物、植物成長補助剤、及び植物の生育方法
4か月前
国立大学法人 筑波大学
振り子装置、制振装置及び制振装置の設計方法
7か月前
国立大学法人 筑波大学
オンサイト参加システム及びオンサイト参加方法
3か月前
国立大学法人 筑波大学
補正装置、撮影装置、補正方法および撮影システム
2か月前
NTT株式会社
映像処理装置、方法及びプログラム
1か月前
NTT株式会社
推論装置、推論方法、及びプログラム
2か月前
NTT株式会社
情報処理装置、方法およびプログラム
1か月前
国立大学法人 筑波大学
紙及びその製造方法並びに紙用改質剤及びその製造方法
6か月前
NTT株式会社
データ解析装置、方法およびプログラム
1か月前
国立大学法人 筑波大学
慣性力設定装置、慣性力設定システム及び慣性力設定方法
2か月前
国立大学法人 筑波大学
放射線遮蔽材用焼結体粒子、その製造方法及びその使用方法
6日前
国立大学法人 筑波大学
表面検査装置
4か月前
NTT株式会社
情報処理装置、情報処理方法及びプログラム
2か月前
国立大学法人 筑波大学
光学素子、光線制御装置とその製造方法、およびディスプレイ
8日前
国立大学法人 筑波大学
反応性スパッタリング方法及び反応性スパッタリングシステム
1か月前
三菱重工業株式会社
移動体、自己位置推定方法及びプログラム
21日前
東京エレクトロン株式会社
成膜方法、成膜装置及び半導体装置
15日前
国立大学法人 筑波大学
酸素飽和度イメージング内視鏡を用いた潰瘍性大腸炎活動性評価
6か月前
続きを見る
他の特許を見る