TOP
|
特許
|
意匠
|
商標
特許ウォッチ
Twitter
他の特許を見る
公開番号
2025151737
公報種別
公開特許公報(A)
公開日
2025-10-09
出願番号
2024053302
出願日
2024-03-28
発明の名称
気化装置及び製膜装置
出願人
株式会社カネカ
代理人
個人
,
個人
主分類
C23C
14/24 20060101AFI20251002BHJP(金属質材料への被覆;金属質材料による材料への被覆;化学的表面処理;金属質材料の拡散処理;真空蒸着,スパッタリング,イオン注入法,または化学蒸着による被覆一般;金属質材料の防食または鉱皮の抑制一般)
要約
【課題】本発明は、従来に比べて、粉体状の薄膜形成材料が材料ガスに混入しにくい気化装置及び製膜装置を提供する。
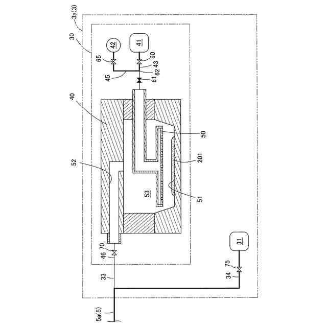
【解決手段】粉体状の薄膜形成材料を気化して材料ガスを生成する気化部と、気化部に向かってキャリアガスを供給するキャリアガス供給部と、キャリアガス供給部から気化部にキャリアガスを導入するガス導入配管部と、ガス導入配管部の中途に、開状態とすることでキャリアガス供給部から気化部へのキャリアガスの流通を許容し、閉状態とすることでキャリアガス供給部から気化部へのキャリアガスの流通を遮断可能な第1開閉部を有し、ガス導入配管部には、第1開閉部とキャリアガス供給部の間に、ガス導入配管部内のキャリアガスを吸引する吸引手段が接続されている構成とする。
【選択図】図2
特許請求の範囲
【請求項1】
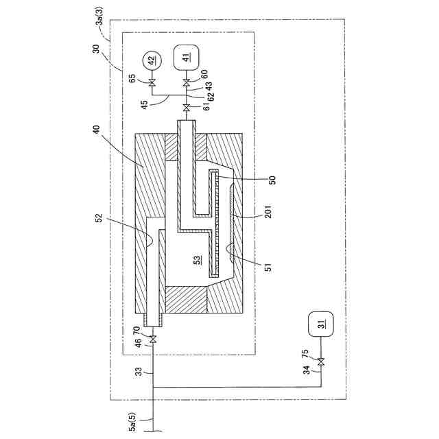
粉体状の薄膜形成材料を気化して材料ガスを生成する気化部と、
前記気化部に向かってキャリアガスを供給するキャリアガス供給部と、
前記キャリアガス供給部から前記気化部にキャリアガスを導入するガス導入配管部と、
前記ガス導入配管部の中途に、開状態とすることで前記キャリアガス供給部から前記気化部へのキャリアガスの流通を許容し、閉状態とすることで前記キャリアガス供給部から前記気化部へのキャリアガスの流通を遮断可能な第1開閉部を有し、
前記ガス導入配管部には、前記第1開閉部と前記キャリアガス供給部の間に、前記ガス導入配管部内のキャリアガスを吸引する吸引手段が接続されている、気化装置。
続きを表示(約 1,300 文字)
【請求項2】
前記吸引手段と前記ガス導入配管部との間に、開状態とすることで前記ガス導入配管部から前記吸引手段へのキャリアガスの流通を許容し、閉状態とすることで前記ガス導入配管部から前記吸引手段へのキャリアガスの流通を遮断可能な第2開閉部を備える、請求項1に記載の気化装置。
【請求項3】
前記気化部は、生成した前記材料ガスを外部に供給するガス供給配管部が接続されており、
前記ガス供給配管部の中途に、開状態とすることで前記ガス供給配管部の上流側から下流側への前記材料ガスの流通を許容し、閉状態とすることで前記ガス供給配管部の上流側から下流側への前記材料ガスの流通を遮断可能な第3開閉部を備える、請求項1又は2に記載の気化装置。
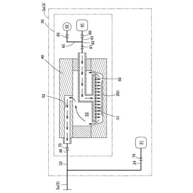
【請求項4】
前記第1開閉部を閉状態にして前記キャリアガス供給部から前記気化部へのキャリアガスの流通を遮断し、前記キャリアガス供給部からキャリアガスを前記ガス導入配管部内に供給しながら、前記吸引手段によって前記ガス導入配管部内の前記第1開閉部よりも上流側のガスを吸引する吸引工程と、
前記吸引手段によって前記ガス導入配管部内のガスを吸引しながら、前記第1開閉部を開状態にして前記キャリアガス供給部から前記気化部へのキャリアガスの流通を許容させる開放工程を含む、舞上抑制動作を実施可能である、請求項1に記載の気化装置。
【請求項5】
前記舞上抑制動作は、前記開放工程の後に、前記キャリアガス供給部からのキャリアガス供給量を前記吸引工程における前記キャリアガス供給部からのキャリアガス供給量に比べて増やす、請求項4に記載の気化装置。
【請求項6】
前記吸引工程における前記キャリアガス供給部からのキャリアガス供給量は、500ml/min以下である、請求項4又は5に記載の気化装置。
【請求項7】
粉体状の薄膜形成材料を気化して材料ガスを生成する気化部と、
前記気化部に向かってキャリアガスを供給するキャリアガス供給部と、
前記キャリアガス供給部から前記気化部にキャリアガスを導入するガス導入配管部と、
前記ガス導入配管部内のガスを吸引する吸引手段を有し、
前記ガス導入配管部の中途を遮断して前記キャリアガス供給部から前記気化部へのキャリアガスの流通を遮断し、前記キャリアガス供給部からキャリアガスを前記ガス導入配管部内に供給しながら、前記ガス導入配管部内の前記中途よりも上流側のガスを吸引する吸引工程と、
前記ガス導入配管部内のガスを吸引しながら、前記キャリアガス供給部から前記気化部へのキャリアガスの流通を許容させる開放工程を含む、舞上抑制動作を実施可能である、気化装置。
【請求項8】
基材に対して薄膜を製膜する製膜装置であって、
ガス供給部と、ガス放出部を有し、
前記ガス供給部は、請求項1又は7に記載の気化装置を有し、前記気化装置で生成した材料ガスを含む製膜ガスを前記ガス放出部に供給可能であり、
前記ガス放出部は、前記製膜ガスを前記基材に対して放出可能である、製膜装置。
発明の詳細な説明
【技術分野】
【0001】
本発明は、気化装置及び製膜装置に関する。
続きを表示(約 1,700 文字)
【背景技術】
【0002】
従来から、有機EL装置の各層の製膜には、真空蒸着装置が使用されている(例えば、特許文献1)。
特許文献1の蒸着装置は、いわゆる、ガスキャリア蒸着装置であり、粉体状の薄膜形成材料を気化室内の材料配置領域に配し、キャリアガス導入配管から高温の加熱キャリアガスを薄膜形成材料に吹き付けることで薄膜形成材料を気化して材料ガスを生成する。そして、キャリアガスで生成した材料ガスを製膜室まで流送し、製膜室内においてキャリアガスと材料ガスの混合ガスである製膜ガスを基材に対して吹き付ける構造となっている。
【先行技術文献】
【特許文献】
【0003】
特開2022-159857号公報
【発明の概要】
【発明が解決しようとする課題】
【0004】
ところで、特許文献1の蒸着装置は、粉体状の薄膜形成材料に対してキャリアガスを吹き付けるため、キャリアガスによって粉体状の薄膜形成材料が舞い上がり、一部の薄膜形成材料がキャリアガスによって気化せずに粉体状のまま材料ガスに混入し、材料ガスとともに製膜室まで流送される可能性がある。
材料ガス内に粉体状の薄膜形成材料が混入すると、製膜室で製膜する際に粉体状の薄膜形成材料が基材に塊となって付着し、基材上に膜厚が均一な薄膜が得られず、薄膜の品質が低下する問題がある。
【0005】
そこで、本発明は、従来に比べて、粉体状の薄膜形成材料が材料ガスに混入しにくい気化装置及び製膜装置を提供することを課題とする。
【課題を解決するための手段】
【0006】
上記した課題を解決するための本発明の一つの様相は、粉体状の薄膜形成材料を気化して材料ガスを生成する気化部と、前記気化部に向かってキャリアガスを供給するキャリアガス供給部と、前記キャリアガス供給部から前記気化部にキャリアガスを導入するガス導入配管部と、前記ガス導入配管部の中途に、開状態とすることで前記キャリアガス供給部から前記気化部へのキャリアガスの流通を許容し、閉状態とすることで前記キャリアガス供給部から前記気化部へのキャリアガスの流通を遮断可能な第1開閉部を有し、前記ガス導入配管部には、前記第1開閉部と前記キャリアガス供給部の間に、前記ガス導入配管部内のキャリアガスを吸引する吸引手段が接続されている、気化装置である。
【0007】
本様相によれば、第1開閉部を閉状態にし、キャリアガス供給部から少量のキャリアガスを供給しながら吸引手段によってガス導入配管部内のキャリアガスを吸引することで、キャリアガスを供給することによるガス導入配管部内の圧力の上昇を吸引手段が吸引して減圧することで相殺し、平衡状態になってから第1開閉部を開状態にすることで、緩やかにキャリアガスが気化部内に導入される。そのため、キャリアガスによる薄膜形成材料の舞い上がりを抑制でき、材料ガスに粉体状の薄膜形成材料が混入することを抑制できる。
【0008】
好ましい様相は、前記吸引手段と前記ガス導入配管部との間に、開状態とすることで前記ガス導入配管部から前記吸引手段へのキャリアガスの流通を許容し、閉状態とすることで前記ガス導入配管部から前記吸引手段へのキャリアガスの流通を遮断可能な第2開閉部を備える。
【0009】
本様相によれば、第1開閉部を開状態にしてガス導入配管部から気化部に供給した後に第2開閉部を閉状態にすることで、吸引手段によってガス導入配管部内を通過するキャリアガスが吸引されずに気化部に導入できる。そのため、キャリアガスの損失を小さくできる。
【0010】
好ましい様相は、前記気化部は、生成した前記材料ガスを外部に供給するガス供給配管部が接続されており、前記ガス供給配管部の中途に、開状態とすることで前記ガス供給配管部の上流側から下流側への前記材料ガスの流通を許容し、閉状態とすることで前記ガス供給配管部の上流側から下流側への前記材料ガスの流通を遮断可能な第3開閉部を備える。
(【0011】以降は省略されています)
この特許をJ-PlatPat(特許庁公式サイト)で参照する
関連特許
株式会社カネカ
飲料
11日前
株式会社カネカ
飲料
11日前
株式会社カネカ
抗菌剤
22日前
株式会社カネカ
製膜装置
15日前
株式会社カネカ
製膜装置
15日前
株式会社カネカ
医療用具
15日前
株式会社カネカ
積層装置
19日前
株式会社カネカ
塗布装置
19日前
株式会社カネカ
カテーテル
9日前
株式会社カネカ
カテーテル
9日前
株式会社カネカ
カテーテル
9日前
株式会社カネカ
カテーテル
10日前
株式会社カネカ
カテーテル
8日前
株式会社カネカ
正極活物質
19日前
株式会社カネカ
カテーテル
15日前
株式会社カネカ
カテーテル
15日前
株式会社カネカ
カテーテル
9日前
株式会社カネカ
カテーテル
15日前
株式会社カネカ
酵母含有菓子
10日前
株式会社カネカ
シーリング材
8日前
株式会社カネカ
生体内留置具
15日前
株式会社カネカ
重量物載置架台
8日前
株式会社カネカ
顆粒の製造方法
19日前
株式会社カネカ
油脂の製造方法
17日前
株式会社カネカ
医療用具セット
11日前
株式会社カネカ
フィルム延伸装置
19日前
株式会社カネカ
フィルム延伸装置
17日前
株式会社カネカ
太陽電池モジュール
8日前
株式会社カネカ
バルーンカテーテル
11日前
株式会社カネカ
バルーンカテーテル
17日前
株式会社カネカ
太陽電池モジュール
17日前
株式会社カネカ
可撓性ガス拡散電極
19日前
株式会社カネカ
気化装置及び製膜装置
9日前
株式会社カネカ
透湿度測定用封止装置
9日前
株式会社カネカ
自動車用バンパー芯材
8日前
株式会社カネカ
予測方法及び製造方法
11日前
続きを見る
他の特許を見る