TOP
|
特許
|
意匠
|
商標
特許ウォッチ
Twitter
他の特許を見る
公開番号
2025130837
公報種別
公開特許公報(A)
公開日
2025-09-09
出願番号
2024028167
出願日
2024-02-28
発明の名称
造水システム
出願人
株式会社ササクラ
代理人
弁理士法人三枝国際特許事務所
主分類
C02F
1/04 20230101AFI20250902BHJP(水,廃水,下水または汚泥の処理)
要約
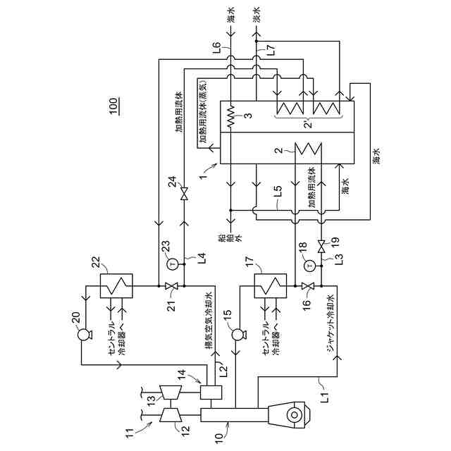
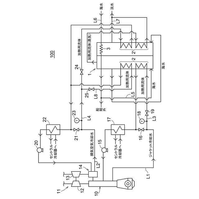
【課題】造水装置における海水の淡水化に掃気空気冷却水の廃熱を有効利用できる造水システムの提供を目的とする。
【解決手段】造水システム100は、複数の加熱器2,2´及び復水器3を備えていて前段の加熱器2で生成された蒸気を該加熱器2より後段の加熱器2´に加熱用流体として供給されかつ復水器3が最後段の加熱器3´で生成された蒸気を凝縮するように構成された多重効用造水装置1と、ディーゼルエンジン10に供給される掃気空気を冷却する掃気空気冷却水を掃気空気冷却器14に供給するための掃気空気冷却水供給ラインL2と、掃気空気冷却水供給ラインL2に接続されていて掃気空気冷却器14において掃気空気の冷却に使用された掃気空気冷却水の少なくとも一部を多重効用造水装置1の最後段の加熱器2´に加熱用流体として供給するための第一加熱用流体供給ラインL4とを備える。
【選択図】図1
特許請求の範囲
【請求項1】
船舶において海水を淡水化する造水システムであって、
海水を加熱用流体によって加熱して蒸気を生成する複数の加熱器、及び、蒸気を冷却して凝縮させる復水器を備え、前段の加熱器で生成された蒸気を該加熱器より後段の加熱器に加熱用流体として供給され、かつ前記復水器が最後段の加熱器で生成された蒸気を凝縮するように構成された多重効用造水装置と、
船舶用内燃機関に供給される掃気空気を冷却する掃気空気冷却水を掃気空気冷却器に供給するための掃気空気冷却水供給ラインと、
前記掃気空気冷却水供給ラインに接続され、かつ前記掃気空気冷却器において掃気空気の冷却に使用された掃気空気冷却水の少なくとも一部を前記最後段の加熱器に加熱用流体として供給するための第一加熱用流体供給ラインと、
を備える、造水システム。
続きを表示(約 280 文字)
【請求項2】
前記掃気空気冷却水が清水である、請求項1に記載の造水システム。
【請求項3】
前記造水装置の最も前段の加熱器は、前記内燃機関の冷却に使用されたジャケット冷却水が加熱用流体として供給されるように構成されている、請求項1又は2に記載の造水システム。
【請求項4】
前記第一加熱用流体供給ラインに接続され、かつ前記第一加熱用流体供給ラインを流れる前記掃気空気冷却水の一部を前記造水装置の最も前段の加熱器に加熱用流体として供給するため第二加熱用流体供給ラインをさらに備える、請求項3に記載の造水システム。
発明の詳細な説明
【技術分野】
【0001】
本発明は、海水を淡水化する造水システムに関し、船舶の主機関であるディーゼルエンジンなどの内燃機関における廃熱を利用した造水システムに関する。
続きを表示(約 1,600 文字)
【背景技術】
【0002】
船舶においては、船舶に搭載したディーゼルエンジンなどの内燃機関からの廃熱を利用して、海水から淡水を製造することが従来から行われている。例えば特許文献1では、ディーゼルエンジンに供給される掃気空気の冷却に使用されて温度が上昇した掃気空気冷却水を造水装置に供給し、造水装置において海水を蒸発させる際の熱源に掃気空気冷却水の廃熱を利用している。造水装置では、加熱器において海水を掃気空気冷却水との熱交換により加熱して蒸発させた後、復水器において蒸発により生成された蒸気を冷却して凝縮することで海水を淡水化している。
【先行技術文献】
【特許文献】
【0003】
特許第4409546号公報
【発明の概要】
【発明が解決しようとする課題】
【0004】
しかし、上述した掃気空気の冷却に使用された掃気空気冷却水の温度は、掃気空気冷却水が清水の場合で約60℃であり、掃気空気冷却水が海水の場合は清水より低い約45℃から50℃である。造水装置では、減圧下において海水を蒸発させているものの、単効用の造水装置の場合の海水の蒸発温度、あるいは、多重効用の造水装置の場合に第一効用における海水の蒸発温度は一般的に約55℃から60℃である。そのため、単効用の造水装置又は多重効用の造水装置の第一効用において、約45℃から60℃の掃気空気冷却水の廃熱を海水の蒸発のための主な熱源に利用すると、十分な量の蒸気を得るための熱量が足りず、製造される淡水量が減少する。よって、造水装置の造水性能が低下するといった問題が生じる、あるいは、十分な量の淡水を得るために海水及び掃気空気冷却水の熱交換の際の伝熱面積を大きく確保する必要があって造水装置が大型化するといった問題が生じる。このように、掃気空気冷却水の廃熱を単効用の造水装置又は多重効用の造水装置の第一効用において海水を蒸発させるための主な熱源に利用することは現実的ではない。
【0005】
本発明は、上記課題を解決することに着目してなされたものであり、掃気空気冷却水の廃熱を、多重効用の造水装置における海水の淡水化に有効利用できる造水システムの提供を目的とする。
【課題を解決するための手段】
【0006】
本発明は、上記課題を解決するため、以下の項1に記載の造水システムを主題とする。
【0007】
項1.船舶において海水を淡水化する造水システムであって、
海水を加熱用流体によって加熱して蒸気を生成する複数の加熱器、及び、蒸気を冷却して凝縮させる復水器を備え、前段の加熱器で生成された蒸気を該加熱器より後段の加熱器に加熱用流体として供給され、かつ前記復水器が最後段の加熱器で生成された蒸気を凝縮するように構成された多重効用造水装置と、
船舶用内燃機関に供給される掃気空気を冷却する掃気空気冷却水を掃気空気冷却器に供給するための掃気空気冷却水供給ラインと、
前記掃気空気冷却水供給ラインに接続され、かつ前記掃気空気冷却器において掃気空気の冷却に使用された掃気空気冷却水の少なくとも一部を前記最後段の加熱器に加熱用流体として供給するための第一加熱用流体供給ラインと、
を備える、造水システム。
【0008】
また本発明の造水システムは、上記項1に記載の造水システムの好ましい態様として、以下の項2に記載の造水システムを包含する。
【0009】
項2.前記掃気空気冷却水が清水である、項1に記載の造水システム。
【0010】
また本発明の造水システムは、上記項1又は項2に記載の造水システムの好ましい態様として、以下の項3に記載の造水システムを包含する。
(【0011】以降は省略されています)
この特許をJ-PlatPat(特許庁公式サイト)で参照する
関連特許
株式会社ササクラ
造水システム
20日前
株式会社ササクラ
造水システム
22日前
東レ株式会社
浄水器
12日前
日本ソリッド株式会社
ダム湖の取水方法
21日前
個人
浄水装置
12日前
株式会社エム・アイ・エス
汚泥乾燥装置
13日前
栗田工業株式会社
電気脱イオン装置
14日前
個人
浄水処理システムおよび浄水処理方法
14日前
個人
浄化処理装置
21日前
株式会社バンブーケミカル研究所
流体除菌機器
21日前
栗田工業株式会社
有機物含有排水の処理方法
22日前
株式会社石垣
汚泥性状予測方法及び汚泥性状一定制御方法
2日前
栗田工業株式会社
有機性排水の生物処理方法
5日前
WOTA株式会社
排水処理システム及び排水処理方法
20日前
WOTA株式会社
排水処理システム及び排水処理方法
20日前
WOTA株式会社
排水処理システム及び排水処理方法
20日前
オルガノ株式会社
水処理装置およびその運転方法
26日前
三菱ケミカル・クリンスイ株式会社
浄水器
1か月前
株式会社ササクラ
造水システム
22日前
パナソニックIPマネジメント株式会社
軟水化装置
22日前
株式会社ササクラ
造水システム
20日前
オルガノ株式会社
水処理システムおよびその運転方法
28日前
オルガノ株式会社
水処理システムおよびその運転方法
29日前
オルガノ株式会社
水処理システムおよびその運転方法
今日
水ing株式会社
汚泥処理方法および装置
12日前
株式会社フジタ
水処理装置
2日前
栗田工業株式会社
2段電気脱イオンシステムの運転方法
23日前
株式会社丸島アクアシステム
曝気装置
12日前
有限会社クリーンエコ
環境汚染浄化補助剤を使用する汚水処理システム
12日前
株式会社テックコーポレーション
電解水生成装置
12日前
トヨタ自動車株式会社
二酸化炭素回収装置
12日前
鹿島建設株式会社
水処理システムおよび水処理方法
12日前
大阪瓦斯株式会社
有機排水処理システム及び有機排水処理方法
12日前
横河電機株式会社
水処理システム及び水処理方法
26日前
オルガノ株式会社
情報処理装置、情報処理方法および水処理システム
1か月前
オルガノ株式会社
液体処理システム、情報処理装置および情報処理方法
13日前
続きを見る
他の特許を見る