TOP
|
特許
|
意匠
|
商標
特許ウォッチ
Twitter
他の特許を見る
10個以上の画像は省略されています。
公開番号
2025126847
公報種別
公開特許公報(A)
公開日
2025-08-29
出願番号
2024023277
出願日
2024-02-19
発明の名称
ろ過装置
出願人
三機工業株式会社
代理人
個人
,
個人
主分類
B01D
37/02 20060101AFI20250822BHJP(物理的または化学的方法または装置一般)
要約
【課題】顔料や染料などの色素成分を含む液から、効果的に色素成分を分離できるろ過装置を提供する。
【解決手段】フィルタ部と、フィルタ部に設けられた無機層と、を含む、ろ過装置であって、無機層は、透過率が1D以上5D以下の第1のシリカと、透過率が0.05D以上0.5D以下の第2のシリカとを含む、ろ過装置。
【選択図】図1
特許請求の範囲
【請求項1】
フィルタ部と、前記フィルタ部に設けられた無機層と、を含む、ろ過装置であって、
前記無機層は、透過率が1D以上5D以下の第1のシリカと、透過率が0.05D以上0.5D以下の第2のシリカとを含む、ろ過装置。
続きを表示(約 470 文字)
【請求項2】
請求項1に記載のろ過装置であって、
第1のシリカは、融熱焼成シリカであり、
第2のシリカは、焼成シリカである、ろ過装置。
【請求項3】
請求項1に記載のろ過装置であって、
第1のシリカの透過率は、1.5D以上3D以下であり、
第2のシリカの透過率は、0.1D以上0.4D以下である、ろ過装置。
【請求項4】
請求項1に記載のろ過装置であって、
ろ過を行う対象である原液の温度を調整するための温度調整部をさらに有する、ろ過装置。
【請求項5】
請求項1に記載のろ過装置を用い、染料又は顔料を含む溶液をろ過するろ過方法。
【請求項6】
請求項5に記載のろ過方法であって、前記溶液は、スチレン、又はスチレン含有ポリマーをさらに有する、ろ過方法。
【請求項7】
請求項5に記載のろ過方法であって、前記溶液の温度を室温℃以上100℃以下に維持しつつ、前記ろ過装置を用いてろ過を行う工程を含む、ろ過方法。
発明の詳細な説明
【技術分野】
【0001】
この発明は、ろ過装置に関する。より詳しく説明すると、この発明は、染料や顔料などを効果的に分離できるろ過装置に関する。
続きを表示(約 1,100 文字)
【背景技術】
【0002】
例えば、特表2015-502246号公報には、シリカ充填材を含む微孔質材料を用いたろ過装置が記載されている。このようにシリカを用いたろ過装置は、公知である。一方、シリカを用いても、特に顔料や染料などの色素成分を含む液から色素成分を効果的に分離することは容易ではなかった。
【先行技術文献】
【特許文献】
【0003】
特表2015-502246号公報
【発明の概要】
【発明が解決しようとする課題】
【0004】
この発明は、簡易な方法により、効果的なろ過装置を提供することを目的とする。特にこの発明は、顔料や染料などの色素成分を含む液から、効果的に色素成分を分離できるろ過装置を提供することを目的とする。
【課題を解決するための手段】
【0005】
この発明は、基本的には、透過率が異なる複数種類のシリカを混合した無機層をフィルタ上に設けることで、色素を効果的に吸着できるという、実施例による知見に基づく。
【0006】
第1の発明は、ろ過装置に関する。このろ過装置は、フィルタ部と、フィルタ部に設けられた無機層と、を含む。
そして、無機層は、透過率が1D以上5D以下の第1のシリカと、透過率が0.05D以上0.5D以下の第2のシリカとを含む。
【0007】
ろ過装置の好ましい例は、第1のシリカは、融熱焼成シリカであり、第2のシリカは、焼成シリカである。また、第1のシリカの透過率は、1.5D以上3D以下であり、第2のシリカの透過率は、0.1D以上0.4D以下であってもよい。
【0008】
ろ過装置の好ましい例は、ろ過を行う対象である原液の温度を調整するための温度調整部をさらに有する。
【0009】
第2の発明は、第1の発明に関するろ過装置を用い、染料又は顔料を含む溶液をろ過する工程を含むろ過方法に関する。この方法は、溶液が、染料又は顔料のほかに、スチレン、又はスチレン含有ポリマーをさらに有する場合に好ましく用いることができる。この方法は、温度調整部を用いて、溶液の温度を室温以上100℃以下に維持しつつ、ろ過装置を用いてろ過を行う工程を含むものが好ましい。
【発明の効果】
【0010】
この発明によれば、簡易な方法により、効果的なろ過装置を提供できる。
特にこの発明によれば、顔料や染料などの色素成分を含む液から、効果的に色素成分を分離できるろ過装置を提供できる。
【図面の簡単な説明】
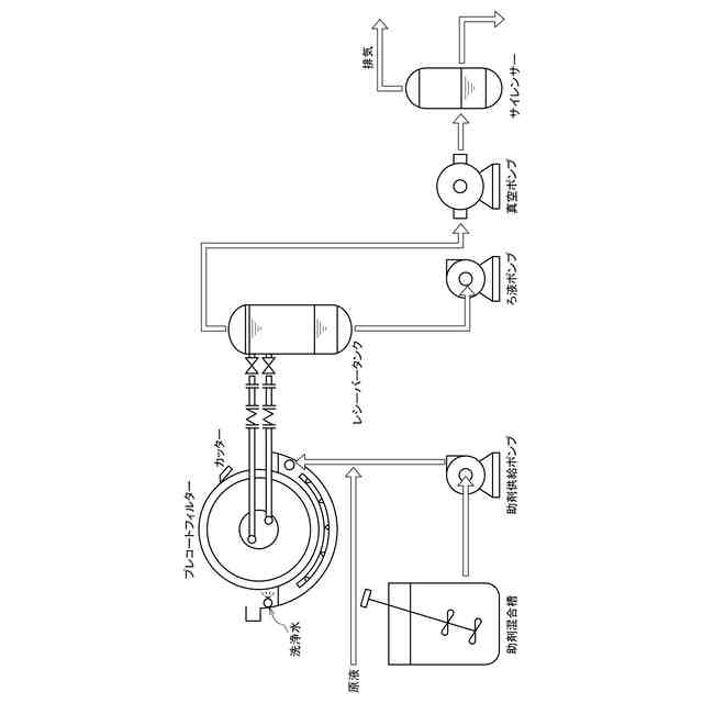
(【0011】以降は省略されています)
この特許をJ-PlatPat(特許庁公式サイト)で参照する
関連特許
三機工業株式会社
吊下作業方法
7日前
三機工業株式会社
吊下作業方法
7日前
三機工業株式会社
空調システム
14日前
三機工業株式会社
空調システム
16日前
三機工業株式会社
動作装置の位置確認機構および装置
13日前
三機工業株式会社
クレーン運転システム及びごみ処理方法
8日前
三機工業株式会社
クレーン運転システム及びごみ処理方法
8日前
三機アクアテック株式会社
汚泥かき寄せ装置
8日前
三機工業株式会社
施工管理装置、施工管理方法、及び施工管理プログラム
7日前
三機工業株式会社
壁吸い込みフィルタユニットのパンチングフェースおよび戸袋の構造
6日前
三機工業株式会社
ログデータ分析用のサーバ装置、プログラム、データ分析システム、及びデータ分析方法
14日前
大和ハウス工業株式会社
反応装置
6日前
本田技研工業株式会社
二酸化炭素回収装置
1日前
本田技研工業株式会社
二酸化炭素回収装置
6日前
ノリタケ株式会社
触媒材料およびその利用
6日前
本田技研工業株式会社
二酸化炭素回収装置
6日前
ノリタケ株式会社
触媒材料およびその利用
6日前
ノリタケ株式会社
触媒材料およびその利用
6日前
本田技研工業株式会社
二酸化炭素回収装置
6日前
本田技研工業株式会社
二酸化炭素回収装置
6日前
東京応化工業株式会社
ろ過処理方法、及び多孔質膜
6日前
株式会社プロテリアル
触媒複合物および触媒前駆体複合物
7日前
日本碍子株式会社
電気加熱式担体
5日前
TPR株式会社
多孔質ブリーザ
6日前
日本碍子株式会社
電気加熱式担体
6日前
東レ株式会社
気体分離膜モジュールの検査装置および検査方法
8日前
三菱ケミカル株式会社
精製ガスの製造方法
5日前
株式会社大気社
気体処理装置
5日前
大阪瓦斯株式会社
二酸化炭素回収システム
5日前
パナソニックIPマネジメント株式会社
除湿装置
7日前
大阪瓦斯株式会社
二酸化炭素回収システム
5日前
パナソニックIPマネジメント株式会社
除湿装置
6日前
三菱ケミカル株式会社
精製ガスの製造方法
5日前
株式会社川本製作所
水処理装置
6日前
住友化学株式会社
フィルター
1日前
住友化学株式会社
フィルター
1日前
続きを見る
他の特許を見る