TOP
|
特許
|
意匠
|
商標
特許ウォッチ
Twitter
他の特許を見る
10個以上の画像は省略されています。
公開番号
2025123655
公報種別
公開特許公報(A)
公開日
2025-08-25
出願番号
2024019240
出願日
2024-02-13
発明の名称
ゴミ分別システム
出願人
個人
代理人
個人
主分類
B07C
5/342 20060101AFI20250818BHJP(固体相互の分離;仕分け)
要約
【課題】ゴミの量に合わせて容易にゴミ分別の処理能力を変化可能なゴミ分別システムを提供すること。
【解決手段】本発明のゴミ分別システムは、ゴミを整列させて2以上の搬送経路へと排出する整列装置と、2以上の搬送経路上のそれぞれに配置され、排出された前記ゴミを分別する分別装置と、を備える。
【選択図】図1
特許請求の範囲
【請求項1】
ゴミを整列させて2以上の搬送経路へと排出する整列装置と、
2以上の搬送経路上のそれぞれに配置され、排出された前記ゴミを分別する分別装置と、
を備えることを特徴とするゴミ分別システム。
続きを表示(約 780 文字)
【請求項2】
ゴミを整列させて搬送経路へと排出する整列装置と、
前記搬送経路上に配置され、排出された前記ゴミを分別する分別装置と、を備え、
前記分別装置は、
1の搬送経路上に2以上配置される、
ことを特徴とするゴミ分別システム。
【請求項3】
前記分別装置は、
既存のコンベア上に配置される、
ことを特徴とする請求項1又は請求項2に記載のゴミ分別システム。
【請求項4】
前記分別装置から送信される前記ゴミの画像に基づいて、前記ゴミを判別する判別部を備える情報処理装置を有し、
前記分別装置は、
前記ゴミを撮像する撮像装置と、
前記撮像装置が撮像したゴミの画像を前記情報処理装置へ送信する送信部と、
前記情報処理装置から送信される前記ゴミを判別した判別結果を受信する受信部と、
前記受信部が受信した前記判別結果に基づいて前記ゴミを分別する分別器と、
を備えることを特徴とする請求項1に記載のゴミ分別システム。
【請求項5】
前記分別装置は、
前記ゴミを撮像する撮像装置と、
前記撮像装置が撮像したゴミの画像に基づいて、前記ゴミを判別する判別部と、
前記判別部が判別した前記判別結果に基づいて前記ゴミを分別する分別器と、
を備えることを特徴とする請求項1に記載のゴミ分別システム。
【請求項6】
前記判別部は、
ゴミの画像と、前記ゴミの種別とを学習した学習済みモデルに、前記撮像装置が撮像したゴミの画像を入力し、前記学習済みモデルが出力するゴミの種別に基づいて前記ゴミを判別する、
ことを特徴とする請求項4又は請求項5に記載のゴミ分別システム。
発明の詳細な説明
【技術分野】
【0001】
本発明は、ゴミ分別システムに関する。
続きを表示(約 2,500 文字)
【背景技術】
【0002】
従来、ゴミの集荷場では、リサイクルのためにゴミの分別を主に手作業で行っている。ゴミの分別は、非常に手間のかかる作業であり、また、人手不足の問題も生じている。このため、従来の発明では、例えば、風力を利用してゴミを分別する風力式の分別装置が提案されている。
風力式の分別装置では、搬送装置により連続的に搬送される混合ゴミを搬送装置から順次落下させ、その落下する混合ゴミに横から空気を直接吹き付けることにより、重量が軽いものほど遠くへ吹き飛ばし、その結果として混合ゴミを重量物と軽量物に分別する構成となっている。
また、従来のゴミの分別装置は、大型、高価であり、既存の狭いゴミ処理場に導入しづらいという問題がある。また、ゴミの量に合わせて容易にゴミ分別のキャパシティを変化させることが難しい。
【先行技術文献】
【特許文献】
【0003】
特許第4667015号公報
【発明の概要】
【発明が解決しようとする課題】
【0004】
以上のように従来の分別装置では、ゴミの量に合わせて容易にゴミ分別のキャパシティを変化させることが難しい、という問題がある。
【0005】
本発明は、上記課題を鑑みてなされたものであり、ゴミの量に合わせて容易にゴミ分別の処理能力を変化可能なゴミ分別システムを提供することを目的とする。
【課題を解決するための手段】
【0006】
上記の課題を解決すべく、本発明のゴミ分別システムは、ゴミを整列させて2以上の搬送経路へと排出する整列装置と、2以上の搬送経路上のそれぞれに配置され、排出された前記ゴミを分別する分別装置と、を備える。
【発明の効果】
【0007】
本発明によれば、ゴミの量に合わせて容易にゴミ分別の処理能力を変化可能なゴミ分別システムを提供することができる。
【図面の簡単な説明】
【0008】
実施形態に係るゴミ分別システムの構成の一例を示す図である。
実施形態に係るゴミ分別システムの分別装置の組み合わせの一例を示す図である。
実施形態に係るゴミ分別システムの分別装置の組み合わせの一例を示す図である。
実施形態に係るゴミ分別システムの分別装置の組み合わせの一例を示す図である。
実施形態に係るゴミ分別システムの持ち上げ機構の構成を示す斜視図である。
実施形態に係るゴミ分別システムの整列装置の構成の一例を示す図である。
図6のA-A線での断面図である。
実施形態に係るゴミ分別システムの構成の一例を示す側面図である。
実施形態に係るゴミ分別システムの構成の一例を示す平面図である。
実施形態に係るゴミ分別システムのサーバのハード構成の一例を示す図である。
実施形態に係るゴミ分別システムのサーバの機能構成の一例を示す図である。
実施形態に係るゴミ分別システムにおける情報処理の一例を示すフローチャート図である。
【発明を実施するための形態】
【0009】
[実施形態]
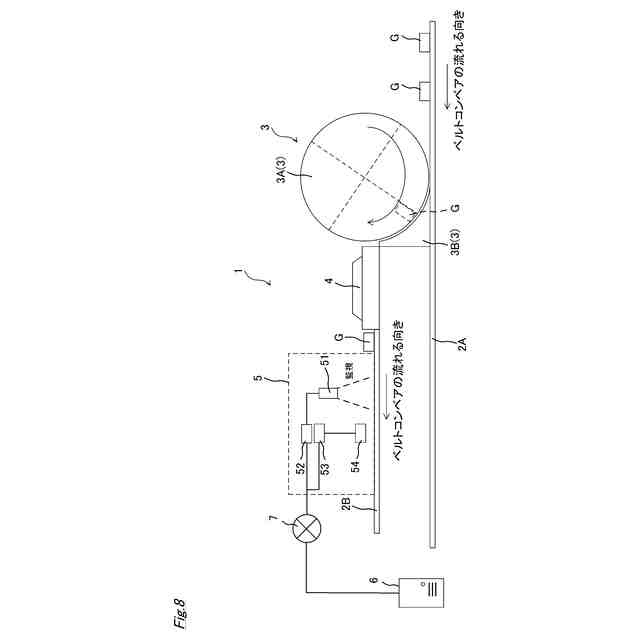
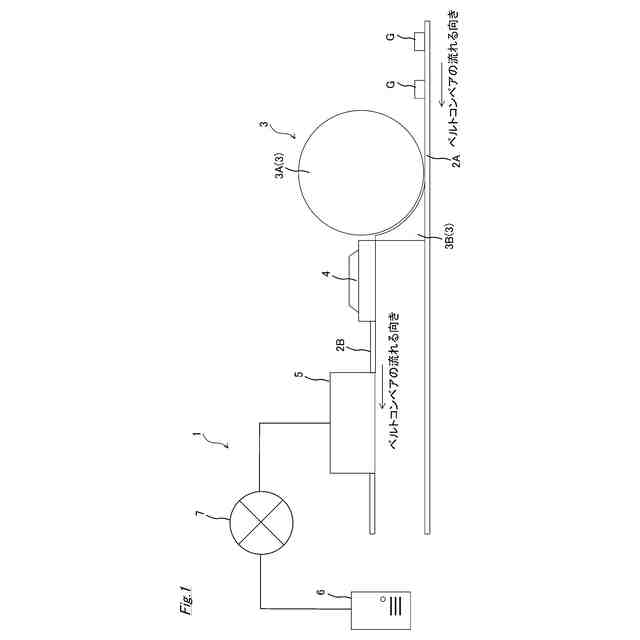
図1は、本実施形態に係るゴミ分別システム1の構成の一例を示す図である。図1に示すように、ゴミ分別システム1は、既存のベルトコンベア2A上のゴミGを、既存のベルトコンベア2A上に配置された新設ベルトコンベア2Bと同じ高さまで持ち上げるための持ち上げ機構3と、ゴミGを整列させて搬送経路である新設ベルトコンベア2B(以下、単に搬送経路2Bともいう)へと排出する整列装置4と、2以上の搬送経路2B上のそれぞれに配置され、排出されたゴミGを分別する分別装置5と、通信網7により分別装置5に通信可能に接続されたサーバ6(情報処理装置)と、を備える。なお、本実施形態では、ゴミとして所定の大きさの固体、例えば、ビン、缶、ペットボトルなどを想定しているが、ゴミはこれらに限られない。
【0010】
図2から図4は、分別装置5の組み合わせの一例を示す図である。分別装置5は、複数台を組み合わせて使用することができ、図2から図4に示すように、搬送経路上に組み合わせて載置することができる。
例えば、図2では、1の搬送経路2B上に2つの分別装置5A,5Bを直列に設置している。図2に示す例では、上流側の分別装置5Aで分別できなかったゴミGを下流側の分別装置5Bが分別する構成となっている。
また、図3では、搬送経路2B上にさらに搬送経路2Cを配置し、搬送経路2B上に2つの分別装置5C,5Dが直列に設置され、搬送経路2C上に2つの分別装置5E,5Fが直列に設置された構成となっている。図3に示す例では、各搬送経路2B,2C上に設置された上流側の分別装置5C,5Eで分別できなかったゴミGを下流側の分別装置5D,5Fが分別する構成となっている。
なお、図4に示すように、図2に示す構成と、図3に示す構成とを組み合わせることも可能である。
このように、本実施形態に係るゴミ分別システム1では、搬送経路を複数配置することができ、かつ、各搬送経路上に複数の分別装置5を設置することで、1台の分別装置5の分別処理能力以上のゴミGの分別に対応することができる。
なお、上述したように搬送経路2Bは、ゴミ処理場の既存のベルトコンベア2A上に配置することができるので、既存のベルトコンベア2Aを撤去する必要が無く、経済的に優れる。また、分別装置5の高さや幅は可変式となっており、既存のベルトコンベアのサイズの大小に関わらず設置が可能である。
また、複数の分別装置を、横に(ゴミ処理場の既存のベルトコンベアの搬送方向を横切る方向に)複数台を配置して使用することも可能である。一台の分別装置が、左右に分岐した2以上の搬送経路2Bを有していてもよい。
(【0011】以降は省略されています)
この特許をJ-PlatPat(特許庁公式サイト)で参照する
関連特許
個人
ゴミ分別システム
3か月前
株式会社クボタ
豆類選別機
1か月前
株式会社クボタ
豆類選別機
1か月前
株式会社クボタ
豆類選別機
1か月前
近江度量衡株式会社
選別箱詰システム
1か月前
川崎重工業株式会社
廃棄物処理システム
1か月前
シブヤ精機株式会社
農産物の集出荷装置
2か月前
コネクテッドロボティクス株式会社
処理方法
4か月前
キヤノン株式会社
分別装置及び分別方法
4か月前
アンリツ株式会社
物品検査装置
29日前
株式会社栗本鐵工所
ローラスクリーン
1か月前
株式会社シンセイ
砂乾燥選別装置
5か月前
株式会社クボタ
豆類選別機
1か月前
株式会社サタケ
測定装置および選別装置
2か月前
株式会社クボタ
豆類選別機
1か月前
株式会社クボタ
豆類選別機
1か月前
日本協同企画株式会社
果菜引継ぎ搬送装置及び果菜箱詰め装置
4か月前
TOPPANホールディングス株式会社
選果装置
8日前
株式会社山本工作所
空気分散部材及び乾式分離装置
3か月前
株式会社 東京ウエルズ
ワーク分類装置、ワーク分類方法
3か月前
アンリツ株式会社
選別装置および物品検査装置
3か月前
株式会社ダルトン
振動ふるい装置及び振動ふるい方法
1か月前
三井金属計測機工株式会社
選果装置の排果システム
1か月前
アクセリア株式会社
情報提供システム、提供情報生成装置及び情報提供方法
2か月前
国立大学法人北海道大学
粒子の分離方法および粒子の分離装置
1か月前
日本製鉄株式会社
スクラップ選別装置およびそれを用いたスクラップの選別方法
8日前
UBE三菱セメント株式会社
長尺物の篩い分け方法、焼却灰の処理方法、及び、振動篩機
3か月前
株式会社FUJI
異物除去方法
3か月前
アクセリア株式会社
情報提供システム及び情報提供方法
1か月前
日鉄エンジニアリング株式会社
異物分離装置及び異物分離方法
2か月前
個人
灰汁除去器具、灰汁除去器具の製造方法
1か月前
個人
複素環式THR-β受容体アゴニスト化合物ならびにその調製方法および使用
4か月前
リジェネックスバイオ インコーポレイテッド
完全ヒト翻訳後修飾抗体による治療剤
3か月前
他の特許を見る