TOP
|
特許
|
意匠
|
商標
特許ウォッチ
Twitter
他の特許を見る
公開番号
2025120644
公報種別
公開特許公報(A)
公開日
2025-08-18
出願番号
2024015594
出願日
2024-02-05
発明の名称
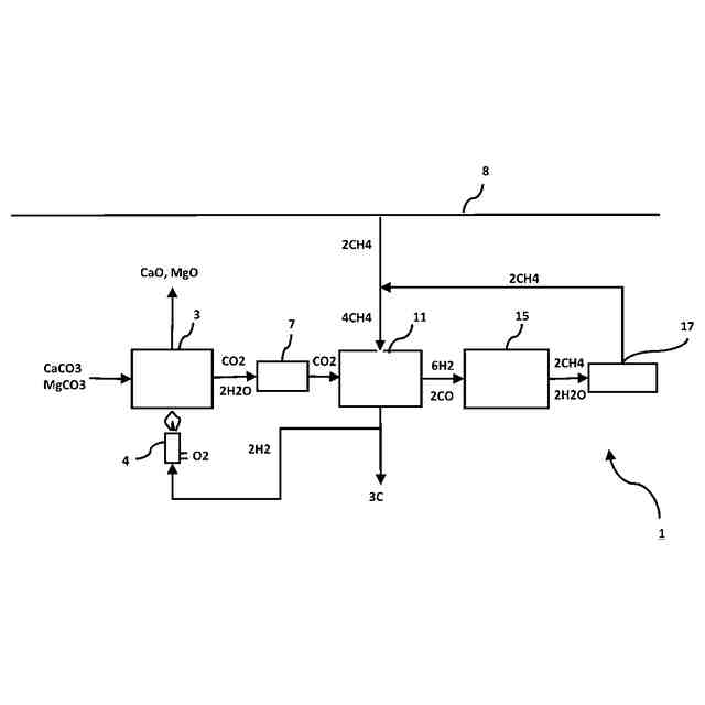
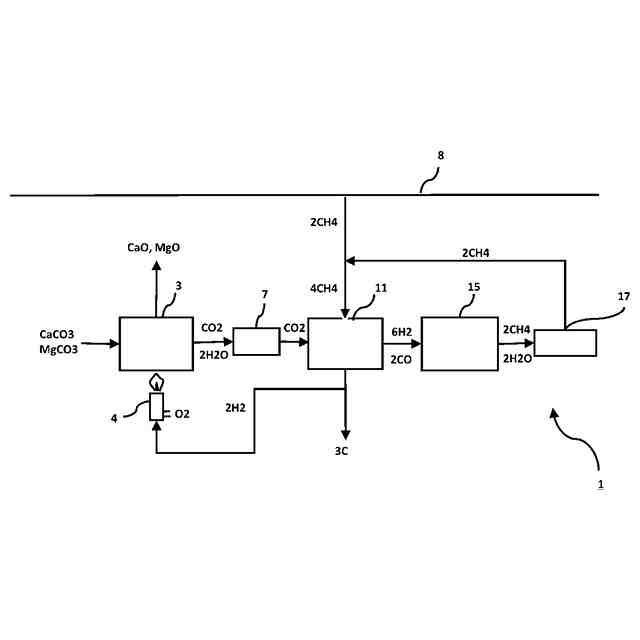
CO2を循環利用してメタンを製造する方法
出願人
個人
,
株式会社伊原工業
代理人
個人
主分類
C10L
3/08 20060101AFI20250808BHJP(石油,ガスまたはコークス工業;一酸化炭素を含有する工業ガス;燃料;潤滑剤;でい炭)
要約
【課題】 セメントの製造工程で生じるCO
2
の循環利用にあたって、水素供給を必須としないカーボンニュートラルなメタネーションプロセスを提供する。
【解決手段】 セメントの製造工程で生成するCO
2
を循環利用してメタンを製造する方法であって、セメントの製造工程でCO
2
を生成するステップ(1)と、循環利用するCO
2
に対してモル比で3倍量以上のメタンの直接分解により炭素と水素を生成するステップ(2)と、前記ステップ(2)で生成した水素と別途用意したCOまたは前記ステップ(1)で生成したCO
2
とを反応させてメタンを製造するステップ(4)と、前記ステップ(2)で製造した水素の余剰分を前記ステップ(1)の加熱用に使用するステップ(5) とを含むメタン製造方法である。
【選択図】 図6
特許請求の範囲
【請求項1】
セメントの製造工程で生成するCO
2
を循環利用してメタンを製造する方法であって、
セメントの製造工程でCO
2
を生成するステップ(1)と、
循環利用するCO
2
に対してモル比で3倍量以上のメタンの直接分解により炭素と水素を生成するステップ(2)と、
前記ステップ(2)で生成した水素と別途用意したCOまたは前記ステップ(1)で生成したCO
2
とを反応させてメタンを製造するステップ(4)と、
前記ステップ(2)で生成した水素の余剰分を前記ステップ(1)の加熱用に使用するステップ(5)とを含むメタン製造方法。
続きを表示(約 470 文字)
【請求項2】
前記ステップ(4)で使用するCOが、前記ステップ(1)で生成したCO
2
を前記ステップ(2)で生成した炭素と反応させて生成するステップ(3)で別途用意され、
前記ステップ(2)の反応と前記ステップ(3)の反応とを実質的に無水環境下で逐次進行させる請求項1に記載のメタン製造方法。
【請求項3】
前記ステップ(4)が、前記ステップ(1)で生成したCO
2
と前記ステップ(2)で生成した水素とを反応させてメタンを製造するステップである請求項1に記載のメタン製造方法。
【請求項4】
前記ステップ(4)で製造したメタンの余剰分を前記ステップ(2)で使用することを含む請求項1または請求項2に記載のメタン製造方法。
【請求項5】
前記ステップ(2)の反応が、メタン熱分解反応の触媒作用を有する構造体触媒を用いて行われ、前記ステップ(3)の反応が、前記ステップ(2)の反応で生成した炭素の存在下で行われる、請求項2に記載のメタン製造方法。
発明の詳細な説明
【技術分野】
【0001】
本発明は、セメントの製造工程で生じるCO
2
を循環利用してメタンを製造する方法に関するものである。
続きを表示(約 2,900 文字)
【背景技術】
【0002】
セメントの製造工程では、石灰石などの原料を「プレヒーター」とよばれる設備で仮焼きし、その上で「キルン」と呼ばれるセメント焼成炉で、1450度の高温で原料を熱する過程で、燃焼加熱(下記式(a))によるCO
2
と石灰石の分解反応(下記式(b)、下記式(c))に伴うCO
2
が発生する。
CH
4
+2O
2
→CO
2
+2H
2
O (a)
CaCO
3
→CaO+CO
2
(b)
MgCO
3
→MgO+CO
2
(c)
このため、セメント産業は、製鉄業界に次いでCO
2
排出量が多い産業であることが知られており、その総量は国内で4,147万トン(2019年。当年の日本のCO
2
総排出量の約3.4%)におよぶため、CO
2
の排出削減対策が課題となっている(非特許文献1)。
【0003】
昨今、CO
2
排出削減のため、CO
2
を資源としてとらえて活用していく「カーボンリサイクル」技術の一つとしてメタネーションが注目を集めている。2021年6月に策定された「2050年カーボンニュートラルに伴うグリーン成長戦略」において「次世代熱エネルギー産業」に位置づけられ、成長が期待される重要分野とされ、基盤技術の開発が進められている。
【0004】
プレヒーターで仮焼により発生した原料由来のCO
2
とエネルギー由来のCO
2
と合わせて回収し、下記式(d)で表される従来型のメタネーション反応で循環利用するシステムの設計・実証を開始したメーカーもある(非特許文献2)。
4H
2
+CO
2
→CH
4
+2H
2
O (d)
しかしながら、上記式(d)からも明らかなように、従来型のメタネーション反応においては、1Nm
3
のメタンを製造し、カーボンニュートラルで利用するのに4Nm
3
の水素が必要となり(特許文献1)、この水素の調達・確保方法は現在も懸案事項となっている(非特許文献3)。
【0005】
水素を事業所内で製造する場合、例えば、太陽光発電等の再生可能エネルギー装置、水電解水素製造装置、貯蔵設備、配管等が必要となるが、通常セメント工場内の発生CO
2
量は膨大であり、到底水素需要を賄えるものではない。そこでセメント工場外で製造し受け入れることになるが、その場合はさらに、供給側で輸送車、圧縮設備、貯蔵設備、運転手、受け入れ側で貯蔵設備が必要となる。これらは全てイニシャルコスト要因となる。
【0006】
イニシャルコストは、結果的にランニングコストにも反映され、水素自体のコストは、水素1Nm
3
のCIF価格が2030年で30円、2050年でも20円と見込まれている。したがって、従来型のメタネーション反応では、水素利用のコスト(2030年で120円/Nm
3
・CH
4
、2050年で80円/Nm
3
・CH
4
)がいままでのメタン単純酸化利用時の価格に上乗せされることになり、将来的に見ても水素のランニングコストの重さが課題といえる(非特許文献4)。
【先行技術文献】
【特許文献】
【0007】
特開2023-66417号公報
【非特許文献】
【0008】
資源エネルギー庁、「コンクリート・セメントで脱炭素社会を築く!?技術革新で資源もCO2も循環させる」、2021年12月15日(URL: https://www.enecho.meti.go.jp/about/special/johoteikyo/concrete_cement.html)
IHIウェブサイト「太平洋セメントと共同で,セメント製造に適したメタネーション技術の開発を開始」、2022年1月(URL: https://www.ihi.co.jp/all_news/2021/resources_energy_environment/1197644_3345.html)
株式会社IHI、「第7回メタネーション推進官民協議会 セメント業界向け メタネーション社会実装に関する取り組み」、2022年4月19日(URL: https://www.meti.go.jp/shingikai/energy_environment/methanation_suishin/pdf/007_05_00.pdf)
資源エネルギー庁、「水素基本戦略」、12~13ページ、令和5年6月(URL: https://www.meti.go.jp/shingikai/enecho/shoene_shinene/suiso_seisaku/pdf/20230606_2.pdf#page=12)
資源エネルギー庁、「水素・燃料電池戦略ロードマップの達成に向けた対応状況(2019)」、3ページ、2019年6月25日(URL: https://www.meti.go.jp/shingikai/energy_environment/suiso_nenryo/roadmap_hyoka_wg/pdf/001_03_00.pdf#page=3)
資源エネルギー庁、「エネルギー源別標準発熱量・炭素排出係数(2018年度改訂)の解説、75ページ、(URL:https://www.enecho.meti.go.jp/statistics/total_energy/pdf/stte_028.pdf#page=82)
INPEXホームページ (URL:https://www.inpex.co.jp/ir/unit.html)
【発明の概要】
【発明が解決しようとする課題】
【0009】
水素を原料とせず、より安価な原料でカーボンニュートラルなメタネーションプロセスを構築できれば、メタネーション自体の普及促進にもつながると考えられる。
【0010】
上記現状に鑑み、本発明は、セメントの製造工程で生じるCO
2
の循環利用にあたって、水素供給を必須とせず、カーボンニュートラルなメタネーションプロセスを提供することを目的とする。
【課題を解決するための手段】
(【0011】以降は省略されています)
この特許をJ-PlatPat(特許庁公式サイト)で参照する
関連特許
個人
液体化石燃料の改質方法
8日前
合同会社双晶
製炭方法
1か月前
株式会社クボタ
竪型の反応炉
2日前
三洋化成工業株式会社
導電剤及び潤滑剤組成物
24日前
株式会社ニッペコ
潤滑組成物
16日前
ENEOS株式会社
グリース組成物
26日前
日本製鉄株式会社
コークスの粉化量予測方法
24日前
株式会社ダイゾー
グリース組成物
1か月前
三菱重工業株式会社
炉壁及びガス化炉並びに炉壁の製造方法
1か月前
旭化成株式会社
炭素数6~8の炭化水素含有留分の製造方法
23日前
三菱重工業株式会社
燃料製造システム、及び燃料製造方法
18日前
ENEOS株式会社
炭化水素製造装置
2日前
ENEOS株式会社
グリース組成物
18日前
株式会社シーヴイテック
合成燃料製造方法及び合成燃料製造装置
18日前
日鉄環境株式会社
安水中の懸濁物質及び油分の除去方法、並びに安水用高分子凝集剤
26日前
株式会社ブリヂストン
熱分解油、エラストマー、ゴム製品、及び樹脂製品
17日前
株式会社ブリヂストン
熱分解油、エラストマー、ゴム製品、及び樹脂製品
17日前
株式会社ブリヂストン
熱分解油、エラストマー、ゴム製品、及び樹脂製品
17日前
日鉄エンジニアリング株式会社
コークス乾式消火設備及びそのスローピングフリュー部構造
2日前
鉄建建設株式会社
ガス化方法及び半炭化燃料材の製造方法
2日前
株式会社デンソー
摺動機構
15日前
株式会社デンソー
摺動機構
15日前
個人
加熱処理装置および高炭化物の製造方法
8日前
日新電機株式会社
油入電気機器用の電気絶縁油基油、これを含有する電気絶縁油及び油入電気機器
29日前
ENEOS株式会社
冷凍機油及び冷凍機用作動流体組成物
1か月前
個人
添加剤、添加剤の製造方法、添加剤含有潤滑油および添加剤含有潤滑油の製造方法。
10日前
一般財団法人カーボンニュートラル燃料技術センター
原油サンプルの特性情報をコンピュータにより予測する方法
2日前
アフトン・ケミカル・コーポレーション
ギア流体及び湿式ブレーキ用潤滑組成物
16日前
株式会社レゾナック
石油系ピッチの製造方法及び石油系ピッチ
1か月前
ペトロリアム ナショナル ブルハド (ペトロナス)
摩擦及び摩耗低減添加剤
17日前
シェブロン・オロナイト・テクノロジー・ビー.ブイ.
ハイブリッド車用の潤滑油組成物
1か月前
アネロテック・インコーポレイテッド
プラスチックの流動床触媒熱分解プロセスにおける触媒及びガスから充填剤を分離する高効率プロセス
4日前
サンデン株式会社
車両用空気調和装置
23日前
ザ ペン ステイト リサーチ ファンデーション
抗癌療法としての正常細胞および腫瘍細胞の小分子TRAIL遺伝子誘導
1か月前
アプライド マテリアルズ インコーポレイテッド
メサを伴う静電チャック
17日前
キヤノン株式会社
情報処理装置、情報処理装置の制御方法、プログラム及び記憶媒体
23日前
続きを見る
他の特許を見る