TOP
|
特許
|
意匠
|
商標
特許ウォッチ
Twitter
他の特許を見る
公開番号
2025092926
公報種別
公開特許公報(A)
公開日
2025-06-23
出願番号
2023208345
出願日
2023-12-11
発明の名称
給湯暖房機
出願人
株式会社パロマ
代理人
弁理士法人暁合同特許事務所
主分類
F24D
3/00 20220101AFI20250616BHJP(加熱;レンジ;換気)
要約
【課題】シスターン又は低温往き管内の湯温を迅速に昇温させ、一次熱交換器内で湯水の流れが滞るのが防止され、一次熱交換器での沸騰を防止する。
【解決手段】本開示の給湯暖房機1は、一次熱交換器及び二次熱交換器と、シスターン33と、循環ポンプ36と、接続配管30を含む暖房回路4Aと、コントローラ21と、を備え、接続配管30は、暖房戻り管32、第一接続管47、低温往き管49、高温往き管58、およびバイパス回路59を含み、高温往き管58から分岐する追い焚き回路60には、追い焚き流量制御弁41が設けられ、バイパス回路59には、流量調節部62が設けられる給湯暖房機1であって、コントローラ21は、シスターン33又は低温往き管49内の熱量が不十分となる所定の条件を満たした場合に、一次熱交換器からシスターン33に流れる湯水の量が第2流量から第1流量となるようにバイパス熱動弁61を制御するとともに、この制御の開始から所定時間が経過するまでの間、追い焚き流量制御弁41を開状態に保持する。
【選択図】図2
特許請求の範囲
【請求項1】
ガスバーナにより加熱される一次熱交換器及び二次熱交換器と、
湯水を貯留するシスターンと、
循環ポンプと、
接続配管を含み、外部暖房端末との間で循環路を形成する暖房回路と、
風呂追い焚き回路と、
コントローラと、を備え、
前記接続配管は、前記外部暖房端末の下流端部が接続される暖房戻り口と前記二次熱交換器の上流端とを接続する暖房戻り管、前記二次熱交換器の下流端と前記シスターンの入口部とを接続する第一接続管、前記シスターンの出口部と前記外部暖房端末への出口となる低温往き口とを接続するとともに前記循環ポンプが介設される低温往き管、前記低温往き管の途中から分岐し、前記一次熱交換器の上流端に接続される第二接続管、前記一次熱交換器の下流端と前記外部暖房端末とは異なる高温暖房端末への出口となる高温往き口とを接続する高温往き管、および前記高温往き管から分岐し、前記第一接続管または前記シスターンへ接続されるバイパス回路を含み、前記高温往き管からは、途中に追い焚き流量制御弁、および前記風呂追い焚き回路を加熱するための液-液熱交換器が介設され、前記暖房戻り管に合流する追い焚き回路がさらに分岐し、
前記バイパス回路には、バイパス熱動弁を開閉することで、前記一次熱交換器から前記シスターンに流れる湯水の量を第1流量と、前記第1流量よりも小流量となる第2流量との大小二段階に調節する流量調節部が設けられる給湯暖房機であって、
前記コントローラは、前記シスターン又は前記低温往き管内の熱量が不十分となる所定の条件を満たした場合に、前記一次熱交換器から前記シスターンに流れる湯水の量が前記第2流量から前記第1流量となるように前記バイパス熱動弁を制御するとともに、この制御の開始から所定時間が経過するまでの間、前記追い焚き流量制御弁を開状態に保持する、給湯暖房機。
続きを表示(約 160 文字)
【請求項2】
前記所定の条件は、前記シスターン又は前記低温往き管内の温度が所定温度以下の場合に、前記外部暖房端末の操作部がON操作された場合を含む、請求項1に記載の給湯暖房機。
【請求項3】
前記所定の条件は、運転状態にある前記外部暖房端末の数が増えた場合を含む、請求項1に記載の給湯暖房機。
発明の詳細な説明
【技術分野】
【0001】
本開示は、給湯暖房機に関する。
続きを表示(約 2,700 文字)
【背景技術】
【0002】
高温側端末暖房装置と低温側端末暖房装置とに温水を循環供給する暖房循環回路を備えた給湯暖房機として、特開2005-61677号公報(下記特許文献1)に記載の給湯暖房機が知られている。この給湯暖房機は、副熱交換器で加熱された温水をシスターンに供給するシスターン接続管路と、シスターンから低温側端末暖房装置に温水を供給する低温側端末暖房管路と、低温側端末暖房管路の途中から分岐して主熱交換器につながる導入管路と、主熱交換器と高温側端末暖房装置とを接続する高温側端末暖房管路と、を備える。また、高温側端末暖房管路からは、シスターンにつながるバイパス管路と、風呂側回路を加熱するための液-液熱交換器を備える追い焚き管路と、が分岐している。バイパス管路には低温能力切替熱動弁を用いた流量調節部が、追い焚き管路には追い焚き熱動弁がそれぞれ設けられる。
【0003】
この主の給湯暖房機においては、低温側端末暖房装置の操作部の設定(例えば流量、温度)に基づいて狙い温度を決定し、フィードバック制御によりシスターン内の温度が狙い温度に近づくように制御される。また、シスターン内の熱量が不十分となる場合は、流量調節部を開状態に制御し、主熱交換器内の温水を積極的にシスターン内に導入する。
【先行技術文献】
【特許文献】
【0004】
特開2005-61677号公報
【発明の概要】
【発明が解決しようとする課題】
【0005】
しかし、低温能力切替熱動弁が開状態に移行するまでに時間を要するため、シスターン内の温水に十分に熱量を与えるまでに時間を要する。また、開状態に移行するまでに主熱交換器で加熱された温水の流れが滞りやすくなるため、主熱交換器での沸騰が生じやすくなるという問題点もある。
【課題を解決するための手段】
【0006】
本開示の給湯暖房機は、ガスバーナにより加熱される一次熱交換器及び二次熱交換器と、湯水を貯留するシスターンと、循環ポンプと、接続配管を含み、外部暖房端末との間で循環路を形成する暖房回路と、風呂追い焚き回路と、コントローラと、を備え、前記接続配管は、前記外部暖房端末の下流端部が接続される暖房戻り口と前記二次熱交換器の上流端とを接続する暖房戻り管、前記二次熱交換器の下流端と前記シスターンの入口部とを接続する第一接続管、前記シスターンの出口部と前記外部暖房端末への出口となる低温往き口とを接続するとともに前記循環ポンプが介設される低温往き管、前記低温往き管の途中から分岐し、前記一次熱交換器の上流端に接続される第二接続管、前記一次熱交換器の下流端と前記外部暖房端末とは異なる高温暖房端末への出口となる高温往き口とを接続する高温往き管、および前記高温往き管から分岐し、前記第一接続管または前記シスターンへ接続されるバイパス回路を含み、前記高温往き管からは、途中に追い焚き流量制御弁、および前記風呂追い焚き回路を加熱するための液-液熱交換器が介設され、前記暖房戻り管に合流する追い焚き回路がさらに分岐し、前記バイパス回路には、バイパス熱動弁を開閉することで、前記一次熱交換器から前記シスターンに流れる湯水の量を第1流量と、前記第1流量よりも小流量となる第2流量との大小二段階に調節する流量調節部が設けられる給湯暖房機であって、前記コントローラは、前記シスターン又は前記低温往き管内の熱量が不十分となる所定の条件を満たした場合に、前記一次熱交換器から前記シスターンに流れる湯水の量が前記第2流量から前記第1流量となるように前記バイパス熱動弁を制御するとともに、この制御の開始から所定時間が経過するまでの間、前記追い焚き流量制御弁を開状態に保持する、給湯暖房機である。
【発明の効果】
【0007】
本開示によれば、シスターン又は低温往き管内の湯温を迅速に昇温させることができ、一次熱交換器内で湯水の流れが滞るのが防止され、一次熱交換器での沸騰を防止することができる。
【図面の簡単な説明】
【0008】
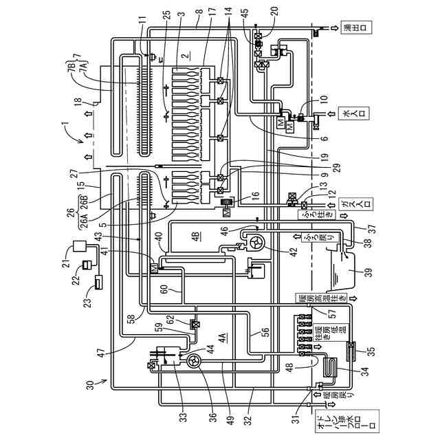
図1は、フロントカバーを外した状態の給湯暖房機の正面図である。
図2は、給湯暖房機の概略構成図である。
図3は、図2における流量調節部の拡大図である。
【発明を実施するための形態】
【0009】
[本開示の実施形態の説明]
最初に本開示の実施態様を列記して説明する。
【0010】
[1]本開示の給湯暖房機は、ガスバーナにより加熱される一次熱交換器及び二次熱交換器と、湯水を貯留するシスターンと、循環ポンプと、接続配管を含み、外部暖房端末との間で循環路を形成する暖房回路と、風呂追い焚き回路と、コントローラと、を備え、前記接続配管は、前記外部暖房端末の下流端部が接続される暖房戻り口と前記二次熱交換器の上流端とを接続する暖房戻り管、前記二次熱交換器の下流端と前記シスターンの入口部とを接続する第一接続管、前記シスターンの出口部と前記外部暖房端末への出口となる低温往き口とを接続するとともに前記循環ポンプが介設される低温往き管、前記低温往き管の途中から分岐し、前記一次熱交換器の上流端に接続される第二接続管、前記一次熱交換器の下流端と前記外部暖房端末とは異なる高温暖房端末への出口となる高温往き口とを接続する高温往き管、および前記高温往き管から分岐し、前記第一接続管または前記シスターンへ接続されるバイパス回路を含み、前記高温往き管からは、途中に追い焚き流量制御弁、および前記風呂追い焚き回路を加熱するための液-液熱交換器が介設され、前記暖房戻り管に合流する追い焚き回路がさらに分岐し、前記バイパス回路には、バイパス熱動弁を開閉することで、前記一次熱交換器から前記シスターンに流れる湯水の量を第1流量と、前記第1流量よりも小流量となる第2流量との大小二段階に調節する流量調節部が設けられる給湯暖房機であって、前記コントローラは、前記シスターン又は前記低温往き管内の熱量が不十分となる所定の条件を満たした場合に、前記一次熱交換器から前記シスターンに流れる湯水の量が前記第2流量から前記第1流量となるように前記バイパス熱動弁を制御するとともに、この制御の開始から所定時間が経過するまでの間、前記追い焚き流量制御弁を開状態に保持する、給湯暖房機である。
(【0011】以降は省略されています)
この特許をJ-PlatPat(特許庁公式サイト)で参照する
関連特許
株式会社パロマ
給湯器
3か月前
株式会社パロマ
湯沸器
1か月前
株式会社パロマ
燃焼装置
3か月前
株式会社パロマ
給湯暖房機
3か月前
株式会社パロマ
ガスコンロ
6日前
株式会社パロマ
ガスコンロ
6日前
株式会社パロマ
給湯暖房機
3か月前
株式会社パロマ
給湯暖房機
3か月前
株式会社パロマ
給湯暖房機
3か月前
株式会社パロマ
給湯暖房機
3か月前
株式会社パロマ
給湯暖房機
3か月前
株式会社パロマ
給湯暖房機
3か月前
株式会社パロマ
給湯暖房機
3か月前
株式会社パロマ
ガスコンロ
6日前
株式会社パロマ
加熱調理装置
1か月前
株式会社パロマ
加熱調理装置
1か月前
株式会社パロマ
加熱調理装置
1か月前
株式会社パロマ
加熱調理装置
10日前
株式会社パロマ
加熱調理装置
7日前
株式会社パロマ
食器洗浄機用ブースター
1か月前
株式会社パロマ
食器洗浄機用ブースター
1か月前
株式会社パロマ
食器洗浄機用ブースター
1か月前
株式会社パロマ
食器洗浄機用ブースター
1か月前
株式会社パロマ
食器洗浄機用ブースター
27日前
株式会社パロマ
食器洗浄機用ブースター
14日前
株式会社パロマ
食器洗浄機用ブースター
1か月前
株式会社パロマ
加熱調理装置及び製造方法
1か月前
株式会社パロマ
給湯器の製造方法及び給湯器
1か月前
株式会社パロマ
アフターバーナ及び加熱調理装置
7日前
株式会社パロマ
ヒートポンプ熱源機及び給湯システム
7日前
株式会社パロマ
ヒートポンプ熱源機及び給湯システム
7日前
株式会社パロマ
ガスコンロの製造方法およびガスコンロ
6日前
株式会社パロマ
給湯暖房機の製造方法、及び給湯暖房機
3か月前
株式会社パロマ
食器洗浄機用ブースター及び食器洗浄システム
1か月前
個人
空気調和機
5か月前
個人
エアコン室内機
4か月前
続きを見る
他の特許を見る