TOP
|
特許
|
意匠
|
商標
特許ウォッチ
Twitter
他の特許を見る
10個以上の画像は省略されています。
公開番号
2025034085
公報種別
公開特許公報(A)
公開日
2025-03-13
出願番号
2023140248
出願日
2023-08-30
発明の名称
光てこ感度の決定方法
出願人
アンリツ株式会社
,
国立大学法人 熊本大学
代理人
弁理士法人栄光事務所
主分類
G01Q
20/02 20100101AFI20250306BHJP(測定;試験)
要約
【課題】カンチレバーを被測定物に押し当てた状態で、光てこ感度をその場で精度よく決定する。
【解決手段】光てこ感度算出方法が、カンチレバー(2)を被測定物(11)に接触させた状態で、接触共振振動数と、前記カンチレバーに加わる力と、前記被測定物のたわみ量とを同時に測定する測定ステップと、測定された値に基づいて、光てこ感度を算出する算出ステップとを有する。
【選択図】図2
特許請求の範囲
【請求項1】
カンチレバー(2)を被測定物(11)に接触させた状態で、接触共振振動数と、前記カンチレバーに加わる力と、前記被測定物のたわみ量とを同時に測定する測定ステップと、
測定された値に基づいて、光てこ感度を算出する算出ステップと、
を有する、光てこ感度算出方法。
続きを表示(約 680 文字)
【請求項2】
前記算出ステップでは、
接触共振振動数に基づいて第1計算値を算出し、
前記カンチレバーに加わる力と前記被測定物のたわみ量とに基づいて第2計算値を算出し、
前記第1計算値と前記第2計算値とを比較することにより、前記光てこ感度を算出する、
請求項1に記載の光てこ感度算出方法。
【請求項3】
前記算出ステップでは、
前記第1計算値を、
TIFF
2025034085000007.tif
19
163
に基づく値として算出し、
前記第2計算値を、
TIFF
2025034085000008.tif
9
163
に基づく値として算出し、
k
s
は被測定物の弾性定数、k
c
はカンチレバーのバネ定数、f
CR
は被測定物が接触しているときのカンチレバーの接触共振振動数、f
0
はカンチレバーの固有振動数、Fは被測定物とカンチレバーとにかかる力であり、δは被測定物のたわみ量である、
請求項2に記載の光てこ感度算出方法。
【請求項4】
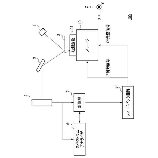
前記測定ステップでは、前記カンチレバーのたわみ量測定時に前記カンチレバーから反射したレーザ光をフォトダイオード(4)で検出した検出信号をスペクトラムアナライザ(6)に入力することにより、前記接触共振振動数を測定する、
請求項1に記載の光てこ感度算出方法。
発明の詳細な説明
【技術分野】
【0001】
本発明は、光てこ感度の決定方法に関する。
続きを表示(約 2,600 文字)
【背景技術】
【0002】
被測定物の凹凸や変位を測定する方法として、光てこ法が知られている。光てこ法では、カンチレバーの先端に針を配置する。針を被測定物に接触させ、被測定物の凹凸や変位をカンチレバーの変位として計測する。カンチレバーの背面に照射され反射したレーザ光の変化をフォトダイオードが検出することによって、カンチレバーの変位を計測する。フォトダイオードは、例えば2分割または4分割のものが用いられる。
【0003】
特許文献1には、先端に探針を備えたカンチレバーを取付け部に着脱自在に設け、探針を試料に対して接近させて試料表面の情報を得る測定装置を備え、カンチレバーを測定条件に応じて変更するように構成された走査型プローブ顕微鏡が記載されている。走査型プローブ顕微鏡は、変更されたカンチレバーについてカンチレバーの種類または製造ばらつきを検出する検出手段と、検出手段で得られた検出情報に基づき測定装置で設定されるパラメータの値を決定するパラメータ決定手段と、決定されたパラメータの値で測定装置のパラメータの設定値を変更するパラメータ変更手段とを備える。
【先行技術文献】
【特許文献】
【0004】
特開2005-308406号公報
【発明の概要】
【発明が解決しようとする課題】
【0005】
一般に、カンチレバーの変位はフォトダイオードの検出量と比例する。この場合の比例定数が、光てこ感度と呼ばれる。
【0006】
光てこ感度をαと表記することとする。光てこ感度αは、十分に硬い被測定物、例えば被測定物の自由表面からの歪みが0の物質に対して、カンチレバーの変位と、フォトダイオードの比例係数から計算されることがある。しかしながら、被測定物が本当に十分硬いか分からない。また、被測定物が変わると測定のための光の経路がずれるため、光てこ感度αが変化する可能性がある。また、カンチレバーの探針を被測定物の硬い表面に押し付けるので、針先の形状が変化し光てこ感度αが変化する可能性がある。したがって、この方法による光てこ感度αの算出には不確かさが残る。
【0007】
光てこ感度αは、熱励振によるカンチレバーの固有振動スペクトルのフィッティングから求められることもある。しかしこの場合、カンチレバーが被測定物に接触していない状態で光てこ感度αを計算している。そのため、実際にカンチレバーを被測定物に近づけると、光の経路が変化するため、光てこ感度αが変化する可能性がある。さらに、この方法は、探針の形状などを仮定した理論式を基にしたフィッティングにより光てこ感度αを求めるので、探針の形状が変化すれば結果も変わり得るし、誤差も大きい。
【0008】
本発明は、上記事情に鑑みてなされたものであって、カンチレバーを被測定物に押し当てた状態で、光てこ感度をその場で精度よく決定する、光てこ感度の決定方法を提供する。
【課題を解決するための手段】
【0009】
前述した目的を達成するために、本発明に係る光てこ感度算出方法は、下記[1]~[4]を特徴としている。
[1]
カンチレバー(2)を被測定物(11)に接触させた状態で、接触共振振動数と、前記カンチレバーに加わる力と、前記被測定物のたわみ量とを同時に測定する測定ステップと、
測定された値に基づいて、光てこ感度を算出する算出ステップと、
を有する、光てこ感度算出方法。
[2]
前記算出ステップでは、
接触共振振動数に基づいて第1計算値を算出し、
前記カンチレバーに加わる力と前記被測定物のたわみ量とに基づいて第2計算値を算出し、
前記第1計算値と前記第2計算値とを比較することにより、前記光てこ感度を算出する、
[1]に記載の光てこ感度算出方法。
[3]
前記算出ステップでは、
前記第1計算値を、
TIFF
2025034085000002.tif
19
164
に基づく値として算出し、
前記第2計算値を、
TIFF
2025034085000003.tif
11
162
に基づく値として算出し、
k
s
は被測定物の弾性定数、k
c
はカンチレバーのバネ定数、f
CR
は被測定物が接触しているときのカンチレバーの接触共振振動数、f
0
はカンチレバーの固有振動数、Fは被測定物とカンチレバーとにかかる力であり、δは被測定物のたわみ量である、
[2]に記載の光てこ感度算出方法。
[4]
前記測定ステップでは、前記カンチレバーのたわみ量測定時に前記カンチレバーから反射したレーザ光をフォトダイオード(4)で検出した検出信号をスペクトラムアナライザ(6)に入力することにより、前記接触共振振動数を測定する、
[1]から[3]のうちいずれかに記載の光てこ感度算出方法。
【0010】
上記[1]の構成によれば、カンチレバーを被測定物に押し当てた状態で、接触共振振動数と、カンチレバーに加わる力と、被測定物のたわみ量とを同時に測定することにより、光てこ感度を被測定物のセットアップ時などにその場で精度よく決定することができる。
上記[2]の構成によれば、2つの計算値の比較に基づいて光てこ感度を決定するので、光てこ感度を精度よく決定することができる。
上記[3]の構成によれば、2つの計算式を用いて求まる被測定物の弾性定数k
s
を比較することにより光てこ感度を決定するので、一般的な計算機を用いてその場ですぐに光てこ感度を決定することができる。
上記[4]の構成によれば、フォトダイオードの検出信号の周波数成分を解析するために用いられている一般的なスペクトラムアナライザを利用して光てこ感度を決定することができる。
【発明の効果】
(【0011】以降は省略されています)
特許ウォッチbot のツイートを見る
この特許をJ-PlatPat(特許庁公式サイト)で参照する
関連特許
アンリツ株式会社
X線検査装置
1か月前
アンリツ株式会社
物品検査装置
28日前
アンリツ株式会社
物品検査装置
12日前
アンリツ株式会社
物品検査装置
28日前
アンリツ株式会社
物品検査装置
14日前
アンリツ株式会社
測定装置とその測定方法
14日前
アンリツ株式会社
分光器の校正装置及び校正方法
2か月前
アンリツ株式会社
物品検査装置及びX線検査装置
1か月前
アンリツ株式会社
金属検出機及び金属検出システム
1か月前
アンリツ株式会社
誤り率測定装置及び誤り率測定方法
14日前
アンリツ株式会社
分光測定装置及びこれを備えた物品検査装置
28日前
アンリツ株式会社
分光測定装置及びこれを備えた物品検査装置
14日前
アンリツ株式会社
試験システム及び送信アンテナ相関推定方法
13日前
アンリツ株式会社
分光測定装置及びこれを備えた物品検査装置
5日前
アンリツ株式会社
分光測定装置及びこれを備えた物品検査装置
5日前
アンリツ株式会社
ネットワーク測定装置とその遅延時間補正方法
2か月前
アンリツ株式会社
検量線生成システム及び検量線生成システムの制御方法
5日前
アンリツ株式会社
検量線生成装置、検量線生成方法及び検量線生成プログラム
12日前
アンリツ株式会社
検量線生成装置、検量線生成方法及び検量線生成プログラム
12日前
アンリツ株式会社
量子コンピュータ制御装置および量子コンピュータ制御方法
1か月前
アンリツ株式会社
検量線生成装置、検量線生成方法及び検量線生成プログラム
5日前
アンリツ株式会社
分光器の校正装置、及びこれを備えた物品検査装置、並びに分光器の校正方法
5日前
アンリツ株式会社
検量線生成装置、検量線生成装置の制御方法及び検量線生成装置の制御プログラム
今日
アンリツ株式会社
量子コンピュータ制御装置、量子コンピュータ制御システムおよび量子コンピュータ制御方法
1か月前
株式会社イシダ
表示装置
今日
個人
視触覚センサ
5日前
日本精機株式会社
検出装置
1か月前
個人
採尿及び採便具
1か月前
個人
アクセサリー型テスター
1か月前
個人
高精度同時多点測定装置
1か月前
個人
計量機能付き容器
1か月前
甲神電機株式会社
電流検出装置
1か月前
株式会社カクマル
境界杭
20日前
愛知電機株式会社
外観検査方法
1日前
株式会社ミツトヨ
測定器
1か月前
日本精機株式会社
液面検出装置
今日
続きを見る
他の特許を見る