TOP
|
特許
|
意匠
|
商標
特許ウォッチ
Twitter
他の特許を見る
公開番号
2025179483
公報種別
公開特許公報(A)
公開日
2025-12-10
出願番号
2024086253
出願日
2024-05-28
発明の名称
作業車
出願人
株式会社クボタ
代理人
弁理士法人R&C
主分類
E02F
9/00 20060101AFI20251203BHJP(水工;基礎;土砂の移送)
要約
【課題】作業車において、貯留部の作動油が油圧ポンプに吸引され油圧ポンプから作業装置が供給される場合、キャビテーションの発生を抑える。
【解決手段】複数の作業装置と、作動油を貯留可能な第1貯留部11と、作動油を貯留可能な第2貯留部12と、作業装置に作動油を供給する油圧ポンプとが備えられている。第2貯留部12が、第1貯留部11の上端部よりも高い位置に設けられている。第1貯留部11と第2貯留部12とに亘って接続され、作動油が連通可能な接続油路16が備えられている。
【選択図】図3
特許請求の範囲
【請求項1】
複数の作業装置と、作動油を貯留可能な第1貯留部と、作動油を貯留可能な第2貯留部と、前記作業装置に作動油を供給する油圧ポンプとが備えられ、
前記第2貯留部が、前記第1貯留部の上端部よりも高い位置に設けられ、
前記第1貯留部と前記第2貯留部とに亘って接続され、作動油が連通可能な接続油路が備えられている作業車。
続きを表示(約 1,300 文字)
【請求項2】
前記接続油路が、前記第1貯留部の上部と前記第2貯留部の下部とに亘って接続されている請求項1に記載の作業車。
【請求項3】
前記第2貯留部は、前記第2貯留部の内部を上部領域と下部領域とに仕切る壁部材と、前記上部領域と前記下部領域とを連通させる連通路とを有し、
前記接続油路が、前記下部領域に接続されている請求項2に記載の作業車。
【請求項4】
前記連通路が、前記第2貯留部において互いに対向する2組の壁部のうちの一方の前記壁部の近傍に設けられ、
前記接続油路における前記下部領域に接続される部分が、前記第2貯留部において互いに対向する2組の前記壁部のうちの他方の前記壁部の近傍に設けられている請求項3に記載の作業車。
【請求項5】
前記第2貯留部に作動油の補給が可能な給油部が備えられている請求項1に記載の作業車。
【請求項6】
前記第1貯留部の作動油を、複数の前記作業装置のうちの一部の前記作業装置に供給する第1供給油路と、
前記第2貯留部の作動油を、複数の前記作業装置のうちの一部の前記作業装置に供給する第2供給油路とが備えられている請求項1に記載の作業車。
【請求項7】
前記第2貯留部は、前記第2貯留部の内部を上部領域と下部領域とに仕切る壁部材と、前記上部領域と前記下部領域とを連通させる連通路とを有し、
前記第2供給油路が、前記上部領域に接続されている請求項6に記載の作業車。
【請求項8】
複数の前記作業装置のうちの一部の前記作業装置から出る作動油を前記第1貯留部に戻す第1戻し油路と、
複数の前記作業装置のうちの一部の前記作業装置から出る作動油を前記第2貯留部に戻す第2戻し油路とが備えられている請求項1に記載の作業車。
【請求項9】
前記第1貯留部の作動油を、複数の前記作業装置のうちの一部の前記作業装置に供給する第1供給油路と、
前記第2貯留部の作動油を、複数の前記作業装置のうちの一部の前記作業装置に供給する第2供給油路と、
複数の前記作業装置のうちの一部の前記作業装置から出る作動油を前記第1貯留部に戻す第1戻し油路と、
複数の前記作業装置のうちの一部の前記作業装置から出る作動油を前記第2貯留部に戻す第2戻し油路とが備えられ、
前記第1供給油路から作動油が供給され、作動油を前記第1戻し油路に出す前記作業装置と、前記第2供給油路から作動油が供給され、作動油を前記第2戻し油路に出す前記作業装置とが含まれている請求項1に記載の作業車。
【請求項10】
前記第1貯留部は、前記第1貯留部の内部を第1領域と第2領域とに仕切る仕切り部材と、前記第2領域の作動油が通ることにより前記第1領域に入ることが可能なストレーナとを有し、
前記第1供給油路が前記第1領域に接続され、
前記接続油路及び前記第1戻し油路が前記第2領域に接続されている請求項9に記載の作業車。
(【請求項11】以降は省略されています)
発明の詳細な説明
【技術分野】
【0001】
本発明は、作業車において、装備された作業装置への作動油の供給の構成に関する。
続きを表示(約 1,300 文字)
【背景技術】
【0002】
特許文献1に、作業車の一例であるサトウキビ収穫機が開示されている。特許文献1では、刈取部や搬送装置等の複数の作業装置が備えられており、貯留部の作動油が、油圧ポンプに吸引され、油圧ポンプから作業装置に供給されることにより、作業装置が作動するように構成されている。
【先行技術文献】
【特許文献】
【0003】
特開2022-101186号公報(図6参照)
【発明の概要】
【発明が解決しようとする課題】
【0004】
貯留部の作動油が油圧ポンプに吸引されて油圧ポンプから作業装置が供給される構成では、キャビテーションの発生が懸念されている。
油圧ポンプが貯留部の作動油を吸引する際、作動油の圧力が一時的に低下するので、このときに気泡が作動油に発生し、油圧ポンプで作動油の圧力が昇圧されることで気泡が破裂することにより、キャビテーションが発生すると考えられる。
【0005】
本発明は、作業車において、貯留部の作動油が油圧ポンプに吸引され油圧ポンプから作業装置が供給される場合、キャビテーションの発生を抑えることを目的としている。
【課題を解決するための手段】
【0006】
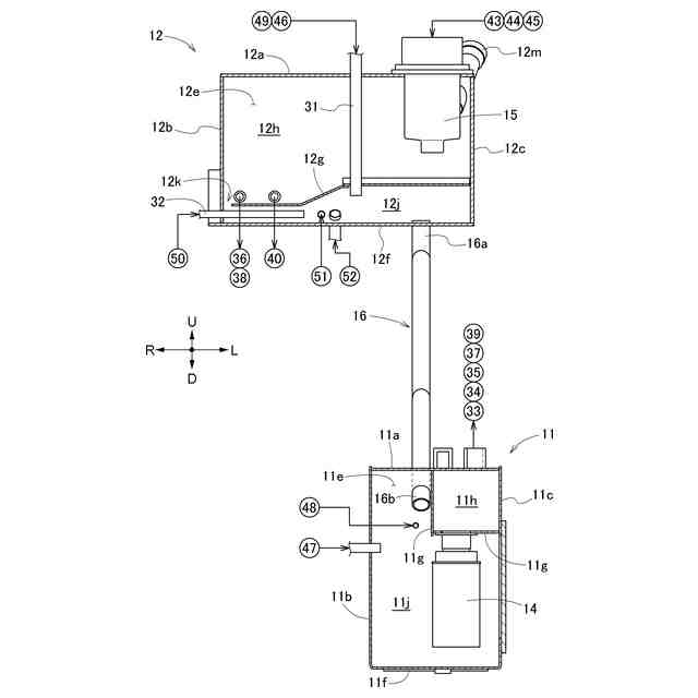
本発明の作業車は、複数の作業装置と、作動油を貯留可能な第1貯留部と、作動油を貯留可能な第2貯留部と、前記作業装置に作動油を供給する油圧ポンプとが備えられ、前記第2貯留部が、前記第1貯留部の上端部よりも高い位置に設けられ、前記第1貯留部と前記第2貯留部とに亘って接続され、作動油が連通可能な接続油路が備えられている。
【0007】
本発明によると、第1貯留部と第2貯留部とが備えられて、第2貯留部が第1貯留部よりも高い位置に設けられており、接続油路が第1貯留部と第2貯留部とに亘って接続されている。
作動油の液面が第2貯留部に位置するまで、作動油が第1貯留部及び第2貯留部に入れられていると、第2貯留部が第1貯留部よりも高い位置に設けられていることにより、第1貯留部の作動油の圧力は高められている。
【0008】
本発明によると、前述の状態において、第1貯留部の作動油が油圧ポンプに吸引される場合、第1貯留部の作動油の圧力が事前に高められているので、油圧ポンプの吸引により作動油の圧力が一時的に低下しても、気泡が発生する圧力まで作動油の圧力が低下することは少ない。
気泡が発生する圧力まで作動油の圧力が低下することが少なくなることにより、気泡の発生が抑えられ、キャビテーションの発生が抑えられるので、第1貯留部の作動油を吸引する油圧ポンプの耐久性の向上を図ることができる。
【0009】
本発明において、前記接続油路が、前記第1貯留部の上部と前記第2貯留部の下部とに亘って接続されていると好適である。
【0010】
本発明によると、接続油路が第1貯留部の上部と第2貯留部の下部とに亘って接続されていることにより、接続油路が必要以上に長くならないので、構造の簡素化を図ることができる。
(【0011】以降は省略されています)
この特許をJ-PlatPat(特許庁公式サイト)で参照する
関連特許
株式会社クボタ
作業車
1日前
株式会社クボタ
作業車
1日前
株式会社クボタ
サトウキビ収穫機
1日前
株式会社クボタ
サトウキビ収穫機
1日前
株式会社クボタ
サトウキビ収穫機
1日前
株式会社クボタ
除草装置及び畦成形機
1日前
株式会社クボタ
粘度測定方法および粘度測定装置
6日前
株式会社クボタ
収穫機
13日前
株式会社クボタ
移植機
13日前
株式会社クボタ
作業機
13日前
株式会社クボタ
管路図作成支援装置、管路図作成支援方法、管路図作成支援用プログラム及び管路図作成支援システム
6日前
株式会社長谷工コーポレーション
木造中空床を貫通する樹脂製配管の防火区画構造および防火スリーブ
13日前
個人
バケット
1か月前
個人
建物の不同沈下の修正方法
1か月前
鹿島建設株式会社
接続方法
22日前
日本車輌製造株式会社
杭打機
2日前
株式会社富田製作所
継手部構造
1か月前
株式会社大林組
操縦装置
1か月前
千代田工営株式会社
回転貫入杭
1か月前
株式会社熊谷組
山留壁用親杭
2か月前
ウエダ産業株式会社
アタッチメント
13日前
株式会社郷土開発
傾斜地の切土工法
21日前
株式会社クボタ
作業車
1日前
ヤンマーホールディングス株式会社
作業機械
1か月前
日本車輌製造株式会社
建設機械
1か月前
日立建機株式会社
建設機械
8日前
日立建機株式会社
作業機械
1か月前
エポコラム機工株式会社
地盤改良装置
6日前
日立建機株式会社
作業機械
1か月前
株式会社クボタ
作業機
21日前
日立建機株式会社
作業車両
1か月前
日本車輌製造株式会社
建設機械
6日前
ヤンマーホールディングス株式会社
作業機械
1か月前
日立建機株式会社
建設機械
1か月前
日立建機株式会社
作業機械
2か月前
FKS株式会社
擁壁及び擁壁の築造方法
1か月前
続きを見る
他の特許を見る