TOP
|
特許
|
意匠
|
商標
特許ウォッチ
Twitter
他の特許を見る
公開番号
2025178905
公報種別
公開特許公報(A)
公開日
2025-12-09
出願番号
2024085779
出願日
2024-05-27
発明の名称
有機物の分解処理装置
出願人
ダイハツ工業株式会社
代理人
個人
,
個人
,
個人
主分類
C02F
1/78 20230101AFI20251202BHJP(水,廃水,下水または汚泥の処理)
要約
【課題】産業廃棄物の発生を抑制して低コストに有機物の処理を可能とする。
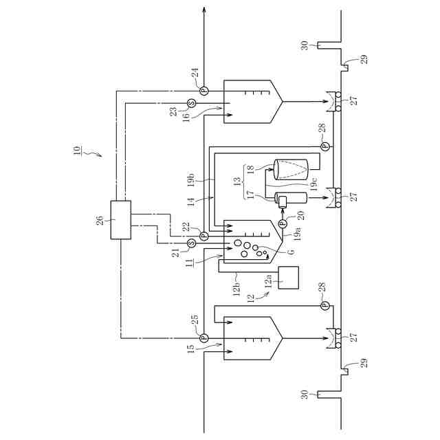
【解決手段】この分解処理装置10は、被処理液中の有機物を分解処理するための装置であって、被処理液に対してオゾンによる分解処理を実施可能な分解処理槽11と、分解処理槽11にオゾンを供給可能なオゾン供給装置12と、被処理液に対してろ過処理を実施可能なろ過装置13と、分解処理槽11とろ過装置13との間で被処理液を循環可能な循環装置14とを備える。
【選択図】図1
特許請求の範囲
【請求項1】
被処理液中の有機物を分解処理するための装置であって、
前記被処理液に対してオゾンによる分解処理を実施可能な分解処理槽と、
前記分解処理槽に前記オゾンを供給可能なオゾン供給装置と、
前記被処理液に対してろ過処理を実施可能なろ過装置と、
前記分解処理槽と前記ろ過装置との間で前記被処理液を循環可能な循環装置とを備えた、有機物の分解処理装置。
続きを表示(約 67 文字)
【請求項2】
前記ろ過装置は、前記分解処理槽に接続される遠心ろ過装置を有する、請求項1に記載の有機物の分解処理装置。
発明の詳細な説明
【技術分野】
【0001】
本発明は、有機物の分解処理装置に関し、特に液体に含まれる有機物を分解処理するための技術に関する。
続きを表示(約 1,800 文字)
【背景技術】
【0002】
近年、自動車の塗装工程においては、環境への影響を考慮して、水性塗料の採用が増えている。一方で、色替え等の際に発生する水性塗料廃液はリサイクルが困難なため、産業廃棄物として処理する必要がある。この処理のために必要なコストは高額となることから、ランニングコスト低減化のためには、廃液中の塗料となる有機物を分離除去する必要が生じる。
【0003】
ここで、この種の廃液中から塗料の主成分となる有機物を除去するための手段としては、凝集剤により有機物を凝集沈殿させることにより有機物を分離除去する方法(例えば、特許文献1を参照)や、酸化剤の投入により所定の酸化処理を施すことで有機物を分解する方法(例えば、特許文献2を参照)が知られている。
【0004】
また、上述の如き薬品を用いることなく有機物を除去するための方法として、オゾンガスを被処理液に供給してオゾンと反応させて、有機物に酸化促進処理を施すことで、有機物を分解する方法が提案されている(特許文献3を参照)。
【先行技術文献】
【特許文献】
【0005】
特開2011-50887号公報
特開2004-89854号公報
特開2020-189256号公報
【発明の概要】
【発明が解決しようとする課題】
【0006】
凝集剤や酸化剤を用いた有機物の除去方法だと、高額な薬品代がネックになる。また、有機物の凝集体や酸化物が大量の産業廃棄物として残るため、この点でもランニングコストの低減化には適さない。もちろん、作業者の安全性確保の観点からも好ましい手段とはいえない。
【0007】
以上の事情に鑑み、本明細書では、産業廃棄物の発生を抑制して低コストに有機物の処理を可能とする技術を提供することを、解決すべき技術課題とする。
【課題を解決するための手段】
【0008】
前記課題の解決は、本発明に係る有機物の分解処理装置によって達成される。すなわち、この分解処理装置は、被処理液中の有機物を分解処理するための装置であって、被処理液に対してオゾンによる分解処理を実施可能な分解処理槽と、分解処理槽にオゾンを供給可能なオゾン供給装置と、被処理液に対してろ過処理を実施可能なろ過装置と、分解処理槽とろ過装置との間で被処理液を循環可能な循環装置とを備えた点をもって特徴付けられる。
【0009】
本発明者は、酸化促進処理の一種であるオゾン処理に着目し、このオゾン処理を活用して有機物の分解処理を図ることを検討した。その結果、有機物の如何によってはオゾンによる分解処理の結果、固形状をなす相当量の有機物が生成されること、及び、被処理液中の有機物だけでなく、固形状の有機物に対してもオゾンによる分解処理が施される結果、この固形状の有機物が、分解処理前の状態で被処理液に含まれる有機物の迅速な分解処理を阻害するおそれがある(言い換えると、固形状の有機物を含んだままだと、被処理液中の有機物の濃度を実質的に無害とみなせるレベルにまで低減化するのに多大な時間を要する)ことが判明した。以上の知見に鑑みて本発明は創出されたものであり、被処理液に対してオゾンによる分解処理を実施可能な分解処理槽を設けると共に、被処理液に対してろ過処理を実施可能なろ過装置を設け、かつ分解処理槽とろ過装置との間で被処理液を循環可能な循環装置を設けるようにした。このように構成することによって、分解処理槽におけるオゾンによる有機物の分解処理と、当該分解処理が施された被処理液に対するろ過処理とが連続的に実施される。また、オゾンによる分解処理の結果として生じた固形状の有機物はろ過装置により被処理液から取り除かれる。これにより、分解処理槽では、分解処理前の被処理液中の専ら有機物に対してオゾンによる分解処理を継続的に実施することができるので、被処理液全体としてのオゾンによる有機物の分解処理を効率よく実施して、当該分解処理を短時間で実施することが可能となる。以上より、本発明によれば、被処理液の廃棄処理に係るコストを短時間の処理で大幅に低減することが可能となる。
【0010】
また、本発明に係る分解処理装置において、ろ過装置は、分解処理槽に接続される遠心ろ過装置を有してもよい。
(【0011】以降は省略されています)
この特許をJ-PlatPat(特許庁公式サイト)で参照する
関連特許
ダイハツ工業株式会社
溶接装置
1か月前
ダイハツ工業株式会社
発電装置
21日前
ダイハツ工業株式会社
曲げ加工方法
1日前
ダイハツ工業株式会社
車両制御装置
26日前
ダイハツ工業株式会社
車両用制御装置
1か月前
ダイハツ工業株式会社
車体の下部後方構造
5日前
ダイハツ工業株式会社
バッテリーモジュール
今日
ダイハツ工業株式会社
有機物の分解処理装置
1日前
ダイハツ工業株式会社
ロボット制御システム
5日前
ダイハツ工業株式会社
副燃焼室付きエンジン
12日前
ダイハツ工業株式会社
車両用外部充電ポート支持構造
12日前
ダイハツ工業株式会社
車両用外部充電ポート支持構造
12日前
ダイハツ工業株式会社
落雷予測システム及び落雷予測方法
1か月前
ダイハツ工業株式会社
バイオガス発酵システム及びバイオガス発酵方法
今日
ダイハツ工業株式会社
車両用表示装置
5日前
株式会社げんき
液体活性化装置
1か月前
新・産業洗浄株式会社
曝気装置
12日前
三浦工業株式会社
汚泥乾燥加熱釜
1か月前
株式会社ライトアース
水循環式水質浄化システム
1か月前
栗田工業株式会社
電気イオン濃縮装置
1か月前
名古屋メッキ工業株式会社
溶存金属析出装置
1か月前
スタンレー電気株式会社
流体除菌装置
6日前
スタンレー電気株式会社
流体除菌装置
1か月前
三浦工業株式会社
精製水供給システム
1か月前
栗田工業株式会社
逆浸透膜装置の運転方法
1か月前
オルガノ株式会社
UV照射装置
1か月前
有限会社フリーウェー
浄水装置
1か月前
栗田工業株式会社
電気脱イオン装置の運転方法
1か月前
WOTA株式会社
液性判定システム及び液性判定方法
1か月前
大成建設株式会社
中和処理システムと中和処理方法
12日前
ダイハツ工業株式会社
有機物の分解処理装置
1日前
ジヤトコ株式会社
排水回収システム
20日前
栗田工業株式会社
水処理拠点の状況診断支援システム
5日前
株式会社ジェイテクト
発酵装置
6日前
個人
海水の塩分除去装置と淡水製造方法
21日前
株式会社クボタ
有機性廃棄物の処理方法
12日前
続きを見る
他の特許を見る