TOP
|
特許
|
意匠
|
商標
特許ウォッチ
Twitter
他の特許を見る
10個以上の画像は省略されています。
公開番号
2025172569
公報種別
公開特許公報(A)
公開日
2025-11-26
出願番号
2024078148
出願日
2024-05-13
発明の名称
ろ過システム
出願人
株式会社流機エンジニアリング
代理人
弁理士法人永井国際特許事務所
主分類
B01D
29/66 20060101AFI20251118BHJP(物理的または化学的方法または装置一般)
要約
【課題】発明の課題は、過手段に目詰まりが発生した場合に行う、ろ過対象物の透過を改善するメンテナンスにおいて、ろ過手段が損傷しにくいろ過システムを提供することである。
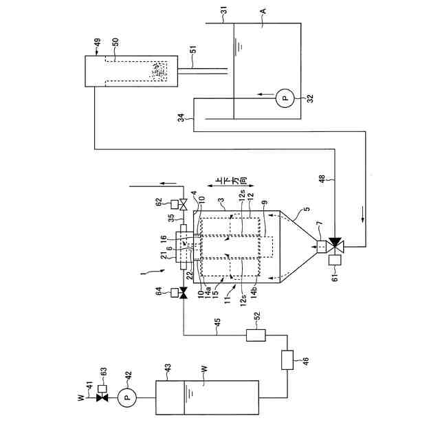
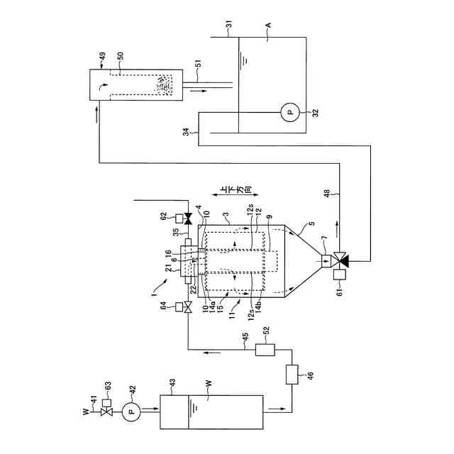
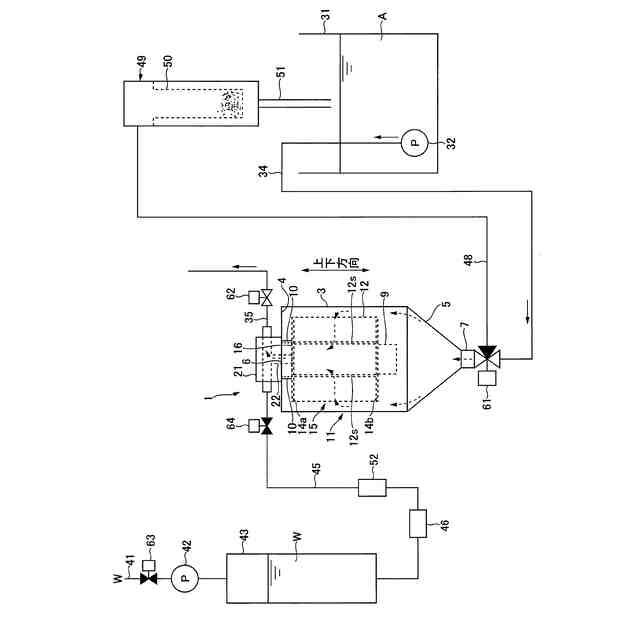
【解決手段】課題は、被処理液Aの供給口7と、当該被処理液Aをろ過して得られた処理液Bの排出口6を有する容器11と、前記容器11の内部に設けられ、開口部16を有する袋状のろ過手段15と、前記ろ過手段15を上下動させる上下動体9と、前記ろ過手段15の開口部16に一端が接続され、かつ他端が前記容器11の外方に配置されて、処理液Bが前記容器11の外へ排出される処理液排出管22と、前記ろ過手段15を前記容器11の内部空間に宙吊り状態に吊下げる吊下げ手段10とを有し、前記吊下げ手段10が、前記ろ過手段15の上下動により伝わる揺れを吸収するものであり、前記処理液排出管22が、前記ろ過手段15の上下動により伝わる揺れを吸収するものとなっている、ろ過システム1によって解決される。
【選択図】図1
特許請求の範囲
【請求項1】
被処理液の供給口と、当該被処理液をろ過して得られた処理液の排出口を有する容器と、
前記容器の内部に設けられ、開口部を有する袋状のろ過手段と、
前記ろ過手段を上下動させる上下動体と、
前記ろ過手段の開口部に一端が接続され、かつ他端が前記容器の外方に配置されて、処理液が前記容器の外へ排出される処理液排出管と、
前記ろ過手段を前記容器の内部空間に宙吊り状態に吊下げる吊下げ手段とを有し、
前記吊下げ手段が、前記ろ過手段の上下動により伝わる揺れを吸収するものであり、
前記処理液排出管が、前記ろ過手段の上下動により伝わる揺れを吸収するものとなっている、
ことを特徴とするろ過システム。
続きを表示(約 370 文字)
【請求項2】
前記容器が、周板部、前記周板部の一端に連接する上板部、及び前記周板部の他端に連接する下テーパ部を有し、
前記吊下げ手段が、前記容器の上板部に支持されて、前記ろ過手段を吊下げるものである、
請求項1に記載のろ過システム。
【請求項3】
さらに、前記ろ過手段の袋内に逆洗水を供給する逆洗水供給手段を有し、
前記逆洗水は、平均粒径が100μm以下の微細バブルを含むものである、
請求項1に記載のろ過システム。
【請求項4】
上下動体が1秒あたりに上下動する回数が100~500Hzである、
請求項1に記載のろ過システム。
【請求項5】
前記処理液排出管が伸縮配管又はフレキシブル配管である、
請求項1に記載のろ過システム。
発明の詳細な説明
【技術分野】
【0001】
本発明は飲料水や純水等を得るために用いられるろ過システムに関する。
続きを表示(約 2,100 文字)
【背景技術】
【0002】
海、湖沼、河川等から得られる原水は、粘土鉱物、その粘土鉱物の層間に取り込まれた有機化合物、砂や岩石の破片等の硬質粒子、植物の破片等の軟質粒子、マイクロプラスチック等の粒子などを多く含んでいる。この原水をそのままRO膜(「逆浸透膜」のことをいう。以下同じ。)を備えたろ過装置に通水すると、RO膜が目詰まりしやすくなる等の不都合が発生する。特に小型のろ過装置には使い捨てタイプの糸巻フィルタやプリーツフィルタが多用されているが、ろ過に要する面積が小さいため、原水の通水を始めてから目詰まりするまでの速度が速い。
【0003】
この目詰まりを解消する技術を下記特許文献1は提案している。特許文献1は、ろ過フィルタの表面に対して洗浄流体を吹き付ける噴射ノズルが設けられる技術であり、目詰まりが発生した際にメンテナンスとして当該噴射ノズルから洗浄流体を吹き付けることによって、ろ過フィルタの表面を洗浄するというものである。
【先行技術文献】
【特許文献】
【0004】
特開2015-104683号公報
【発明の概要】
【発明が解決しようとする課題】
【0005】
確かに、この技術によりフィルタの目詰まりは解消されるが、目詰まりが発生する都度当該吹き付けを繰り返すと、ろ過フィルタ表面が吹き付けによりダメージを受け、損傷するという別の不具合が発生する。
【0006】
そこで、本発明が解決しようとする主たる課題は、ろ過手段に目詰まりが発生した場合に行う、ろ過対象物の透過を改善するメンテナンスにおいて、ろ過手段が損傷しにくいろ過システムを提供することにある。
【課題を解決するための手段】
【0007】
前記課題を解決するために、以下の各態様を採ることができる。
(第1の態様)
被処理液の供給口と、当該被処理液をろ過して得られた処理液の排出口を有する容器と、
前記容器の内部に設けられ、開口部を有する袋状のろ過手段と、
前記ろ過手段を上下動させる上下動体と、
前記ろ過手段の開口部に一端が接続され、かつ他端が前記容器の外方に配置されて、処理液が前記容器の外へ排出される処理液排出管と、
前記ろ過手段を前記容器の内部空間に宙吊り状態に吊下げる吊下げ手段とを有し、
前記吊下げ手段が、前記ろ過手段の上下動により伝わる揺れを吸収するものであり、
前記処理液排出管が、前記ろ過手段の上下動により伝わる揺れを吸収するものとなっている、
ことを特徴とするろ過システム。
【0008】
ろ過手段を用いて被処理液を浄化するいわゆるろ過システムは、被処理液のろ過を継続するにつれて、被処理液に含まれる固形分等の異物がろ過手段に徐々に付着して堆積し、ケーキが形成される。形成初期のケーキは、ケーキ自体が後続の異物を捕集するプレコートフィルタのように作用するが、ケーキの層が厚くなってくると、ろ過を妨げるように作用し、ろ過効率を著しく低下させる。ろ過システムのろ過効率を回復させるためには、例えばろ過手段に付着したケーキを取り除くことになる。本態様のろ過システムは、ろ過手段が上下動体によって揺れることによって、ケーキが上下動による運動エネルギーを受け、ケーキ内部の固形分と液分とが流動化を起こさせるものである。ケーキの流動化によって、ケーキは層形状を維持できなくなり崩壊し、ろ過手段から剥離する。ケーキがろ過手段から剥離すると、ろ過手段による被処理液のろ過を妨げるものがなくなるので、ろ過システムのろ過効率は改善される。
【0009】
特許文献1に開示される従来のろ過システムでは、噴射ノズルが設けられており、洗浄流体をろ過手段に吹き付けて、ケーキを剥離させるものであるが、洗浄流体の吹き付けは、ろ過手段の損傷の原因となる。他方、本態様のろ過システムは、ろ過手段を上下動させることによってケーキの剥離を促進するものであり、洗浄流体の吹き付けを行うものではないので、ろ過手段が損傷しにくいものとなっている。
【0010】
また、従来のろ過システムであれば、例えば、ろ過手段がケーシングに固定されているため、ろ過手段を上下動させると、その揺れ、すなわち上下動による運動エネルギーが当該ケーシングに伝搬してしまい、ろ過システム全体が不安定なものとなる。例えば、揺れの伝搬によってろ過システムが当初の設置個所からズレることが考えられる。他方、本態様のろ過システムは、ろ過手段を容器の内部空間に宙吊り状態に吊下げる吊下げ手段とを有し、吊下げ手段が、ろ過手段の上下動により伝わる揺れを吸収するものであり、処理液排出管が、ろ過手段の上下動により伝わる揺れを吸収するものとなっているので、ろ過手段の揺れがろ過手段に接続される容器や配管に伝搬しにくいものとなっている。
(【0011】以降は省略されています)
この特許をJ-PlatPat(特許庁公式サイト)で参照する
関連特許
株式会社西部技研
除湿装置
1か月前
株式会社日本触媒
ドロー溶質
1か月前
プライミクス株式会社
攪拌装置
6日前
日本バイリーン株式会社
フィルタ
20日前
サンノプコ株式会社
消泡剤
1か月前
東レ株式会社
遠心ポッティング方法
27日前
トヨタ自動車株式会社
濾過装置
21日前
株式会社切川物産
撹拌装置
7日前
トヨタ紡織株式会社
フィルタ
今日
トヨタ紡織株式会社
水流帯電装置
今日
栗田工業株式会社
ギ酸の回収方法
7日前
個人
気液混合装置
1か月前
松岡紙業 株式会社
油吸着体の製造方法
1か月前
株式会社フクハラ
圧縮空気圧回路ユニット
1か月前
富士電機株式会社
ガス処理システム
1か月前
東芝ライテック株式会社
光照射装置
21日前
株式会社明電舎
成膜装置
1か月前
日本化薬株式会社
直鎖ブテン製造用触媒及びその使用
27日前
東芝ライテック株式会社
紫外線処理装置
6日前
三浦工業株式会社
撹拌装置
1か月前
いであ株式会社
PFAS除去用バイオ炭の製造方法
22日前
個人
フッ化炭素糸物にフッ素をコーティングした浄水手段
1か月前
三菱重工業株式会社
石膏脱水システム
20日前
栗田工業株式会社
有機物含有水の脱泡処理装置
14日前
JFEエンジニアリング株式会社
二酸化炭素回収方法
1か月前
パナソニックIPマネジメント株式会社
除湿装置
1か月前
パナソニックIPマネジメント株式会社
除湿装置
1か月前
オルガノ株式会社
ろ過膜の洗浄方法及び洗浄装置
14日前
みづほ工業株式会社
撹拌装置、及び撹拌羽根取付け方法
1か月前
パナソニックIPマネジメント株式会社
除湿装置
1か月前
株式会社豊田中央研究所
二酸化炭素回収システム
今日
愛三工業株式会社
ガス吸着装置
1か月前
JFEエンジニアリング株式会社
二酸化炭素回収システム
1か月前
株式会社神鋼環境ソリューション
濾過方法および濾過装置
1か月前
東京濾器株式会社
二酸化炭素吸着剤
1か月前
いすゞ自動車株式会社
ガス処理装置
1か月前
続きを見る
他の特許を見る