TOP
|
特許
|
意匠
|
商標
特許ウォッチ
Twitter
他の特許を見る
公開番号
2025161281
公報種別
公開特許公報(A)
公開日
2025-10-24
出願番号
2024064342
出願日
2024-04-12
発明の名称
二酸化炭素回収方法
出願人
JFEエンジニアリング株式会社
代理人
個人
主分類
B01D
53/04 20060101AFI20251017BHJP(物理的または化学的方法または装置一般)
要約
【課題】製品CO
2
の消費や消費エネルギーの増加をすることなく、製品CO
2
の純度と回収率を高める二酸化炭素回収方法を提供する。
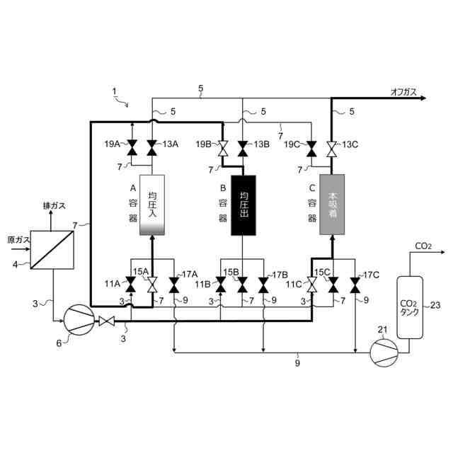
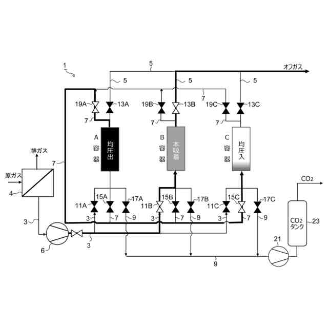
【解決手段】本発明に係る二酸化炭素回収方法は、二酸化炭素含有ガスにおける二酸化炭素濃度を40~60%に濃縮する一次濃縮工程と、一次濃縮ガスを、3個の容器からなる吸着分離装置による二次濃縮工程とを備え、二次濃縮工程は、2つの容器を直列に連結して二酸化炭素を吸着する吸着工程と、その後、2つの容器を切り離し、破過した吸着材が充填されている容器と脱着・減圧された3つ目の容器を連結して、均圧と、破過した容器内の二酸化炭素濃度の濃縮と、破過した容器から流出する二酸化炭素の3つ目の容器での捕捉と、を行う均圧・濃縮・捕捉工程と、均圧・濃縮・捕捉工程に使用する2つの容器以外の容器で行う吸着継続工程と、回収工程と、を備え、吸着工程と、均圧工程と、吸着継続工程と、回収工程と、を繰り返して行う。
【選択図】 図1
特許請求の範囲
【請求項1】
二酸化炭素含有ガスにおける二酸化炭素濃度を、一次濃縮装置を用いて40~60%に濃縮する一次濃縮工程と、
二酸化炭素を吸着する吸着材が充填されたN個(N≧3)の容器を用いて、前記一次濃縮工程で二酸化炭素濃度が濃縮された一次濃縮ガスを、N個の容器が吸着、脱着、均圧を繰り返す吸着分離装置を用いて二次濃縮する二次濃縮工程と、を備えた二酸化炭素回収方法であって、
前記二次濃縮工程は、
(N―1)個の容器を直列に連結して、最上流側の容器内の吸着材が破過し、かつ最下流側の容器内の吸着材が破過する前の状態まで前記原料ガスを流通させ、二酸化炭素を吸着する吸着工程と、
該吸着工程の後、前記連結した最上流の破過した吸着材が充填されている容器を連結から切り離し、切り離した容器と二酸化炭素回収のための脱着によって減圧された容器を連結して、連結された2つの容器の均圧と、破過した充填材が充填されている容器内の二酸化炭素濃度の濃縮と、破過した充填材が充填されている容器から流出する二酸化炭素の前記減圧された容器での捕捉と、を行う均圧・濃縮・捕捉工程と、
前記均圧・濃縮・捕捉工程で均圧を行う2個の容器以外の(N-2)個の直列に連結した容器に原料ガスを通流し、二酸化炭素の吸着を継続する吸着継続工程と、
前記均圧・濃縮・捕捉工程の後、破過した充填材が充填されている容器の減圧による二酸化炭素の脱着により二酸化炭素を回収する回収工程と、
前記均圧・濃縮・捕捉工程の後、二酸化炭素の捕捉を行った容器を前記吸着継続工程において吸着継続中の容器の最下流側に連結して一連の容器で吸着を行う前記吸着工程と、を備え、
前記吸着工程と、前記均圧・濃縮・捕捉工程と、前記吸着継続工程と、前記回収工程と、を繰り返して行うことを特徴とする二酸化炭素回収方法。
続きを表示(約 160 文字)
【請求項2】
前記均圧・濃縮・捕捉工程は、破過した吸着材が充填されている容器の出口と脱着によって減圧された容器の入口を連結して行うことを特徴とする請求項1に記載の二酸化炭素回収方法。
【請求項3】
前記一次濃縮装置として、膜分離装置を用いることを特徴とする請求項1又は2に記載の二酸化炭素回収方法。
発明の詳細な説明
【技術分野】
【0001】
二酸化炭素(以下、「CO
2
」という場合あり)を含有する原料ガスから、二酸化炭素吸着材(以下、単に「吸着材」という)を用いて二酸化炭素を回収する二酸化炭素回収方法に関する。
続きを表示(約 1,700 文字)
【背景技術】
【0002】
二酸化炭素を、吸着材を用いて回収する方法としては、吸着材を充填した2つの容器を用いて、交互に吸着と脱着を繰り返す方法(圧力スイング式吸着法(PSA))がよく知られている。
2つの容器で交互に吸着と脱着を繰り返す場合、CO
2
回収率を上げるためには、捕捉できず漏れ出るCO
2
が増加しないうちに吸着をやめる必要があるが、この場合には、回収CO
2
の純度が低くなる。
【0003】
他方、回収CO
2
の純度を高くするために吸着時間を長くして吸着しているCO
2
量を増やすと、捕捉できず漏れ出るCO
2
が増加してCO
2
回収率が低下する。
このように、2塔(容器)式の場合には、回収CO
2
の純度を上げることと、CO
2
回収率を上げることとは、いわゆるトレードオフの関係にある。
【0004】
そこで、特許文献1には、CO
2
回収率を下げることなく、高純度CO
2
を得るために、吸着後の容器に製品CO
2
を流して吸着CO
2
の純度を上げ、CO
2
の純度を上げた容器を減圧して高純度CO
2
を回収する方法が開示されている。
この場合、吸着後すぐに脱着することができないので、吸着、高純度化、脱着という3つの工程を得るため、3つの容器を用いることで、連続処理を可能としている。
【0005】
また、高純度CO
2
を得る他の方法として、例えば特許文献2には、充填材を充填した2つの容器を直列に連結し、1塔目が破過し2塔目が破過する前まで吸着を行い、次に2塔を切り離し、破過する前の前記2塔目に予め昇圧した容器を連結して吸着を行うという方法が開示されている。
【0006】
また、特許文献3には、膜分離装置で一次濃縮し、さらに、吸着分離装置で二次濃縮することで、排ガスから二酸化炭素を高濃度で回収する方法が開示されている。
【先行技術文献】
【特許文献】
【0007】
特許第2681894号公報
特許第2579179号公報
特開平6-99035号公報
【発明の概要】
【発明が解決しようとする課題】
【0008】
燃焼排ガスのような10%程度の低濃度で二酸化炭素が含有されたCO
2
含有ガスから、CO
2
を99%以上に濃縮することができれば、冷凍用ドライアイス製造などの用途に回収CO
2
の販路が広がることが期待される。特に99.5%以上に濃縮することでJIS規格に規定される工業用ガスなどの品質を満たすことができれば、さらに販路が広がると期待される。
この点、PSAは中程度の濃度で二酸化炭素が含有されたCO
2
含有ガスを高濃度に濃縮することが可能な装置であるが、10%程度の低濃度で二酸化炭素が含有されたCO
2
含有ガスを濃縮するのには適しておらず、処理量が制限されたり、回収CO
2
の濃度が増加しないという問題があった。
【0009】
なお、特許文献3のように、膜分離装置とPSAを組み合わせることで、低濃度で二酸化炭素が含有されたCO
2
含有ガスを濃縮することが可能である。
しかし、特許文献3では、PSAの運転条件に関する詳細な記述がなく、回収CO
2
濃度も95.2%であり、必ずしも満足できるものではなかった。
【0010】
本発明はかかる課題を解決するためになされたものであり、PSAを用いて高純度で高回収率の二酸化炭素回収方法を提供することを目的としている。
【課題を解決するための手段】
(【0011】以降は省略されています)
この特許をJ-PlatPat(特許庁公式サイト)で参照する
関連特許
株式会社西部技研
除湿装置
1か月前
株式会社日本触媒
ドロー溶質
1か月前
プライミクス株式会社
攪拌装置
18日前
サンノプコ株式会社
消泡剤
1か月前
日本バイリーン株式会社
フィルタ
1か月前
東レ株式会社
遠心ポッティング方法
1か月前
トヨタ自動車株式会社
濾過装置
1か月前
株式会社切川物産
撹拌装置
19日前
株式会社高垣製作所
粉粒体加工装置
3日前
トヨタ紡織株式会社
フィルタ
12日前
トヨタ紡織株式会社
水流帯電装置
12日前
栗田工業株式会社
ギ酸の回収方法
19日前
個人
吸着材複合粒子
3日前
個人
気液混合装置
1か月前
松岡紙業 株式会社
油吸着体の製造方法
1か月前
東芝ライテック株式会社
光照射装置
1か月前
株式会社フクハラ
圧縮空気圧回路ユニット
1か月前
富士電機株式会社
ガス処理システム
1か月前
株式会社明電舎
成膜装置
1か月前
東芝ライテック株式会社
紫外線処理装置
18日前
日本化薬株式会社
直鎖ブテン製造用触媒及びその使用
1か月前
株式会社HELIX
加熱装置
4日前
株式会社ダイセル
圧力容器
10日前
本田技研工業株式会社
二酸化炭素回収装置
1か月前
いであ株式会社
PFAS除去用バイオ炭の製造方法
1か月前
三浦工業株式会社
撹拌装置
1か月前
個人
フッ化炭素糸物にフッ素をコーティングした浄水手段
1か月前
日本碍子株式会社
電気加熱式担体
1か月前
JFEエンジニアリング株式会社
二酸化炭素回収方法
1か月前
栗田工業株式会社
有機物含有水の脱泡処理装置
26日前
株式会社ダルトン
空気清浄化装置のフィルタ保持装置
3日前
三菱重工業株式会社
石膏脱水システム
1か月前
大阪瓦斯株式会社
二酸化炭素回収システム
1か月前
株式会社大気社
気体処理装置
1か月前
大阪瓦斯株式会社
二酸化炭素回収システム
1か月前
株式会社豊田中央研究所
二酸化炭素回収システム
12日前
続きを見る
他の特許を見る