TOP
|
特許
|
意匠
|
商標
特許ウォッチ
Twitter
他の特許を見る
公開番号
2025172555
公報種別
公開特許公報(A)
公開日
2025-11-26
出願番号
2024078126
出願日
2024-05-13
発明の名称
燃料電池システム
出願人
トヨタ紡織株式会社
代理人
個人
,
個人
主分類
H01M
8/04 20160101AFI20251118BHJP(基本的電気素子)
要約
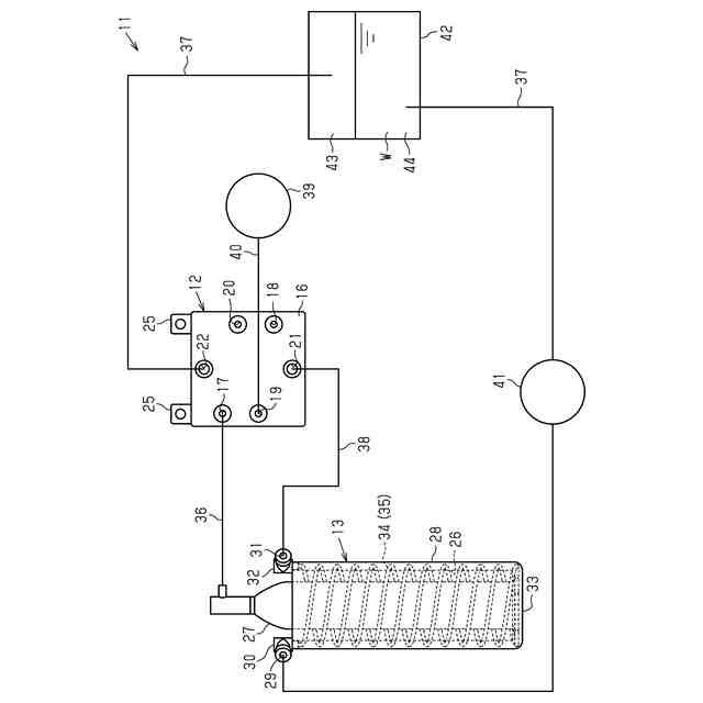
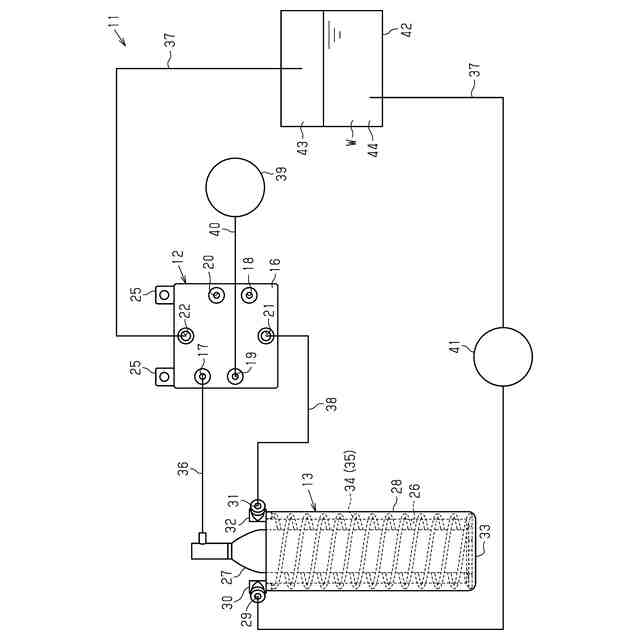
【課題】外部からのエネルギーを必要とすることなく、キャニスターの加熱と燃料電池スタックの冷却との両方を行うことができる燃料電池システムを提供する。
【解決手段】燃料電池システム11は、燃料ガスが充填されたキャニスター27を保持するキャニスターホルダ13と、燃料電池スタック12とを備える。燃料電池スタック12は、燃料ガス供給孔17と、燃料ガス排出孔18と、酸化剤ガス供給孔19と、酸化剤ガス排出孔20と、冷却用流体供給孔21と、冷却用流体排出孔22とを備える。キャニスターホルダ13は、流入口29と流出口31とを有した内部流路35を備える。キャニスター27と燃料ガス供給孔17とは第1連通管36によって連通される。冷却液排出孔22と流入口29とは第2連通管37によって連通される。流出口31と冷却液供給孔21とは第3連通管38によって連通される。
【選択図】図1
特許請求の範囲
【請求項1】
燃料ガスが充填されたキャニスターを収容した状態で保持するキャニスターホルダと、前記キャニスターから供給される前記燃料ガスと酸化剤ガスとが供給されることによって発電を行う燃料電池スタックとを備えた燃料電池システムであって、
前記燃料電池スタックは、前記燃料ガスが供給される燃料ガス供給孔と、前記燃料ガスが排出される燃料ガス排出孔と、前記酸化剤ガスが供給される酸化剤ガス供給孔と、前記酸化剤ガスが排出される酸化剤ガス排出孔と、冷却液が供給される冷却液供給孔と、前記冷却液が排出される冷却液排出孔とを備え、
前記キャニスターホルダは、流入口と流出口とを有した内部流路を備え、
前記キャニスターと前記燃料ガス供給孔とは、第1連通管によって連通され、
前記冷却液排出孔と前記流入口とは、第2連通管によって連通され、
前記流出口と前記冷却液供給孔とは、第3連通管によって連通されていることを特徴とする燃料電池システム。
続きを表示(約 220 文字)
【請求項2】
前記内部流路は、前記キャニスターを囲むように延びていることを特徴とする請求項1に記載の燃料電池システム。
【請求項3】
前記内部流路は、螺旋状に延びていることを特徴とする請求項2に記載の燃料電池システム。
【請求項4】
前記第2連通管の途中位置には、前記冷却液を一時的に貯留するバッファタンクが設けられていることを特徴とする請求項1~請求項3のうちいずれか一項に記載の燃料電池システム。
発明の詳細な説明
【技術分野】
【0001】
本発明は、燃料電池システムに関する。
続きを表示(約 1,800 文字)
【背景技術】
【0002】
一般に、燃料電池システムでは、ボンベ内の水素を連続して燃料電池へ供給すると、ボンベ内からの水素の放出に伴う吸熱反応によってボンベが冷却される。このため、ボンベ内から燃料電池へ供給される水素の流量が減少してしまう。一方、燃料電池で連続的に発電を行うと、燃料電池が発熱する。このため、燃料電池による発電効率が低下してしまう。
【0003】
そこで、従来、燃料電池システムとして、例えば特許文献1に示すものが知られている。こうした燃料電池システムは、システム筐体を備えている。システム筐体は、内部空間を上下に仕切るように設けられた2つの保持棚を備えている。下側の保持棚の下方には、燃料電池スタックが配置されている。下側の保持棚の上には、水素ボンベが配置されている。上側の保持棚の上には、燃料電池スタックに空気を供給する空気ポンプが配置されている。
【0004】
燃料電池スタックの周囲には、燃料電池スタックを囲む燃料電池ガイドが配置されている。燃料電池ガイドの内側には、燃料電池スタックを冷却するための通風路が設けられている。燃料電池ガイドの上下には、それぞれ開口部が設けられている。燃料電池ガイドの上側の開口部には、送風方向が上向きとなるファンが配置されている。下側の保持棚には、通気口が設けられている。
【0005】
そして、燃料電池スタックでの発電により燃料電池スタックの温度が上昇すると、ファンが駆動されるので、燃料電池ガイドの下側の開口部から空気が吸引される。この吸引された空気は、通風路を通過することによって、燃料電池スタックを冷却する。燃料電池スタックを冷却することによって燃料電池スタックの排熱を含んだ空気は、ファンにより、通気口を介して水素ボンベの表面に供給される。これにより、水素ボンベが加熱される。
【0006】
このように、上述の燃料電池システムでは、ファンの駆動により、燃料電池スタックを空冷するとともに、燃料電池スタックを空冷するときの燃料電池スタックの排熱を利用して水素ボンベを加熱している。
【先行技術文献】
【特許文献】
【0007】
特開2016-181378号公報
【発明の概要】
【発明が解決しようとする課題】
【0008】
ところで、上述のような燃料電池システムでは、水素ボンベの加熱と燃料電池スタックの冷却との両方を行うために、外部エネルギーによって動作するファンが必要不可欠である。したがって、外部エネルギーを必要とすることなく、水素ボンベの加熱と燃料電池スタックの冷却との両方を行うことができる燃料電池システムが望まれている。
【課題を解決するための手段】
【0009】
以下、上記課題を解決するための手段及びその作用効果について記載する。
上記課題を解決する燃料電池システムは、燃料ガスが充填されたキャニスターを収容した状態で保持するキャニスターホルダと、前記キャニスターから供給される前記燃料ガスと酸化剤ガスとが供給されることによって発電を行う燃料電池スタックとを備えた燃料電池システムであって、前記燃料電池スタックは、前記燃料ガスが供給される燃料ガス供給孔と、前記燃料ガスが排出される燃料ガス排出孔と、前記酸化剤ガスが供給される酸化剤ガス供給孔と、前記酸化剤ガスが排出される酸化剤ガス排出孔と、冷却液が供給される冷却液供給孔と、前記冷却液が排出される冷却液排出孔とを備え、前記キャニスターホルダは、流入口と流出口とを有した内部流路を備え、前記キャニスターと前記燃料ガス供給孔とは、第1連通管によって連通され、前記冷却液排出孔と前記流入口とは、第2連通管によって連通され、前記流出口と前記冷却液供給孔とは、第3連通管によって連通されていることを要旨とする。
【0010】
通常、キャニスター内の燃料ガスを第1連通管及び燃料ガス供給孔を介して連続して燃料電池スタックへ供給すると、キャニスター内からの燃料ガスの放出に伴う吸熱反応によってキャニスターが冷却される。このため、キャニスター内から燃料電池スタックへ供給される燃料ガスの流量が減少する。一方、燃料電池スタックで連続的に発電を行うと、燃料電池スタックが発熱するので、燃料電池スタックによる発電効率が低下する。
(【0011】以降は省略されています)
この特許をJ-PlatPat(特許庁公式サイト)で参照する
関連特許
トヨタ紡織株式会社
フィルタ
今日
トヨタ紡織株式会社
振動刺激装置
6日前
トヨタ紡織株式会社
シートバック
19日前
トヨタ紡織株式会社
シートバック
19日前
トヨタ紡織株式会社
搬送システム
1か月前
トヨタ紡織株式会社
乗物用シート
19日前
トヨタ紡織株式会社
乗物用シート
6日前
トヨタ紡織株式会社
乗物用シート
1か月前
トヨタ紡織株式会社
乗物用シート
1か月前
トヨタ紡織株式会社
水流帯電装置
今日
トヨタ紡織株式会社
乗物用照明装置
1か月前
トヨタ紡織株式会社
乗り物用シート
20日前
トヨタ紡織株式会社
乗り物用シート
20日前
トヨタ紡織株式会社
ロックシステム
27日前
トヨタ紡織株式会社
燃料電池の単セル
1か月前
トヨタ紡織株式会社
乗物用シート装置
19日前
トヨタ紡織株式会社
燃料電池スタック
1か月前
トヨタ紡織株式会社
乗物用シート装置
21日前
トヨタ紡織株式会社
燃料電池システム
1か月前
トヨタ紡織株式会社
燃料電池システム
今日
トヨタ紡織株式会社
ロータの製造装置
28日前
トヨタ紡織株式会社
シート制御システム
1か月前
トヨタ紡織株式会社
コネクタ及び二次電池
27日前
トヨタ紡織株式会社
パーソナルブース装置
6日前
トヨタ紡織株式会社
パーソナルブース装置
6日前
トヨタ紡織株式会社
配車装置およびプログラム
1か月前
トヨタ紡織株式会社
乗物用シートのアームレスト
29日前
豊田合成株式会社
車両用投影装置
1か月前
豊田合成株式会社
車両用照明装置
1か月前
トヨタ紡織株式会社
車両用ヘッドレスト及び車両用シート
21日前
トヨタ紡織株式会社
繊維状物質及びその製造方法並びに粉体
1か月前
トヨタ紡織株式会社
シートパッド及びシートパッドの成形型
28日前
トヨタ紡織株式会社
乗物用内装材及び乗物用内装材の製造方法
今日
トヨタ紡織株式会社
繊維状複合体及びその製造方法並びに粉体
1か月前
トヨタ紡織株式会社
乗り物酔い防止装置、及び乗り物酔い防止方法
6日前
トヨタ紡織株式会社
熱可塑性樹脂組成物及びその製造方法並びに成形体
1か月前
続きを見る
他の特許を見る