TOP
|
特許
|
意匠
|
商標
特許ウォッチ
Twitter
他の特許を見る
10個以上の画像は省略されています。
公開番号
2025172192
公報種別
公開特許公報(A)
公開日
2025-11-20
出願番号
2025154796,2021147256
出願日
2025-09-18,2021-09-10
発明の名称
画像形成装置
出願人
コニカミノルタ株式会社
代理人
弁理士法人光陽国際特許事務所
主分類
G03G
15/00 20060101AFI20251113BHJP(写真;映画;光波以外の波を使用する類似技術;電子写真;ホログラフイ)
要約
【課題】色ずれ補正をするためのパッチをより小さく用紙上に形成して色ずれ補正をすることができるようにする。
【解決手段】カラー像が形成された記録媒体PMの画像形成面を読み取り、読取画像を取得する読取部(制御部101)と、記録媒体PMのジョブ画像形成領域外にレジストパッチP3を画像形成させる制御部101と、レジストパッチP3を含む読取画像に基づいて、画像形成位置を補正する補正部(制御部101)と、を備え、レジストパッチP3は、基準色の色材により副走査方向に所定間隔を開けて形成される先端パッチ及び後端パッチと、先端パッチ及び後端パッチ間に各々の測定対象色の色材により形成される少なくとも一つの測定対象色パッチを有し、補正部は、先端パッチ及び後端パッチと、測定対象色パッチとの相対的位置に基づいて補正する。
【選択図】図1
特許請求の範囲
【請求項1】
画像データに基づいて色材により画像を形成する複数の画像形成ユニットを備え、それぞれの前記画像形成ユニットにより形成された各色の画像を重ね合わせたカラー像を記録媒体に形成する画像形成装置であって、
それぞれの前記画像形成ユニットにより形成された各色の画像を重ね合わせたカラー像を形成する中間転写体と、
前記中間転写体に形成されたカラー画像を前記記録媒体上に転写する転写部と、
前記中間転写体に画像形成されたレジストパッチを検出する検出部と、
前記カラー像が形成された前記記録媒体の画像形成面を読み取った読取画像を取得する取得部と、
前記記録媒体のジョブ画像形成領域外にレジストパッチを画像形成させる制御部と、
前記取得部により取得された前記記録媒体に形成されたレジストパッチを含む読取画像に基づいて、複数の前記画像形成ユニットにおける画像形成位置を補正する補正部と、
前記検出部による検出結果に基づいて、複数の前記画像形成ユニットにおける画像形成位置の基準値を設定する設定部と、
を備え、
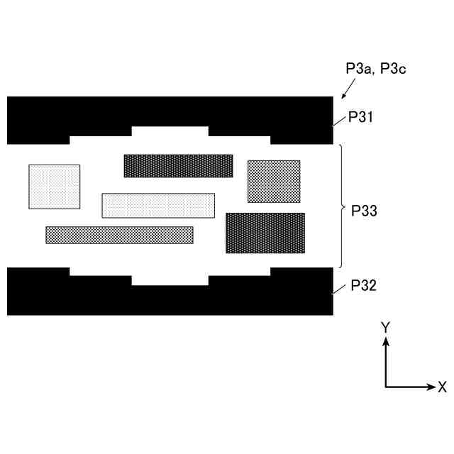
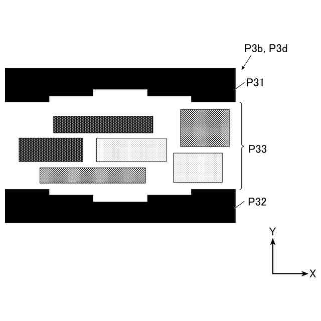
前記中間転写体に画像形成されるレジストパッチ及び前記記録媒体に形成されるレジストパッチは、基準色の色材により副走査方向に所定間隔を開けて形成される先端パッチ及び後端パッチと、前記先端パッチ及び前記後端パッチ間に各々の測定対象色の色材により形成される少なくとも一つの測定対象色パッチを有し、
前記制御部は、ジョブに係る画像形成前に、前記レジストパッチを前記中間転写体に画像形成させ、
前記補正部は、前記基準値と、前記読取画像における前記先端パッチ及び前記後端パッチと、前記測定対象色パッチとの相対的位置とに基づいて補正値を算出して補正する画像形成装置。
発明の詳細な説明
【技術分野】
【0001】
本発明は、画像形成装置に関する。
続きを表示(約 3,000 文字)
【背景技術】
【0002】
従来、感光体に形成された静電潜像をトナーで現像してトナー画像を形成し、形成されたトナー画像を中間転写体に転写し(1次転写)、中間転写体に転写されたトナー画像を用紙に転写して(2次転写)、当該用紙を加熱加圧することで用紙上に画像を形成する電子写真方式の画像形成装置が知られている。カラー画像形成装置においては、複数色のトナーを使用し、それぞれの色の感光体にて形成されたトナー像を中間転写体上で正確に重ね合わせる必要がある。
しかし、このような画像形成装置において、例えば、連続稼働により機体温度が上昇することで、中間転写体の搬送速度が上昇する等で、用紙上のトナー画像の転写位置がずれて色ずれが発生することがある。
【0003】
これに関連して、特許文献1には、カラーレジスト補正として主走査補正処理を行う場合には2次転写部を圧着状態に設定し、カラーレジスト補正として主走査方向以外の他の成分に関する画像位置の補正を行う場合には2次転写部を離間状態に設定する画像形成装置が記載されている。
また、特許文献2には、中間転写体や各感光体ドラムの周回距離に基づいて算出された色ずれの変動周期に基づいて、用紙を搬送する間隔を変更すると共に色ずれ検出用のレジストマークや画像を形成する転写紙エリアの位置を変更する画像形成装置が記載されている。
また、特許文献3には、形成されたカラーレジストマークを読み取って、基準色マークと他の色のマークとの間隔に基づいて、補正量を算出して補正する画像形成装置が記載されている。
また、特許文献4には、画像形成中であってもレジストの検出が実施可能であり、更に当該レジスト検出時の印字率とレジスト補正時における印字率が異なる場合であっても高精度でレジスト補正を行うことが可能なカラー画像形成装置が記載されている。
【先行技術文献】
【特許文献】
【0004】
特開2012-208154号公報
特開2009-31739号公報
特開2007-322722号公報
特開2010-102168号公報
【発明の概要】
【発明が解決しようとする課題】
【0005】
ところで、色ずれ補正(カラーレジスト補正)をするためのカラーレジストマーク(パッチ)は、サイズが大きいと画像形成できる領域が限られるため、より小さく画像形成することが求められている。
しかしながら、特許文献1~4に記載の発明には、パッチのサイズを小さくするための具体的な手段については何ら記載されていない。
【0006】
本発明はこのような課題を鑑みてなされたものであり、色ずれ補正をするためのパッチをより小さく用紙上に形成して色ずれ補正をすることができる画像形成装置を提供することを目的とする。
【課題を解決するための手段】
【0007】
上記課題を解決するため、請求項1に記載の発明の画像形成装置は、
画像データに基づいて色材により画像を形成する複数の画像形成ユニットを備え、それぞれの前記画像形成ユニットにより形成された各色の画像を重ね合わせたカラー像を記録媒体に形成する画像形成装置であって、
それぞれの前記画像形成ユニットにより形成された各色の画像を重ね合わせたカラー像を形成する中間転写体と、
前記中間転写体に形成されたカラー画像を前記記録媒体上に転写する転写部と、
前記中間転写体に画像形成されたレジストパッチを検出する検出部と、
前記カラー像が形成された前記記録媒体の画像形成面を読み取った読取画像を取得する取得部と、
前記記録媒体のジョブ画像形成領域外にレジストパッチを画像形成させる制御部と、
前記取得部により取得された前記記録媒体に形成されたレジストパッチを含む読取画像に基づいて、複数の前記画像形成ユニットにおける画像形成位置を補正する補正部と、
前記検出部による検出結果に基づいて、複数の前記画像形成ユニットにおける画像形成位置の基準値を設定する設定部と、
を備え、
前記中間転写体に画像形成されるレジストパッチ及び前記記録媒体に形成されるレジストパッチは、基準色の色材により副走査方向に所定間隔を開けて形成される先端パッチ及び後端パッチと、前記先端パッチ及び前記後端パッチ間に各々の測定対象色の色材により形成される少なくとも一つの測定対象色パッチを有し、
前記制御部は、ジョブに係る画像形成前に、前記レジストパッチを前記中間転写体に画像形成させ、
前記補正部は、前記基準値と、前記読取画像における前記先端パッチ及び前記後端パッチと、前記測定対象色パッチとの相対的位置とに基づいて補正値を算出して補正する。
【発明の効果】
【0008】
本発明によれば、色ずれ補正をするためのパッチをより小さく用紙上に画像形成して色ずれ補正をすることができる画像形成装置を提供することができる。
【図面の簡単な説明】
【0009】
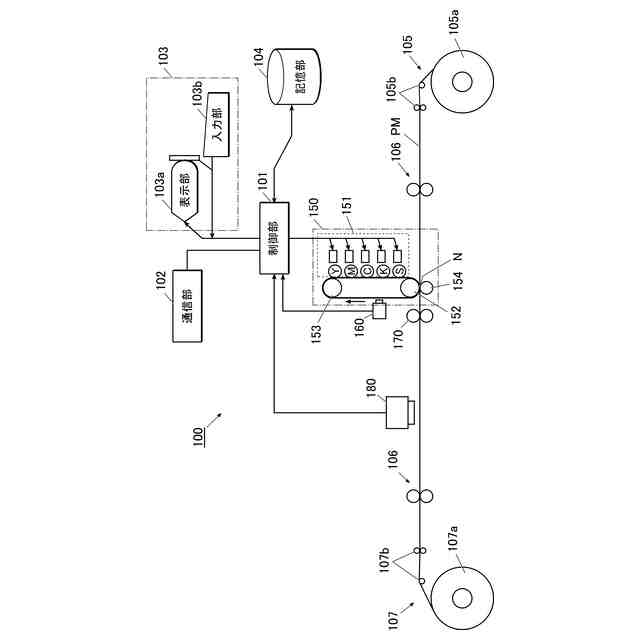
第1実施形態の画像形成装置の構成を示すブロック図である。
第1実施形態のジョブの画像とパッチが画像形成された記録媒体の例を示す図である。
第1実施形態の階調パッチの例を示す図である。
第1実施形態の階調パッチの例を示す図である。
第1実施形態のレジストパッチの例を示す図である。
第1実施形態のレジストパッチの例を示す図である。
第1実施形態の画像形成処理の流れを示すフローチャートである。
第1実施形態のジョブ前基準値設定処理の流れを示すフローチャートである。
第1実施形態のレジスト補正処理の流れを示すフローチャートである。
第1実施形態の読取画像の例を示す図である。
第1実施形態の階調処理後の読取画像の例を示す図である。
第1実施形態のRの色分解画像の例を示す図である。
第1実施形態のGの色分解画像の例を示す図である。
第1実施形態のBの色分解画像の例を示す図である。
第1実施形態の原色候補領域画像の例を示す図である。
第1実施形態の原色領域画像の例を示す図である。
第1実施形態のレジストパッチの例を示す図である。
第1実施形態のジョブの画像、パッチ及びアイマークが画像形成された記録媒体の例を示す図である。
第1実施形態のジョブの画像及びパッチが画像形成された記録媒体の例を示す図である。
第1実施形態の色ずれにおけるレジスト基準値とのずれ量とその回帰式の例を示す図である。
第2実施形態の画像形成部の構成を示す図である。
第2実施形態のレジストパッチの例を示す図である。
【発明を実施するための形態】
【0010】
以下、本発明の実施形態を図面に基づいて詳細に説明する。ただし、発明の範囲は図示例に限定されない。
(【0011】以降は省略されています)
この特許をJ-PlatPat(特許庁公式サイト)で参照する
関連特許
コニカミノルタ株式会社
断裁装置、画像形成システム及び断裁位置決定方法
3日前
コニカミノルタ株式会社
画像形成装置
3日前
コニカミノルタ株式会社
インクジェット用インク、ソルダーレジスト、プリント配線基板、塗膜形成方法及び塗膜形成装置
3日前
個人
表示装置
1か月前
個人
雨用レンズカバー
1か月前
株式会社シグマ
絞りユニット
2か月前
キヤノン株式会社
撮像装置
1か月前
キヤノン株式会社
撮像装置
2か月前
キヤノン株式会社
撮像装置
2か月前
キヤノン株式会社
撮像装置
1か月前
キヤノン株式会社
撮像装置
1か月前
平和精機工業株式会社
雲台
2か月前
キヤノン株式会社
撮像装置
1か月前
日本精機株式会社
車両用投射装置
1か月前
株式会社リコー
画像形成装置
2か月前
株式会社リコー
画像形成装置
1か月前
株式会社リコー
画像形成装置
27日前
株式会社リコー
画像形成装置
9日前
株式会社リコー
画像形成装置
18日前
株式会社リコー
画像形成装置
24日前
株式会社リコー
画像形成装置
24日前
株式会社リコー
画像形成装置
2か月前
シャープ株式会社
画像形成装置
3か月前
キヤノン株式会社
画像形成装置
26日前
キヤノン株式会社
トナー
1か月前
キヤノン株式会社
トナー
1か月前
キヤノン株式会社
画像形成装置
2か月前
キヤノン株式会社
トナー
2か月前
株式会社オプトル
プロジェクタ
1か月前
キヤノン株式会社
画像形成装置
3日前
キヤノン株式会社
画像形成装置
1か月前
キヤノン株式会社
トナー
1か月前
キヤノン株式会社
画像形成装置
2か月前
アイホン株式会社
カメラシステム
1か月前
株式会社シグマ
絞り機構及びレンズ鏡筒
3か月前
沖電気工業株式会社
画像形成装置
1か月前
続きを見る
他の特許を見る