TOP
|
特許
|
意匠
|
商標
特許ウォッチ
Twitter
他の特許を見る
10個以上の画像は省略されています。
公開番号
2025171708
公報種別
公開特許公報(A)
公開日
2025-11-20
出願番号
2024077326
出願日
2024-05-10
発明の名称
電力変換システム、制御方法、コンピュータプログラム
出願人
住友電気工業株式会社
代理人
弁理士法人サンクレスト国際特許事務所
主分類
H02M
7/12 20060101AFI20251113BHJP(電力の発電,変換,配電)
要約
【課題】パワーコンディショナの交流出力を、整流回路を必要とせずに接続可能な電力変換システムを提供する。
【解決手段】電力変換システムは、第1DC/DCコンバータおよび第2DC/DCコンバータと、前記第1DC/DCコンバータの二次側および前記第2DC/DCコンバータの二次側に接続されるDCバスと、前記第1DC/DCコンバータおよび前記第2DC/DCコンバータを制御する制御装置と、を備え、前記制御装置は、前記第1DC/DCコンバータの一次側に交流発電装置の第1端子が接続され、前記第2DC/DCコンバータの一次側に前記交流発電装置の第2端子が接続された場合に、前記第1DC/DCコンバータおよび前記第2DC/DCコンバータがAC/DCコンバータとして機能するように、前記第1DC/DCコンバータおよび前記第2DC/DCコンバータを制御する。
【選択図】図2A
特許請求の範囲
【請求項1】
第1DC/DCコンバータおよび第2DC/DCコンバータと、
前記第1DC/DCコンバータの二次側および前記第2DC/DCコンバータの二次側に接続されるDCバスと、
前記第1DC/DCコンバータおよび前記第2DC/DCコンバータを制御する制御装置と、を備え、
前記制御装置は、前記第1DC/DCコンバータの一次側に交流発電装置の第1端子が接続され、前記第2DC/DCコンバータの一次側に前記交流発電装置の第2端子が接続された場合に、前記第1DC/DCコンバータおよび前記第2DC/DCコンバータがAC/DCコンバータとして機能するように、前記第1DC/DCコンバータおよび前記第2DC/DCコンバータを制御する、電力変換システム。
続きを表示(約 1,900 文字)
【請求項2】
前記制御装置は、
前記交流発電装置の前記第1端子からの出力電圧が正であり、前記交流発電装置の前記第2端子からの出力電圧が負であるときには、前記第1DC/DCコンバータを前記一次側から前記二次側へ電流を流す第1モードに制御し、前記第2DC/DCコンバータを前記二次側から前記一次側へ電流を流す第2モードに制御し、
前記交流発電装置の前記第1端子からの出力電圧が負であり、前記交流発電装置の前記第2端子からの出力電圧が正であるときには、前記第1DC/DCコンバータを前記第2モードに制御し、前記第2DC/DCコンバータを前記第1モードに制御する、請求項1に記載の電力変換システム。
【請求項3】
前記第1DC/DCコンバータおよび前記第2DC/DCコンバータのそれぞれは、ダイオードを含み、
前記ダイオードの陰極は前記一次側の正極に接続され、前記ダイオードの陽極は前記一次側の負極に接続される、請求項1に記載の電力変換システム。
【請求項4】
蓄電装置が一次側に接続され、前記DCバスが二次側に接続された第3DC/DCコンバータをさらに備え、
前記制御装置は、前記第1DC/DCコンバータおよび前記第2DC/DCコンバータの前記二次側の電圧を時間経過にしたがって上昇させる、
請求項1から請求項3のいずれか1項に記載の電力変換システム。
【請求項5】
前記制御装置は、前記第1DC/DCコンバータおよび前記第2DC/DCコンバータのそれぞれが前記交流発電装置から引き込む電流を時間経過にしたがって増大させ、
前記第3DC/DCコンバータは、前記DCバスからの電流によって前記蓄電装置を充電する、
請求項4に記載の電力変換システム。
【請求項6】
交流負荷が一次側に接続され、前記DCバスが二次側に接続されたインバータをさらに備え、
前記蓄電装置の充電量が閾値以上である場合に、前記インバータは前記一次側へ交流電力を出力する、
請求項4に記載の電力変換システム。
【請求項7】
前記制御装置は、
前記交流発電装置が第1電流値で出力するように前記第1DC/DCコンバータおよび前記第2DC/DCコンバータを制御し、
前記交流発電装置が前記第1電流値で出力した結果、前記交流発電装置が所定の電流値以上の電流値を検知した場合に、前記交流発電装置が前記第1電流値より小さい第2電流値で出力するように前記第1DC/DCコンバータおよび前記第2DC/DCコンバータを制御する、
請求項1から請求項3のいずれか1項に記載の電力変換システム。
【請求項8】
前記制御装置は、前記交流発電装置が前記第1電流値で出力しても、前記交流発電装置が前記所定の電流値以上の電流値を検知していない場合に、前記交流発電装置が前記直流電流を前記第1電流値より大きい第3電流値で出力するように前記第1DC/DCコンバータおよび前記第2DC/DCコンバータを制御する、
請求項7に記載の電力変換システム。
【請求項9】
第1DC/DCコンバータの一次側に交流発電装置の第1端子が接続され、第2DC/DCコンバータの一次側に前記交流発電装置の第2端子が接続された場合に、前記第1DC/DCコンバータおよび前記第2DC/DCコンバータを、前記交流発電装置の交流電力を直流電力に変換するAC/DCコンバータとして機能するように、前記第1DC/DCコンバータおよび前記第2DC/DCコンバータを制御する、制御方法。
【請求項10】
第1DC/DCコンバータの一次側に交流発電装置の第1端子が接続され、第2DC/DCコンバータの一次側に前記交流発電装置の第2端子が接続された場合に、
コンピュータに、
前記交流発電装置の前記第1端子からの出力電圧が正であり、前記交流発電装置の前記第2端子からの出力電圧が負であるときに、前記第1DC/DCコンバータを前記一次側からDCバスに接続された二次側へ電流を流す第1モードに制御し、前記第2DC/DCコンバータを前記DCバスに接続された二次側から前記一次側へ電流を流す第2モードに制御するステップと、
前記交流発電装置の前記第1端子からの出力電圧が負であり、前記交流発電装置の前記第2端子からの出力電圧が正であるときに、前記第1DC/DCコンバータを前記第2モードに制御し、前記第2DC/DCコンバータを前記第1モードに制御するステップと、
を実行させるための、
コンピュータプログラム。
発明の詳細な説明
【技術分野】
【0001】
本開示は、電力変換システム、制御方法、コンピュータプログラムに関する。
続きを表示(約 2,200 文字)
【背景技術】
【0002】
太陽電池パネルにて発電された電力を変換する電力変換装置(パワーコンディショナ)に二次電池が接続された電力変換システムが知られている(特許文献1)。この電力変換システムにおいては、太陽電池パネルで発電された電力の余剰電力を二次電池に蓄電し、日照不足のときに二次電池に蓄電した電力を放電する。
【先行技術文献】
【特許文献】
【0003】
特開2021-10238号公報
【発明の概要】
【発明が解決しようとする課題】
【0004】
二次電池が接続されていないパワーコンディショナを保有する需要家が、二次電池が接続されたパワーコンディショナ(以下、「ハイブリッドパワーコンディショナ」ともいう)を新たに導入する場合、製品寿命が残っている既設のパワーコンディショナを新設のハイブリッドパワーコンディショナに接続することが考えられる。
【0005】
例えば、既設のパワーコンディショナの交流出力と、新設のハイブリッドパワーコンディショナの直流入力との間に整流回路を設ければ、既設のパワーコンディショナをハイブリッドパワーコンディショナに接続できる。しかしながら、このような構成では、整流回路を増設するためのコストが生じる。また、整流回路による電力損失が発生するおそれがある。
【0006】
本開示は、かかる従来の問題点に鑑み、パワーコンディショナの交流出力を、整流回路を必要とせずに接続可能な電力変換システムを提供することを目的とする。
【課題を解決するための手段】
【0007】
本開示の一態様に係る電力変換システムは、第1DC/DCコンバータおよび第2DC/DCコンバータと、前記第1DC/DCコンバータの二次側および前記第2DC/DCコンバータの二次側に接続されるDCバスと、前記第1DC/DCコンバータおよび前記第2DC/DCコンバータを制御する制御装置と、を備え、制御装置は、前記第1DC/DCコンバータの一次側に交流発電装置の第1端子が接続され、前記第2DC/DCコンバータの一次側に前記交流発電装置の第2端子が接続された場合に、前記第1DC/DCコンバータおよび前記第2DC/DCコンバータがAC/DCコンバータとして機能するように、前記第1DC/DCコンバータおよび前記第2DC/DCコンバータを制御する。
【発明の効果】
【0008】
本開示によれば、パワーコンディショナの交流出力を、整流回路を必要とせずに接続可能な電力変換システムを提供できる。
【図面の簡単な説明】
【0009】
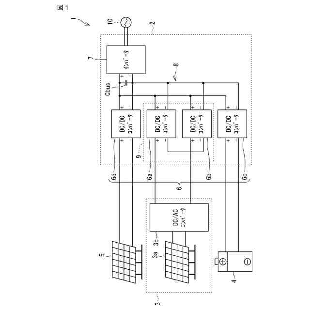
図1は、本開示の一実施形態に係る電力変換システムを含む太陽電池発電システムのブロック図である。
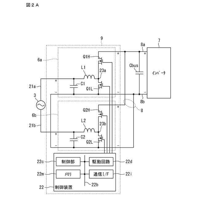
図2Aは、実施形態1に係る電力変換システムの一例を示す回路図である。
図2Bは、図2Aに示す回路の電流経路を示す回路図である。
図2Cは、図2Aに示す回路の電流経路を示す回路図である。
図2Dは、AC/DCコンバータ9の制御フローを示すフローチャートである。
図3Aは、実施形態2に係る電力変換システムの一例を示す回路図である。
図3Bは、図3Aに示す回路の電流経路を示す回路図である。
図3Cは、図3Aに示す回路の電流経路を示す回路図である。
図4Aは、実施形態3に係る電力変換システムの一例を示す回路図である。
図4Bは、図4Aに示す回路の電流経路を示す回路図である。
図4Cは、図4Aに示す回路の電流経路を示す回路図である。
図5は、実施形態4に係る制御装置が実行する制御のフローチャートである。
図6は、ブラックスタート時における電力変換システムのタイミングチャートである。
図7は、実施形態5に係る制御装置が実行する制御のフローチャートである。
【発明を実施するための形態】
【0010】
<本開示の実施形態の概要>
以下、本開示の実施形態の概要を列記して説明する。
(1) 本実施形態の電力変換システムは、第1DC/DCコンバータおよび第2DC/DCコンバータと、前記第1DC/DCコンバータの二次側および前記第2DC/DCコンバータの二次側に接続されるDCバスと、前記第1DC/DCコンバータおよび前記第2DC/DCコンバータを制御する制御装置と、を備え、前記制御装置は、前記第1DC/DCコンバータの一次側に交流発電装置の第1端子が接続され、前記第2DC/DCコンバータの一次側に前記交流発電装置の第2端子が接続された場合に、前記第1DC/DCコンバータおよび前記第2DC/DCコンバータがAC/DCコンバータとして機能するように、前記第1DC/DCコンバータおよび前記第2DC/DCコンバータを制御する。
本実施形態の電力変換システムによれば、第1DC/DCコンバータおよび第2DC/DCコンバータによってAC/DCコンバータが構成されるため、整流回路を必要とせずに、交流発電装置の交流出力を第1DC/DCコンバータおよび第2DC/DCコンバータへ接続できる。
(【0011】以降は省略されています)
この特許をJ-PlatPat(特許庁公式サイト)で参照する
関連特許
住友電気工業株式会社
受光素子
13日前
住友電気工業株式会社
ペレット
23日前
住友電気工業株式会社
ペレット
23日前
住友電気工業株式会社
光検出装置
15日前
住友電気工業株式会社
半導体受光素子
28日前
住友電気工業株式会社
炭化珪素半導体装置
24日前
住友電気工業株式会社
炭化珪素半導体装置
24日前
住友電気工業株式会社
炭化珪素半導体装置
24日前
住友電気工業株式会社
炭化珪素半導体装置
24日前
住友電気工業株式会社
集電体及びニッケル亜鉛電池
28日前
住友電気工業株式会社
窒化物半導体装置の製造方法
今日
住友電気工業株式会社
受光素子およびその製造方法
23日前
住友電気工業株式会社
アバランシェフォトダイオード
8日前
住友電気工業株式会社
コンタクタ治具および検査治具
1か月前
住友電気工業株式会社
画像処理装置、画像処理方法及び画像処理プログラム
今日
住友電気工業株式会社
画像処理装置、画像処理方法及び画像処理プログラム
14日前
住友電気工業株式会社
光コネクタクリーナおよび光コネクタの端面の清掃方法
23日前
住友電工プリントサーキット株式会社
プリント配線板
22日前
住友電気工業株式会社
電力変換システム、制御方法、コンピュータプログラム
今日
住友電気工業株式会社
絶縁層用樹脂組成物、絶縁電線および絶縁電線の製造方法
14日前
住友電気工業株式会社
樹脂組成物、電線、樹脂組成物の製造方法、および電線の製造方法
1か月前
株式会社SCREENホールディングス
成形方法、および、成形品
27日前
株式会社オートネットワーク技術研究所
電装品
13日前
株式会社オートネットワーク技術研究所
電装品
13日前
株式会社オートネットワーク技術研究所
雌端子
22日前
住友電気工業株式会社
マルチコア光ファイバ
今日
株式会社オートネットワーク技術研究所
固定部材
14日前
株式会社オートネットワーク技術研究所
コネクタ
23日前
株式会社オートネットワーク技術研究所
コネクタ
今日
住友電気工業株式会社
高電子移動度トランジスタおよび高電子移動度トランジスタの製造方法
今日
株式会社オートネットワーク技術研究所
コネクタ
23日前
株式会社オートネットワーク技術研究所
基板用コネクタ
今日
株式会社オートネットワーク技術研究所
車載用制御装置
1か月前
株式会社オートネットワーク技術研究所
電子部品モジュール
1日前
株式会社オートネットワーク技術研究所
端子金具、及びコネクタ
22日前
株式会社オートネットワーク技術研究所
端子金具、及びコネクタ
22日前
続きを見る
他の特許を見る