TOP
|
特許
|
意匠
|
商標
特許ウォッチ
Twitter
他の特許を見る
公開番号
2025157717
公報種別
公開特許公報(A)
公開日
2025-10-16
出願番号
2024059899
出願日
2024-04-03
発明の名称
車載用制御装置
出願人
株式会社オートネットワーク技術研究所
,
住友電装株式会社
,
住友電気工業株式会社
,
トヨタ自動車株式会社
代理人
弁理士法人グランダム特許事務所
主分類
B60R
16/02 20060101AFI20251008BHJP(車両一般)
要約
【課題】車両が衝突する際に動作させる必要のある負荷への電力供給を確実に行い得る車載用制御装置を提供する。
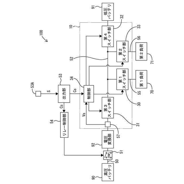
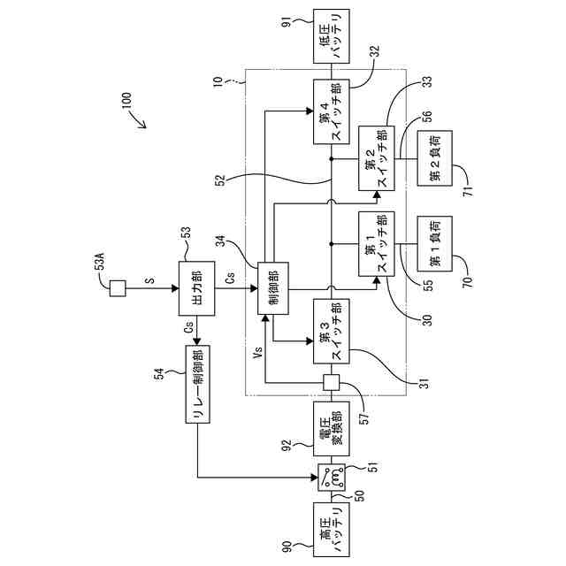
【解決手段】車載用制御装置10は、車載システム100に含まれる。車載用制御装置10は、第1分岐路55において第2電力路52と第1負荷70との間に設けられる第1スイッチ部30と、衝突検知信号Csを受信した場合に、第1スイッチ部30をオフ状態に制御する制御部34と、を有する。
【選択図】図1
特許請求の範囲
【請求項1】
高圧バッテリと、電圧変換部と、低圧バッテリと、前記高圧バッテリと前記電圧変換部との間に設けられる第1電力路と、前記電圧変換部と前記低圧バッテリとの間に設けられる第2電力路と、前記第1電力路に設けられるリレーと、車両の衝突を検知した場合に前記リレーをオフ状態に切り替えるリレー制御部と、前記車両の衝突を検知した場合に衝突検知信号を出力する出力部と、前記第2電力路から分岐する第1分岐路と、前記第1分岐路に電気的に接続される第1負荷と、前記第2電力路から分岐する第2分岐路と、前記第2分岐路に電気的に接続される第2負荷と、を備え、前記電圧変換部は、前記第1電力路側から入力された電圧を降圧して前記第2電力路側に出力する車載システムに含まれる車載用制御装置であって、
前記第1分岐路において前記第2電力路と前記第1負荷との間に設けられる第1スイッチ部と、
前記衝突検知信号を受信した場合に、前記第1スイッチ部をオフ状態に制御する制御部と、
を有する、車載用制御装置。
続きを表示(約 400 文字)
【請求項2】
前記制御部は、前記衝突検知信号を受信した場合、前記電圧変換部の出力が停止したことを確認してから、前記第1スイッチ部をオフ状態に制御する、請求項1に記載の車載用制御装置。
【請求項3】
前記第2分岐路において、前記第2電力路と前記第2負荷との間に設けられる第2スイッチ部を有し、
前記制御部は、前記衝突検知信号を受信した場合に、前記第1スイッチ部をオフ状態に制御し、前記第2スイッチ部をオン状態に維持する、請求項1又は請求項2に記載の車載用制御装置。
【請求項4】
前記第2電力路において前記第1負荷及び前記第2負荷よりも前記電圧変換部側に配置される第3スイッチ部を有し、
前記制御部は、前記衝突検知信号を受信した場合に、前記第1スイッチ部及び前記第3スイッチ部をオフ状態に制御する、請求項1又は請求項2に記載の車載用制御装置。
発明の詳細な説明
【技術分野】
【0001】
本開示は、車載用制御装置に関する。
続きを表示(約 1,800 文字)
【背景技術】
【0002】
特許文献1には、車両周辺の障害物を検出する障害物検出センサの出力に基づいて衝突を予知し、乗員保護のために必要な装備に電力を確実に供給する技術が開示されている。
【先行技術文献】
【特許文献】
【0003】
特開2003-165406号公報
【発明の概要】
【発明が解決しようとする課題】
【0004】
特許文献1は、1つのバッテリによって第1グループから第3グループの全ての負荷に電力を供給する構成である。このため、特許文献1の構成では、バッテリを大型化して各負荷へ供給するのに十分な電力を確保することになる。また、高圧バッテリを有する車両においては、高圧バッテリから電圧変換した電力を各負荷に供給しているが、車両が衝突した際には高圧バッテリが遮断される。この場合、この車両が低圧バッテリを有していたとしても、低圧バッテリだけでは車両が衝突した際に動作させる必要がある負荷に電力を供給できなくなるおそれがある。このため、衝突を検知した場合に優先度の高い負荷に優先して電力を供給し得る技術が望まれている。
【0005】
本開示は上述した事情に基づいてなされたものであり、車両が衝突する際に動作させる必要のある負荷への電力供給を確実に行い得る車載用制御装置の提供を目的とするものである。
【課題を解決するための手段】
【0006】
本開示の車載用制御装置は、
高圧バッテリと、電圧変換部と、低圧バッテリと、前記高圧バッテリと前記電圧変換部との間に設けられる第1電力路と、前記電圧変換部と前記低圧バッテリとの間に設けられる第2電力路と、前記第1電力路に設けられるリレーと、車両の衝突を検知した場合に前記リレーをオフ状態に切り替えるリレー制御部と、前記車両の衝突を検知した場合に衝突検知信号を出力する出力部と、前記第2電力路から分岐する第1分岐路と、前記第1分岐路に電気的に接続される第1負荷と、前記第2電力路から分岐する第2分岐路と、前記第2分岐路に電気的に接続される第2負荷と、を備え、前記電圧変換部は、前記第1電力路側から入力された電圧を降圧して前記第2電力路側に出力する車載システムに含まれる車載用制御装置であって、
前記第1分岐路において前記第2電力路と前記第1負荷との間に設けられる第1スイッチ部と、
前記衝突検知信号を受信した場合に、前記第1スイッチ部をオフ状態に制御する制御部と、
を有する。
【発明の効果】
【0007】
本開示によれば、車両が衝突する際に動作させる必要のある負荷への電力供給を確実に行い得る。
【図面の簡単な説明】
【0008】
図1は、実施形態1の車載システムの構成を概略的に示す回路図である。
図2は、駐車中、走行中、衝突時における各スイッチ部の状態を示す表である。
図3は、制御部における制御の一例を示すフローチャートである。
【発明を実施するための形態】
【0009】
[本開示の実施形態の説明]
以下では、本開示の実施形態が列記されて例示される。
【0010】
(1)高圧バッテリと、電圧変換部と、低圧バッテリと、前記高圧バッテリと前記電圧変換部との間に設けられる第1電力路と、前記電圧変換部と前記低圧バッテリとの間に設けられる第2電力路と、前記第1電力路に設けられるリレーと、車両の衝突を検知した場合に前記リレーをオフ状態に切り替えるリレー制御部と、前記車両の衝突を検知した場合に衝突検知信号を出力する出力部と、前記第2電力路から分岐する第1分岐路と、前記第1分岐路に電気的に接続される第1負荷と、前記第2電力路から分岐する第2分岐路と、前記第2分岐路に電気的に接続される第2負荷と、を備え、前記電圧変換部は、前記第1電力路側から入力された電圧を降圧して前記第2電力路側に出力する車載システムに含まれる車載用制御装置であって、
前記第1分岐路において前記第2電力路と前記第1負荷との間に設けられる第1スイッチ部と、
前記衝突検知信号を受信した場合に、前記第1スイッチ部をオフ状態に制御する制御部と、
を有する、車載用制御装置。
(【0011】以降は省略されています)
この特許をJ-PlatPat(特許庁公式サイト)で参照する
関連特許
個人
タイヤレバー
4か月前
個人
前輪キャスター
3か月前
個人
上部一体型自動車
1か月前
個人
ルーフ付きトライク
3か月前
個人
空間形成装置
1か月前
個人
タイヤ脱落防止構造
3か月前
個人
ホイルのボルト締結
5か月前
日本精機株式会社
表示装置
4か月前
井関農機株式会社
作業車両
5か月前
日本精機株式会社
表示装置
3か月前
個人
マスタシリンダ
2か月前
個人
キャンピングトライク
5か月前
日本精機株式会社
表示装置
4か月前
日本精機株式会社
表示装置
4か月前
日本精機株式会社
照明装置
25日前
個人
車両通過構造物
4か月前
井関農機株式会社
作業車両
5か月前
個人
車両用スリップ防止装置
5か月前
個人
キャンピングトレーラー
5か月前
個人
アクセルのソフトウェア
5か月前
個人
乗合路線バスの客室装置
4か月前
個人
常設収納型サンバイザー
1か月前
日本精機株式会社
画像投映装置
1か月前
株式会社豊田自動織機
産業車両
3か月前
個人
回転窓ワイパー装置
1か月前
日本精機株式会社
車載表示装置
1か月前
個人
車載小物入れ兼雨傘収納具
4か月前
株式会社豊田自動織機
産業車両
25日前
株式会社ニフコ
保持装置
5か月前
株式会社ニフコ
収納装置
2か月前
個人
音声ガイド、音声サービス
4か月前
株式会社ニフコ
照明装置
3か月前
個人
円湾曲ホイール及び球体輪
4か月前
日本精機株式会社
車室演出装置
3か月前
日本精機株式会社
車載表示装置
1か月前
日本精機株式会社
車載表示装置
5か月前
続きを見る
他の特許を見る