TOP
|
特許
|
意匠
|
商標
特許ウォッチ
Twitter
他の特許を見る
10個以上の画像は省略されています。
公開番号
2025170521
公報種別
公開特許公報(A)
公開日
2025-11-19
出願番号
2024075165
出願日
2024-05-07
発明の名称
改装建具及び改装建具の施工方法
出願人
YKK AP株式会社
代理人
弁理士法人武和国際特許事務所
主分類
E06B
1/56 20060101AFI20251112BHJP(戸,窓,シャッタまたはローラブラインド一般;はしご)
要約
【課題】新設枠材の室外側見付け部以外の箇所への外装材の連結を可能にしつつ、改装建具の施工性を確保する。
【解決手段】改装建具1は、建物10に設けられた既設枠材53と、既設枠材53の少なくとも一部を覆う新設枠材40と、建物10の室外側に位置して新設枠材40に連結された外装材である外額縁64と、連結材70を備えている。連結材70は、新設枠材40の外周側に位置して、新設枠材40に装着され、外額縁64を新設枠材40に連結する。
【選択図】 図4
特許請求の範囲
【請求項1】
建物に設けられた既設枠材と、前記既設枠材の少なくとも一部を覆う新設枠材と、前記建物の室外側に位置して前記新設枠材に連結された外装材と、を備えた改装建具であって、
前記新設枠材の外周側に位置して前記新設枠材に装着され、前記外装材を前記新設枠材に連結する連結材を備えた改装建具。
続きを表示(約 890 文字)
【請求項2】
請求項1に記載された改装建具において、
前記新設枠材は、前記既設枠材と対向する外周側見込み部を有し、
前記連結材は、前記外周側見込み部に装着される装着部と、前記装着部の室外側に位置して前記外装材が取り付けられる取付部と、を有する改装建具。
【請求項3】
請求項2に記載された改装建具において、
前記外周側見込み部は、室外側に向かって開放された係合溝部を有し、
前記装着部は、前記係合溝部に室外側から挿入され、前記係合溝部に係合して保持される保持部を有する改装建具。
【請求項4】
請求項3に記載された改装建具において、
前記装着部は、前記保持部の室内側に位置して、固定具により前記外周側見込み部に固定される固定部を有する改装建具。
【請求項5】
請求項4に記載された改装建具において、
前記固定具は、前記外周側見込み部に形成された挿通孔を挿通して前記固定部に形成されたネジ孔に取り付けられたネジである改装建具。
【請求項6】
請求項2ないし5のいずれかに記載された改装建具において、
前記取付部は、前記取付部の寸法を調整するときに切断される溝部を有する改装建具。
【請求項7】
請求項1ないし5のいずれかに記載された改装建具において、
前記連結材は、前記新設枠材の外周側で前記新設枠材の室外側見付け部よりも室内側の位置に配置された改装建具。
【請求項8】
請求項1ないし5のいずれかに記載された改装建具の施工方法であって、
前記新設枠材を前記建物への設置箇所に配置する工程と、
前記新設枠材の前記建物への設置に付帯して前記新設枠材の外周側で行われる付帯作業を行う工程と、
前記新設枠材を前記建物の躯体に取り付ける工程と、
前記連結材を前記新設枠材の外周側で前記新設枠材に装着し、前記外装材を前記連結材により前記新設枠材に連結する工程と、
を有する改装建具の施工方法。
発明の詳細な説明
【技術分野】
【0001】
本発明は、既設枠材の少なくとも一部を新設枠材により覆う改装建具、及び、改装建具の施工方法に関する。
続きを表示(約 2,100 文字)
【背景技術】
【0002】
建具を改装するときには、既設枠の既設枠材を建物に残して、新設枠の新設枠材を設置し、新設枠材により既設枠材の少なくとも一部を覆う。続いて、外装材(例えば、外額縁)を建物の室外側に設けて、改装用の扉体を設置する。また、このような改装建具の構造として、従来、既設枠の内周側に新設枠を設置し、外装材である額縁部材を新設枠に取り付ける額縁部材の取付構造が知られている(特許文献1参照)。
【0003】
特許文献1に記載された従来の額縁部材の取付構造では、既設枠と新設枠の間にスペーサを介在させ、既設枠と新設枠の間で、スペーサの室外側となる部分をシール材により密閉する。このように、新設枠の新設枠材の外周側である既設枠の既設枠材側で、スペーサの配置作業及びシール材による密閉作業等、新設枠材の建物への設置に付帯して行われる付帯作業を行う。また、連結ネジにより、額縁部材を新設枠材の室外側見付け部に固定して連結し、額縁部材により、既設枠材を室外側から覆う。
【0004】
ところが、扉体のヒンジ等の部材を新設枠材の室外側見付け部に配置した場合、或いは、新設枠材のスリム化に伴い室外側見付け部がスリム化した場合等には、額縁部材を新設枠材の室外側見付け部に連結し難くなることがある。このような場合には、新設枠材の室外側見付け部以外の箇所に額縁部材を連結することが求められる。ただし、額縁部材の連結のために新設枠材の形状を変更した場合には、新設枠材の形状によっては、新設枠材の外周側で付帯作業を行い難くなり、改装建具の施工性に影響が生じることが懸念される。
【先行技術文献】
【特許文献】
【0005】
特許第6599731号公報
【発明の概要】
【発明が解決しようとする課題】
【0006】
本発明は、前記従来の問題に鑑みなされたもので、その目的は、新設枠材の室外側見付け部以外の箇所への外装材の連結を可能にしつつ、改装建具の施工性を確保することである。
【課題を解決するための手段】
【0007】
本発明は、
建物に設けられた既設枠材と、前記既設枠材の少なくとも一部を覆う新設枠材と、前記建物の室外側に位置して前記新設枠材に連結された外装材と、を備えた改装建具であって、
前記新設枠材の外周側に位置して前記新設枠材に装着され、前記外装材を前記新設枠材に連結する連結材を備えた改装建具である。
また、本発明は、
本発明の改装建具の施工方法であって、
前記新設枠材を前記建物への設置箇所に配置する工程と、
前記新設枠材の前記建物への設置に付帯して前記新設枠材の外周側で行われる付帯作業を行う工程と、
前記新設枠材を前記建物の躯体に取り付ける工程と、
前記連結材を前記新設枠材の外周側で前記新設枠材に装着し、前記外装材を前記連結材により前記新設枠材に連結する工程と、
を有する改装建具の施工方法である。
【発明の効果】
【0008】
本発明によれば、新設枠材の室外側見付け部以外の箇所への外装材の連結を可能にしつつ、改装建具の施工性を確保することができる。
【図面の簡単な説明】
【0009】
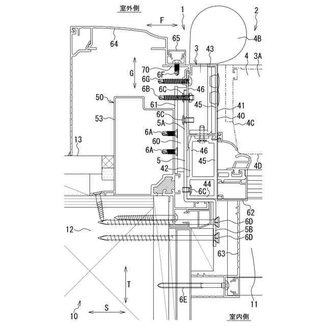
第1実施形態の改装建具を示す正面図である。
第1実施形態の改装建具を示す縦断面図である。
第1実施形態の改装建具を示す横断面図である。
第1実施形態の改装建具の既設縦枠材と新設縦枠材を含む部分を示す横断面部である。
第1実施形態の改装建具の新設縦枠材に取り付けられた連結材を示す横断面図である。
第1実施形態の改装建具の新設縦枠材に取り付けられた連結材を示す横断面図である。
第1実施形態の改装建具の施工手順を示す横断面図である。
第1実施形態の改装建具の施工手順を示す横断面図である。
第1実施形態の改装建具の施工手順を示す横断面図である。
第2実施形態の改装建具の既設縦枠材と新設縦枠材を含む部分を示す横断面部である。
第2実施形態の改装建具の回動する扉体を示す横断面図である。
【発明を実施するための形態】
【0010】
本発明の改装建具及び改装建具の施工方法の一実施形態について、図面を参照して説明する。
本実施形態の改装建具は、建物に設置された既設建具が改装用の新設建具により改装された建具であり、既設枠の既設枠材と新設枠の新設枠材を備えている。また、改装建具は、本実施形態の改装建具の施工方法により施工されて、建物に設置される。以下、改装建具が改装ドアである場合を例にとり、改装建具及び改装建具の施工方法の2つの実施形態について説明する。従って、既設建具は、既設ドアであり、新設建具は、新設ドアである。
(【0011】以降は省略されています)
この特許をJ-PlatPat(特許庁公式サイト)で参照する
関連特許
株式会社ナカオ
作業台
2か月前
株式会社ニチベイ
遮蔽装置
22日前
三協立山株式会社
開口部装置
2か月前
三協立山株式会社
開口部装置
2か月前
三協立山株式会社
開口部建材
15日前
三協立山株式会社
開口部装置
1か月前
三協立山株式会社
開口部建材
15日前
三協立山株式会社
開口部装置
2か月前
三協立山株式会社
開口部装置
2か月前
三協立山株式会社
開口部装置
2か月前
不二サッシ株式会社
引違いサッシ
2か月前
不二サッシ株式会社
引違いサッシ
1か月前
豊田合成株式会社
調光装置
14日前
文化シヤッター株式会社
止水装置
1か月前
文化シヤッター株式会社
引戸装置
1か月前
豊田合成株式会社
調光装置
1か月前
株式会社LIXIL
太陽電池ガラス
1か月前
三協立山株式会社
サッシの製造方法
2か月前
株式会社LIXIL
建具
1か月前
株式会社LIXIL
建具
1か月前
株式会社LIXIL
建具
1か月前
株式会社LIXIL
建具
1か月前
株式会社LIXIL
建具
2か月前
株式会社LIXIL
建具
2か月前
倉敷紡績株式会社
外構ユニット
1か月前
株式会社LIXIL
建具
1か月前
株式会社LIXIL
建具
1か月前
有限会社高橋土木
梯子固定装置
1日前
株式会社LIXIL
建具
1か月前
株式会社LIXIL
建具
1か月前
株式会社LIXIL
建具
1か月前
株式会社LIXIL
建具
2か月前
株式会社LIXIL
建具
2か月前
株式会社ニチベイ
縦型ブラインド
15日前
株式会社ニチベイ
ブラインド用カバー装置
1か月前
三和シヤッター工業株式会社
制御システム
1か月前
続きを見る
他の特許を見る