TOP
|
特許
|
意匠
|
商標
特許ウォッチ
Twitter
他の特許を見る
公開番号
2025167806
公報種別
公開特許公報(A)
公開日
2025-11-07
出願番号
2024072733
出願日
2024-04-26
発明の名称
水電解システム、水供給システム、および水供給方法
出願人
株式会社豊田中央研究所
代理人
個人
,
個人
主分類
C25B
15/023 20210101AFI20251030BHJP(電気分解または電気泳動方法;そのための装置)
要約
【課題】水素の生成効率を向上させた上で、水電解装置の劣化を抑制する。
【解決手段】水電解システムは、水の電気分解を行う水電解部と、水電解部に供給される水を貯蔵するタンクと、タンクに水を供給する供給部と、タンクに貯蔵された水量を取得する水量取得部と、タンクに貯蔵された水の温度を取得する温度取得部と、タンクに貯蔵された水量と水の温度に応じて、供給部からタンクに供給される水量を制御する制御部と、を備え、制御部は、タンク内の水量が第1水量未満の場合に、タンク内の水量が第1水量よりも多い第2水量になるまで供給部から水を供給し、タンク内の水量が第1水量以上、かつ、タンク内の水の温度が基準温度よりも高い場合に、タンク内の水量が第2水量よりも多い第3水量になるまで供給部から水を供給する。
【選択図】図1
特許請求の範囲
【請求項1】
水電解システムであって、
水の電気分解を行う水電解部と、
前記水電解部に供給される水を貯蔵するタンクと、
前記タンクに水を供給する供給部と、
前記タンクに貯蔵された水量を取得する水量取得部と、
前記タンクに貯蔵された水の温度を取得する温度取得部と、
前記タンクに貯蔵された水量と水の温度に応じて、前記供給部から前記タンクに供給される水量を制御する制御部と、
を備え、
前記制御部は、
前記タンク内の水量が第1水量未満の場合に、前記タンク内の水量が前記第1水量よりも多い第2水量になるまで前記供給部から水を供給し、
前記タンク内の水量が前記第1水量以上、かつ、前記タンク内の水の温度が基準温度よりも高い場合に、前記タンク内の水量が前記第2水量よりも多い第3水量になるまで前記供給部から水を供給する、水電解システム。
続きを表示(約 1,400 文字)
【請求項2】
請求項1に記載の水電解システムであって、さらに、
前記水電解部の水電解により陽極で生成された酸素と、反応に用いられた後の水とを前記タンクに供給する流路を備え、
前記タンクは、前記流路を介して供給される水と酸素とから酸素を分離する気液分離機能を有する、水電解システム。
【請求項3】
請求項1に記載の水電解システムであって、さらに、
前記水電解部に電力を供給する電力供給部と、
前記電力供給部から前記水電解部に供給される電流と電力との少なくとも一方を検出する検出部と、
を備え、
前記制御部は、前記検出部の検出値の増加に伴い、前記基準温度を低下させる、水電解システム。
【請求項4】
請求項1から請求項3までのいずれか一項に記載の水電解システムであって、さらに、
前記タンク内の水の電気伝導度を取得する伝導度取得部を備え、
前記タンクは、貯蔵している水を排水可能であり、
前記制御部は、
前記電気伝導度が第1伝導度以上の場合に、前記タンク内の水量が前記第1水量になるまで排水した後、前記第3水量になるまで前記供給部から水を供給し、
前記電気伝導度が前記第1伝導度未満であると共に前記第1伝導度よりも低い第2伝導度以上であり、かつ、前記タンク内の水量が前記第3水量以上であり、かつ、前記タンク内の水の温度が前記基準温度よりも高い場合に、前記タンク内の水量が前記第1水量よりも多く前記第3水量未満の第4水量になるまで排水した後、前記第3水量になるまで前記供給部から水を供給する、水電解システム。
【請求項5】
水電解装置に水を供給する水供給システムであって、
前記水電解装置に供給される水を貯蔵するタンクと、
前記タンクに水を供給する供給部と、
前記タンクに貯蔵された水量を取得する水量取得部と、
前記タンクに貯蔵された水の温度を取得する温度取得部と、
前記タンクに貯蔵された水量と水の温度に応じて、前記タンクに供給される水量を制御する制御部と、
を備え、
前記制御部は、
前記タンク内の水量が第1水量未満の場合に、前記タンク内の水量が前記第1水量よりも多い第2水量になるまで水を供給し、
前記タンク内の水量が前記第1水量以上、かつ、前記タンク内の水の温度が基準温度よりも高い場合に、前記タンク内の水量が前記第2水量よりも多い第3水量になるまで水を供給する、水供給システム。
【請求項6】
水電解装置に水を供給する水供給方法であって、コンピュータが、
前記水電解装置に供給される水を貯蔵するタンク内の水量を取得する水量取得工程と、
前記タンク内の水量が第1水量未満の場合に、前記タンク内の水量が前記第1水量よりも多い第2水量になるまで前記タンクに水を供給する第1給水工程と、
前記タンク内の水の温度を取得する温度取得工程と、
前記タンク内の水量が前記第1水量以上、かつ、前記タンク内の水の温度が基準温度よりも高い場合に、前記タンク内の水量が前記第2水量よりも多い第3水量になるまで前記タンクに水を供給する第2給水工程と、
を実行する、水供給方法。
発明の詳細な説明
【技術分野】
【0001】
本発明は、水電解システム、水供給システム、および水供給方法に関する。
続きを表示(約 2,400 文字)
【背景技術】
【0002】
水の電気分解(水電解)により水素を得る技術が知られている(例えば、特許文献1,2参照)。特許文献1には、水を電気分解する水電解装置に供給する水のpH値を維持するように、pH値が低下したら排水し、排水後に電解用水として純水を供給する技術が記載されている。特許文献2には、水電解装置により生成された水素および酸素の圧力および温度と、水電解装置の消費電力量とを用いて、電気分解された水の量を算出する水素・酸素発生装置が記載されている。この装置では、算出された水の量を元に、水電解システムに供給する原料水の量が決定される。
【先行技術文献】
【特許文献】
【0003】
特開2003-129265号公報
特開2014-198880号公報
【発明の概要】
【発明が解決しようとする課題】
【0004】
水電解では、分解される水の温度が高いほど水素の生成効率が良くなるため、効率の観点では、水の温度を高く維持することが好ましい。一方で、水の温度が過度に上昇すると水電解装置の劣化を招くため、水の温度が管理されることが好ましい。水電解の反応温度は供給される水の温度に大きく依存する。そのため、水電解装置に水を供給するタンクに純水等が給水されるとタンク内の水温が変化し、この結果、水電解の反応温度も変化する。特許文献1,2には、水電解装置に供給される水の温度管理について言及されていない。そのため、水素生成効率の向上には改善の余地があった。
【0005】
本発明は、上述した課題の少なくとも一部を解決するためになされたものであり、水素の生成効率を向上させた上で、水電解装置の劣化を抑制することを目的とする。
【課題を解決するための手段】
【0006】
本発明は、上述の課題の少なくとも一部を解決するためになされたものであり、以下の形態として実現できる。
【0007】
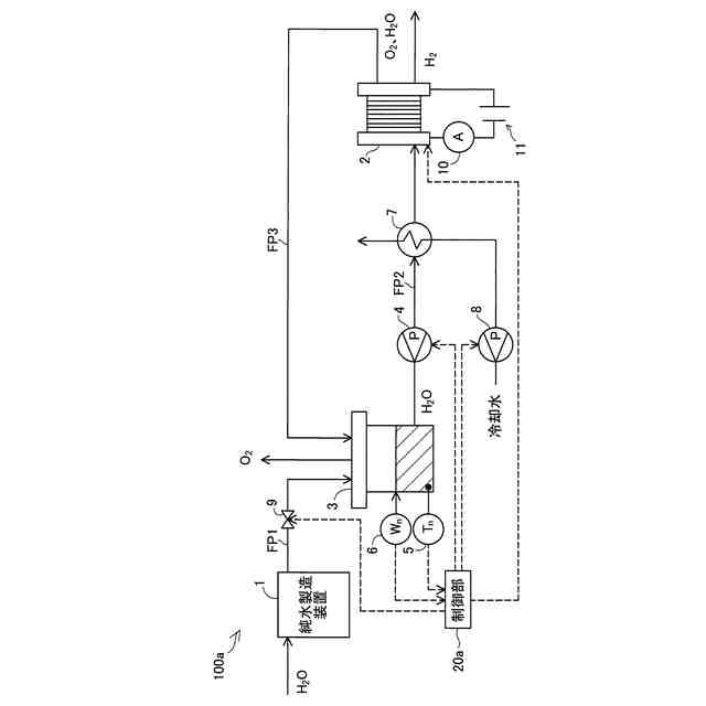
(1)本発明の一形態によれば、水電解システムが供給される。この水電解システムは、水の電気分解を行う水電解部と、前記水電解部に供給される水を貯蔵するタンクと、前記タンクに水を供給する供給部と、前記タンクに貯蔵された水量を取得する水量取得部と、前記タンクに貯蔵された水の温度を取得する温度取得部と、前記タンクに貯蔵された水量と水の温度に応じて、前記供給部から前記タンクに供給される水量を制御する制御部と、を備え、前記制御部は、前記タンク内の水量が第1水量未満の場合に、前記タンク内の水量が前記第1水量よりも多い第2水量になるまで前記供給部から水を供給し、前記タンク内の水量が前記第1水量以上、かつ、前記タンク内の水の温度が基準温度よりも高い場合に、前記タンク内の水量が前記第2水量よりも多い第3水量になるまで前記供給部から水を供給する。
【0008】
この構成によれば、水電解部に供給される原料水としての水を貯蔵するタンク内の水量と水の温度とが取得される。水電解部では、水素生成に伴い発熱が生じ、電気分解される水の温度が上昇し、当該上昇に伴いタンク内の水温も上昇する。水の温度が過度に上昇すると水電解部の劣化を招くため、劣化を抑制するために水の温度の制御が必要になる。本構成では、供給部からタンクに水が供給されることにより、タンク内の水の温度および電気分解される水の温度が低下する。特に、本構成では、タンク内の水量が第1水量未満と少ない場合に、タンクから水電解部に十分な原料水を供給可能とするために、タンク内の水量が第2水量となるまで供給部から水が給水される。一方で、タンク内の水量が第1水量以上と一定量存在するものの、タンク内の水温が基準温度よりも高い場合には、タンク内の水量が第3水量となるまで供給部から水が給水される。これにより、タンク内の水温が低下し、タンクから水電解部に原料水を供給した際に、水電解部で電気分解される水の温度を低下させることができる。この結果、本構成を用いることにより、水電解部で電気分解される水の温度を一定範囲で管理し、水電解部の劣化を抑制しつつ、水素の生成効率を向上させることができる。
【0009】
(2)上記態様の水電解システムにおいて、さらに、前記水電解部の水電解により陽極で生成された酸素と、反応に用いられた後の水とを前記タンクに供給する流路を備え、前記タンクは、前記流路を介して供給される水と酸素とから酸素を分離する気液分離機能を有していてもよい。
この構成によれば、水電解部の陽極における反応後の水が、流路を介して再度水電解部に供給される原料水として利用されるため、純水を有効利用することができる。反応後の水の温度は電気分解により上昇しているものの、本構成ではタンク内の水温と基準温度の比較により供給部からタンクへの水の給水が制御される。これにより、水素の生成効率が向上した上で、水電解される水の温度の上昇が抑制され、水電解部の劣化が抑制される。
【0010】
(3)上記態様の水電解システムにおいて、さらに、前記水電解部に電力を供給する電力供給部と、前記電力供給部から前記水電解部に供給される電流と電力との少なくとも一方を検出する検出部と、を備え、前記制御部は、前記検出部の検出値の増加に伴い、前記基準温度を低下させてもよい。
この構成によれば、検出部は水電解に用いられる電力と電流の少なくとも一方を検出する。水電解は高出力、高温の場合に劣化が進行しやすくなるため、電力もしくは電流値が大きい場合、すなわち高出力の場合は基準温度を低下させ、水電解部の反応温度を下げる。これにより高出力の場合は劣化を抑制し、低出力の場合は高出力の場合と比べて高い温度で運転することで水素の生成効率を高めることができる。
(【0011】以降は省略されています)
この特許をJ-PlatPat(特許庁公式サイト)で参照する
関連特許
株式会社堤水素研究所
水電解装置
1か月前
株式会社神戸製鋼所
接点材料
29日前
株式会社ケミカル山本
電解研磨装置用電極
1か月前
本田技研工業株式会社
差圧式電解装置
1か月前
株式会社荏原製作所
蒸気発電プラント
1か月前
東レ株式会社
液体電解用多孔質輸送層およびその製造方法
29日前
メルテックス株式会社
極薄電解銅箔及びその製造方法
1か月前
古河電気工業株式会社
端子
1か月前
睦技研株式会社
バレルめっき装置
1日前
旭化成株式会社
電解装置の運転方法
1か月前
三菱マテリアル株式会社
皮膜付端子材及びその製造方法
1か月前
株式会社デンソー
電解装置
1か月前
大阪瓦斯株式会社
共電解メタネーション装置
1か月前
大阪瓦斯株式会社
共電解メタネーション装置
1か月前
株式会社トクヤマ
電解槽ユニット
1日前
三菱重工業株式会社
皮膜形成装置
1か月前
株式会社トクヤマ
電解槽ユニット
1日前
株式会社フジタ
水電解装置
1か月前
本田技研工業株式会社
電気化学式水素昇圧システム
1か月前
JX金属株式会社
電着金属の搬送システム及び搬送方法
1か月前
日本碍子株式会社
電気化学セル
1か月前
株式会社ホクトウ
バレルメッキ装置用リード線のリサイクル方法
1か月前
トヨタ自動車株式会社
水電解システム
29日前
日本特殊陶業株式会社
ホットモジュール
1か月前
日本特殊陶業株式会社
ホットモジュール
1か月前
株式会社デンソー
電気化学反応装置
10日前
株式会社デンソー
セル制御システム
1か月前
ノリタケ株式会社
燃料極の評価方法および電気化学セルの製造方法
1か月前
日本特殊陶業株式会社
固体酸化物形電解セルおよびその利用
1か月前
日本特殊陶業株式会社
固体酸化物形電解セルおよびその利用
1か月前
日本特殊陶業株式会社
固体酸化物形電解セルおよびその利用
1か月前
日本特殊陶業株式会社
固体酸化物形電解セルおよびその利用
1か月前
日本特殊陶業株式会社
固体酸化物形電解セルおよびその利用
1か月前
日本特殊陶業株式会社
固体酸化物形電解セルおよびその利用
1か月前
日本特殊陶業株式会社
固体酸化物形電解セルおよびその利用
1か月前
日本特殊陶業株式会社
固体酸化物形電解セルおよびその利用
1か月前
続きを見る
他の特許を見る