TOP
|
特許
|
意匠
|
商標
特許ウォッチ
Twitter
他の特許を見る
公開番号
2025159835
公報種別
公開特許公報(A)
公開日
2025-10-22
出願番号
2024062637
出願日
2024-04-09
発明の名称
水素供給システムおよび水素供給方法
出願人
株式会社神戸製鋼所
,
株式会社コベルコE&M
代理人
弁理士法人三協国際特許事務所
主分類
C25B
15/02 20210101AFI20251015BHJP(電気分解または電気泳動方法;そのための装置)
要約
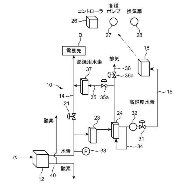
【課題】水素の有効利用に資するようにする。
【解決手段】水素供給システム10は、水素含有ガスを発生させるように構成された水電解装置12と、水電解装置12で得られた水素含有ガスの少なくとも一部を需要先Dに送る主供給路14と、主供給路14から分岐するとともに脱酸素装置23および脱水装置24が設けられ、水電解装置12で得られた水素含有ガスのうちの需要先Dに送られる水素含有ガス以外の水素含有ガスを燃料電池18に送る副供給路16と、を備える。需要先Dは、燃料電池18で用いられる水素含有ガスよりも低純度の水素を含む水素含有ガスを利用する設備を有する。
【選択図】図1
特許請求の範囲
【請求項1】
水素含有ガスを発生させるように構成された水電解装置と、
前記水電解装置で得られた水素含有ガスの少なくとも一部を需要先に送る主供給路と、
前記主供給路から分岐するとともに脱酸素装置および脱水装置が設けられ、前記水電解装置で得られた水素含有ガスのうちの前記需要先に送られる水素含有ガス以外の水素含有ガスを燃料電池に送る副供給路と、
を備え、
前記需要先は、前記燃料電池で用いられる水素含有ガスよりも低純度の水素を含む水素含有ガスを利用する設備を有する、水素供給システム。
続きを表示(約 1,300 文字)
【請求項2】
前記主供給路は、前記副供給路で送られる流量よりも大きな流量の水素含有ガスを送るように設計されている、請求項1に記載の水素供給システム。
【請求項3】
前記主供給路及び前記副供給路にはそれぞれ流量調整弁が設けられており、
前記主供給路の前記流量調整弁は、前記需要先の要求量に応じた流量の水素含有ガスが前記需要先に供給されるように開度調整され、
前記副供給路の前記流量調整弁は、前記水電解装置で得られた水素含有ガスのうち、前記需要先に供給される水素含有ガスの残部が前記燃料電池に供給されるように開度調整される、請求項1に記載の水素供給システム。
【請求項4】
前記脱水装置で得られた水素含有ガスの一部を前記脱水装置に還流させる還流路と、
前記脱水装置に還流されるとともに前記脱水装置の再生に用いられた水素含有ガスを前記主供給路に送る接続路と、を備え、
前記接続路には、当該接続路を流れる前記水素含有ガスを冷却して、当該水素含有ガスから水分を除去する水分除去装置が設けられている、請求項1に記載の水素供給システム。
【請求項5】
前記主供給路には、脱水装置が設けられておらず、前記主供給路は、前記水電解装置で得られた水素含有ガスを、水素含有量を調整せずに前記需要先に供給するように構成されている、請求項1に記載の水素供給システム。
【請求項6】
水電解装置により、水素含有ガスを発生させる水素生成工程と、
前記水電解装置で得られた水素含有ガスの少なくとも一部を、主供給路を通して需要先に送る主供給工程と、
前記水電解装置で得られた水素含有ガスのうちの前記需要先に送られる水素含有ガス以外の水素含有ガスを脱酸素装置および脱水装置で水素純度を高める処理を行い、副供給路を通して燃料電池に送る副供給工程と、
を含み、
前記主供給工程では、前記燃料電池で用いられる水素含有ガスよりも低純度の水素を含む水素含有ガスを前記需要先に送る、水素供給方法。
【請求項7】
前記主供給工程では、前記副供給工程において前記燃料電池に供給する水素含有ガスの流量よりも大きな流量の水素含有ガスを前記需要先に送る、請求項6に記載の水素供給方法。
【請求項8】
前記主供給路及び前記副供給路にはそれぞれ流量調整弁が設けられており、
前記主供給工程では、前記需要先からの要求に応じた流量の水素含有ガスが前記需要先に供給されるように前記主供給路の前記流量調整弁の開度調整を行い、
前記副供給工程では、前記水電解装置で得られた水素含有ガスのうち、前記需要先に供給される水素含有ガスの残部が前記燃料電池に供給されるように、前記副供給路の前記流量調整弁の開度調整を行う、請求項6に記載の水素供給方法。
【請求項9】
前記脱水装置で得られた水素含有ガスの一部を前記脱水装置に還流させて、前記脱水装置の再生を行う再生工程と、
前記脱水装置の再生に用いられた水素含有ガスを前記主供給路に送る再利用工程と、をさらに備えている、請求項6に記載の水素供給方法。
発明の詳細な説明
【技術分野】
【0001】
本発明は、水素供給システムおよび水素供給方法に関する。
続きを表示(約 1,700 文字)
【背景技術】
【0002】
近年、環境を考慮して、水素を発電や自動車等の燃料として用いることが考えられており、水素の需要が増大している。例えば、下記の特許文献1には、水電気分解装置と、水電気分解装置で得られた水素含有ガスの水分量を調湿装置と、を備えた水素供給システムが開示されている。
【先行技術文献】
【特許文献】
【0003】
特開2020-58168号公報
【発明の概要】
【発明が解決しようとする課題】
【0004】
特許文献1に開示された水素供給システムでは、水素含有ガスの水分量を調湿装置によって水素利用設備の要求に応じた水分量に調整し、この水分量が調整された水素を水素利用設備に供給する。このため、高純度の水素を含む水素含有ガスを必要とする水素利用設備にも対応できる。しかし、1つの水素利用設備に水素含有ガスを供給できるに過ぎないため、水素供給システムとしての利便性は十分ではない。
【0005】
そこで、本発明は、前記従来技術を鑑みてなされたものであり、その目的とするところは、水素の有効利用に資するようにすることにある。
【課題を解決するための手段】
【0006】
前記の目的を達成するため、本発明に係る水素供給システムは、水素含有ガスを発生させるように構成された水電解装置と、前記水電解装置で得られた水素含有ガスの少なくとも一部を需要先に送る主供給路と、前記主供給路から分岐するとともに脱酸素装置および脱水装置が設けられ、前記水電解装置で得られた水素含有ガスのうちの前記需要先に送られる水素含有ガス以外の水素含有ガスを燃料電池に送る副供給路と、を備える。前記需要先は、前記燃料電池で用いられる水素含有ガスよりも低純度の水素を含む水素含有ガスを利用する設備を有する。
【0007】
本発明に係る水素供給システムでは、水電解装置で得られる水素含有ガスの少なくとも一部が需要先に供給され、水素含有ガスの他部が燃料電池に供給される。したがって、水素の需要先に対する水素の供給というだけでなく、燃料電池による電力の利用が可能となる。したがって、水素供給システムとしての利便性を向上でき、水素の有効利用に資する。しかも、主供給路が繋がる需要先では、燃料電池で用いる水素含有ガスよりも低純度の水素を含む水素含有ガスを利用するため、主供給路には、脱酸素装置および脱水装置を設ける必要がない。したがって、高コストなシステムになってしまうことを防止できる。さらに、燃料電池によって作られた電力を水電解装置で利用することもできるため、燃料電池を水電解装置の非常電源又はバックアップ電源として利用することが可能となる。このため、低純度の水素を含む水素含有ガスを供給するシステムの運転安定化、あるいは運転停止時の安全化を図ることができる。また、脱酸素装置および脱水装置等の付帯設備は、副供給路を流れる水素含有ガスの流量に応じた仕様とすればいいため、付帯設備が大型化することを防止できる。
【0008】
前記主供給路は、前記副供給路で送られる流量よりも大きな流量の水素含有ガスを送るように設計されていてもよい。
【0009】
この態様では、需要先において多くの水素含有ガスを消費する場合にも対応できる。したがって、水素含有ガスの需要量が多い需要先に主供給路が接続される場合に有効である。
【0010】
前記主供給路及び前記副供給路にはそれぞれ流量調整弁が設けられていてもよい。この場合、前記主供給路の前記流量調整弁は、前記需要先の要求量に応じた流量の水素含有ガスが前記需要先に供給されるように開度調整され、前記副供給路の前記流量調整弁は、前記水電解装置で得られた水素含有ガスのうち、前記需要先に供給される水素含有ガスの残部が前記燃料電池に供給されるように開度調整されてもよい。
(【0011】以降は省略されています)
この特許をJ-PlatPat(特許庁公式サイト)で参照する
関連特許
株式会社堤水素研究所
水電解装置
13日前
株式会社神戸製鋼所
接点材料
12日前
株式会社ケミカル山本
電解研磨装置用電極
13日前
本田技研工業株式会社
差圧式電解装置
27日前
本田技研工業株式会社
水電解スタック
1か月前
一般財団法人電力中央研究所
電解反応装置
1か月前
株式会社荏原製作所
蒸気発電プラント
1か月前
本田技研工業株式会社
CO2電解装置
1か月前
SECカーボン株式会社
カソードアセンブリ
1か月前
東レ株式会社
液体電解用多孔質輸送層およびその製造方法
12日前
古河電気工業株式会社
端子
1か月前
メルテックス株式会社
極薄電解銅箔及びその製造方法
1か月前
三菱マテリアル株式会社
皮膜付端子材及びその製造方法
1か月前
株式会社デンソー
電解装置
14日前
旭化成株式会社
電解装置の運転方法
29日前
大阪瓦斯株式会社
共電解メタネーション装置
26日前
大阪瓦斯株式会社
共電解メタネーション装置
26日前
本田技研工業株式会社
膜電極構造体の製造方法
1か月前
三菱重工業株式会社
皮膜形成装置
1か月前
JX金属株式会社
電着金属の搬送システム及び搬送方法
26日前
本田技研工業株式会社
電気化学式水素昇圧システム
1か月前
本田技研工業株式会社
電気化学式水素昇圧システム
1か月前
株式会社フジタ
水電解装置
13日前
株式会社デンソー
セル制御システム
1か月前
日本特殊陶業株式会社
ホットモジュール
1か月前
三菱マテリアル株式会社
めっき皮膜付銅端子材及びその製造方法
1か月前
日本特殊陶業株式会社
ホットモジュール
1か月前
株式会社ホクトウ
バレルメッキ装置用リード線のリサイクル方法
14日前
トヨタ自動車株式会社
水電解システム
12日前
株式会社アイシン
電解システム
1か月前
日本碍子株式会社
電気化学セル
13日前
株式会社アイシン
電解システム
1か月前
ノリタケ株式会社
燃料極の評価方法および電気化学セルの製造方法
1か月前
日本特殊陶業株式会社
固体酸化物形電解セルおよびその利用
1か月前
日本特殊陶業株式会社
固体酸化物形電解セルおよびその利用
1か月前
日本特殊陶業株式会社
固体酸化物形電解セルおよびその利用
1か月前
続きを見る
他の特許を見る