TOP
|
特許
|
意匠
|
商標
特許ウォッチ
Twitter
他の特許を見る
公開番号
2025159619
公報種別
公開特許公報(A)
公開日
2025-10-21
出願番号
2024062336
出願日
2024-04-08
発明の名称
操業監視装置
出願人
株式会社TMEIC
代理人
弁理士法人iX
主分類
B65H
26/00 20060101AFI20251014BHJP(運搬;包装;貯蔵;薄板状または線条材料の取扱い)
要約
【課題】高い真円度の巻取紙ロールの形成を支援する操業監視装置を提供する。
【解決手段】実施形態の操業監視装置は、画像処理部と演算部と記憶部とを備える。前記画像処理部は、巻取紙ロールの側面の第1画像データを画像処理して、側面の第1輪郭を抽出する。前記演算部は、前記第1輪郭と前記巻取紙ロールの中心の第1座標とにもとづいて、前記第1輪郭の真円度を逐次算出する。前記演算部は、データ収集モードでは、真円度、制御装置から収集した巻取装置を駆動する第1電動機の第1速度実績および送り出し装置を駆動する第2電動機の第2速度実績の時刻同期した時系列データを記憶部に格納する。演算部は、補償出力制御モードでは、前記データ収集モードで収集した時系列データにもとづいて設定された補償関数の補償値にもとづいて、前記第1時系列データの変動を抑制するように、補償された制御信号を出力する。
【選択図】図2
特許請求の範囲
【請求項1】
第1撮像装置によって連続して取得された、巻取装置によって巻き取られる巻取紙ロールの側面の第1画像データを画像処理して、前記巻取紙ロールの側面の外周の第1輪郭を抽出する画像処理部と、
前記第1輪郭と、前記巻取紙ロールの中心で紙を巻き取るコアの輪郭にもとづいて算出された中心の第1座標と、にもとづいて、前記第1輪郭の真円度を逐次算出する演算部と、
前記第1輪郭の真円度のデータを第1時系列データとして格納する記憶部と、
を備え、
前記演算部は、データ収集モードと補償出力制御モードとを有し、
前記データ収集モードでは、
前記演算部は、
前記巻取装置を駆動する第1電動機の第1速度実績値の第2時系列データと、前記巻取装置に紙を送り出す送り出し装置を駆動する第2電動機の第2速度実績値の第3時系列データと、を前記第1電動機および前記第2電動機を制御する制御装置から収集し、
前記第1時系列データ、前記第2時系列データおよび前記第3時系列データを時刻同期して、前記記憶部に格納し、
前記補償出力制御モードでは、前記演算部に、前記第1時系列データと、前記第2時系列データと前記第3時系列データとの差分と、の間の関係にもとづいて前記第1時系列データの値の変動を抑制するように設定された値を有する補償信号を有する補償関数を設定して、前記演算部は、前記第1時系列データ、前記第2時系列データおよび前記第3時系列データを継続して収集し、前記補償関数にもとづいて、前記第1時系列データの値の変動を抑制するように、前記第1速度実績値または前記第2速度実績値を補償して前記制御装置に出力する操業監視装置。
続きを表示(約 430 文字)
【請求項2】
前記画像処理部は、第2撮像装置によって取得された第2画像データであって、前記送り出し装置に設置された初期の状態の前記送り出しロールの側面の前記第2画像データを画像処理し、前記送り出しロールの側面の外周の第2輪郭および第3輪郭を抽出し、
前記演算部は、前記データ収集モードにおいて、
前記送り出し装置の中心の座標、前記第2輪郭および前記第3輪郭の座標にもとづいて、前記送り出しロールの軸方向のたわみ量を算出し、
前記送り出しロールを識別する製品識別番号に、前記たわみ量、前記第1時系列データ、前記第2時系列データおよび前記第3時系列データを前記記憶部に格納する請求項1記載の操業監視装置。
【請求項3】
前記演算部は、前記たわみ量に関するしきい値を有し、前記補償出力制御モードにおいて、前記たわみ量が前記しきい値よりも大きい場合には、前記補償信号の値に所定の定数を乗ずる請求項2記載の操業監視装置。
発明の詳細な説明
【技術分野】
【0001】
本発明の実施形態は、衛生用紙や普通紙などのシート状製品のためのワインダシステムの操業を監視する操業監視装置に関する。
続きを表示(約 1,800 文字)
【背景技術】
【0002】
長網式抄紙機などによって製造される紙は、生産の効率化等の観点から、一般的に4m以上の幅で製造され、そのままの幅で巻き取ってロール紙とされる。このような幅広の紙ロールは、輸送上の制約や、需要家において、紙ロールに印刷をしたり、紙ロールの加工機械の幅の要件上の制約があったり等、さまざまな理由から幅広のまま出荷されることは少ない。
【0003】
既に巻き取られた紙ロールをワインダシステムに供給し、必要な幅に切断後、必要に応じて長さを再調整し、需要家の印刷機械の仕様に適合するような小ロールに再巻取して出荷する場合がある。
【0004】
分割小巻にされた巻取紙ロールは、印刷工場などにおいては、入荷された状態で印刷機などに供給され、印刷が施される。このとき、巻取紙ロールの側面の形状が真円からはずれた状態にあると、印刷機にかけた際にばたついたり、断紙や印刷のズレなどを生じて適正な印刷を行えなかったり、ばたついた紙が印刷機に咬み込まれたりしてしまうおそれがある。このため、ワインダシステムは、紙ロールを高い真円度を巻き取ることが望まれる。
【先行技術文献】
【特許文献】
【0005】
特開2023-89140号公報
特許第7099635号公報
【発明の概要】
【発明が解決しようとする課題】
【0006】
本発明の実施形態は、高い真円度の巻取紙ロールの形成を支援する操業監視装置を提供することを目的とする。
【課題を解決するための手段】
【0007】
本発明の実施形態に係る操業監視装置は、第1撮像装置によって連続して取得された、巻取装置によって巻き取られる巻取紙ロールの側面の第1画像データを画像処理して、前記巻取紙ロールの側面の外周の第1輪郭を抽出する画像処理部と、前記第1輪郭と、前記巻取紙ロールの中心で紙を巻き取るコアの輪郭にもとづいて算出された中心の第1座標と、にもとづいて、前記第1輪郭の真円度を逐次算出する演算部と、前記第1輪郭の真円度のデータを第1時系列データとして格納する記憶部と、を備える。前記演算部は、データ収集モードと補償出力制御モードとを有する。前記データ収集モードでは、前記演算部は、前記巻取装置を駆動する第1電動機の第1速度実績値の第2時系列データと、前記巻取装置に紙を送り出す送り出し装置を駆動する第2電動機の第2速度実績値の第3時系列データと、を前記第1電動機および前記第2電動機を制御する制御装置から収集し、前記第1時系列データ、前記第2時系列データおよび前記第3時系列データを時刻同期して、前記記憶部に格納する。前記補償出力制御モードでは、前記演算部に、前記第1時系列データと、前記第2時系列データと前記第3時系列データとの差分と、の間の相関にもとづいて前記第1時系列データの値の変動を抑制するように設定された補償値を有する補償関数を設定する。前記演算部は、前記第1時系列データ、前記第2時系列データおよび前記第3時系列データを継続して収集し、前記補償関数にもとづいて、前記第1時系列データの値の変動を抑制するように、前記第1速度実績値または前記第2速度実績値を補償して前記制御装置に出力する。
【発明の効果】
【0008】
本発明の実施形態によれば、高い真円度の巻取紙ロールの形成を支援する操業監視装置を提供することができる。
【図面の簡単な説明】
【0009】
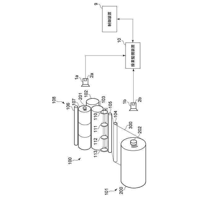
ワインダシステムを例示する模式図である。
実施形態に係る操業監視装置を例示する模式的なブロック線図である。
巻取紙ロールの側面の撮像画像を例示する模式図である。
送り出しロールの側面の撮像画像を例示する模式図である。
【発明を実施するための形態】
【0010】
以下、実施の形態について図面を参照しつつ説明する。
なお、図面は模式的または概念的なものであり、各部分の厚みと幅との関係、部分間の大きさの比率などは、必ずしも現実のものと同一とは限らない。また、同じ部分を表す場合であっても、図面により互いの寸法や比率が異なって表される場合もある。
なお、本願明細書と各図において、既出の図に関して前述したものと同様の要素には同一の符号を付して詳細な説明は適宜省略する。
(【0011】以降は省略されています)
この特許をJ-PlatPat(特許庁公式サイト)で参照する
関連特許
株式会社TMEIC
操業監視装置
26日前
株式会社TMEIC
電力変換装置
1か月前
株式会社TMEIC
フリッカ補償装置
23日前
株式会社TMEIC
電気機器の冷却構造
9日前
株式会社TMEIC
電力変換装置用の筐体
24日前
株式会社TMEIC
絶縁テープ及び回転電機
1か月前
株式会社TMEIC
位相推定器、電力制御装置、電力変換装置、及び位相推定方法
2日前
個人
収容箱
4か月前
個人
束ね具
5日前
個人
コンベア
5か月前
個人
段ボール箱
7か月前
個人
ゴミ収集器
7か月前
個人
容器
10か月前
個人
段ボール箱
7か月前
個人
楽ちんハンド
5か月前
個人
土嚢運搬器具
9か月前
個人
テープ引出機
5日前
個人
宅配システム
7か月前
個人
バンド
2か月前
個人
角筒状構造体
6か月前
個人
コード類収納具
8か月前
個人
お薬の締結装置
6か月前
個人
棒状体収容容器
9日前
個人
廃棄物収容容器
3か月前
個人
包装容器
1か月前
個人
閉塞装置
10か月前
株式会社和気
包装用箱
19日前
個人
貯蔵サイロ
7か月前
株式会社和気
包装用箱
9か月前
株式会社バンダイ
物品
1か月前
個人
蓋閉止構造
4か月前
個人
蓋閉止構造
4か月前
個人
ゴミ処理機
9か月前
個人
積み重ね用補助具
3か月前
株式会社コロナ
梱包材
6か月前
個人
把手付米袋
5か月前
続きを見る
他の特許を見る