TOP
|
特許
|
意匠
|
商標
特許ウォッチ
Twitter
他の特許を見る
公開番号
2025155855
公報種別
公開特許公報(A)
公開日
2025-10-14
出願番号
2025016191
出願日
2025-02-03
発明の名称
二酸化炭素の回収方法および回収装置
出願人
住友精化株式会社
代理人
個人
,
個人
,
個人
,
個人
主分類
B01D
53/62 20060101AFI20251002BHJP(物理的または化学的方法または装置一般)
要約
【課題】二酸化炭素を高い純度で回収可能であるとともに、回収率の向上を実現可能な回収方法および回収装置を提供する。
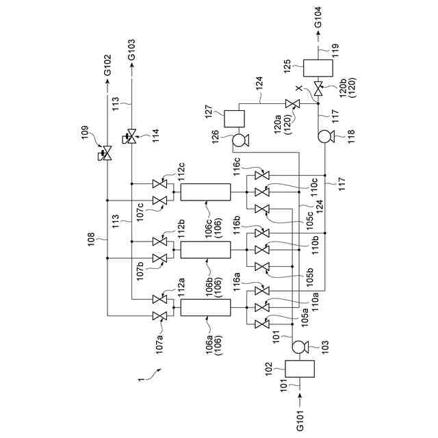
【解決手段】一実施形態に係る回収方法は、二酸化炭素を吸着する吸着材が収納された少なくとも一つの吸着塔に原料ガスを導入し、圧力スイング吸着法によって、原料ガスに含まれる二酸化炭素が濃縮された濃縮ガスを回収する濃縮工程であって、吸着材に原料ガスに含まれる二酸化炭素を吸着させる吸着工程と、吸着材から二酸化炭素を脱着させ、濃縮ガスを回収する脱着工程とを含む、濃縮工程と、濃縮工程で回収された濃縮ガスの一部をガス貯留部で貯留する貯留工程と、ガス貯留部に貯留された濃縮ガスを、少なくとも一つの吸着塔のうち吸着工程を経た吸着塔に返送し、濃縮ガスが返送された吸着塔を洗浄する洗浄工程と、を備え、洗浄工程は、吸着工程と脱着工程の間に実施される。
【選択図】図1
特許請求の範囲
【請求項1】
二酸化炭素を吸着する吸着材が収納された少なくとも一つの吸着塔に原料ガスを導入し、圧力スイング吸着法によって、前記原料ガスに含まれる二酸化炭素が濃縮された濃縮ガスを回収する濃縮工程であって、前記原料ガスに含まれる二酸化炭素を前記吸着材に吸着させる吸着工程と、前記吸着材から二酸化炭素を脱着させ、前記濃縮ガスを回収する脱着工程とを含む、前記濃縮工程と、
前記濃縮工程で回収された前記濃縮ガスの一部をガス貯留部で貯留する貯留工程と、
前記ガス貯留部に貯留された前記濃縮ガスを、前記少なくとも一つの吸着塔のうち前記吸着工程を経た吸着塔に返送し、前記濃縮ガスが返送された吸着塔を洗浄する洗浄工程と、
を備え、
前記洗浄工程は、前記吸着工程と前記脱着工程の間に実施される、
回収方法。
続きを表示(約 870 文字)
【請求項2】
前記ガス貯留部の空間容積V1と、前記濃縮工程において二酸化炭素の濃縮を一度実施するために前記吸着塔へ導入される前記原料ガス中の二酸化炭素の総容量V2との比であるV1/V2が0.1以上である、
請求項1に記載の回収方法。
【請求項3】
前記原料ガスの二酸化炭素濃度が20vol%以下である、
請求項1又は2に記載の回収方法。
【請求項4】
二酸化炭素を吸着する吸着材が収納されている少なくとも一つの吸着塔を有しており、前記少なくとも一つの吸着塔に導入された原料ガス中の二酸化炭素が濃縮された濃縮ガスを得るための濃縮部と、
前記原料ガスを前記少なくとも一つの吸着塔に導入する第1ラインと、
前記濃縮部で得られた前記濃縮ガスを貯留するガス貯留部と、
前記ガス貯留部内の前記濃縮ガスを、前記濃縮部が有する前記少なくとも一つの吸着塔を洗浄する洗浄ガスとして、前記濃縮部に返送するための第2ラインと、
を備える、
回収装置。
【請求項5】
前記ガス貯留部の空間容積V1と、前記吸着塔における二酸化炭素の濃縮を一度実施するために前記吸着塔に導入される前記原料ガス中の二酸化炭素の総容量V2との比であるV1/V2が0.1以上である、
請求項4に記載の回収装置。
【請求項6】
前記ガス貯留部の形状が、円筒状である、
請求項4に記載の回収装置。
【請求項7】
前記濃縮部から回収された前記濃縮ガスを流すとともに、前記第2ラインが接続された回収ラインと、
前記回収ラインに流れている前記濃縮ガスの前記第2ラインへの流入を制御する制御機構と、
を備え、
前記ガス貯留部は前記第2ライン上に配置されている、
請求項4に記載の回収装置。
【請求項8】
前記濃縮部が、複数の前記吸着塔を有する、
請求項4~7の何れか一項に記載の回収装置。
発明の詳細な説明
【技術分野】
【0001】
本発明は、二酸化炭素の回収方法および回収装置に関する。
続きを表示(約 1,300 文字)
【背景技術】
【0002】
二酸化炭素は地球温暖化の主原因として問題視され、世界的に排出を抑制する動きが活発化している。排出ガスの二酸化炭素を大気中に放出せずに回収・貯蔵を可能とするために、様々な研究が精力的に進められている。たとえば、二酸化炭素の回収方法として、圧力スイング吸着法、膜分離濃縮法、塩基性化合物による反応吸収を利用する化学吸収法などが知られている。しかし、現状では、二酸化炭素回収コストが高く、一般的に普及段階には至っていない。
【0003】
圧力スイング吸着法は、吸着剤を充填した吸着塔に所定の圧力で混合ガスを導入し、特定のガス成分を吸着させる吸着工程と、この特定のガス成分が吸着された吸着塔を所定の圧力まで減圧し、そのガス成分を回収または排出する脱着工程を繰り返し行うものである。
【0004】
圧力スイング吸着法によって二酸化炭素を回収する具体的な方法としては、物理的に吸着材に二酸化炭素を吸着し、真空ポンプで圧力を下げることによって吸着材に吸着した二酸化炭素を脱離させて濃縮回収する方法が知られている(例えば、特許文献1)。
【先行技術文献】
【特許文献】
【0005】
特開平1-172204号公報
【発明の概要】
【発明が解決しようとする課題】
【0006】
圧力スイング吸着法による二酸化炭素の回収において、回収したガス中における二酸化炭素濃度および回収率の面で未だ改善の余地があった。
【0007】
そこで、本開示は、二酸化炭素を高い純度で回収可能であるとともに、回収率の向上を実現可能な回収方法および回収装置を提供することを目的とする。
【課題を解決するための手段】
【0008】
本開示の一側面は、以下の各項に記載の回収方法を提供する。
[1]二酸化炭素を吸着する吸着材が収納された少なくとも一つの吸着塔に原料ガスを導入し、圧力スイング吸着法によって、前記原料ガスに含まれる二酸化炭素が濃縮された濃縮ガスを回収する濃縮工程であって、前記原料ガスに含まれる二酸化炭素を前記吸着材に吸着させる吸着工程と、前記吸着材から二酸化炭素を脱着させ、前記濃縮ガスを回収する脱着工程とを含む、前記濃縮工程と、前記濃縮工程で回収された前記濃縮ガスの一部をガス貯留部で貯留する貯留工程と、前記ガス貯留部に貯留された前記濃縮ガスを、前記少なくとも一つの吸着塔のうち前記吸着工程を経た吸着塔に返送し、前記濃縮ガスが返送された吸着塔を洗浄する洗浄工程と、を備え、前記洗浄工程は、前記吸着工程と前記脱着工程の間に実施される、回収方法。
【0009】
[2]前記ガス貯留部の空間容積V1と、前記濃縮工程において二酸化炭素の濃縮を一度実施するために前記吸着塔へ導入される前記原料ガス中の二酸化炭素の総容量V2との比であるV1/V2が0.1以上である、[1]に記載の回収方法。
【0010】
[3]前記原料ガスの二酸化炭素濃度が20vol%以下である、[1]又は[2]に記載の回収方法。
(【0011】以降は省略されています)
この特許をJ-PlatPat(特許庁公式サイト)で参照する
関連特許
住友精化株式会社
水性分散組成物
27日前
住友精化株式会社
水性分散組成物
27日前
住友精化株式会社
吸水剤の製造方法
1か月前
住友精化株式会社
水性分散組成物の製造方法
27日前
住友精化株式会社
二酸化炭素の回収装置および回収方法
23日前
住友精化株式会社
二酸化炭素の回収方法および回収装置
23日前
株式会社西部技研
除湿装置
21日前
株式会社日本触媒
ドロー溶質
15日前
ユニチカ株式会社
複合中空糸膜
1か月前
サンノプコ株式会社
消泡剤
13日前
東レ株式会社
中空糸膜モジュール
1か月前
東レ株式会社
遠心ポッティング方法
7日前
トヨタ自動車株式会社
濾過装置
1日前
松岡紙業 株式会社
油吸着体の製造方法
15日前
個人
気液混合装置
13日前
大和ハウス工業株式会社
反応装置
28日前
本田技研工業株式会社
ガス回収装置
1か月前
株式会社フクハラ
圧縮空気圧回路ユニット
13日前
富士電機株式会社
ガス処理システム
10日前
大陽日酸株式会社
CO2の回収方法
1か月前
東芝ライテック株式会社
光照射装置
1日前
株式会社明電舎
成膜装置
10日前
日本化薬株式会社
直鎖ブテン製造用触媒及びその使用
7日前
ノリタケ株式会社
触媒材料およびその利用
28日前
本田技研工業株式会社
二酸化炭素回収装置
28日前
ノリタケ株式会社
触媒材料およびその利用
28日前
ノリタケ株式会社
触媒材料およびその利用
28日前
本田技研工業株式会社
二酸化炭素回収装置
28日前
本田技研工業株式会社
二酸化炭素回収装置
1か月前
本田技研工業株式会社
二酸化炭素回収装置
1か月前
本田技研工業株式会社
二酸化炭素回収装置
28日前
本田技研工業株式会社
二酸化炭素回収装置
28日前
本田技研工業株式会社
二酸化炭素回収装置
23日前
三浦工業株式会社
撹拌装置
10日前
日東電工株式会社
吸着材
1か月前
個人
フッ化炭素糸物にフッ素をコーティングした浄水手段
13日前
続きを見る
他の特許を見る