TOP
|
特許
|
意匠
|
商標
特許ウォッチ
Twitter
他の特許を見る
10個以上の画像は省略されています。
公開番号
2025154509
公報種別
公開特許公報(A)
公開日
2025-10-10
出願番号
2024057557
出願日
2024-03-29
発明の名称
ホイールローダ
出願人
日立建機株式会社
代理人
弁理士法人武和国際特許事務所
主分類
E02F
3/43 20060101AFI20251002BHJP(水工;基礎;土砂の移送)
要約
【課題】オペレータが作業具の姿勢を容易に把握することが可能なホイールローダを提供する。
【解決手段】本発明のホイールローダ1は、リフトアーム21の先端側に設けられた作業具23が、リフトアーム21の先端部に回動可能に取り付けられたキャリア232と、キャリア232に回動可能に支持されたバケット231と、キャリア232とバケット231との間に設けられたハイダンプシリンダ25とで構成されており、コントローラ5から出力された指令信号にしたがってバケットをキャリアに対して回動させるようにバケットシリンダの駆動を制御する電磁制御弁430を備えており、キャリア232又はハイダンプシリンダ25に、バケットのキャリアに対する着座状態を検出可能な第1のセンサ30と、バケットのキャリアに対するダンプ状態を検出可能な第2のセンサ31が設けられている。
【選択図】図4
特許請求の範囲
【請求項1】
車体と、
基端部が前記車体に取り付けられて上下方向に回動するリフトアームと、
前記リフトアームの先端側に設けられた作業具と、
を備え、
前記作業具が、前記リフトアームの先端部に回動可能に取り付けられたキャリアと、前記キャリアに回動可能に支持されたバケットと、前記キャリアと前記バケットとの間に設けられたハイダンプシリンダとで構成されているホイールローダにおいて、
前記キャリア又は前記ハイダンプシリンダに、前記バケットが前記キャリアに対して着座した状態である着座状態と前記バケットが前記キャリアに対してダンプした状態であるダンプ状態の少なくとも一方の状態であることを検出可能なセンサが設けられている、
ことを特徴とするホイールローダ。
続きを表示(約 1,200 文字)
【請求項2】
請求項1に記載のホイールローダにおいて、
前記センサが、
前記バケットの背面の有無を検出する第1のセンサと、前記バケットの底面の有無を検出する第2のセンサとのいずれか一方である、
ことを特徴とするホイールローダ。
【請求項3】
請求項1に記載のホイールローダにおいて、
前記センサが、
前記バケットの背面の有無を検出する第1のセンサと、前記バケットの底面の有無を検出する第2のセンサである、
ことを特徴とするホイールローダ。
【請求項4】
請求項1に記載のホイールローダにおいて、
前記センサが、
前記バケットの背面の有無を検出する第1のセンサと、前記バケットの底面の有無を検出する第2のセンサと、前記ハイダンプシリンダの伸縮状態を検出する第3のセンサと、
を含むことを特徴とするホイールローダ。
【請求項5】
請求項3に記載のホイールローダにおいて、
前記ハイダンプシリンダが伸長もしくは収縮動作する方向に操作されたときの動作を保持するデテント装置を備え、
前記第1のセンサと前記第2のセンサの検出状態に応じて、前記バケットの回動を保持/解除するようにした、
ことを特徴とするホイールローダ。
【請求項6】
請求項3に記載のホイールローダにおいて、
前記第1のセンサと前記第2のセンサの少なくとも一方の検出結果に応じて、オペレータに対して作業に必要な情報を報知する警報報知手段を備えている、
ことを特徴とするホイールローダ。
【請求項7】
請求項6に記載のホイールローダにおいて、
前記バケットの操作を行うハイダンプ操作装置を備え、
前記ハイダンプ操作装置の信号入力がない状態で前記第1のセンサが前記バケットの非着座状態を検出したとき、
前記警報報知手段は、前記バケットが過負荷状態である旨の情報を報知する、
ことを特徴とするホイールローダ。
【請求項8】
請求項4に記載のホイールローダにおいて、
前記リフトアームおよび前記作業具の制御を行うコントローラを有し、
前記コントローラは、前記第3のセンサの検出状態に応じて、前記バケットの回動速度を通常運転と低速運転に切り替える、
ことを特徴とするホイールローダ。
【請求項9】
請求項1に記載のホイールローダにおいて、
前記リフトアームおよび前記作業具の制御を行うコントローラを有し、
前記センサは、前記ハイダンプシリンダの伸縮状態を検出可能であり、
前記コントローラは、前記センサの検出信号に基づいて、前記バケットを前記キャリアに対して回動させるように前記ハイダンプシリンダの駆動を制御する、
ことを特徴とするホイールローダ。
発明の詳細な説明
【技術分野】
【0001】
本発明は、バケットを有して積込みに使用されるホイールローダに関する。
続きを表示(約 2,000 文字)
【背景技術】
【0002】
ホイールローダの中には、バケットを通常のダンプ位置よりもさらに高い位置からダンプさせて、ダンプトラックやホッパーなどに積荷を好適に投入することが可能なハイダンプ機能が搭載されたものがある。
【0003】
例えば、特許文献1には、車体の前部に上下方向に回動可能に設けられたリフトアームと、リフトアームの先端部に回動可能に設けられた支持部材と、支持部材に回動可能に支持されたバケットと、支持部材とバケットの間に設けられたハイダンプシリンダとを備え、ハイダンプシリンダの伸縮に連動してバケットがリフトアームに対しチルト動作またはダンプ動作するように構成されたホイールローダが開示されている。
【先行技術文献】
【特許文献】
【0004】
特開2023-118197号公報
【発明の概要】
【発明が解決しようとする課題】
【0005】
しかしながら、特許文献1に記載のホイールローダでは、支持部材とバケットおよびハイダンプシリンダによって作業具(ハイダンプバケット)が構成され、このような作業具がリフトアームの先端側に設けられているため、オペレータが作業具の姿勢を把握し難いという課題があった。
【0006】
本発明は、このような実状に鑑みてなされたものであり、その目的は、オペレータが作業具の姿勢を容易に把握することが可能なホイールローダを提供することにある。
【課題を解決するための手段】
【0007】
上記の目的を達成するために、代表的な本発明は、車体と、基端部が前記車体に取り付けられて上下方向に回動するリフトアームと、前記リフトアームの先端側に設けられた作業具と、を備え、前記作業具が、前記リフトアームの先端部に回動可能に取り付けられたキャリアと、前記キャリアに回動可能に支持されたバケットと、前記キャリアと前記バケットとの間に設けられたハイダンプシリンダとで構成されているホイールローダにおいて、前記キャリア又は前記ハイダンプシリンダに、前記バケットが前記キャリアに対して着座した状態である着座状態と前記バケットが前記キャリアに対してダンプした状態であるダンプ状態の少なくとも一方の状態であることを検出可能なセンサが設けられている、ことを特徴とする。
【発明の効果】
【0008】
本発明に係るホイールローダよれば、オペレータがハイダンプバケットの姿勢を容易に把握することができる。なお、前述した以外の課題、構成、及び効果は、以下の実施形態の説明により明らかにされる。
【図面の簡単な説明】
【0009】
本発明の実施形態に係るホイールローダの一構成例を示す外観側面図である。
ハイダンプ動作時のホイールローダを示す側面図である。
作業具の斜視図である。
作業具の側面図である。
作業具の全体が回動する場合について説明する説明図である。
バケットが単独で回動する場合について説明する説明図である。
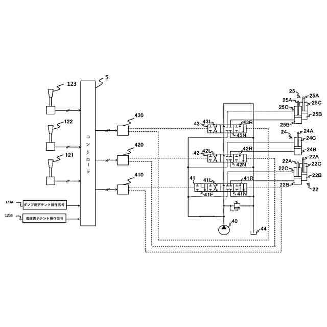
荷役作業装置の駆動システムの構成を説明する構成図である。
検出パターンによるバケット位置およびデテント操作可否の関係を示す説明図である。
作業具の着座状態を示す側面図である。
作業具のダンプ状態を示す側面図である。
変形例1に係る作業具の着座状態を示す側面図である。
第3のセンサの取り付け部の要部を示す斜視図である。
変形例1に係る作業具の着座手前間状態を示す側面図である。
変形例1に係る作業具の中間状態を示す側面図である。
変形例1に係る作業具のダンプ手前状態を示す側面図である。
変形例1に係る作業具のダンプ状態を示す側面図である。
変形例1に係るコントローラが有する機能を示す機能ブロック図である。
変形例1に係る検出パターンによるバケット位置とデテント操作可否およびバケット回動速度の関係を示す説明図である。
変形例1に係る検出パターンによるバケットの動きを着座状態からダンプ側デテント操作した場合のタイムチャートである。
変形例2に係るコントローラが有する機能を示す機能ブロック図である。
変形例2係るコントローラで実行される処理の流れを示すフローチャートである。
変形例3に係る作業具の着座状態を示す側面図である。
変形例3に係る作業具の中間状態を示す側面図である。
変形例3に係る作業具のダンプ手前状態を示す側面図である。
変形例3に係る作業具のダンプ状態を示す側面図である。
【発明を実施するための形態】
【0010】
以下、本発明の実施形態に係るホイールローダについて説明する。
(【0011】以降は省略されています)
この特許をJ-PlatPat(特許庁公式サイト)で参照する
関連特許
日立建機株式会社
作業機械
1か月前
日立建機株式会社
作業車両
28日前
日立建機株式会社
建設機械
28日前
日立建機株式会社
作業機械
25日前
日立建機株式会社
建設機械
26日前
日立建機株式会社
建設機械
26日前
日立建機株式会社
作業機械
26日前
日立建機株式会社
転圧機械
26日前
日立建機株式会社
作業車両
26日前
日立建機株式会社
作業機械
25日前
日立建機株式会社
作業機械
26日前
日立建機株式会社
作業車両
28日前
日立建機株式会社
作業機械
28日前
日立建機株式会社
作業機械
26日前
日立建機株式会社
作業機械
28日前
日立建機株式会社
作業機械
28日前
日立建機株式会社
建設機械
28日前
日立建機株式会社
建設機械
1か月前
日立建機株式会社
作業機械
19日前
日立建機株式会社
作業車両
25日前
日立建機株式会社
作業機械
1か月前
日立建機株式会社
作業車両
21日前
日立建機株式会社
建設機械
1か月前
日立建機株式会社
作業機械
1か月前
日立建機株式会社
作業機械
25日前
日立建機株式会社
作業機械
1か月前
日立建機株式会社
作業機械
25日前
日立建機株式会社
油圧機器
1か月前
日立建機株式会社
作業機械
1か月前
日立建機株式会社
建設機械
1か月前
日立建機株式会社
作業車両
1か月前
日立建機株式会社
作業機械
25日前
日立建機株式会社
作業機械
1か月前
日立建機株式会社
変速装置
25日前
日立建機株式会社
油圧機器
27日前
日立建機株式会社
ポンプ装置
26日前
続きを見る
他の特許を見る