TOP
|
特許
|
意匠
|
商標
特許ウォッチ
Twitter
他の特許を見る
10個以上の画像は省略されています。
公開番号
2025153948
公報種別
公開特許公報(A)
公開日
2025-10-10
出願番号
2024056687
出願日
2024-03-29
発明の名称
蒸気滅菌器
出願人
株式会社タカゾノ
代理人
個人
主分類
A61L
2/07 20060101AFI20251002BHJP(医学または獣医学;衛生学)
要約
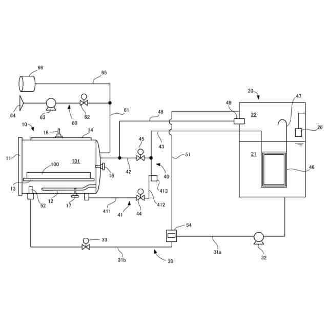
【課題】高圧のチャンバから水蒸気が排出された際に発生する音の大きさを低減することができる、蒸気滅菌器を提供する。
【解決手段】本発明に係る蒸気滅菌器は、被滅菌物を収容可能なチャンバ10、液体を加熱するヒータ、貯液槽20、排液管、第1開閉弁44、排気管42、第2開閉弁45、共通管43、制御部と、を備え、前記制御部は、前記被滅菌物の滅菌後に、前記第1開閉弁を開いて前記排液管から前記液体の排出を開始した後、前記第2開閉弁を開いて前記排気管から前記気体の排出を開始するように構成され、前記排液管は、前記チャンバと前記第1開閉弁とを接続する第1部位411、及び前記第1開閉弁と前記共通管とを接続する第2部位412を有し、前記第2部位は、前記第1開閉弁と前記共通管との間の最短距離よりも長く形成されている。
【選択図】図1
特許請求の範囲
【請求項1】
被滅菌物を収容可能なチャンバと、
前記チャンバ内に供給された液体を加熱するヒータと、
貯液槽と、
前記チャンバから液体を排出する排液管と、
前記排液管に設けられた第1開閉弁と、
前記チャンバから気体を排出する排気管と、
前記排気管に設けられた第2開閉弁と、
前記排液管から排出された液体と前記排気管から排出された気体とを前記貯液槽に送る共通管と、
制御部と、
を備え、
前記制御部は、前記被滅菌物の滅菌後に、前記第1開閉弁を開いて前記排液管から前記液体の排出を開始した後、前記第2開閉弁を開いて前記排気管から前記気体の排出を開始するように構成され、
前記排液管は、前記チャンバと前記第1開閉弁とを接続する第1部位、及び前記第1開閉弁と前記共通管とを接続する第2部位を有し、
前記第2部位は、前記第1開閉弁と前記共通管との間の最短距離よりも長く形成されている、
蒸気滅菌器。
続きを表示(約 420 文字)
【請求項2】
前記第2部位の長さは、前記最短距離の2倍以上である、
請求項1に記載の蒸気滅菌器。
【請求項3】
前記第2部位の少なくとも一部は可撓性のある材料で形成されている、
請求項1または2に記載の蒸気滅菌器。
【請求項4】
前記第2部位の少なくとも一部は湾曲している、
請求項1または2に記載の蒸気滅菌器。
【請求項5】
前記第2部位の内径は、前記第1部位の内径よりも小さい、
請求項1または2に記載の蒸気滅菌器。
【請求項6】
前記第2部位の内径は、2.0~3.0mmである、
請求項1または2に記載の蒸気滅菌器。
【請求項7】
前記制御部は、前記排液管からの前記液体の排出中に、前記第2開閉弁を開いて前記排気管から前記気体の排出を開始するように構成されている、
請求項1または2に記載の蒸気滅菌器。
発明の詳細な説明
【技術分野】
【0001】
本発明は、蒸気滅菌器に関する。
続きを表示(約 1,200 文字)
【背景技術】
【0002】
特許文献1には、蒸気滅菌器が開示されている。この蒸気滅菌器は、貯水槽からチャンバへ供給された水をチャンバ内で加熱し、発生した蒸気によってチャンバ内に配置された医療機材などの被滅菌部を滅菌するように構成されている。滅菌の終了後、チャンバに溜まった水や水蒸気は、貯水槽に排出される。貯水槽の液相部にはコンデンサ部が水没しており、チャンバから貯水槽に流れる水や水蒸気の温度を低下させる。これにより、水や水蒸気が貯水槽内に排出されたときの騒音を低減している。
【先行技術文献】
【特許文献】
【0003】
特開2021-112654号公報
【発明の概要】
【発明が解決しようとする課題】
【0004】
本発明は、上記課題を解決するためになされたものであり、高圧のチャンバから水や水蒸気が排出された際に発生する音の大きさをさらに低減することができる、蒸気滅菌器を提供することを目的とする。
【課題を解決するための手段】
【0005】
項1.被滅菌物を収容可能なチャンバと、
前記チャンバ内に供給された液体を加熱するヒータと、
貯液槽と、
前記チャンバから液体を排出する排液管と、
前記排液管に設けられた第1開閉弁と、
前記チャンバから気体を排出する排気管と、
前記排気管に設けられた第2開閉弁と、
前記排液管から排出された液体と前記排気管から排出された気体とを前記貯液槽に送る共通管と、
制御部と、
を備え、
前記制御部は、前記被滅菌物の滅菌後に、前記第1開閉弁を開いて前記排液管から前記液体の排出を開始した後、前記第2開閉弁を開いて前記排気管から前記気体の排出を開始するように構成され、
前記排液管は、前記チャンバと前記第1開閉弁とを接続する第1部位、及び前記第1開閉弁と前記共通管とを接続する第2部位を有し、
前記第2部位は、前記第1開閉弁と前記共通管との間の最短距離よりも長く形成されている、
蒸気滅菌器。
【0006】
項2.前記第2部位の長さは、前記最短距離の2倍以上である、
項1に記載の蒸気滅菌器。
【0007】
項3.前記第2部位の少なくとも一部は可撓性のある材料で形成されている、
項1または2に記載の蒸気滅菌器。
【0008】
項4.前記第2部位の少なくとも一部は湾曲している、
項1から3のいずれかに記載の蒸気滅菌器。
【0009】
項5.前記第2部位の内径は、前記第1部位の内径よりも小さい、
項1から4のいずれかに記載の蒸気滅菌器。
【0010】
項6.前記第2部位の内径は、2.0~3.0mmである、
項1から5のいずれかに記載の蒸気滅菌器。
(【0011】以降は省略されています)
この特許をJ-PlatPat(特許庁公式サイト)で参照する
関連特許
株式会社タカゾノ
蒸気滅菌器
1か月前
株式会社タカゾノ
蒸気滅菌器
1か月前
株式会社タカゾノ
蒸気滅菌器
1か月前
株式会社タカゾノ
情報処理装置
2日前
株式会社タカゾノ
情報処理装置
2日前
株式会社タカゾノ
薬剤秤量装置
1か月前
株式会社タカゾノ
位置登録システム及び位置登録方法
2日前
株式会社タカゾノ
滅菌器、滅菌の予約方法、及び滅菌の予約プログラム
1か月前
株式会社タカゾノ
薬剤包装装置
1か月前
株式会社タカゾノ
薬剤供給装置
1か月前
株式会社タカゾノ
薬剤供給システム
1か月前
株式会社タカゾノ
巻回体の製造方法、および巻回物
2か月前
個人
貼付剤
1か月前
個人
簡易担架
16日前
個人
足踏み器具
23日前
個人
腋臭防止剤
16日前
個人
短下肢装具
4か月前
個人
前腕誘導装置
4か月前
個人
洗井間専家。
8か月前
個人
嚥下鍛錬装置
4か月前
個人
排尿補助器具
1か月前
個人
汚れ防止シート
2か月前
個人
ホバーアイロン
7か月前
個人
バッグ式オムツ
5か月前
個人
アイマスク装置
3か月前
個人
矯正椅子
6か月前
個人
ウォート指圧法
1か月前
個人
腰ベルト
1か月前
個人
歯の修復用材料
5か月前
個人
胸骨圧迫補助具
2か月前
個人
湿布連続貼り機。
3か月前
個人
哺乳瓶冷まし容器
4か月前
個人
陣痛緩和具
4か月前
個人
美容セット
25日前
個人
シャンプー
7か月前
個人
排尿排便補助器具
18日前
続きを見る
他の特許を見る