TOP
|
特許
|
意匠
|
商標
特許ウォッチ
Twitter
他の特許を見る
公開番号
2025152404
公報種別
公開特許公報(A)
公開日
2025-10-09
出願番号
2024054278
出願日
2024-03-28
発明の名称
インターホンシステム
出願人
アイホン株式会社
代理人
個人
主分類
H04M
9/00 20060101AFI20251002BHJP(電気通信技術)
要約
【課題】 出入口を解錠して入って来る人物の情報を最小限のデータ量で保存することができるインターホンシステムを提供する。
【解決手段】 建屋の出入口Tに設置されて来訪者が訪問先を呼び出して通話する機能、及び来訪者を撮像するカメラ22を備えた子機2と、子機2からの呼び出しに応答して通話する機能、及びカメラ22の撮像映像を表示するモニタ43、更に出入口Tの扉Dに設けられた電気錠3を解錠操作する解錠ボタン44bを備えた親機4とを有し、親機4はカメラ22のスナップショット画像を保存するスナップショット保存部46を有している。親機CPU47は、カメラ22の撮像映像が送信されている状態で、解錠ボタン44bが操作されたら、電気錠3の解錠信号を出力すると共に、カメラ22の撮像映像からスナップショット画像を生成してスナップショット保存部46に保存する。
【選択図】 図1
特許請求の範囲
【請求項1】
建屋の出入口に設置されて来訪者が訪問先を呼び出して通話する機能、及び来訪者を撮像するカメラを備えた子機と、前記子機からの呼び出しに応答して通話する機能、及び前記カメラの撮像映像を表示するモニタ、更に前記出入口の扉に設けられた電気錠を解錠操作する解錠ボタンを備えた親機とを有するインターホンシステムであって、
前記親機は、前記カメラの撮像画像を保存する画像保存部と、保存画像を生成する画像生成部とを具備し、
前記画像生成部は、前記カメラの撮像映像が送信されている状態で、前記解錠ボタンが操作されたら、前記カメラの撮像映像から解錠操作時のスナップショット画像を生成して前記画像保存部に保存することを特徴とするインターホンシステム。
続きを表示(約 680 文字)
【請求項2】
出入口が複数有り、個々の前記出入口に前記子機及び前記電気錠が設けられ、
前記親機は、個々の前記子機と前記電気錠との関連付けを記憶する子機・電気錠記憶部と、解錠操作可能な電気錠を選択する電気錠選択部と、を有し、
前記電気錠選択部は、カメラの撮像映像が前記モニタに表示されている子機に関連付けられている前記電気錠、或いは通話路を形成している子機に関連付けられている電気錠の解錠を可能とし、前記カメラの撮像映像が送信されても、モニタに表示されず更に通話路も形成されていない前記子機に関連付けられている前記電気錠の解錠は不可とし、
前記画像生成部は、解錠操作された電気錠に関連付けられている前記子機のカメラの撮像映像から解錠操作時のスナップショット画像を生成して前記画像保存部に保存することを特徴とする請求項1記載のインターホンシステム。
【請求項3】
前記画像生成部は、前記解錠ボタンの操作で電気錠が実際に解錠動作しなくても、或いは既に解錠状態にあっても、解錠操作された時点でのスナップショット画像を生成して保存することを特徴とする請求項1又は2記載のインターホンシステム。
【請求項4】
前記子機の近傍には、来訪者が電気錠を解錠操作するための解錠操作部が配置され、
前記画像生成部は、前記解錠操作部の操作を受けたら、解錠操作の成功/失敗に関わらず前記子機のカメラを起動させてスナップショット画像を生成して保存することを特徴とする請求項1又は2記載のインターホンシステム。
発明の詳細な説明
【技術分野】
【0001】
本発明はインターホンシステムに関し、特に扉の電気錠を解錠操作する機能を備えたインターホンシステムに関する。
続きを表示(約 2,400 文字)
【背景技術】
【0002】
玄関に設置した子機にカメラを設けて、来訪者の撮像映像を録画する機能を備えたインターホンシステムが普及している。録画機能を備えたこのようなインターホンシステムには、メモリを大容量にしなくても済むように、1回あたりの録画容量を小さくする工夫をしたものがある。例えば、特許文献1では来訪者の全ての映像を保存するのでは無く、一部を画像として保存することで、メモリの使用量を削減した。
【先行技術文献】
【特許文献】
【0003】
特開2018-160841号公報
【発明の概要】
【発明が解決しようとする課題】
【0004】
上記特許文献1のインターホンシステムは、保存する来訪者情報の一部を画像とすることで、メモリに使用量を削減できた。
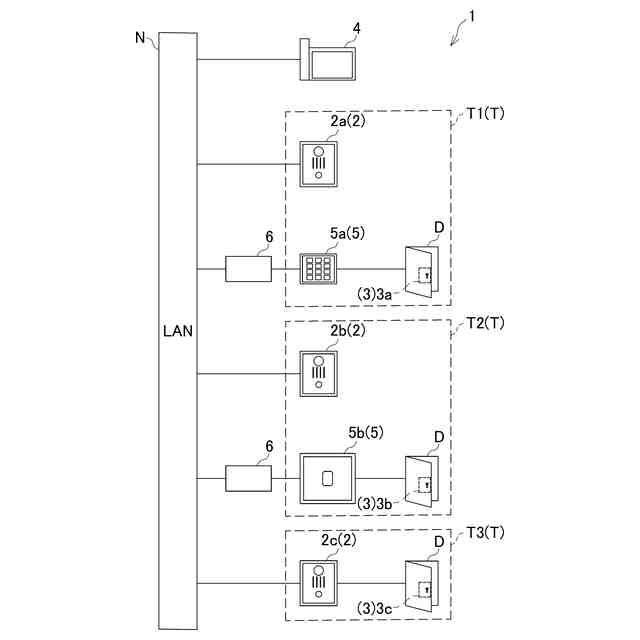
一方で、工場や拠点の営業所等の施設では、施設に入退場する出入口が複数あるのに加えて、各出入口の扉の錠を電気錠としてセキュリティアップを図っている。そのため、このような施設では、子機を複数備えたインターホンとは別に遠隔操作により電気錠の施解錠を行うシステムが設置された。
【0005】
通常、電気錠を備えた扉とンターホンの子機とは対となっているため、電気錠の操作をインターホン機器で行う場合、対を成す子機に設けられたカメラの撮像映像を見ながら操作でき、その際来訪者の撮像映像を保存することも可能である。
しかしながら、複数の扉を1つのインターホンシステムで管理しようとすると、複数の子機から呼び出しが成されることが考えられるため、頻繁な呼出操作が考えられる。そのため、来訪者の情報を映像で残そうとすると、上述したように大容量のメモリが必要となる。そのため、保存する来訪者の情報を画像(静止画)のみとすれば保存するデータ量を大きく削減できるが、その生成タイミングが難しい。
【0006】
そこで、本発明はこのような問題点に鑑み、出入口を解錠して入って来る人物の情報を最小限のデータ量で保存することができるインターホンシステムを提供することを目的としている。
【課題を解決するための手段】
【0007】
上記課題を解決する為に、本発明に係るインターホンシステムは、建屋の出入口に設置されて来訪者が訪問先を呼び出して通話する機能、及び来訪者を撮像するカメラを備えた子機と、子機からの呼び出しに応答して通話する機能、及びカメラの撮像映像を表示するモニタ、更に出入口の扉に設けられた電気錠を解錠操作する解錠ボタンを備えた親機とを有するインターホンシステムであって、親機は、カメラの撮像画像を保存する画像保存部と、保存画像を生成する画像生成部とを具備し、画像生成部は、カメラの撮像映像が送信されている状態で、解錠ボタンが操作されたら、カメラの撮像映像から解錠操作時のスナップショット画像を生成して画像保存部に保存することを特徴とする。
この構成によれば、解錠操作によりスナップショット画像が生成されて保存される。よって、来訪者が映りやすいタイミングの画像を保存でき、映像を保存しなくてもセキュリティアップに有効である。そして使用するメモリ量を大幅に削減できる。然も、解錠ボタンはスナップショット撮影ボタンでもあるため、解錠操作者は映像を見ながら好ましいタイミングで解錠操作すれば、確実に来訪者の撮像画像を保存できる。
【0008】
本発明の別の態様は、上記構成において、出入口が複数有り、個々の出入口に子機及び電気錠が設けられ、親機は、個々の子機と電気錠との関連付けを記憶する子機・電気錠記憶部と、解錠操作可能な電気錠を選択する電気錠選択部と、を有し、電気錠選択部は、カメラの撮像映像がモニタに表示されている子機に関連付けられている電気錠、或いは通話路を形成している子機に関連付けられている電気錠の解錠を可能とし、カメラの撮像映像が送信されても、モニタに表示されず更に通話路も形成されていない子機に関連付けられている電気錠の解錠は不可とし、画像生成部は、解錠操作された電気錠に関連付けられている子機のカメラの撮像映像から解錠操作時のスナップショット画像を生成して画像保存部に保存することを特徴とする。
この構成によれば、子機を複数備えて解錠可能な電気錠が複数になっても、解錠操作できる電気錠は、通話している子機或いはカメラの撮像映像を表示している子機に関連付けられている電気錠に限定される。よって、複数の電気錠が接続されていても、意に反した電気錠が解錠されるのを防止できる。
【0009】
本発明の別の態様は、上記構成において、画像生成部は、解錠ボタンの操作で電気錠が実際に解錠動作しなくても、或いは既に解錠状態にあっても、解錠操作された時点でのスナップショット画像を生成して保存することを特徴とする。
この構成によれば、電気錠の解錠動作の有無に関わらず、解錠ボタンが操作されたら子機カメラのスナップショット画像が保存されるため、来訪者を確実に記録できる。
【0010】
本発明の別の態様は、上記構成において、子機の近傍には、来訪者が電気錠を解錠操作するための解錠操作部が配置され、画像生成部は、解錠操作部の操作を受けたら、解錠操作の成功/失敗に関わらず子機のカメラを起動させてスナップショット画像を生成して保存することを特徴とする。
この構成によれば、来訪者自身が解錠操作しても子機カメラのスナップショット画像が保存されるため、セキュリティアップに有効である。
【発明の効果】
(【0011】以降は省略されています)
この特許をJ-PlatPat(特許庁公式サイト)で参照する
関連特許
アイホン株式会社
通信システム
1か月前
アイホン株式会社
カメラシステム
1か月前
アイホン株式会社
カメラ装置の保持構造
1か月前
アイホン株式会社
インターホンシステム
1か月前
アイホン株式会社
インターホンシステム
1か月前
アイホン株式会社
インターホンシステム
1か月前
アイホン株式会社
インターホンシステム
1か月前
アイホン株式会社
仕様情報管理システム
1か月前
アイホン株式会社
鍵貸出システム、鍵貸出システムを備えた集合玄関機
1か月前
アイホン株式会社
インターホンシステムおよびインターホンシステムにおける制御方法
15日前
ヤマハ株式会社
解錠管理方法および解錠管理システム
1か月前
個人
イヤーピース
14日前
個人
イヤーマフ
28日前
個人
監視カメラシステム
1か月前
個人
スイッチシステム
22日前
キーコム株式会社
光伝送線路
1か月前
WHISMR合同会社
収音装置
2か月前
サクサ株式会社
中継装置
1か月前
個人
スキャン式車載用撮像装置
1か月前
サクサ株式会社
中継装置
1か月前
アイホン株式会社
電気機器
2か月前
キヤノン電子株式会社
画像読取装置
2か月前
キヤノン電子株式会社
画像読取装置
14日前
個人
映像表示装置、及びARグラス
23日前
キヤノン電子株式会社
画像読取装置
22日前
サクサ株式会社
無線通信装置
1か月前
サクサ株式会社
無線通信装置
1か月前
個人
ワイヤレスイヤホン対応耳掛け
2か月前
ヤマハ株式会社
放音制御装置
22日前
キヤノン電子株式会社
画像読取装置
1か月前
サクサ株式会社
無線システム
1か月前
株式会社リコー
画像形成装置
1か月前
キヤノン電子株式会社
シート搬送装置
14日前
キヤノン株式会社
撮像システム
2か月前
日本電気株式会社
海底分岐装置
1か月前
個人
発信機及び発信方法
1か月前
続きを見る
他の特許を見る