TOP
|
特許
|
意匠
|
商標
特許ウォッチ
Twitter
他の特許を見る
公開番号
2025146110
公報種別
公開特許公報(A)
公開日
2025-10-03
出願番号
2024046716
出願日
2024-03-22
発明の名称
熱媒体供給装置
出願人
株式会社荏原製作所
代理人
個人
,
個人
,
個人
主分類
H01L
21/02 20060101AFI20250926BHJP(基本的電気素子)
要約
【課題】冷却装置または加熱装置の定格能力を変えることなく、半導体製造装置での目標処理温度の変化に速やかに対応することができる熱媒体供給装置を提供する。
【解決手段】熱媒体供給装置3は、第1熱媒体を冷却する冷却装置7と、第2熱媒体を加熱する加熱装置8と、冷却された第1熱媒体を温度制御装置2に送る冷却媒体移送管11と、加熱された第2熱媒体を温度制御装置2に送る加熱媒体移送管12と、冷却装置7の運転を制御する運転制御部35を備える。運転制御部35は、冷却装置7に対する熱負荷が冷却負荷しきい値を上回ったときは、冷却装置7に指令を与えて、冷却装置7の運転を定格冷却運転から過負荷冷却運転に切り替えるように構成されている。
【選択図】図1
特許請求の範囲
【請求項1】
半導体製造装置の温度を調節する温度制御装置に熱媒体を供給する熱媒体供給装置であって、
第1熱媒体を冷却する冷却装置と、
第2熱媒体を加熱する加熱装置と、
冷却された前記第1熱媒体を前記温度制御装置に送る冷却媒体移送管と、
加熱された前記第2熱媒体を前記温度制御装置に送る加熱媒体移送管と、
前記温度制御装置を通過した前記第1熱媒体を前記冷却装置に戻す冷却側戻り管と、
前記温度制御装置を通過した前記第2熱媒体を前記加熱装置に戻す加熱側戻り管と、
前記冷却装置の運転を制御する運転制御部を備え、
前記運転制御部は、前記冷却装置に対する熱負荷が冷却負荷しきい値を上回ったときは、前記冷却装置に指令を与えて、前記冷却装置の運転を定格冷却運転から過負荷冷却運転に切り替えるように構成されている、熱媒体供給装置。
続きを表示(約 1,300 文字)
【請求項2】
前記運転制御部は、前記冷却装置の運転を定格冷却運転から過負荷冷却運転に切り替えてから所定の過負荷冷却運転許容時間が経過したときに、前記冷却装置に指令を与えて、前記冷却装置の運転を過負荷冷却運転から定格冷却運転に切り替えるように構成されている、請求項1に記載の熱媒体供給装置。
【請求項3】
前記運転制御部は、前記冷却装置の過負荷冷却運転中に前記冷却装置の異常が検出された場合は、前記冷却装置に指令を与えて、前記冷却装置の運転を過負荷冷却運転から定格冷却運転に切り替えるように構成されている、請求項1に記載の熱媒体供給装置。
【請求項4】
前記冷却装置によって冷却される前記第1熱媒体と、前記加熱装置によって加熱される前記第2熱媒体は、同じ熱媒体である、請求項1に記載の熱媒体供給装置。
【請求項5】
前記冷却装置によって冷却される前記第1熱媒体と、前記加熱装置によって加熱される前記第2熱媒体は、異なる熱媒体である、請求項1に記載の熱媒体供給装置。
【請求項6】
半導体製造装置の温度を調節する温度制御装置に熱媒体を供給する熱媒体供給装置であって、
第1熱媒体を冷却する冷却装置と、
第2熱媒体を加熱する加熱装置と、
冷却された前記第1熱媒体を前記温度制御装置に送る冷却媒体移送管と、
加熱された前記第2熱媒体を前記温度制御装置に送る加熱媒体移送管と、
前記温度制御装置を通過した前記第1熱媒体を前記冷却装置に戻す冷却側戻り管と、
前記温度制御装置を通過した前記第2熱媒体を前記加熱装置に戻す加熱側戻り管と、
前記加熱装置の運転を制御する運転制御部を備え、
前記運転制御部は、前記加熱装置に対する熱負荷が加熱負荷しきい値を上回ったときは、前記加熱装置に指令を与えて、前記加熱装置の運転を定格加熱運転から過負荷加熱運転に切り替えるように構成されている、熱媒体供給装置。
【請求項7】
前記運転制御部は、前記加熱装置の運転を定格加熱運転から過負荷加熱運転に切り替えてから所定の過負荷加熱運転許容時間が経過したときに、前記加熱装置に指令を与えて、前記加熱装置の運転を過負荷加熱運転から定格加熱運転に切り替えるように構成されている、請求項6に記載の熱媒体供給装置。
【請求項8】
前記運転制御部は、前記加熱装置の過負荷加熱運転中に前記加熱装置の異常が検出された場合は、前記加熱装置に指令を与えて、前記加熱装置の運転を過負荷加熱運転から定格加熱運転に切り替えるように構成されている、請求項6に記載の熱媒体供給装置。
【請求項9】
前記冷却装置によって冷却される前記第1熱媒体と、前記加熱装置によって加熱される前記第2熱媒体は、同じ熱媒体である、請求項6に記載の熱媒体供給装置。
【請求項10】
前記冷却装置によって冷却される前記第1熱媒体と、前記加熱装置によって加熱される前記第2熱媒体は、異なる熱媒体である、請求項6に記載の熱媒体供給装置。
(【請求項11】以降は省略されています)
発明の詳細な説明
【技術分野】
【0001】
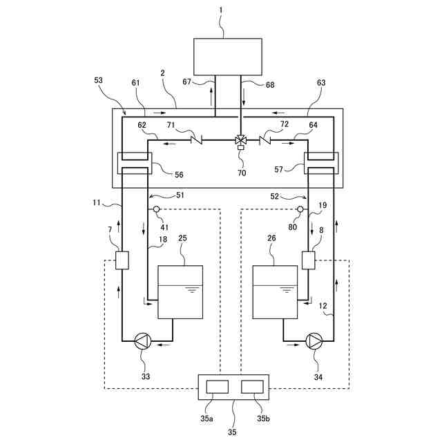
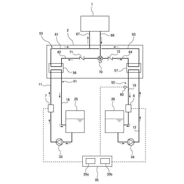
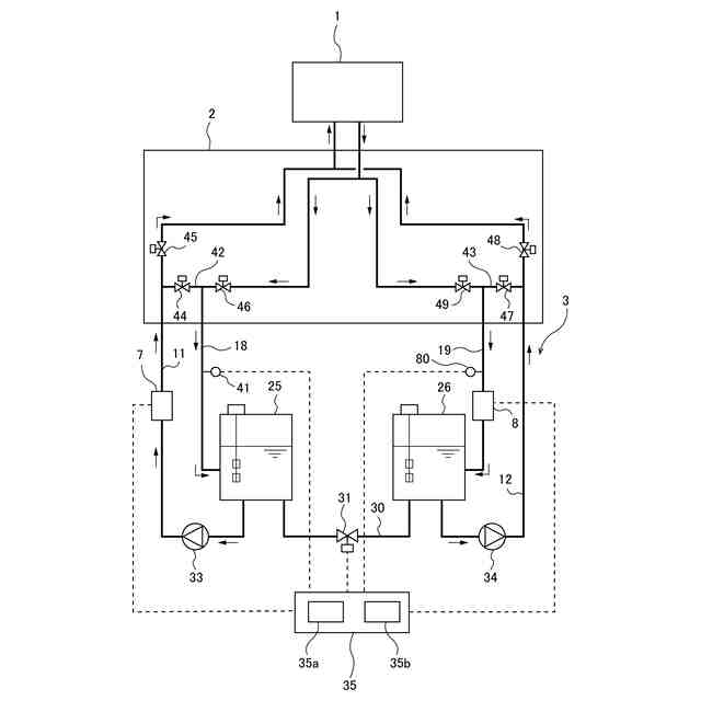
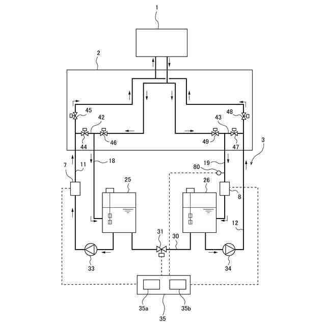
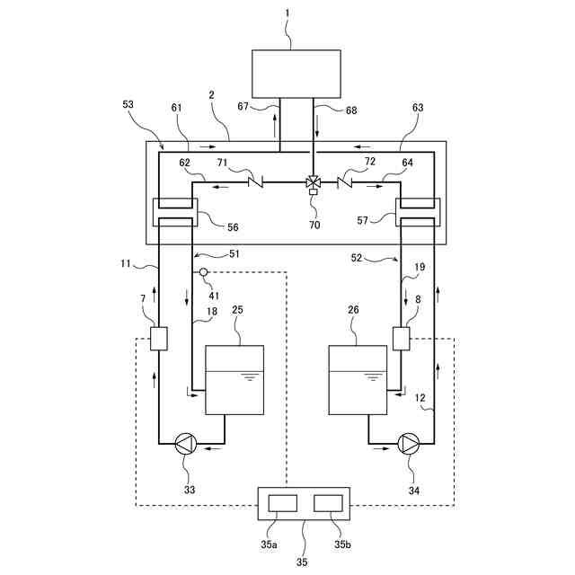
本発明は、エッチング装置、CVD装置、PVD装置などの半導体製造装置の温度を調節する温度制御装置に熱媒体を供給する熱媒体供給装置に関する。
続きを表示(約 2,000 文字)
【背景技術】
【0002】
半導体デバイスを製造するための半導体製造装置(例えばエッチング装置、CVD装置、PVD装置)は、処理温度を制御しながら製造プロセスを実行するように構成される。例えば、エッチング装置では、ウェーハを支持するサセプタ内に形成された流路に、温度調節された熱媒体としての液体を流すことで、ウェーハの処理温度を調節する。
【0003】
半導体製造装置に供給される熱媒体の温度は、冷却装置および加熱装置により直接または間接に調節される。例えば、冷却装置により冷却された熱媒体と、加熱装置により加熱された熱媒体とを混合することで、温度調節された熱媒体を生成し、その熱媒体を半導体製造装置に供給することで、半導体製造装置での処理温度を熱媒体により調節する。別の例では、特許文献1に示すように、冷却装置および加熱装置により第1熱媒体および第2熱媒体をそれぞれ冷却および加熱し、冷却された第1熱媒体および加熱された第2熱媒体を、第3熱媒体と熱交換させることで、第3熱媒体の温度を調節し、その第3熱媒体を半導体製造装置に供給することで、半導体製造装置での処理温度を第3熱媒体により調節する。
【先行技術文献】
【特許文献】
【0004】
特開2021-77086号公報
特開2023-98068号公報
特許7014988号公報
【発明の概要】
【発明が解決しようとする課題】
【0005】
半導体製造装置のウェーハの処理中に、処理工程によりウェーハに対する目標処理温度が変わる。例えば、ウェーハの処理中に半導体製造装置での目標処理温度が低下したときは、半導体製造装置に供給される熱媒体の温度を速やかに低下させる必要があり、結果として冷却装置の熱負荷が一時的に増加する。同様に、ウェーハの処理中に半導体製造装置での目標処理温度が上昇したときは、半導体製造装置に供給される熱媒体の温度を速やかに上昇させる必要があり、結果として加熱装置の熱負荷が一時的に増加する。
【0006】
しかし、一時的な負荷変動に備えて冷却装置の冷却能力、加熱装置の加熱能力を増やすと、冷却装置および加熱装置の大型化、高コスト化などのデメリットが生じる。
【0007】
そこで、本発明は、冷却装置または加熱装置の定格能力を変えることなく、半導体製造装置での目標処理温度の変化に速やかに対応することができる熱媒体供給装置を提供する。
【課題を解決するための手段】
【0008】
一態様では、半導体製造装置の温度を調節する温度制御装置に熱媒体を供給する熱媒体供給装置であって、第1熱媒体を冷却する冷却装置と、第2熱媒体を加熱する加熱装置と、冷却された前記第1熱媒体を前記温度制御装置に送る冷却媒体移送管と、加熱された前記第2熱媒体を前記温度制御装置に送る加熱媒体移送管と、前記温度制御装置を通過した前記第1熱媒体を前記冷却装置に戻す冷却側戻り管と、前記温度制御装置を通過した前記第2熱媒体を前記加熱装置に戻す加熱側戻り管と、前記冷却装置の運転を制御する運転制御部を備え、前記運転制御部は、前記冷却装置に対する熱負荷が冷却負荷しきい値を上回ったときは、前記冷却装置に指令を与えて、前記冷却装置の運転を定格冷却運転から過負荷冷却運転に切り替えるように構成されている、熱媒体供給装置が提供される。
【0009】
定格冷却運転は、冷却装置の定格冷却能力の上限以下の範囲内で冷却装置を運転させる運転であり、過負荷冷却運転は、冷却装置の定格冷却能力の上限を越えた範囲内で冷却装置を運転させる運転である。冷却装置に対する熱負荷の過度な増加は、温度制御装置から冷却装置に戻る熱媒体の温度が過度に上昇したときに起こる。このような熱媒体の過度な温度上昇は、半導体製造装置の動作中に一時的に起こるのが通常であり、その継続時間は数十秒~百数十秒程度と比較的短い。そこで、冷却装置を一時的に過負荷冷却運転させることにより、冷却装置の冷却能力を高め、冷却装置は第1熱媒体を速やかに目標冷却温度にまで冷却することができる。
【0010】
一態様では、前記運転制御部は、前記冷却装置の運転を定格冷却運転から過負荷冷却運転に切り替えてから所定の過負荷冷却運転許容時間が経過したときに、前記冷却装置に指令を与えて、前記冷却装置の運転を過負荷冷却運転から定格冷却運転に切り替えるように構成されている。
冷却装置に対する熱負荷の増加は一時的であるため、過負荷冷却運転を長時間継続する必要はない。したがって、所定の過負荷冷却運転許容時間が経過したときに、冷却装置の運転を過負荷冷却運転から定格冷却運転に切り替えることで、過負荷冷却運転に起因する冷却装置の故障を防止することができる。
(【0011】以降は省略されています)
この特許をJ-PlatPat(特許庁公式サイト)で参照する
関連特許
株式会社荏原製作所
研磨装置
11日前
株式会社荏原製作所
ポンプ装置
1か月前
株式会社荏原製作所
往復動ポンプ
20日前
株式会社荏原製作所
立形多段ポンプ
26日前
株式会社荏原製作所
研磨装置および研磨方法
11日前
株式会社荏原製作所
研磨方法および研磨システム
20日前
株式会社荏原製作所
シールリングおよび往復動ポンプ
26日前
株式会社荏原製作所
基板処理方法および基板処理装置
11日前
株式会社荏原製作所
基板研磨装置および膜厚算出方法
9日前
株式会社荏原製作所
ウェーハの洗浄方法および洗浄装置
11日前
株式会社荏原製作所
超伝導モータおよびモータシステム
4日前
株式会社荏原製作所
永久磁石型モータおよびモータシステム
4日前
株式会社荏原製作所
永久磁石型モータおよびモータシステム
4日前
株式会社荏原製作所
永久磁石型モータおよびモータシステム
4日前
株式会社荏原製作所
処理ヘッド、基板処理装置、および基板処理方法
12日前
株式会社荏原製作所
ポンプシステムの運転方法、およびポンプシステム
2日前
株式会社荏原製作所
永久磁石型モータ、モータシステム、およびポンプシステム
4日前
株式会社荏原製作所
情報処理装置、情報処理方法、情報処理プログラム、及び、記録媒体
24日前
株式会社荏原製作所
ワークピースの膜厚推定に使用される参照スペクトルライブラリの作成方法
9日前
株式会社荏原製作所
めっき装置、およびめっき方法
17日前
住友化学株式会社
メタノールの製造方法
1か月前
東ソー株式会社
絶縁電線
25日前
APB株式会社
蓄電セル
23日前
個人
フレキシブル電気化学素子
1か月前
ローム株式会社
半導体装置
24日前
マクセル株式会社
電源装置
17日前
株式会社東芝
端子台
17日前
日新イオン機器株式会社
イオン源
1か月前
株式会社ユーシン
操作装置
1か月前
株式会社GSユアサ
蓄電装置
10日前
株式会社GSユアサ
蓄電装置
18日前
株式会社GSユアサ
蓄電設備
1か月前
株式会社GSユアサ
蓄電設備
1か月前
太陽誘電株式会社
コイル部品
1か月前
三菱電機株式会社
回路遮断器
4日前
株式会社ホロン
冷陰極電子源
1か月前
続きを見る
他の特許を見る