TOP
|
特許
|
意匠
|
商標
特許ウォッチ
Twitter
他の特許を見る
公開番号
2025145275
公報種別
公開特許公報(A)
公開日
2025-10-03
出願番号
2024045366
出願日
2024-03-21
発明の名称
内燃機関の制御装置、及び内燃機関用のプログラム
出願人
トヨタ自動車株式会社
代理人
個人
,
個人
主分類
F02D
19/12 20060101AFI20250926BHJP(燃焼機関;熱ガスまたは燃焼生成物を利用する機関設備)
要約
【課題】各気筒に導入する水の量を均一にする。
【解決手段】内燃機関10は、複数の気筒12と、気筒12毎の水噴射弁60と、排気通路30を流れる排気の一部を吸気通路20に導入するEGR通路50と、EGR通路50の途中に設けられているEGRクーラ52と、を備えている。EGR通路50で発生する凝縮水のうち、単位期間において1つの気筒12に流入する凝縮水の量をEGR水量としたとき、メモリ92は、内燃機関10の運転状態に関するパラメータと、EGR水量に関するパラメータと、の対応関係を気筒12毎に表した情報を記憶している。CPU91は、内燃機関10の運転中、上記情報に基づいて、内燃機関10の運転状態に応じた基本水量から、気筒12毎のEGR水量を減算した値を、気筒12毎の目標水噴射量として取得する処理と、気筒12毎の目標水噴射量を噴射するようにそれぞれの水噴射弁60を制御する処理と、を実行する。
【選択図】図1
特許請求の範囲
【請求項1】
複数の気筒が区画されている機関本体と、
それぞれの前記気筒に水を供給するための前記気筒毎の水噴射弁と、
排気通路を流れる排気の一部をEGRガスとして吸気通路に導入するEGR通路と、
前記EGR通路の途中に設けられ、前記EGRガスを冷却するEGRクーラと、
を備えた内燃機関に適用され、
実行部と、記憶部と、を備え、
前記EGR通路で発生する凝縮水のうち、単位期間において1つの前記気筒に流入する凝縮水の量をEGR水量としたとき、
前記記憶部は、前記内燃機関の運転状態に関する運転パラメータと、前記EGR水量に関する水量パラメータと、の対応関係を前記気筒毎に表した情報を記憶しており、
前記実行部は、
前記内燃機関の運転中、
前記情報に基づいて、前記内燃機関の運転状態に応じた基本水量から、前記気筒毎の前記EGR水量を減算した値を、前記気筒毎の目標水噴射量として取得する第1処理と、
前記気筒毎の前記目標水噴射量を噴射するようにそれぞれの前記水噴射弁を制御する第2処理と、を実行する
内燃機関の制御装置。
続きを表示(約 740 文字)
【請求項2】
前記内燃機関は、水素ガスを燃料とするものであり、
前記情報は、前記内燃機関の燃料が水素ガスである場合の前記運転パラメータと前記水量パラメータとの対応関係を表したものである
請求項1に記載の内燃機関の制御装置。
【請求項3】
前記内燃機関は、前記吸気通路を流れる吸入空気を過給する過給機を備え、
前記情報は、前記過給機が稼働中である場合の前記運転パラメータと前記水量パラメータとの対応関係を表したものである
請求項1又は2に記載の内燃機関の制御装置。
【請求項4】
複数の気筒が区画されている機関本体と、
それぞれの前記気筒に水を供給するための前記気筒毎の水噴射弁と、
排気通路を流れる排気の一部をEGRガスとして吸気通路に導入するEGR通路と、
前記EGR通路の途中に設けられ、前記EGRガスを冷却するEGRクーラと、
を備えた内燃機関に適用される制御装置であって、前記EGR通路で発生する凝縮水のうち、単位期間において1つの前記気筒に流入する凝縮水の量をEGR水量としたとき、前記内燃機関の運転状態に関する運転パラメータと、前記EGR水量に関する水量パラメータと、の対応関係を前記気筒毎に表した情報を記憶している制御装置に、
前記内燃機関の運転中、
前記情報に基づいて、前記内燃機関の運転状態に応じた基本水量から、前記気筒毎の前記EGR水量を減算した値を、前記気筒毎の目標水噴射量として取得する第1処理と、
前記気筒毎の前記目標水噴射量を噴射するようにそれぞれの前記水噴射弁を制御する第2処理と、を実行させる
内燃機関用のプログラム。
発明の詳細な説明
【技術分野】
【0001】
この発明は、内燃機関の制御装置、及び内燃機関用のプログラムに関する。
続きを表示(約 2,200 文字)
【背景技術】
【0002】
特許文献1に開示されている内燃機関は、EGR通路を備えている。EGR通路は、排気通路から吸気通路へと延びている。EGR通路は、排気通路を流れる排気の一部をEGRガスとして吸気通路に導入する。また、この内燃機関は、水噴射弁を備えている。水噴射弁は、気筒毎に設けられている。
【先行技術文献】
【特許文献】
【0003】
特開2022-168929号公報
【発明の概要】
【発明が解決しようとする課題】
【0004】
EGR通路と水噴射弁とを備えている特許文献1のような内燃機関において、EGR通路の途中に、EGRガスを冷却するためのEGRクーラが設けられていることがある。このような構造の場合、EGR通路の途中でEGRガスに含まれる水分が凝縮する。この凝縮水は、EGRガスとともに吸気通路を経て各気筒に流入する。このときに各気筒に流入する凝縮水の量は、例えば吸気通路の形状に伴う各気筒へのガスの流れ方といった種々の要因により気筒毎に異なり得る。各気筒に流入する凝縮水の量が異なる状況下において各水噴射弁から等量の水を噴射すると、各気筒に至る水の総量が気筒毎に異なり得る。そしてその結果、気筒間で燃焼状態がばらつくおそれがある。
【課題を解決するための手段】
【0005】
上記課題を解決するための内燃機関の制御装置は、複数の気筒が区画されている機関本体と、それぞれの前記気筒に水を供給するための前記気筒毎の水噴射弁と、排気通路を流れる排気の一部をEGRガスとして吸気通路に導入するEGR通路と、前記EGR通路の途中に設けられ、前記EGRガスを冷却するEGRクーラと、を備えた内燃機関に適用され、実行部と、記憶部と、を備え、前記EGR通路で発生する凝縮水のうち、単位期間において1つの前記気筒に流入する凝縮水の量をEGR水量としたとき、前記記憶部は、前記内燃機関の運転状態に関する運転パラメータと、前記EGR水量に関する水量パラメータと、の対応関係を前記気筒毎に表した情報を記憶しており、前記実行部は、前記内燃機関の運転中、前記情報に基づいて、前記内燃機関の運転状態に応じた基本水量から、前記気筒毎の前記EGR水量を減算した値を、前記気筒毎の目標水噴射量として取得する第1処理と、前記気筒毎の前記目標水噴射量を噴射するようにそれぞれの前記水噴射弁を制御する第2処理と、を実行する。
【0006】
上記課題を解決するための内燃機関用のプログラムは、複数の気筒が区画されている機関本体と、それぞれの前記気筒に水を供給するための前記気筒毎の水噴射弁と、排気通路を流れる排気の一部をEGRガスとして吸気通路に導入するEGR通路と、前記EGR通路の途中に設けられ、前記EGRガスを冷却するEGRクーラと、を備えた内燃機関に適用される制御装置であって、前記EGR通路で発生する凝縮水のうち、単位期間において1つの前記気筒に流入する凝縮水の量をEGR水量としたとき、前記内燃機関の運転状態に関する運転パラメータと、前記EGR水量に関する水量パラメータと、の対応関係を前記気筒毎に表した情報を記憶している制御装置に、前記内燃機関の運転中、前記情報に基づいて、前記内燃機関の運転状態に応じた基本水量から、前記気筒毎の前記EGR水量を減算した値を、前記気筒毎の目標水噴射量として取得する第1処理と、前記気筒毎の前記目標水噴射量を噴射するようにそれぞれの前記水噴射弁を制御する第2処理と、を実行させる。
【発明の効果】
【0007】
上記の各技術思想では、各気筒に導入する水の量を均一にできる。
【図面の簡単な説明】
【0008】
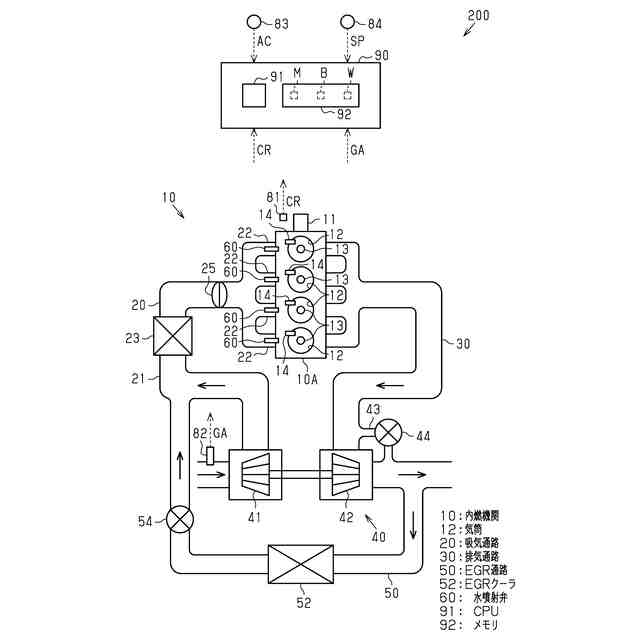
図1は、内燃機関の概略構成図である。
図2は、水量情報を模式的に表した図である。
図3は、水噴射制御の処理内容を表したフローチャートである。
【発明を実施するための形態】
【0009】
<第1実施形態>
以下、内燃機関の制御装置の第1実施形態を、図面を参照して説明する。図1に示すように、車両200は、内燃機関10を備えている。内燃機関10は、車両200の駆動源である。内燃機関10は、機関本体10Aと、クランク軸11と、を備えている。機関本体10Aは、複数の気筒12を備えている。気筒12の数は4つである。気筒12は、機関本体10Aに区画されている空間である。気筒12は、吸入空気と燃料との混合気を燃焼させるための空間である。図示は省略するが、各気筒12はピストンを収容している。ピストンは、混合気の燃焼に応じて気筒12内を往復動する。ピストンの往復動に応じてクランク軸11は回転する。
【0010】
内燃機関10は、複数の点火プラグ13と、複数の燃料噴射弁14と、を備えている。点火プラグ13は、気筒12毎に設けられている。点火プラグ13は、火花放電することによって気筒12内の混合気に点火を行う。燃料噴射弁14は、気筒12毎に設けられている。本実施形態の燃料噴射弁14は、後述の吸気通路20を介さずに気筒12内に直接燃料を噴射する。燃料噴射弁14は、燃料として水素ガスを噴射する。
(【0011】以降は省略されています)
この特許をJ-PlatPat(特許庁公式サイト)で参照する
関連特許
トヨタ自動車株式会社
車両
6日前
トヨタ自動車株式会社
車両
2日前
トヨタ自動車株式会社
車両
2日前
トヨタ自動車株式会社
電池
6日前
トヨタ自動車株式会社
電動車
2日前
トヨタ自動車株式会社
電動車
4日前
トヨタ自動車株式会社
ロータ
4日前
トヨタ自動車株式会社
回転子
2日前
トヨタ自動車株式会社
電動車
2日前
トヨタ自動車株式会社
電動車
2日前
トヨタ自動車株式会社
電解液
2日前
トヨタ自動車株式会社
制御装置
2日前
トヨタ自動車株式会社
育苗装置
3日前
トヨタ自動車株式会社
蓄電装置
6日前
トヨタ自動車株式会社
蓄電装置
2日前
トヨタ自動車株式会社
電源装置
2日前
トヨタ自動車株式会社
二次電池
6日前
トヨタ自動車株式会社
駆動装置
2日前
トヨタ自動車株式会社
蓄電セル
4日前
トヨタ自動車株式会社
蓄電セル
4日前
トヨタ自動車株式会社
検査装置
6日前
トヨタ自動車株式会社
蓄電装置
4日前
トヨタ自動車株式会社
塗布装置
4日前
トヨタ自動車株式会社
切断装置
2日前
トヨタ自動車株式会社
蓄電装置
6日前
トヨタ自動車株式会社
蓄電装置
6日前
トヨタ自動車株式会社
蓄電装置
6日前
トヨタ自動車株式会社
蓄電装置
3日前
トヨタ自動車株式会社
蓄電セル
2日前
トヨタ自動車株式会社
蓄電装置
3日前
トヨタ自動車株式会社
制御装置
6日前
トヨタ自動車株式会社
制御装置
6日前
トヨタ自動車株式会社
制御装置
6日前
トヨタ自動車株式会社
蓄電装置
6日前
トヨタ自動車株式会社
電動車両
2日前
トヨタ自動車株式会社
電池パック
2日前
続きを見る
他の特許を見る