TOP
|
特許
|
意匠
|
商標
特許ウォッチ
Twitter
他の特許を見る
公開番号
2025143236
公報種別
公開特許公報(A)
公開日
2025-10-01
出願番号
2025042200
出願日
2025-03-17
発明の名称
ブースターポンプ用導管システム
出願人
ハスケル・インターナショナル・エルエルシー
,
Haskel International, LLC
代理人
個人
,
個人
,
個人
主分類
F04B
9/131 20060101AFI20250924BHJP(液体用容積形機械;液体または圧縮性流体用ポンプ)
要約
【課題】ポンプシステムへの汚染物質の潜在的な取り込みを低減する。
【解決手段】ポンプシステムは、第1シリンダと、該第1シリンダ内部に設けられて前記第1シリンダ内部で第1チャンバ部分と第2チャンバ部分を画定する第1ピストンと、第2シリンダと、該第2シリンダ内部に設けられて前記第2シリンダ内部で第3チャンバ部分と第4チャンバ部分を画定する第2ピストンを備える。前記第1ピストンは、作動流体を前記第1チャンバ部分へ引き込むように第1方向に移動可能で、かつ、前記第1チャンバ部分内の作動流体を加圧するように第2方向に移動可能である。前記第2ピストンは、作動流体を前記第3チャンバ部分へ引き込むように第3方向に移動可能で、かつ、前記第3チャンバ部分内の作動流体を加圧するように第4方向に移動可能である。前記導管システムは、前記第2チャンバ部分及び前記第4チャンバ部分を一のチャンバ部分に流体結合する。
【選択図】図1
特許請求の範囲
【請求項1】
第1シリンダと、
該第1シリンダ内部に設けられて前記第1シリンダ内部で第1チャンバ部分と第2チャンバ部分を画定し、作動流体を前記第1チャンバ部分へ引き込むように第1方向に移動し、かつ、前記第1チャンバ部分内で作動流体を加圧すると共に作動流体を前記第1チャンバ部分から放出するように第2方向に移動するように構成される第1ピストンと、
第2シリンダと、
該第2シリンダ内部に設けられて前記第2シリンダ内部で第3チャンバ部分と第4チャンバ部分を画定し、作動流体を前記第3チャンバ部分へ引き込むように第3方向に移動し、かつ、前記第3チャンバ部分内で作動流体を加圧すると共に作動流体を放出するように第4方向に移動するように構成される第2ピストンと、
前記第2チャンバ部分と前記第4チャンバ部分を互いにに流体結合させ、前記第2チャンバ部分と前記第4チャンバ部分との間で流体を導くように構成される導管システム、
を備えるポンプシステム。
続きを表示(約 1,000 文字)
【請求項2】
請求項1に記載のポンプシステムであって、
前記第1ピストンは、前記第1シリンダ内部で前記第2方向に運動することで流体を前記第2チャンバ部分から前記導管システムを介して前記第4チャンバ部分へ向けて導くように構成され、
前記第2ピストンは、前記第2シリンダ内部で前記第4方向に運動することで流体を前記第4チャンバ部分から前記導管システムを介して前記第2チャンバ部分へ向けて導くように構成される、
ポンプシステム。
【請求項3】
請求項1に記載のポンプシステムであって、前記導管システムから流体を放出するように構成されるベントシステムを備える、ポンプシステム。
【請求項4】
請求項3に記載のポンプシステムであって、前記ベントシステムは、閾値圧力を超えた前記導管システム内での流体圧力に基づいて前記導管システムから流体を放出するように作動するように構成される調整バルブを有する、ポンプシステム。
【請求項5】
請求項1に記載のポンプシステムであって、プロセス気体源からのプロセス気体を前記導管システムへ導くように構成されるバルブを備える、ポンプシステム。
【請求項6】
請求項5に記載のポンプシステムであって、前記導管システムを介して前記第2チャンバ部分と前記第4チャンバ部分との間で導かれる流体は、前記プロセス気体を含む、ポンプシステム。
【請求項7】
請求項5に記載のポンプシステムであって、前記バルブは、当該ポンプシステムを取り囲む外部環境中での大気圧に対して正の圧力で前記プロセス気体を前記導管システムへ導入するように構成される、ポンプシステム。
【請求項8】
請求項1に記載のポンプシステムであって、前記第1シリンダと前記第2シリンダは等しい断面積を有する、ポンプシステム。
【請求項9】
請求項8に記載のポンプシステムであって、前記第1ピストンと前記第2ピストンは等しい断面積を有する、ポンプシステム。
【請求項10】
請求項1に記載のポンプシステムであって、前記ポンプシステムは、前記第1ピストンと前記第2ピストンは、別個の作動流体流を加圧するように構成されるシングルステージの気体ブースターポンプである、ポンプシステム。
(【請求項11】以降は省略されています)
発明の詳細な説明
【技術分野】
【0001】
本開示はポンプに関し、より詳細にはブースターポンプ用導管システムに関する。
続きを表示(約 3,100 文字)
【背景技術】
【0002】
ブースターポンプは、流体-たとえば気体-の圧力を増大させるのに用いられ得る。 ブースターポンプは、複数のシリンダと各シリンダ内部に設けられた各シリンダに対応するピストンを備えてよい。シリンダ内部でピストンが移動することでシリンダ内の流体が圧縮され、その結果流体の圧力が増加する。シリンダの内部は、ブースターポンプを取り囲む外部環境から汚染物を取り込みやすい恐れがある。シリンダ内での汚染物の存在は、ブースターポンプの動作に悪影響を及ぼす恐れがある。たとえば汚染物は、圧縮中の流体に混ざり、流体の組成に影響するか、ブースターポンプの部品の動作を低下させる恐れがある。
【発明の概要】
【課題を解決するための手段】
【0003】
一の実施形態では、ポンプシステムは、第1シリンダと、第1ピストンと、第2シリンダと、第2ピストンと、導管システムを備える。前記第1ピストンは、前記第1シリンダ内部で第1チャンバ部分と第2チャンバ部分を画定するように前記第1シリンダ内部に設けられる。前記第1ピストンは、作動流体を前記第1チャンバ部分へ引き込むように第1方向に移動可能である。前記第1ピストンは、作動流体を加圧し、かつ、前記第1チャンバ部分から作動流体を放出するように第2方向に移動可能である。前記第2ピストンは、前記第2シリンダ内部で第3チャンバ部分と第4チャンバ部分を画定するように前記第2シリンダ内部に設けられる。前記第2ピストンは、作動流体を前記第3チャンバ部分へ引き込むように前記第2シリンダ内部で第3方向に移動するように構成される。前記第2ピストンは、作動流体を加圧し、かつ、前記第3チャンバ部分から作動流体を放出するように第4方向に移動するように構成される。前記導管システムは、前記第2チャンバ部分と前記第4チャンバ部分を互いに流体結合する。前記導管システムは、前記第2チャンバ部分と前記第4チャンバ部分との間で流体を導くように構成される。
【0004】
他の実施形態では、ポンプシステムは、第1シリンダと、第1ピストンと、第2シリンダと、第2ピストンとを備える。前記第1ピストンは、前記第1シリンダ内部で第1チャンバ部分と第2チャンバ部分を画定するように前記第1シリンダ内部に設けられる。前記第1シリンダは、前記第1チャンバ部分で作動流体を受けるように構成される。前記第1ピストンは、前記第1チャンバ部分内部の作動流体を加圧するように構成される。前記第2ピストンは、前記第2シリンダ内部で第3チャンバ部分と第4チャンバ部分を画定するように前記第2シリンダ内部に設けられる。前記第2シリンダは、前記第3チャンバ部分で作動流体を受けるように構成される。前記第2ピストンは、前記第3チャンバ部分内部の作動流体を加圧するように構成される。それに加えて前記第2チャンバ部分と前記第4チャンバ部分は互いに流体結合され、前記第1シリンダ内での前記第1ピストンの運動による前記第1チャンバ部分内部の作動流体の加圧及び/又は前記第2シリンダ内での前記第2ピストンの運動による前記第3チャンバ部分内部の作動流体の加圧は、前記第2チャンバ部分と前記第4チャンバ部分との間で流体を導く。
【0005】
他の実施形態では、導管システムは、第1脚部と第2脚部を有する。前記第1脚部は、第1シリンダの第1チャンバ部分と流体結合するように構成される。前記第1シリンダは、前記第1チャンバ部分と第2チャンバ部分を画定する第1ピストンを有する。前記第2脚部は、第2シリンダの第3チャンバ部分と流体結合するように構成される。前記第2シリンダは、前記第3チャンバ部分と第4チャンバ部分を画定する第2ピストンを有する。前記第1シリンダ内で前記第1ピストンが運動することで、前記第2チャンバ部分内の作動流体が加圧され、前記第2シリンダ内で前記第2ピストンが運動することで、前記第4チャンバ部分内の作動流体が加圧され、かつ、前記第1脚部と前記第2脚部は、前記第1チャンバ部分と前記第3チャンバ部分を相互に流体結合する。
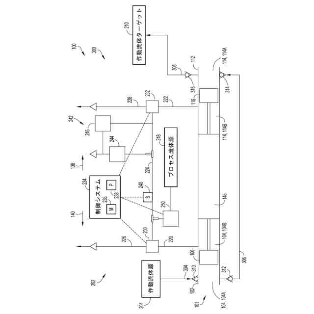
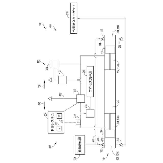
【図面の簡単な説明】
【0006】
説明を完結させると共に本開示をより良く理解するために、図面一式が提供される。図面は、本明細書の不可欠な部分を形成し、本開示の実施形態を例示するものであるが、これは、本開示の範囲を制限するものとして解釈されるべきではなく、本発明がどのように実施され得るかの単なる例として解釈されるべきである。
本開示の実施形態によるポンプシステムの側部断面図である。
本開示の実施形態によるポンプシステムの流体回路の概略図である。
本開示の実施形態によるポンプシステムの他の流体回路の概略図である。
本開示の実施形態によるポンプシステムのさらに他の流体回路の概略図である。
本開示の実施形態によるポンプシステムの流体回路の動作方法のフローチャートである。
【0007】
図全体を通して同様の数字が使用されている。
【発明を実施するための形態】
【0008】
本開示は、ブースターなどのポンプシステムへの汚染物質の潜在的な取り込みを低減することに関する。運転中、ブースターは流体(例えば、作動流体)の圧力を上昇させる。例えば、ブースターは、チャンバを画定するシリンダと、チャンバの第1部分と第2部分を画定するようにチャンバ内に設けられるピストンを含む。流体は、第1部分(例えば、加圧部分)に導かれ、ピストンは、チャンバ内で運動することで第1部分の容積を減少させるように構成され、それにより流体を加圧する。加圧された流体は、その後、チャンバから放出される。
【0009】
ピストンの運動による第1部分の容積の調整は、第2部分の容積を第1部分の容積に対応して調整する。特に、第1部分の容積を減少させるピストンの運動は、第2部分の容積も増加させ、第1部分の容積を増加させるピストンの運動は、第2部分の容積も減少させる。第2部分の容積を調整するピストンの運動は、第2部分とシリンダを取り囲む外部環境との間に特定の外部粒子を流入させる可能性がある。例えば、第2部分の容積を増加させるピストンの運動は、第2部分内の圧力を低下させる可能性がある。その結果、外部粒子、周囲の空気、水分、ほこり、および/またはごみ(簡単にするために、外部粒子と総称する。)が、外部環境から、圧力が低下した第2部分を満たすために流れるように促される恐れがある。
【0010】
残念ながら、状況によっては、外部粒子は、ポンプシステムによって圧縮されている流体(本明細書では「作動流体」およびその変形と指称する。)と混合する可能性がある。例えば、ピストンとシリンダの間に空間または隙間があり、外部粒子がピストンを横切って第2部分と第1部分の間を流れ、それによって互いに混合する恐れがある。その結果、作動流体の組成が悪影響を受ける可能性がある。加えてまたは代わりに、外部粒子は、シリンダから(例えば、ピストンの移動により第1部分から)放出され、ポンプシステム内の他の場所に導かれる可能性がある。外部粒子はその後、ポンプシステムの構成部品(例えば、封止体)の構造的完全性に接触し、影響を与える可能性がある。
(【0011】以降は省略されています)
この特許をJ-PlatPat(特許庁公式サイト)で参照する
関連特許
個人
圧縮機
5か月前
個人
海流製造装置。
20日前
株式会社ツインバード
送風装置
18日前
株式会社ツインバード
送風装置
18日前
ダイニチ工業株式会社
空調装置
4か月前
カヤバ株式会社
電動ポンプ
2か月前
ビッグボーン株式会社
送風装置
1か月前
株式会社不二越
蓄圧装置
2か月前
株式会社酉島製作所
ポンプ
3か月前
株式会社ニクニ
液封式ポンプ装置
4か月前
株式会社酉島製作所
ポンプ
4か月前
個人
携帯型扇風機用の送風ノズル
4か月前
株式会社ノーリツ
ロータリ圧縮機
1か月前
シャープ株式会社
送風装置
5か月前
シャープ株式会社
送風装置
5か月前
小倉クラッチ株式会社
ルーツブロア
2か月前
サンデン株式会社
スクロール圧縮機
4日前
サンデン株式会社
スクロール圧縮機
4日前
サンデン株式会社
スクロール圧縮機
4日前
株式会社ノーリツ
ロータリー圧縮機
3か月前
株式会社不二越
ベーンポンプ
2か月前
株式会社坂製作所
スクロール圧縮機
3か月前
株式会社不二越
油圧ユニット
4か月前
株式会社コスメック
ピストン型ポンプ
4か月前
株式会社島津製作所
真空ポンプ
18日前
株式会社チロル
送風機、送風機付衣服
1か月前
株式会社島津製作所
真空ポンプ
1か月前
個人
連結式螺旋翼体及び流体移送装置
4か月前
株式会社村田製作所
圧電ポンプ
5か月前
株式会社豊田自動織機
流体機械
1か月前
エドワーズ株式会社
真空ポンプ
12日前
株式会社アイシン
ポンプケース
11日前
株式会社豊田自動織機
電動圧縮機
2か月前
株式会社ナノバブル研究所
気液駆動装置
12日前
株式会社豊田自動織機
電動圧縮機
2か月前
株式会社豊田自動織機
電動圧縮機
2か月前
続きを見る
他の特許を見る