TOP
|
特許
|
意匠
|
商標
特許ウォッチ
Twitter
他の特許を見る
公開番号
2025141983
公報種別
公開特許公報(A)
公開日
2025-09-29
出願番号
2025112563,2021572790
出願日
2025-07-02,2021-01-21
発明の名称
有機物質の製造方法及び有機物質製造装置
出願人
積水化学工業株式会社
代理人
個人
,
個人
主分類
C12P
7/06 20060101AFI20250919BHJP(生化学;ビール;酒精;ぶどう酒;酢;微生物学;酵素学;突然変異または遺伝子工学)
要約
【課題】合成ガスを効率よく冷却し、微生物触媒を利用して合成ガスを高い変換効率で有機物質に変換することが可能な有機物質の製造方法及び有機物質製造装置を提供する。
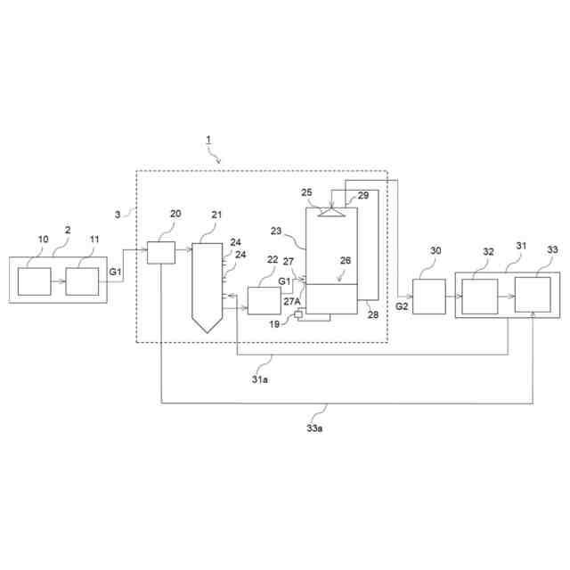
【解決手段】有機物質の製造方法は、ガス化装置2から排出された合成ガスG1を、熱交換器20を通過させることにより冷却する工程と、熱交換器20で冷却された合成ガスG1を、ガス冷却塔21を通過させて、ガス冷却塔21内部で噴霧された水により冷却する工程と、熱交換器20及びガス冷却塔21を少なくとも通過した合成ガスG2を、微生物触媒に接触させて有機物質を生成する工程とを含む。
【選択図】図1
特許請求の範囲
【請求項1】
廃棄物を熱分解し、部分酸化してガス化して熱分解ガスを生成するガス化工程と、
前記熱分解ガスに含まれる不純物を水素及び一酸化炭素に改質し、合成ガスを生成する改質工程と、
前記改質工程により生成された前記合成ガスを、熱交換器を通過させることにより冷却する第1ガス冷却工程と、
前記熱交換器で冷却された前記合成ガスを、水噴霧によりさらに冷却する第2ガス冷却工程と、
前記熱交換器、前記水噴霧によるガス冷却を少なくとも通過した前記合成ガスを、微生物触媒に接触させて有機物質を生成する有機物質生成工程とを含み、
前記ガス化工程及び前記改質工程の少なくともいずれかにおいて、前記合成ガスを構成する成分の濃度調整を行い、前記合成ガス中の酸素濃度を0.01体積%以上5体積%以下とする、有機物質の製造方法。
続きを表示(約 230 文字)
【請求項2】
前記合成ガスを構成する成分の濃度調整によって、前記合成ガス中の窒素濃度を1体積%以上40体積%以下とする、請求項1に記載の有機物質の製造方法。
【請求項3】
前記有機物質生成工程の後に、前記微生物触媒の微生物発酵により有機物質が生成されて得られた有機物質含有液から少なくとも水を分離する分離工程をさらに含み、前記分離工程で分離された水は前記水噴霧による前記第2ガス冷却工程に利用される、請求項1又は2に記載の有機物質の製造方法。
発明の詳細な説明
【技術分野】
【0001】
本発明は、合成ガスを原料として有機物質を製造する有機物質の製造方法、及び合成ガスを原料として有機物質を製造する有機物質製造装置に関する。
続きを表示(約 3,700 文字)
【背景技術】
【0002】
産業廃棄物、一般廃棄物などの各種廃棄物は、ガス化炉において熱分解によりガスを生成した後、改質炉で生成されたガスを改質して合成ガスを得る技術が広く知られている。得られた合成ガスは、そのまま燃焼され発電などに利用されたり、必要に応じてボイラーなどにより熱回収された後、発電などに利用されたりする。
また、近年、合成ガスが化学合成原料に利用されることも試みられており、例えば、微生物触媒によりエタノールなどの有機物質に変換することが試みられている(例えば、特許文献1参照)。
【0003】
ガス化炉及び改質炉において得られた合成ガスは、タール分などの不純物を多く含み、発電、化学合成にそのまま利用することが難しいため、ガス精製が行われることが一般的である。合成ガスは、ガス精製においては、適宜冷却されることが知られている。合成ガスを冷却する手段として、ガス流に水を噴霧し、水の蒸発熱を用いて合成ガスを冷却する手段が一般的に用いられている。しかし、ガス化炉及び改質炉において得られた合成ガスの温度は高温であり、水の噴霧によって合成ガスを冷却するには多量の水が必要となり、多量の排水が発生することになる。そこで、合成ガスを冷却する方法として、水の噴霧以外の手段を含める方法が提案されている(例えば、特許文献2~4参照)。
特許文献2では、高温かつ常圧でバイオマスをガス化し、ガス化した合成ガスがガス火炉から水冷却管を通り急冷塔に導入され、急冷塔において粗合成ガスはスプレー水により冷却されることが開示されている。
特許文献3では、ガス化して生成した合成ガスに対して、間接熱交換器による冷却工程、タール除去工程、タール除去装置による冷却工程、スプレー塔内の水スプレー噴霧による冷却工程を含む方法が開示されている。
特許文献4では、合成ガスを第1熱交換器により冷却し、第1熱交換器により冷却された合成ガスに、スプレー塔にて冷却水を噴霧する冷却工程を含む方法が開示されている。
【先行技術文献】
【特許文献】
【0004】
国際公開第2015/037710号
特表2015-510522号公報
特開2009-298825号公報
特開2014-227450号公報
【発明の概要】
【発明が解決しようとする課題】
【0005】
ところで、合成ガスを例えば有機合成原料として利用する場合には、温度を厳密に制御する必要がある場合がある。例えば、微生物触媒によりエタノールなどの有機物質に変換する場合には、微生物触媒が死滅することを防止するために、合成ガスは40℃以下の温度まで冷却する必要がある。
【0006】
しかしながら、合成ガスを発電などに利用する場合には、厳密な温度制御が必要とされない。したがって、特許文献2~4に記載される従来の合成ガスの精製方法を、微生物触媒を利用する場合にそのまま適用しても、高い変換効率で有機物質を合成することは難しい。
また、従来の合成ガスの冷却では、窒素や空気の吹込みが一般的に多く行われているが、微生物触媒を利用する場合、合成ガスに窒素や空気が混入すると、有機物質の変換効率が低下してしまう。
【0007】
そこで、本発明は、合成ガスを効率よく冷却し、微生物触媒を利用して合成ガスを高い変換効率で有機物質に変換することが可能な有機物質の製造方法及び有機物質製造装置を提供することを課題とする。
【課題を解決するための手段】
【0008】
本発明者らは、鋭意検討の結果、合成ガスを熱交換器により冷却し、熱交換器で冷却された合成ガスをガス冷却塔内部で噴霧された水により冷却し、その冷却された合成ガスを、微生物触媒に接触させて有機物質を生成することで上記課題を解決できることを見出し、以下の本発明を完成させた。
すなわち、本発明は、以下の[1]~[18]を提供する。
[1]ガス化装置から排出された合成ガスを、熱交換器を通過させることにより冷却する工程と、前記熱交換器で冷却された合成ガスを、ガス冷却塔を通過させて、ガス冷却塔内部で噴霧された水により冷却する工程と、前記熱交換器及び前記ガス冷却塔を少なくとも通過した合成ガスを、微生物触媒に接触させて有機物質を生成する工程とを含む有機物質の製造方法。
[2]前記ガス化装置から排出された前記合成ガスの温度が900℃以上である[1]に記載の有機物質の製造方法。
[3]前記熱交換器で前記合成ガスを200℃以上300℃以下の温度まで冷却する[1]又は[2]に記載の有機物質の製造方法。
[4]前記ガス冷却塔で冷却された前記合成ガスを、ろ過式集塵器を通過させる工程をさらに含み、前記熱交換器、前記ガス冷却塔及び前記ろ過式集塵器を少なくとも通過した前記合成ガスを、微生物触媒に接触させて有機物質を生成する、[1]~[3]のいずれかに記載の有機物質の製造方法。
[5]前記ガス冷却塔で冷却された前記合成ガスを、水スクラバを通過させる工程をさらに含み、前記熱交換器、前記ガス冷却塔及び前記水スクラバを少なくとも通過した前記合成ガスを、微生物触媒に接触させて有機物質を生成する、[1]~[4]のいずれかに記載の有機物質の製造方法。
[6]前記熱交換器、前記ガス冷却塔、前記ろ過式集塵器及び前記水スクラバをこの順に通過した前記合成ガスを、微生物触媒に接触させて有機物質を生成する、[5]に記載の有機物質の製造方法。
[7]前記水スクラバで前記合成ガスを40℃以下に冷却する[5]又は[6]に記載の有機物質の製造方法。
[8]前記有機物質を蒸留する工程をさらに含み、前記熱交換器によって前記合成ガスから得た熱エネルギーを蒸留に利用する、[1]~[7]のいずれかに記載の有機物質の製造方法。
[9]前記有機物質がエタノールを含む[1]~[8]のいずれかに記載の有機物質の製造方法。
[10]合成ガスを生成するガス化装置と、前記ガス化装置から排出された合成ガスを通過させて冷却する熱交換器と、前記熱交換器で冷却された合成ガスを通過させて水噴霧により冷却するガス冷却塔と、前記熱交換器及び前記ガス冷却塔を少なくとも通過した合成ガスを、微生物触媒に接触させて有機物質を生成する有機物質生成部とを備える有機物質製造装置。
[11]前記ガス化装置から排出された前記合成ガスの温度が900℃以上である[10]に記載の有機物質製造装置。
[12]前記熱交換器で前記合成ガスを200℃以上300℃以下の温度まで冷却する[10]又は[11]に記載の有機物質製造装置。
[13]前記ガス冷却塔の後段に配置され、かつ前記ガス冷却塔で冷却された前記合成ガスを通過させるろ過式集塵器をさらに備え、前記有機物質生成部が、前記熱交換器、前記ガス冷却塔及び前記ろ過式集塵器を少なくとも通過した合成ガスを、前記微生物触媒に接触させて有機物質を生成する、[10]~[12]のいずれかに記載の有機物質製造装置。
[14]前記ガス冷却塔の後段に配置され、かつ前記ガス冷却塔で冷却された前記合成ガスを通過させる水スクラバをさらに備え、前記有機物質生成部が、前記熱交換器、前記ガス冷却塔及び前記水スクラバを少なくとも通過した合成ガスを、前記微生物触媒に接触させて有機物質を生成する、[10]~[13]のいずれかに記載の有機物質製造装置。
[15]前記有機物質生成部が、前記熱交換器、前記ガス冷却塔、ろ過式集塵器及び前記水スクラバをこの順に通過した合成ガスを、前記微生物触媒に接触させて有機物質を生成する、[14]に記載の有機物質製造装置。
[16]前記水スクラバで前記合成ガスを40℃以下に冷却する[14]又は[15]に記載の有機物質製造装置。
[17]前記有機物質を蒸留する蒸留装置をさらに備え、前記蒸留装置は、前記熱交換器によって前記合成ガスから得た熱エネルギーを蒸留に利用する、[10]~[16]のいずれかに記載の有機物質製造装置。
[18]前記有機物質がエタノールを含む[10]~[17]のいずれかに記載の有機物質製造装置。
【発明の効果】
【0009】
本発明によれば、合成ガスを効率よく冷却し、微生物触媒を利用して合成ガスを高い変換効率で有機物質に変換することが可能な有機物質の製造方法及び有機物質製造装置を提供することが可能になる。
【図面の簡単な説明】
【0010】
本発明の実施形態に係る有機物質製造装置の全体構成を示す模式図である。
【発明を実施するための形態】
(【0011】以降は省略されています)
この特許をJ-PlatPat(特許庁公式サイト)で参照する
関連特許
積水化学工業株式会社
複層管
4日前
積水化学工業株式会社
段ボール
12日前
積水化学工業株式会社
遺伝子導入方法
5日前
積水化学工業株式会社
螺旋管の製管装置
今日
積水化学工業株式会社
螺旋管の製管装置
今日
積水化学工業株式会社
熱伝導性樹脂組成物
4日前
積水化学工業株式会社
膜付き基材の製造方法及び粉体
今日
積水化学工業株式会社
プログラム及び情報処理システム
今日
積水化学工業株式会社
メタサーフェスシート及び窓構造
今日
積水化学工業株式会社
接着性樹脂組成物、及び、仮固定材
今日
積水化学工業株式会社
区画貫通処理構造及び区画貫通処理材
5日前
積水化学工業株式会社
区画貫通処理構造及び区画貫通処理材
5日前
積水化学工業株式会社
区画貫通処理構造及び区画貫通処理材
5日前
積水化学工業株式会社
支持部材、蓄電設備及び蓄電設備付き建物
8日前
積水化学工業株式会社
螺旋管製管用スペーサおよび螺旋管製管方法
18日前
積水化学工業株式会社
情報処理システム、情報処理方法及びプログラム
今日
積水化学工業株式会社
情報処理システム、情報処理方法及びプログラム
今日
積水化学工業株式会社
センサ一体型電磁誘導ケーブル及び電磁誘導システム
8日前
積水化学工業株式会社
管継手
18日前
積水化学工業株式会社
樹脂材料、積層フィルム、硬化物及び多層プリント配線板
12日前
積水化学工業株式会社
粘着テープ
4日前
積水化学工業株式会社
情報処理システム、情報処理方法、プログラム及び情報処理装置
今日
積水化学工業株式会社
還元剤およびガスの製造方法
12日前
積水化学工業株式会社
蓄電素子ユニットの設置方法、蓄電素子ユニット及び蓄電素子ユニット組合体
11日前
積水化学工業株式会社
蓄電素子ユニット、蓄電素子ユニット用の固定部材、及び蓄電素子ユニット付き建物
8日前
積水化学工業株式会社
ドレン部材、雨樋配管構造、及び建物
8日前
積水化学工業株式会社
合わせガラス用中間膜及び合わせガラス
4日前
積水化学工業株式会社
ドレン部材及び雨樋配管構造、建物、屋根
8日前
積水化学工業株式会社
有機物質の製造方法及び有機物質製造装置
8日前
積水化学工業株式会社
インクジェット用及びエアキャビティ形成用硬化性組成物、電子部品、及び電子部品の製造方法
今日
積水化学工業株式会社
情報処理システム、情報処理方法及びプログラム
今日
積水化学工業株式会社
プログラム、情報処理システム及び情報処理方法
今日
積水化学工業株式会社
ポリオール含有組成物及び発泡性ポリウレタン組成物
1日前
積水化学工業株式会社
発泡剤添加装置、吹付用発泡機、発泡剤添加方法及び発泡体製造方法
4日前
積水化学工業株式会社
区画貫通処理構造、区画貫通処理材、及び区画貫通処理構造の施工方法
12日前
積水化学工業株式会社
ポリオール組成物、難燃性ウレタン樹脂組成物、及びポリウレタン発泡体
18日前
続きを見る
他の特許を見る