TOP
|
特許
|
意匠
|
商標
特許ウォッチ
Twitter
他の特許を見る
10個以上の画像は省略されています。
公開番号
2025140397
公報種別
公開特許公報(A)
公開日
2025-09-29
出願番号
2024039773
出願日
2024-03-14
発明の名称
超音波振動子駆動回路
出願人
ASTI株式会社
代理人
個人
,
個人
主分類
H02M
1/08 20060101AFI20250919BHJP(電力の発電,変換,配電)
要約
【課題】 電圧駆動型トランジスタを使用した超音波振動子駆動回路において、ターンオン・ターンオフの高速化を図ることができる超音波振動子駆動回路を提供すること。
【解決手段】 第1スイッチング素子用の二次巻線と上記第1スイッチング素子のソースとの間にはコンデンサが直列に配置されているとともに、上記第2スイッチング素子用の二次巻線と上記第2スイッチング素子のソースとの間にもコンデンサが直列に配置されていて、それによって、上記第1スイッチング素子用の二次巻線によって生成される駆動電圧に上記コンデンサによって生成されるゲートバイアス電圧を直列に加算するともに、上記第2スイッチング素子用の二次巻線によって生成される駆動電圧に上記コンデンサによって生成されるゲートバイアス電圧を直列に加算するようにしたもの。
【選択図】 図1
特許請求の範囲
【請求項1】
超音波振動子とチョークコイルとの直列回路と、
上記直列回路に上記超音波波振動子の共振周波数を付与して上記超音波波振動子を駆動する発振回路と、
を具備し、
上記発振回路は、
電力用トランスと、
上記電力用トランスの一次巻線を断続的に通電する第1スイッチング素子及び第2スイッチング素子と、
上記振動子の両端間の電圧を検出する電圧検出部と、
上記電圧検出部で検出された電圧が正帰還するように位相を調整する位相調整部と、
上記位相調整部で位相を調整された電圧を上記第1スイッチング素子及び第2スイッチング素子に正帰還させる正帰還用トランスと、
を備えていて、
上記第1スイッチング素子と第2スイッチング素子はゲートとドレインとソースからなる電圧駆動型トランジスタを使用するものであり、
上記正帰還用トランスは一次巻線と上記第1スイッチング素子用の二次巻線と上記第2スイッチング素子用の二次巻線とから構成されていて、
上記第1スイッチング素子用の二次巻線と上記第1スイッチング素子のソースとの間にはコンデンサが直列に配置されているとともに、上記第2スイッチング素子用の二次巻線と上記第2スイッチング素子のソースとの間にもコンデンサが直列に配置されていて、
それによって、上記第1スイッチング素子用の二次巻線によって生成される駆動電圧に上記コンデンサによって生成されるゲートバイアス電圧を直列に加算するともに、上記第2スイッチング素子用の二次巻線によって生成される駆動電圧に上記コンデンサによって生成されるゲートバイアス電圧を直列に加算するようにしたことを特徴とする超音波振動子駆動回路。
続きを表示(約 370 文字)
【請求項2】
請求項1記載の超音波振動子駆動回路において、
上記第1スイッチング素子用の二次巻線と上記第1スイッチング素子のゲートとの間には抵抗が直列に配置されているとともに、上記第2スイッチング素子用の二次巻線と上記第2スイッチング素子のゲートとの間にも抵抗が直列に配置されていることを特徴とする超音波振動子駆動回路。
【請求項3】
請求項2記載の超音波振動子駆動回路において、
上記第1スイッチング素子用の二次巻線と上記コンデンサと上記抵抗の直列回路には2個のツェナーダイオードの直列回路が並列に接続されていて、
上記第2スイッチング素子用の二次巻線と上記コンデンサと上記抵抗の直列回路には2個のツェナーダイオードの直列回路が並列に接続されていることを特徴とする超音波振動子駆動回路。
発明の詳細な説明
【技術分野】
【0001】
本発明は、超音波振動子駆動回路に係り、特に、電圧駆動型トランジスタを使用した超音波振動子駆動回路において、ターンオン・ターンオフの高速化を図ることができるように工夫したものに関する。
続きを表示(約 1,100 文字)
【背景技術】
【0002】
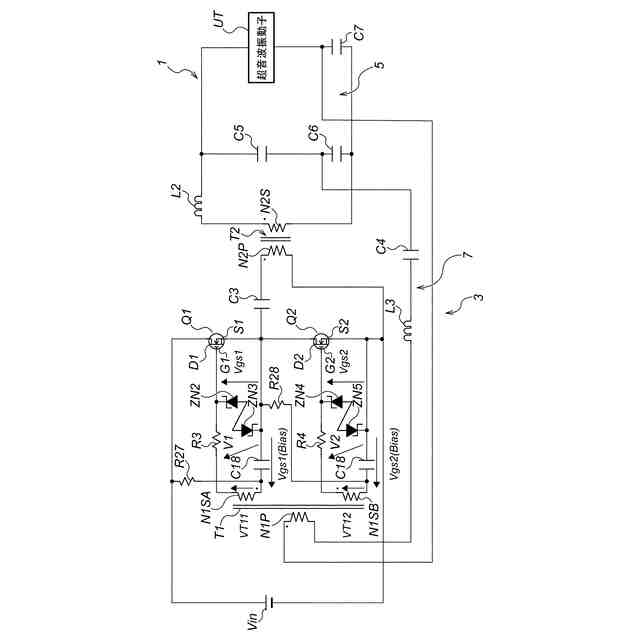
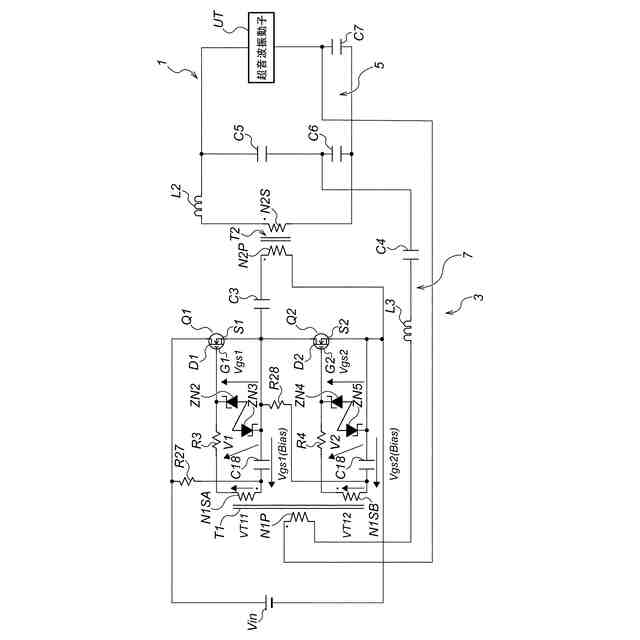
従来の超音波振動子駆動回路は、例えば、図23に示すような構成になっている。
まず、チョークコイルL2と超音波振動子UTの直列回路101があり、この直列回路101に発振回路103が接続されている。この発振回路103によって上記超音波振動子UTに共振周波数を付与して駆動する。
【0003】
上記発振回路103は次のような構成になっている。まず、電力用トランスT2があり、この電力用トランスT2は一次巻線N2Pと二次巻線N2Sとから構成されている。上記電力用トランスT2の一次巻線N2Pを断続的に通電する第1スイッチング素子Q1及び第2スイッチング素子Q2が設けられている。
【0004】
上記第1スイッチング素子Q1及び第2スイッチング素子Q2はバイポーラトランジスタ(BJT:Bipolar Junction Transistor)を使用したものである。
【0005】
上記第1スイッチング素子Q1はベースB1とコレクタC1とエミッタE1とから構成されている。上記第2スイッチング素子Q2もベースB2とコレクタC2とエミッタE2とから構成されている。
【0006】
又、直流電源Vinが設けられていて、この直流電源Vinのプラス側が上記第1スイッチング素子Q1のコレクタC1に接続されていて、マイナス側が上記第2スイッチング素子Q2のエミッタE2に接続されている。
【0007】
上記超音波振動子UTの両端間の電圧を検出する電圧検出部105が設けられている。この電圧検出部105は3個のコンデンサC5、C6、C7とから構成されている。
【0008】
上記電圧検出部105で検出された電圧が正帰還するように位相を調整する位相調整部107が設けられている。この位相検出部107はコイルL3とコンデンサC4とから構成されている。
【0009】
上記位相調整部107で位相を調整された電圧を上記第1スイッチング素子Q1及び第2スイッチング素子Q2に正帰還させる正帰還用トランスT1が設けられている。上記正帰還用トランスT1は一次巻線N1Pと上記第1スイッチング素子Q1用の二次巻線N1SAと上記第2はスイッチング素子Q2用の二次巻線N1SBとから構成されている。
【0010】
上記第1スイッチング素子Q1のベースB1と上記正帰還用トランスT1の二次巻線N1SAの間には抵抗R3とダイオードD3が直列に接続されている。又、上記二次巻線N1SAと上記電力用トランスT2の一次巻線N2Pの間にはコンデンサC3が直列に接続されている。
(【0011】以降は省略されています)
この特許をJ-PlatPat(特許庁公式サイト)で参照する
関連特許
ASTI株式会社
超音波振動子駆動回路
4日前
個人
電源装置
15日前
個人
バッテリ内蔵直流電源
14日前
株式会社FUJI
制御盤
4日前
オムロン株式会社
電源回路
8日前
オムロン株式会社
電源回路
8日前
オムロン株式会社
電源回路
8日前
トヨタ自動車株式会社
回転子
15日前
ニデック株式会社
モータの制御方法
22日前
日産自動車株式会社
電子機器
25日前
トヨタ自動車株式会社
回転子
今日
トヨタ自動車株式会社
溶接装置
28日前
ミサワホーム株式会社
居住設備
4日前
大豊工業株式会社
モータ
14日前
井関農機株式会社
充電システム
25日前
東京応化工業株式会社
発電装置
8日前
株式会社リコー
拡張アンテナ装置
7日前
トヨタ自動車株式会社
ロータ
2日前
ニチコン株式会社
AC入力検出回路
今日
富士電子工業株式会社
電力変換装置
16日前
日産自動車株式会社
ステータ
1日前
ユタカ電業株式会社
ケーブルダクト
4日前
株式会社大林組
可搬式充電設備
1日前
株式会社ミツバ
巻線装置
7日前
株式会社正興電機製作所
地絡確認装置
7日前
株式会社ダイヘン
電力管理装置
23日前
株式会社デンソー
電力変換装置
今日
株式会社アイシン
直流回転電機
28日前
NTN株式会社
モータユニット
4日前
株式会社アイシン
駆動装置
2日前
住友電装株式会社
ワイヤハーネス
24日前
株式会社アイシン
回転電機
今日
株式会社豊田自動織機
車両用機器
4日前
カヤバ株式会社
アクチュエータユニット
14日前
志幸技研工業株式会社
ケーブル布設工法
14日前
株式会社デンソー
インバータ装置
16日前
続きを見る
他の特許を見る