TOP
|
特許
|
意匠
|
商標
特許ウォッチ
Twitter
他の特許を見る
公開番号
2025135449
公報種別
公開特許公報(A)
公開日
2025-09-18
出願番号
2024033300
出願日
2024-03-05
発明の名称
グラウチングシステム
出願人
鹿島建設株式会社
,
ケミカルグラウト株式会社
,
日特建設株式会社
代理人
弁理士法人後藤特許事務所
主分類
E02D
3/12 20060101AFI20250910BHJP(水工;基礎;土砂の移送)
要約
【課題】グラウチング装置の洗浄作業に要する人員を削減する。
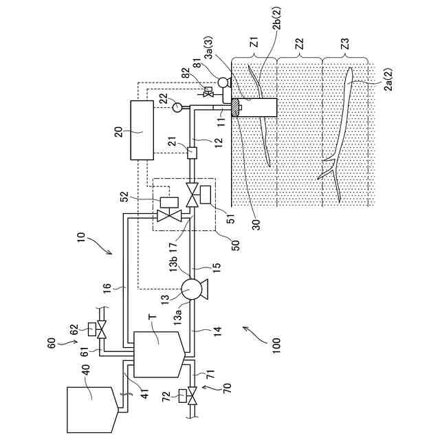
【解決手段】グラウチング装置10は、グラウト材をボーリング孔3に注入する注入管11と、ボーリング孔3と注入管11との間で膨張及び収縮するパッカー30と、グラウト材を貯留するグラウトタンクTと、グラウトタンクTに貯留されたグラウト材を吸引して輸送するグラウトポンプ13と、注入管通路12及びリターン通路16を流れるグラウト材の流れを調整するバルブ装置50と、洗浄水を供給する洗浄水供給機構60と、を有する。コントローラ20は、ボーリング孔3へのグラウト材の注入が完了したと判定すると、洗浄水供給機構60から導入通路14を通じて洗浄水をグラウトポンプ13に供給するとともに、グラウトポンプ13を駆動させてグラウトポンプ13の内部を洗浄する第1洗浄工程を実行する。
【選択図】図3
特許請求の範囲
【請求項1】
グラウト材をグラウト孔に注入するためのグラウチング装置と、
前記グラウチング装置の動作を制御する制御部と、を備え、
前記グラウチング装置は、
前記グラウト孔に挿入され、グラウト材を前記グラウト孔に注入する注入管と、
前記注入管に接続され、前記注入管にグラウト材を供給する注入管通路と、
前記注入管の外周面に固定され、前記グラウト孔と前記注入管との間で膨張及び収縮するパッカーと、
グラウト材を貯留するグラウトタンクと、
前記グラウトタンクに貯留されたグラウト材を吸引して輸送するグラウトポンプと、
前記グラウトタンクと前記グラウトポンプの吸込口とを接続する導入通路と、
前記グラウトポンプの吐出口と前記注入管通路とを接続する吐出通路と、
前記吐出通路と前記注入管通路との接続部に接続され、前記グラウトタンクに連通するリターン通路と、
前記注入管通路及び前記リターン通路を流れるグラウト材の流れを調整するバルブ装置と、
前記導入通路に洗浄水を供給する洗浄水供給機構と、を有し、
前記制御部は、
前記グラウト孔へのグラウト材の注入が完了したと判定すると、
前記洗浄水供給機構から前記導入通路を通じて洗浄水を前記グラウトポンプに供給するとともに、前記グラウトポンプを駆動させて前記グラウトポンプの内部を洗浄する第1洗浄工程を実行する、グラウチングシステム。
続きを表示(約 820 文字)
【請求項2】
請求項1に記載のグラウチングシステムであって、
前記制御部は、前記第1洗浄工程において、前記バルブ装置を制御して前記吐出通路と前記リターン通路とを連通させて、前記リターン通路を洗浄する、グラウチングシステム。
【請求項3】
請求項1に記載のグラウチングシステムであって、
前記バルブ装置は、
前記注入管通路の流れを制御する第1制御弁と、
前記リターン通路の流れを制御する第2制御弁と、を有する、グラウチングシステム。
【請求項4】
請求項1に記載のグラウチングシステムであって、
前記制御部は、前記第1洗浄工程を実行後、前記バルブ装置を制御して前記吐出通路と前記注入管通路とを連通させて、前記注入管を洗浄する第2洗浄工程を実行する、グラウチングシステム。
【請求項5】
請求項4に記載されたグラウチングシステムであって、
前記制御部は、前記第1洗浄工程を実行後、前記パッカーを収縮させて、前記注入管の上昇動作を行う注入管引き上げ工程を実行し、その後、前記第2洗浄工程を実行する、グラウチングシステム。
【請求項6】
請求項1に記載されたグラウチングシステムであって、
前記制御部は、前記第1洗浄工程を実行後、前記パッカーを膨張させたまま前記注入管を通じて前記グラウト孔に水を注入する水送り工程を実行する、グラウチングシステム。
【請求項7】
請求項1から6のいずれか一項に記載されたグラウチングシステムであって、
前記注入管通路の流量を検出する流量計と、
前記注入管通路の圧力を検出する圧力計と、を備え、
前記制御部は、前記流量計の検出する流量と前記圧力計が検出する圧力とに基づいて、前記グラウト孔へのグラウト材の注入状態を判定する、グラウチングシステム。
発明の詳細な説明
【技術分野】
【0001】
本発明は、グラウチングシステムに関する。
続きを表示(約 1,400 文字)
【背景技術】
【0002】
特許文献1には、岩盤亀裂にグラウト材を注入するためのグラウチング装置が開示されている。
【先行技術文献】
【特許文献】
【0003】
特開2014-92020号公報
【発明の概要】
【発明が解決しようとする課題】
【0004】
特許文献1に開示された発明では、グラウト孔にパッカーを配置し、このパッカーによって区切られた空間内にグラウト材を注入している。
【0005】
このようなグラウチング装置では、グラウト材注入後に、少なくともグラウトポンプを洗浄しないと、グラウト材が硬化してグラウト装置として機能しなくなる。このような洗浄作業は、作業員が行うため、作業員による観察や作業等が必要となり、その分人員が必要となっていた。
【0006】
本発明は、グラウチング装置の洗浄作業に要する人員の削減を目的とする。
【課題を解決するための手段】
【0007】
本発明は、グラウト材をグラウト孔に注入するためのグラウチング装置と、グラウチング装置の動作を制御する制御部と、を備え、グラウチング装置は、グラウト孔に挿入され、グラウト材をグラウト孔に注入する注入管と、注入管に接続され、注入管にグラウト材を供給する注入管通路と、注入管の外周面に固定され、グラウト孔と注入管との間で膨張及び収縮するパッカーと、グラウト材を貯留するグラウトタンクと、グラウトタンクに貯留されたグラウト材を吸引して輸送するグラウトポンプと、グラウトタンクとグラウトポンプの吸込口とを接続する導入通路と、グラウトポンプの吐出口と注入管通路とを接続する吐出通路と、吐出通路と注入管通路との接続部に接続され、グラウトタンクに連通するリターン通路と、注入管通路及びリターン通路を流れるグラウト材の流れを調整するバルブ装置と、導入通路に洗浄水を供給する洗浄水供給機構と、を有し、制御部は、グラウト孔へのグラウト材の注入が完了したと判定すると、洗浄水供給機構から導入通路を通じて洗浄水をグラウトポンプに供給するとともに、グラウトポンプを駆動させてグラウトポンプの内部を洗浄する第1洗浄工程を実行する。
【発明の効果】
【0008】
本発明によれば、グラウチング装置の洗浄作業に要する人員を削減できる。
【図面の簡単な説明】
【0009】
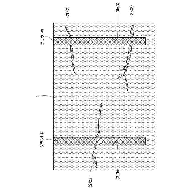
図1は、グラウチングの概要を説明するための図である。
図2は、本発明の実施形態に係るグラウチングシステムの概略図である。
図3は、本発明の実施形態に係るグラウト材の配合表を示すブロック図である。
図4は、本発明の実施形態に係るグラウト材の注入方法の流れを示すフローチャートである。
図5は、本発明の実施形態に係るグラウト材の注入方法の流れを示すフローチャートであり、図4の続きである。
図6は、本発明の実施形態に係るグラウチング装置の洗浄方法の流れを示すフローチャートである。
図7は、本発明の実施形態に係るグラウチング装置の水送り工程を含むフローチャートである。
【発明を実施するための形態】
【0010】
以下、図面を参照して、本発明の実施形態について説明する。
(【0011】以降は省略されています)
この特許をJ-PlatPat(特許庁公式サイト)で参照する
関連特許
鹿島建設株式会社
接続方法
13日前
鹿島建設株式会社
解体方法
1か月前
鹿島建設株式会社
接合構造
1か月前
鹿島建設株式会社
構築方法
27日前
鹿島建設株式会社
制震架構
1か月前
鹿島建設株式会社
熱回収方法
2か月前
鹿島建設株式会社
過重力施設
1か月前
鹿島建設株式会社
塔状構造物
12日前
鹿島建設株式会社
空調システム
2か月前
鹿島建設株式会社
床版架設方法
1か月前
鹿島建設株式会社
柱建て込み方法
2か月前
鹿島建設株式会社
シールド掘進機
1か月前
鹿島建設株式会社
壁高欄の施工方法
5日前
鹿島建設株式会社
グラウチングシステム
2か月前
鹿島建設株式会社
グラウチングシステム
2か月前
鹿島建設株式会社
計測装置及び計測方法
2か月前
鹿島建設株式会社
接続方法および接続構造
1か月前
鹿島建設株式会社
運搬台車および運搬方法
2か月前
鹿島建設株式会社
ワイヤレス給電システム
2か月前
鹿島建設株式会社
橋、および橋の製造方法
1か月前
鹿島建設株式会社
接続方法および接続構造
2か月前
鹿島建設株式会社
基礎構造および構築方法
4日前
鹿島建設株式会社
作業サイクル分析システム
1か月前
鹿島建設株式会社
壁体の構築方法およびタンク
1か月前
鹿島建設株式会社
コンクリート構造物構築方法
26日前
鹿島建設株式会社
コンクリートの充填監視方法
4日前
鹿島建設株式会社
鋼管柱の接合方法、及び鋼管柱
1か月前
鹿島建設株式会社
品質評価装置および品質評価方法
1か月前
鹿島建設株式会社
水処理システムおよび水処理方法
2か月前
鹿島建設株式会社
水硬性硬化体の炭酸化養生システム
1か月前
鹿島建設株式会社
盛土評価システムおよび盛土評価方法
1か月前
鹿島建設株式会社
鉱物含有量測定方法及び鉱物含有量測定装置
2か月前
鹿島建設株式会社
生態系環境改善部材及び生態系環境改善構造
25日前
鹿島建設株式会社
作業計画支援方法及び作業計画支援プログラム
4日前
鹿島道路株式会社
コンクリート舗装の養生方法
1か月前
鹿島道路株式会社
コンクリート舗装の養生方法
1か月前
続きを見る
他の特許を見る