TOP
|
特許
|
意匠
|
商標
特許ウォッチ
Twitter
他の特許を見る
公開番号
2025134423
公報種別
公開特許公報(A)
公開日
2025-09-17
出願番号
2024032312
出願日
2024-03-04
発明の名称
供給システム
出願人
いすゞ自動車株式会社
代理人
弁理士法人創光国際特許事務所
主分類
H01M
8/04 20160101AFI20250909BHJP(基本的電気素子)
要約
【課題】水素ボイルオフガスの大気への排出を抑制する。
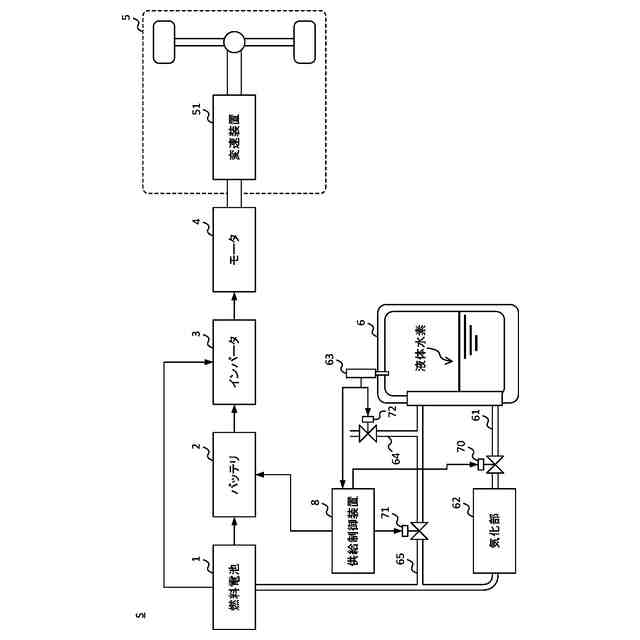
【解決手段】供給システムは、液体水素を貯蔵する容器で気化した水素ボイルオフガスで発電する燃料電池と、燃料電池が発電した電力を蓄えるバッテリ2と、容器の液体水素を用いて動力を発生する燃料電池が、所定時間以上停止する停止期間中に発生する水素ボイルオフガスの発生量を予測する発生量予測部822と、発生量の水素ボイルオフガスで燃料電池が発電できる発電量を予測する発電量予測部823と、予測された発電量の電力がバッテリに充電可能な電力量よりも大きい場合、停止期間になる前にバッテリ2の残容量を減らす容量制御部824と、停止期間中に発生した水素ボイルオフガスを燃料電池に供給することにより、燃料電池に水素ボイルオフガスで発電させる供給制御部825と、を有する。
【選択図】図2
特許請求の範囲
【請求項1】
液体水素を貯蔵する容器で気化した水素ボイルオフガスで発電する燃料電池と、
前記燃料電池が発電した電力を蓄えるバッテリと、
前記容器の前記液体水素を用いて動力を発生する動力部が、所定時間以上停止する停止期間中に発生する前記水素ボイルオフガスの発生量を予測する第一予測部と、
前記発生量の前記水素ボイルオフガスで前記燃料電池が発電できる発電量を予測する第二予測部と、
予測された前記発電量の電力が前記バッテリに充電可能な電力量よりも大きい場合、前記停止期間になる前に前記バッテリの残容量を減らす第一制御部と、
前記停止期間中に発生した前記水素ボイルオフガスを前記燃料電池に供給することにより、前記燃料電池に前記水素ボイルオフガスで発電させる第二制御部と、
を有する供給システム。
続きを表示(約 690 文字)
【請求項2】
前記第一予測部は、前記水素ボイルオフガスの単位時間当たりの単位発生量と前記停止期間の長さの積を前記発生量として予測する、
請求項1に記載の供給システム。
【請求項3】
前記第一予測部は、前記容器が存在する所定空間の前記停止期間中の気温に応じて前記単位発生量を予測する、
請求項2の供給システム。
【請求項4】
前記第一予測部は、前記停止期間のうちの日光が前記容器を搭載する装置に当たる時刻の前記発生量を、前記日光が前記装置に当たらない時刻の前記発生量よりも多くする、
請求項1に記載の供給システム。
【請求項5】
前記第一予測部は、前記停止期間中の天気を予測した天気予報に基づいて、前記停止期間のうちの天気が晴れである時刻の前記発生量を、前記天気が晴れでない時刻の前記発生量よりも多くする、
請求項1に記載の供給システム。
【請求項6】
前記第一制御部は、前記バッテリの最大容量から前記残容量を減算して定まる前記バッテリに充電可能な電力量が、予測された前記発電量以上になるまで前記残容量を減らす、
請求項1に記載の供給システム。
【請求項7】
前記第二予測部は、前記停止期間中に前記発生量の前記水素ボイルオフガスが発生することより、前記容器の圧力が、前記容器内の前記水素ボイルオフガスを排出するか否かを判定するための所定圧力よりも大きくなる場合、前記発電量を予測する、
請求項1から6のいずれか一項に記載の供給システム。
発明の詳細な説明
【技術分野】
【0001】
本発明は、バッテリに電力を供給する供給システムに関する。
続きを表示(約 1,200 文字)
【背景技術】
【0002】
水素と酸素を電気化学反応させて発電する燃料電池を搭載する車両が知られている。特許文献1には、車両に搭載された容器に液体水素を貯蔵して、容器から燃料電池に水素を供給する技術が開示されている。
【先行技術文献】
【特許文献】
【0003】
特開2004-327227号公報
【発明の概要】
【発明が解決しようとする課題】
【0004】
液体水素を貯蔵する容器内では、容器の外部からの自然入熱などにより液体水素が気化することにより、水素ボイルオフガスが発生する。燃料電池が長時間発電しない場合、水素ボイルオフガスが発生しても容器内の水素が消費されないので、容器内の水素ボイルオフガスが増加する。そして、容器内の水素ボイルオフガスが増加することにより、容器内の圧力が上昇する。そのため、容器の耐圧を超える前に、容器内で発生した水素ボイルオフガスを容器外に排出する必要があった。
【0005】
そこで、本発明はこれらの点に鑑みてなされたものであり、水素ボイルオフガスの大気への排出を抑制することを目的とする。
【課題を解決するための手段】
【0006】
本発明の態様においては、液体水素を貯蔵する容器で気化した水素ボイルオフガスで発電する燃料電池と、前記燃料電池が発電した電力を蓄えるバッテリと、前記容器の前記液体水素を用いて動力を発生する動力部が、所定時間以上停止する停止期間中に発生する前記水素ボイルオフガスの発生量を予測する第一予測部と、前記発生量の前記水素ボイルオフガスで前記燃料電池が発電できる発電量を予測する第二予測部と、予測された前記発電量の電力が前記バッテリに充電可能な電力量よりも大きい場合、前記停止期間になる前に前記バッテリの残容量を減らす第一制御部と、前記停止期間中に発生した前記水素ボイルオフガスを前記燃料電池に供給することにより、前記燃料電池に前記水素ボイルオフガスで発電させる第二制御部と、を有する供給システムを提供する。
【0007】
前記第一予測部は、前記水素ボイルオフガスの単位時間当たりの単位発生量と前記停止期間の長さの積を前記発生量として予測してもよい。
【0008】
前記第一予測部は、前記容器が存在する所定空間の前記停止期間中の気温に応じて前記単位発生量を予測してもよい。
【0009】
前記第一予測部は、前記停止期間のうちの日光が前記容器を搭載する装置に当たる時刻の前記発生量を、前記日光が前記装置に当たらない時刻の前記発生量よりも多くしてもよい。
【0010】
前記第一予測部は、前記停止期間中の天気を予測した天気予報に基づいて、前記停止期間のうちの天気が晴れである時刻の前記発生量を、前記天気が晴れでない時刻の前記発生量よりも多くしてもよい。
(【0011】以降は省略されています)
この特許をJ-PlatPat(特許庁公式サイト)で参照する
関連特許
個人
安全なNAS電池
1か月前
日本発條株式会社
積層体
9日前
東レ株式会社
多孔質炭素シート
28日前
エイブリック株式会社
半導体装置
1か月前
エイブリック株式会社
半導体装置
1か月前
個人
防雪防塵カバー
9日前
ローム株式会社
半導体装置
7日前
ローム株式会社
半導体装置
28日前
キヤノン株式会社
電子機器
28日前
ローム株式会社
半導体装置
7日前
ローム株式会社
半導体装置
7日前
ローム株式会社
半導体装置
5日前
東レ株式会社
ガス拡散層の製造方法
28日前
太陽誘電株式会社
全固体電池
5日前
個人
半導体パッケージ用ガラス基板
8日前
株式会社ホロン
冷陰極電子源
5日前
ニチコン株式会社
コンデンサ
21日前
ニチコン株式会社
コンデンサ
21日前
株式会社GSユアサ
蓄電装置
9日前
株式会社ティラド
面接触型熱交換器
20日前
株式会社GSユアサ
蓄電装置
5日前
日本特殊陶業株式会社
保持装置
5日前
日本特殊陶業株式会社
保持装置
5日前
日本特殊陶業株式会社
保持装置
7日前
マクセル株式会社
配列用マスク
20日前
日本特殊陶業株式会社
保持装置
1か月前
TDK株式会社
電子部品
5日前
ローム株式会社
電子装置
9日前
日本特殊陶業株式会社
保持装置
9日前
株式会社ヨコオ
コネクタ
1か月前
トヨタ自動車株式会社
二次電池
9日前
株式会社デンソー
電子装置
9日前
ローム株式会社
半導体装置
9日前
住友電装株式会社
コネクタ
9日前
住友電装株式会社
コネクタ
9日前
矢崎総業株式会社
コネクタ
12日前
続きを見る
他の特許を見る