TOP
|
特許
|
意匠
|
商標
特許ウォッチ
Twitter
他の特許を見る
公開番号
2025133927
公報種別
公開特許公報(A)
公開日
2025-09-11
出願番号
2025116667,2023510944
出願日
2025-07-10,2022-03-17
発明の名称
流体回路
出願人
イーグル工業株式会社
代理人
個人
,
個人
,
個人
,
個人
,
個人
主分類
F15B
11/028 20060101AFI20250904BHJP(流体圧アクチュエータ;水力学または空気力学一般)
要約
【課題】 アクチュエータに流入する作動流体の流れを安定させることができる流体回路を提供する。
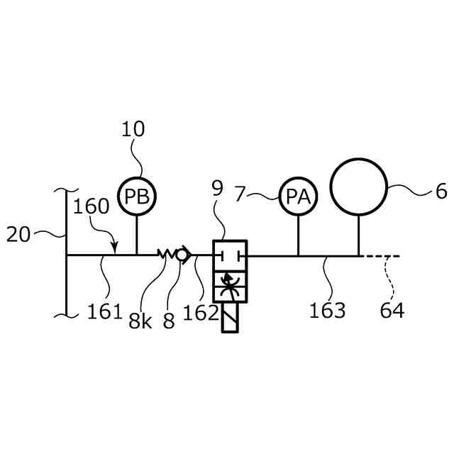
【解決手段】 第1圧力検出器9により検出された第1圧力PAが第2圧力検出器10により検出された第2圧力PBに所定圧力αを加えた値より大きいとき(PA>PB+α)、第1圧力PAと前記第2圧力PBの差圧ΔPABに基づいて前記流体供給装置の供給流量を第1目標流量Q1から該第1目標流量Q1より小さい第2目標流量Q2に低下させるとともに、可変式絞り弁9を開放させ、差圧ΔPABに所定圧力αを加えた値が予め定められた閾値βより小さくなると(ΔPAB+α<β)、流体供給装置2の供給流量を第1目標流量Q1に復帰させるとともに、可変式絞り弁9の開口面積を閉塞させる。
【選択図】図1
特許請求の範囲
【請求項1】
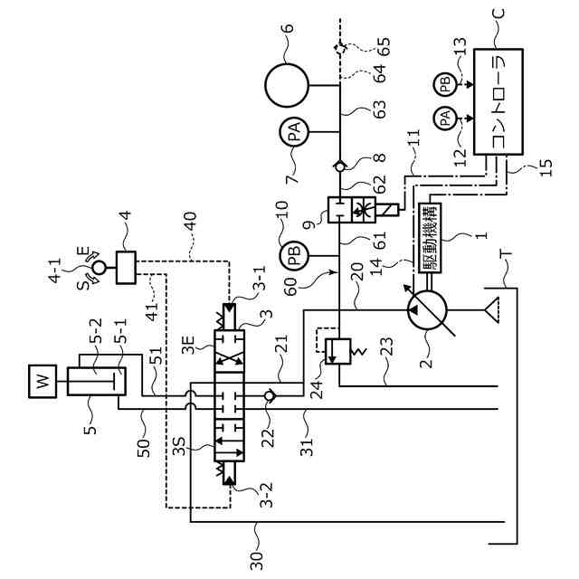
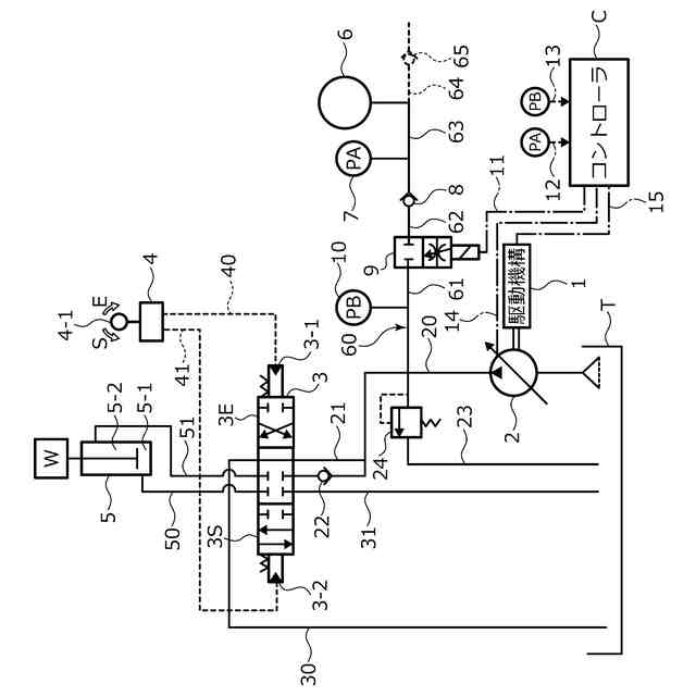
作動流体を送出する流体供給装置と、増圧された作動流体を蓄圧するアキュムレータと、を備え、
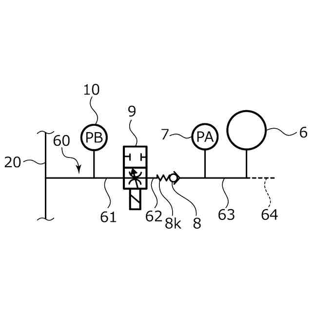
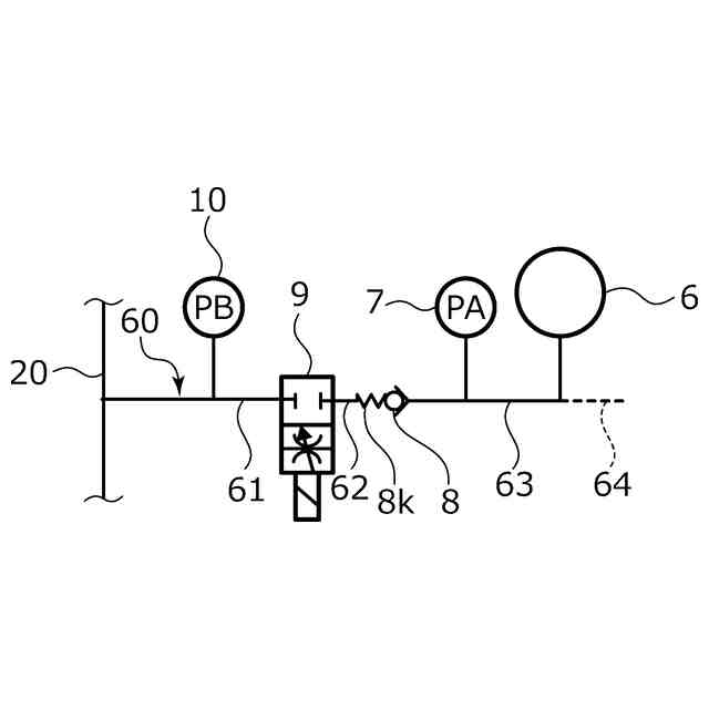
前記流体供給装置からアクチュエータに延びるメイン流路から分岐する分岐流路に可変式絞り弁と前記アキュムレータが配置され、
前記可変式絞り弁と前記アキュムレータとの間に第1圧力検出器が設けられ、前記分岐流路には、前記メイン流路と前記可変式絞り弁との間に第2圧力検出器が設けられており、これらの検出部で検出された圧力に基づいて前記可変式絞り弁を制御可能な流体回路であって、
前記分岐流路には、チェック弁が設けられている流体回路。
続きを表示(約 130 文字)
【請求項2】
前記チェック弁は、前記第1圧力検出器と前記第2圧力検出器との間に設けられている請求項1に記載の流体回路。
【請求項3】
前記チェック弁は、前記可変式絞り弁と前記第1圧力検出器との間に設けられている請求項1または2に記載の流体回路。
発明の詳細な説明
【技術分野】
【0001】
本発明は、流体供給装置とアキュムレータを備える流体回路に関する。
続きを表示(約 2,000 文字)
【背景技術】
【0002】
様々な分野において、ポンプ等の流体供給装置より送出した作動油等の作動流体を利用してアクチュエータを駆動させる流体回路が知られている。このような流体回路には、増圧された作動流体を蓄積可能なアキュムレータを備え、流体供給装置側の圧力とアキュムレータ側の圧力とに基づいて制御可能となっているものもある。
【0003】
例えば特許文献1に示される流体回路は、ポンプからアキュムレータに延びる流路を備えている。当該流路には、ポンプとアキュムレータとの間に切換弁が設けられている。また、当該流路には、切換弁とアキュムレータとの間に第1圧力検出器が設けられ、ポンプと切換弁との間に第2圧力検出器が設けられている。
【0004】
切換弁は、ポンプ側からアキュムレータ側への作動流体の通過を可能とする逆止状態と、双方向への作動流体の通過を可能とする開放状態とに切換可能となっている。アキュムレータに増圧された流体圧を蓄圧させる場合には、逆止状態とすることでポンプによって送出された作動流体がアキュムレータに蓄積される。また、アキュムレータに蓄積させた作動流体を利用する場合には、開放状態に切り換えることでアキュムレータからポンプ側に作動流体が送出される。
【先行技術文献】
【特許文献】
【0005】
特開平10-175459号公報(第5,6頁、第1図)
【発明の概要】
【発明が解決しようとする課題】
【0006】
省エネルギの観点から流体供給装置とアキュムレータを協働させることがある。特許文献1のような流体回路では、第1圧力検出器で検出された圧力と、第2圧力検出器で検出された圧力との差圧に基づいて切換弁の開度を制御することで、アキュムレータから送出する作動流体の流量を調整可能となる。しかしながら、切換弁の開放状態においては、ポンプとアキュムレータとの間で作動流体が双方向へ通過可能となっている。このことから、メイン流路における作動流体の流れや圧力により、分岐流路における作動流体を逆方向に押し戻すまたは正方向に引き込むことがあり、アクチュエータに流入する作動流体の流れが安定しなくなる虞があった。特にポンプの吐出圧とアキュムレータの蓄圧の差圧が小さいときにアクチュエータに流入する作動流体の流れが安定しなくなる虞があった。
【0007】
本発明は、このような問題点に着目してなされたもので、アクチュエータに流入する作動流体の流れを安定させることができる流体回路を提供することを目的とする。
【課題を解決するための手段】
【0008】
前記課題を解決するために、本発明の流体回路は、
作動流体を送出する流体供給装置と、増圧された作動流体を蓄圧するアキュムレータと、を備え、
前記流体供給装置からアクチュエータに延びるメイン流路から分岐する分岐流路に可変式絞り弁と前記アキュムレータが配置され、
前記可変式絞り弁と前記アキュムレータとの間に第1圧力検出器が設けられ、前記分岐流路には、前記メイン流路と前記可変式絞り弁との間に第2圧力検出器が設けられており、これらの検出部で検出された圧力に基づいて前記可変式絞り弁を制御可能な流体回路であって、
前記分岐流路には、チェック弁が設けられている。
これによれば、可変式絞り弁を開放しアキュムレータからメイン流路に作動流体を送出する開放状態において、チェック弁により、流体供給装置から送出された作動流体がアキュムレータ側に流入することが防止され、かつアキュムレータ側の圧力から流体供給装置側の圧力を減じた差圧が所定以下であればアキュムレータから流体供給装置側への作動流体の移動が規制されるため、アクチュエータに流入する作動流体の流れを安定させることができる。
【0009】
前記チェック弁は、前記第1圧力検出器と前記第2圧力検出器との間に設けられていてもよい。
これによれば、チェック弁に対してアキュムレータ側と流体供給装置側の差圧が小さい場合には、アキュムレータから流体供給装置側への流れがチェック弁によって止められるため、微妙な作動流体の変動の作用が第1圧力検出器に及ぶことを防ぎ、その検出精度を高めることができる。
【0010】
前記チェック弁は、前記可変式絞り弁と前記第1圧力検出器との間に設けられていてもよい。
これによれば、可変式絞り弁の動作による圧力変動・圧力損失の影響が第1圧力検出器に及ぶことを防止することができる。
【図面の簡単な説明】
(【0011】以降は省略されています)
特許ウォッチbot のツイートを見る
この特許をJ-PlatPat(特許庁公式サイト)で参照する
関連特許
イーグル工業株式会社
自己保持型ソレノイド装置
14日前
イーグル工業株式会社
流体回路
22日前
豊和工業株式会社
クランプ装置
4か月前
株式会社豊田自動織機
流体圧シリンダ
28日前
株式会社SUBARU
油圧回路
7か月前
株式会社コスメック
シリンダ装置
2か月前
株式会社不二越
電磁切替弁
1か月前
川崎重工業株式会社
液圧駆動装置
7か月前
川崎重工業株式会社
液圧駆動装置
7か月前
株式会社不二越
油圧システム
4か月前
個人
省エネ改良型油圧リバースブースター
1か月前
日立建機株式会社
作業機械
1日前
学校法人東海大学
流れ制御装置
5か月前
日立建機株式会社
作業機械
今日
日立建機株式会社
作業機械
5か月前
コベルコ建機株式会社
建設機械
6か月前
株式会社不二越
油圧駆動システム
1か月前
トヨタ自動車株式会社
流体漏れ検出装置
8か月前
日立建機株式会社
油圧駆動装置
6か月前
ナブテスコ株式会社
方向切換弁装置
4か月前
住友建機株式会社
ショベルの制御方法
2か月前
学校法人 中央大学
人工筋アクチュエータ装置
2か月前
川崎重工業株式会社
マルチコントロールバルブ
7か月前
川崎重工業株式会社
マルチコントロールバルブ
7か月前
川崎重工業株式会社
マルチコントロールバルブ
7か月前
川崎重工業株式会社
弁装置
7か月前
株式会社LIXIL
脈動流生成装置及び建築設備
4か月前
川崎重工業株式会社
弁装置
8か月前
アズビル株式会社
パイロットリレー及びポジショナ
1か月前
CKD株式会社
アクチュエータの動作検出装置
4か月前
カヤバ株式会社
流体圧シリンダ
6か月前
株式会社ジェイテクトフルードパワーシステム
サージタンク
7か月前
日立建機株式会社
油圧システム
4日前
カヤバ株式会社
流体圧制御装置
16日前
ナブテスコ株式会社
ロータリーアクチュエータ
4か月前
カヤバ株式会社
アクチュエータ
6か月前
続きを見る
他の特許を見る