TOP
|
特許
|
意匠
|
商標
特許ウォッチ
Twitter
他の特許を見る
公開番号
2025126974
公報種別
公開特許公報(A)
公開日
2025-09-01
出願番号
2024023389
出願日
2024-02-20
発明の名称
ナノ水滴生成装置および蒸気タービンシステム
出願人
三菱重工業株式会社
代理人
SSIP弁理士法人
主分類
F01D
25/00 20060101AFI20250825BHJP(機械または機関一般;機関設備一般;蒸気機関)
要約
【課題】蒸気タービンの過冷却損失を抑制できるナノ水滴生成装置および蒸気タービンシステムを提供する。
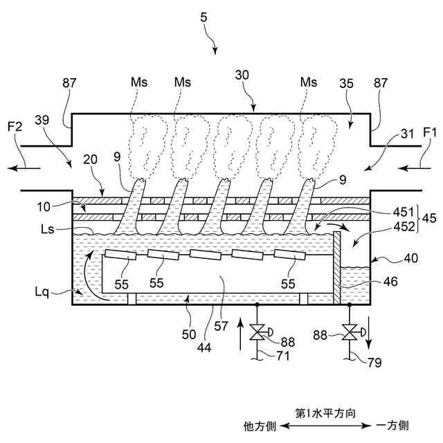
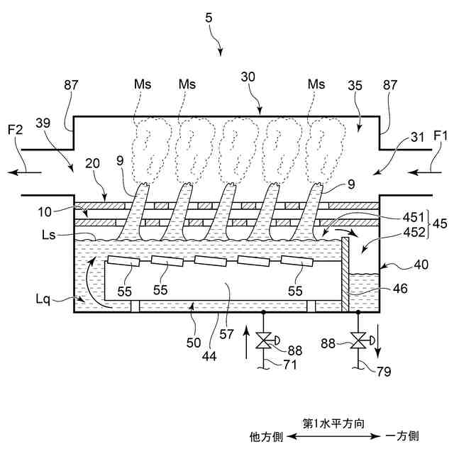
【解決手段】ナノ水滴生成装置は、ナノ水滴と気相流体とを含む混合流体を蒸気タービンの主蒸気流路に供給するためのナノ水滴生成装置であって、気相流体が導入されるための導入口と、ナノ水滴および気相流体が混合されるための混合空間と、混合流体が排出されるための排出口とが形成されるチャンバと、混合空間の下方で液体を貯めるように構成された液槽と、液槽内の液体に沈んだ状態で振動することで、ナノ水滴を含む霧を混合空間に発生させる構成された少なくとも1つの振動子を含む振動子ユニットと、を備える。
【選択図】図1
特許請求の範囲
【請求項1】
ナノ水滴と気相流体とを含む混合流体を蒸気タービンの主蒸気流路に供給するためのナノ水滴生成装置であって、
前記気相流体が導入されるための導入口と、前記ナノ水滴および前記気相流体が混合されるための混合空間と、前記混合流体が排出されるための排出口とが形成されるチャンバと、
前記混合空間の下方で液体を貯めるように構成された液槽と、
前記液槽内の前記液体に沈んだ状態で振動することで、前記ナノ水滴を含む霧を前記混合空間に発生させるように構成された少なくとも1つの振動子を含む振動子ユニットと、
を備えるナノ水滴生成装置。
続きを表示(約 1,200 文字)
【請求項2】
前記液槽内の液槽空間と前記チャンバ内の前記混合空間とを仕切るように第1水平方向に沿って延在すると共に、上下方向に開放される第1開口孔が形成される第1仕切板をさらに備える
請求項1に記載のナノ水滴生成装置。
【請求項3】
前記少なくとも1つの振動子は、前記第1水平方向に対して傾斜する板状に形成されると共に、前記液体に振動を付与することで前記第1開口孔を通過する液柱を生成するように構成され、
前記第1開口孔の中心は、平面視において、前記振動子の中心からずれている
請求項2に記載のナノ水滴生成装置。
【請求項4】
前記導入口は前記第1水平方向の一方側に配置されると共に、前記排出口は前記第1水平方向の他方側に配置され、
前記少なくとも1つの振動子としての複数の前記振動子は、前記一方側から前記他方側に並べられおり、
前記第1仕切板には、前記複数の振動子にそれぞれ対応する複数の前記第1開口孔が形成されている
請求項3に記載のナノ水滴生成装置。
【請求項5】
前記第1仕切板に対して隙間をあけて上側から対向する第2仕切板をさらに備え、
前記第2仕切板には、上下方向に開放される第2開口孔が形成されており、
前記第2開口孔の中心は、平面視において、前記第1開口孔の前記中心からずれている
請求項2乃至4の何れか1項に記載のナノ水滴生成装置。
【請求項6】
前記液槽には、前記液体の流入孔と前記液体の流出孔とが形成されている
請求項1乃至3の何れか1項に記載のナノ水滴生成装置。
【請求項7】
前記振動子ユニットは、前記振動子が設置されると共に上下方向に直交して延在する設置台と、
前記設置台から下方に突出する脚部と、
をさらに含む
請求項6に記載のナノ水滴生成装置。
【請求項8】
前記流入孔は、前記設置台よりも下方において、前記液槽内の液槽空間に連通する
請求項7に記載のナノ水滴生成装置。
【請求項9】
前記脚部は、前記脚部の突出量が調節可能となるように構成されている
請求項7に記載のナノ水滴生成装置。
【請求項10】
前記液槽は、
前記流入孔と前記流出孔が形成される底壁部と、
前記流入孔と前記流出孔との間で前記底壁部から上方に立設する液槽仕切部とを
さらに含み、
前記液槽仕切部は、前記液槽内の液槽空間を、前記振動子ユニットが前記液体に沈められるための沈降空間と、前記液槽仕切部を越流する前記液体が前記流出孔から流出するための排液空間とに仕切るように配置される
請求項7に記載のナノ水滴生成装置。
(【請求項11】以降は省略されています)
発明の詳細な説明
【技術分野】
【0001】
本開示は、ナノ水滴生成装置および蒸気タービンシステムに関する。
続きを表示(約 1,800 文字)
【背景技術】
【0002】
従来、蒸気タービンの過冷却損失を低減するために、主蒸気流路に微小粒子を含む流体を供給する蒸気タービンシステムが知られている。主蒸気を構成する水分子が主蒸気流路内で微小粒子を核として復水できるので、過冷却損失は低減する。例えば、特許文献1では、メディアン径が0.05μm程度のナノ水滴が微小粒子として例示されており、当該ナノ水滴を含む湿り蒸気が主蒸気流路に供給されるようになっている。
【先行技術文献】
【特許文献】
【0003】
特開2010-151056号公報
【発明の概要】
【発明が解決しようとする課題】
【0004】
上記特許文献には、ナノ水滴を生成するための具体的な構成は開示されていない。
【0005】
本開示の目的は、蒸気タービンの過冷却損失を抑制できるナノ水滴生成装置および蒸気タービンシステムを提供することである。
【課題を解決するための手段】
【0006】
本開示の少なくとも一実施形態に係るナノ水滴生成装置は、
ナノ水滴と気相流体とを含む混合流体を蒸気タービンの主蒸気流路に供給するためのナノ水滴生成装置であって、
前記気相流体が導入されるための導入口と、前記ナノ水滴および前記気相流体が混合されるための混合空間と、前記混合流体が排出されるための排出口とが形成されるチャンバと、
前記混合空間の下方で液体を貯めるように構成された液槽と、
前記液槽内の前記液体に沈んだ状態で振動することで、前記ナノ水滴を含む霧を前記混合空間に発生させるように構成された少なくとも1つの振動子を含む振動子ユニットと、
を備える。
【0007】
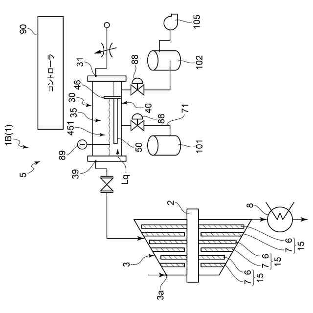
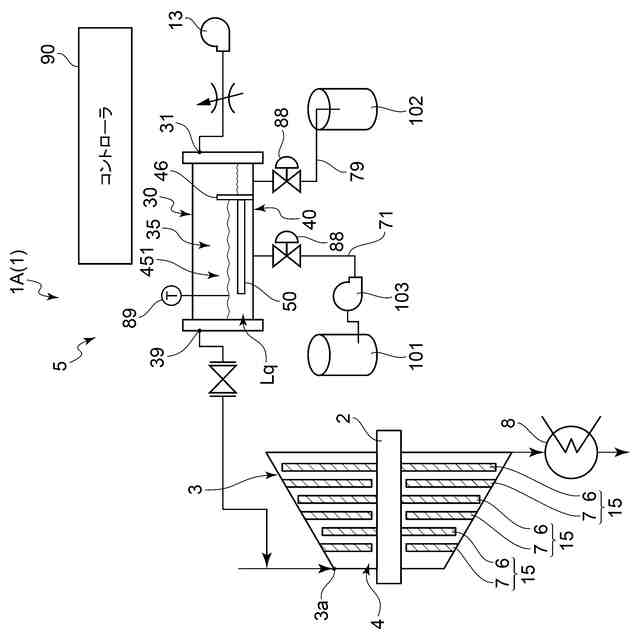
本開示の少なくとも一実施形態に係る蒸気タービンシステムは、
上記のナノ水滴生成装置と、
前記混合流体が流入する前記主蒸気流路が形成される前記蒸気タービンと、
を備える。
【発明の効果】
【0008】
本開示によれば、蒸気タービンの過冷却損失を抑制できるナノ水滴生成装置および蒸気タービンシステムを提供できる。
【図面の簡単な説明】
【0009】
一実施形態に係るナノ水滴生成装置の概略図である。
一実施形態に係るナノ水滴生成装置の概略的な部分拡大図である。
一実施形態に係る振動子と第1仕切板の概略的な平面図である。
一実施形態に係る第2仕切板の概略的な平面図である。
一実施形態に係る振動子ユニットの概略図である。
一実施形態に係る液槽仕切部の概略図である。
第1実施形態に係る蒸気タービンシステムの概略図である。
第2実施形態に係る蒸気タービンシステムの概略図である。
【発明を実施するための形態】
【0010】
以下、添付図面を参照して本開示の幾つかの実施形態について説明する。ただし、実施形態として記載されている又は図面に示されている構成部品の寸法、材質、形状、その相対的配置等は、本開示の範囲をこれに限定する趣旨ではなく、単なる説明例にすぎない。
例えば、「ある方向に」、「ある方向に沿って」、「平行」、「直交」、「中心」、「同心」或いは「同軸」等の相対的或いは絶対的な配置を表す表現は、厳密にそのような配置を表すのみならず、公差、若しくは、同じ機能が得られる程度の角度や距離をもって相対的に変位している状態も表すものとする。
例えば、「同一」、「等しい」及び「均質」等の物事が等しい状態であることを表す表現は、厳密に等しい状態を表すのみならず、公差、若しくは、同じ機能が得られる程度の差が存在している状態も表すものとする。
例えば、四角形状や円筒形状等の形状を表す表現は、幾何学的に厳密な意味での四角形状や円筒形状等の形状を表すのみならず、同じ効果が得られる範囲で、凹凸部や面取り部等を含む形状も表すものとする。
一方、一の構成要素を「備える」、「含む」、又は、「有する」という表現は、他の構成要素の存在を除外する排他的な表現ではない。
なお、同様の構成については同じ符号を付し説明を省略することがある。
(【0011】以降は省略されています)
この特許をJ-PlatPat(特許庁公式サイト)で参照する
関連特許
三菱重工業株式会社
清掃装置
2日前
三菱重工業株式会社
フィルタ装置
1日前
三菱重工業株式会社
風力発電装置
1日前
三菱重工業株式会社
主蒸気管洗浄方法
1日前
三菱重工業株式会社
軌道系交通システム
1日前
三菱重工業株式会社
内燃機関の制御装置および方法
1日前
三菱重工業株式会社
蒸気タービン翼及び蒸気タービン
1日前
三菱重工業株式会社
蒸気生成システム及び蒸気生成方法
2日前
三菱重工業株式会社
電力変換器、および電力変換器の製造方法
1日前
三菱重工業株式会社
排気設備、及びこれを備えるガスタービン
3日前
三菱重工業株式会社
フォークリフトの制御装置および方法並びにフォークリフト
1日前
株式会社三五
消音器
26日前
株式会社三五
排気装置
1か月前
個人
ジェットエンジンタービン羽根
24日前
トヨタ自動車株式会社
車両
24日前
ダイハツ工業株式会社
内燃機関
26日前
スズキ株式会社
排気装置
25日前
スズキ株式会社
排気装置
25日前
株式会社SUBARU
ピストン冷却構造
15日前
トヨタ自動車株式会社
エンジンシステム
1日前
トヨタ自動車株式会社
エンジンシステム
23日前
トヨタ自動車株式会社
異音診断プログラム
17日前
トヨタ自動車株式会社
内燃機関の制御装置
15日前
フタバ産業株式会社
消音器
15日前
フタバ産業株式会社
消音器
3日前
三浦工業株式会社
船舶用発電システム
1日前
トヨタ自動車株式会社
制御装置
15日前
トヨタ自動車株式会社
制御装置
15日前
トヨタ自動車株式会社
内燃機関の制御装置
16日前
トヨタ自動車株式会社
内燃機関の制御装置
24日前
フタバ産業株式会社
排気系部品
3日前
株式会社SUBARU
車両
5日前
トヨタ自動車株式会社
内燃機関の制御装置
5日前
マツダ株式会社
排気浄化装置
1か月前
マツダ株式会社
排気浄化装置
1か月前
トヨタ自動車株式会社
過給エンジンの制御装置
5日前
続きを見る
他の特許を見る