TOP
|
特許
|
意匠
|
商標
特許ウォッチ
Twitter
他の特許を見る
公開番号
2025122366
公報種別
公開特許公報(A)
公開日
2025-08-21
出願番号
2024017781
出願日
2024-02-08
発明の名称
空気処理装置
出願人
三菱電機株式会社
代理人
個人
,
個人
,
個人
主分類
F24F
6/00 20060101AFI20250814BHJP(加熱;レンジ;換気)
要約
【課題】
空気処理装置の本来の機能上不必要な構成を備えることなくメンテナンスの要否を推定することが可能な空気処理装置を提供する。
【解決手段】
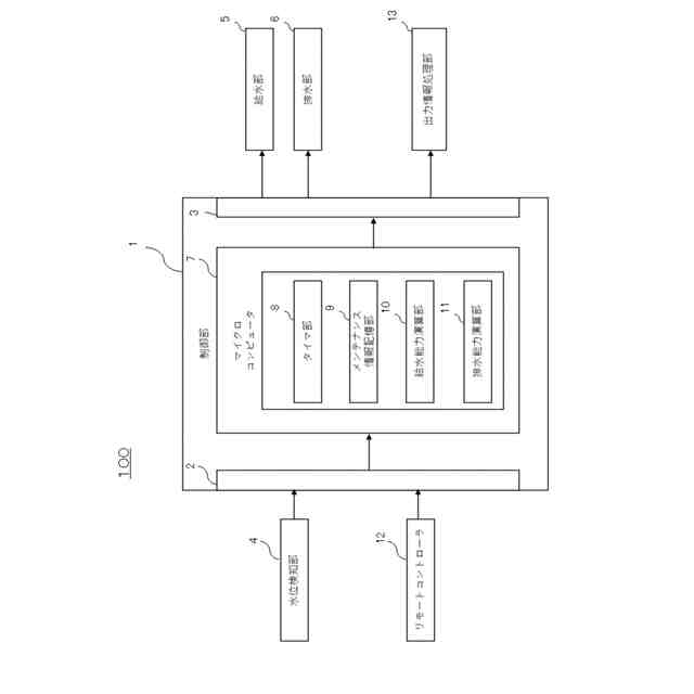
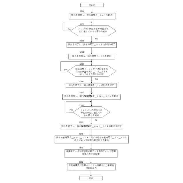
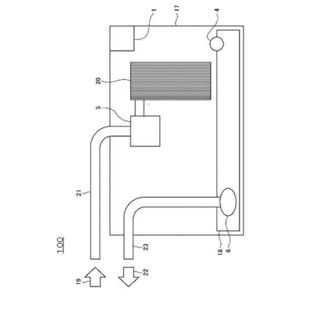
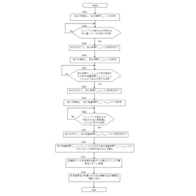
本開示に係る空気処理装置100は、水を供給する給水部5と、ドレンパン18の内部の水の水位を検知する水位検知部4と、ドレンパン18の内部の水を排水する排水部6と、水位検知部4が水没していない場合、給水部5を動作させて水位検知部4を水没させ、排水部6を予め設定された排水検査時間動作させ、給水部5を動作させて水位検知部4が再度水没するまでの給水検査時間を計測し、排水検査時間及び給水検査時間に基づいて給排水の能力を示す値である給排水能力判別値を求め、給排水能力判別値に基づいてメンテナンスの要否及びメンテナンスが必要な時期の少なくともいずれか一方を推定する制御部1と、を備えることを特徴とする。
【選択図】 図3
特許請求の範囲
【請求項1】
機内に水を供給する給水部と、
前記給水部から供給された前記水を保持するドレンパンと、
前記ドレンパンの内部に保持された前記水の水位を検知する水没式の水位検知部と、
前記ドレンパンの内部に保持された前記水を前記ドレンパンの外部に排水する排水部と、
前記水位検知部が水没していない場合、前記給水部を動作させて前記水位検知部を水没させ、前記排水部を予め設定された排水検査時間動作させ、前記給水部を動作させて前記水位検知部が再度水没するまでの給水検査時間を計測し、前記排水検査時間及び前記給水検査時間に基づいて給排水の能力を示す値である給排水能力判別値を求め、前記給排水能力判別値に基づいてメンテナンスの要否及びメンテナンスが必要な時期の少なくともいずれか一方を推定する制御部と
を備えることを特徴とする空気処理装置。
続きを表示(約 880 文字)
【請求項2】
機内に水を供給する給水部と、
前記給水部から供給された前記水を保持するドレンパンと、
前記ドレンパンの内部に保持された前記水の水位を検知する水没式の水位検知部と、
前記ドレンパンの内部に保持された前記水を前記ドレンパンの外部に排水する排水部と、
前記水位検知部が水没している場合、前記排水部を動作させて前記水位検知部を水没していない状態とし、前記給水部を予め設定された給水検査時間動作させ、前記排水部を動作させて前記水位検知部が再度水没していない状態となるまでの排水検査時間を計測し、前記排水検査時間及び前記給水検査時間に基づいて給排水能力判別値を求め、前記給排水能力判別値に基づいてメンテナンスの要否及びメンテナンスが必要な時期の少なくとも一方を推定する制御部と
を備えることを特徴とする空気処理装置。
【請求項3】
前記制御部は、前記排水検査時間と前記給水検査時間との比によって前記給排水能力判別値を求める
ことを特徴とする請求項1又は請求項2に記載の空気処理装置。
【請求項4】
前記制御部から出力された部品の状態に関わる情報を含む出力情報を報知する出力情報処理部を更に備える
ことを特徴とする請求項1又は請求項2に記載の空気処理装置。
【請求項5】
前記制御部は、前記給排水能力判別値及び予め設定された閾値に基づいて、前記メンテナンスの要否及び前記メンテナンスが必要な時期の少なくとも一方を推定する
ことを特徴とする請求項1又は請求項2に記載の空気処理装置。
【請求項6】
前記制御部は、前記給排水能力判別値及び予め設定された正常運転範囲に基づいて、前記空気処理装置の運転状態が正常か否かを判断する
ことを特徴とする請求項1又は請求項2に記載の空気処理装置。
【請求項7】
前記空気処理装置は、換気装置である
ことを特徴とする請求項1又は請求項2に記載の空気処理装置。
発明の詳細な説明
【技術分野】
【0001】
本開示は、空気処理装置に関する。
続きを表示(約 1,700 文字)
【背景技術】
【0002】
空気調和装置及び加湿装置を有する換気機器等の空気処理装置では、稼働に伴って徐々に部品が汚れていく。このとき、排水能力を有する空気処理装置において、機内のドレン水を排水するドレンポンプ等の排水部の排水能力の低下によって、機外への水漏れ等の不具合が発生する虞がある。また、排水部の排水量を常に監視するために流量計を設けて排水能力を検査することは現実的ではない。
【0003】
そのため、一般的に、一定の稼働時間が経過する毎に清掃及び部品の交換等のメンテナンスが行われている。これにより、空気処理装置の機能が保全される。こうしたメンテナンスの実施をユーザに促すために、空気処理装置は、一定の稼働時間の経過に伴いメンテナンスの要否をユーザに報知する報知部を備えている。
【0004】
しかし、上述の一定の稼働時間はあくまで目安であり、メンテナンスが必要となる実際のタイミングとは異なる可能性があった。また、空気処理装置の保守及び点検はユーザに一任されているため、費用削減のために、メンテナンスの頻度が必要な頻度よりも低くなる傾向にある。さらに、市場の実態としては、不具合が発生するまでメンテナンスが実施されない場合もある。そのため、メンテナンスの要否及びメンテナンスの適切なタイミングを推定することが可能な空気処理装置が求められている。
【0005】
例えば、特許文献1に記載の発明では、ケーシング内部のドレンパンを撮像する撮像部を備え、撮像部が撮像した画像データ、運転データ、及び環境データ等をもとに、ドレンパンの汚れに関するメンテナンスが必要な時期を推定するシステムについて記載されている。
【先行技術文献】
【特許文献】
【0006】
特開2020-139673号公報
【発明の概要】
【発明が解決しようとする課題】
【0007】
しかしながら、特許文献1に記載の発明では、空気処理装置の本来の機能上不必要である撮像部を備える必要がある。
【0008】
本開示は、上述した課題を解決するためになされたものであり、空気処理装置の本来の機能上不必要な構成を備えることなくメンテナンスの要否及びメンテナンスが必要な時期の少なくとも一方を推定することが可能な空気処理装置を提供することを目的とするものである。
【課題を解決するための手段】
【0009】
本開示に係る空気処理装置は、機内に水を供給する給水部と、給水部から供給された水を保持するドレンパンと、ドレンパンの内部に保持された水の水位を検知する水没式の水位検知部と、ドレンパンの内部に保持された水をドレンパンの外部に排水する排水部と、水位検知部が水没していない場合、給水部を動作させて水位検知部を水没させ、排水部を予め設定された排水検査時間動作させ、給水部を動作させて水位検知部が再度水没するまでの給水検査時間を計測し、排水検査時間及び給水検査時間に基づいて給排水の能力を示す値である給排水能力判別値を求め、給排水能力判別値に基づいてメンテナンスの要否及びメンテナンスが必要な時期の少なくともいずれか一方を推定する制御部と、を備えることを特徴とする。
【0010】
また、本開示に係る空気処理装置は、機内に水を供給する給水部と、給水部から供給された水を保持するドレンパンと、ドレンパンの内部に保持された水の水位を検知する水没式の水位検知部と、ドレンパンの内部に保持された水をドレンパンの外部に排水する排水部と、水位検知部が水没している場合、排水部を動作させて水位検知部を水没していない状態とし、給水部を予め設定された給水検査時間動作させ、排水部を動作させて水位検知部が再度水没していない状態となるまでの排水検査時間を計測し、排水検査時間及び給水検査時間に基づいて給排水能力判別値を求め、給排水能力判別値に基づいてメンテナンスの要否及びメンテナンスが必要な時期の少なくとも一方を推定する制御部と、を備えることを特徴とする。
【発明の効果】
(【0011】以降は省略されています)
この特許をJ-PlatPat(特許庁公式サイト)で参照する
関連特許
三菱電機株式会社
冷蔵庫
13日前
三菱電機株式会社
扇風機
11日前
三菱電機株式会社
増幅器
17日前
三菱電機株式会社
照明装置
4日前
三菱電機株式会社
保護リレー
12日前
三菱電機株式会社
半導体装置
12日前
三菱電機株式会社
制御システム
4日前
三菱電機株式会社
光源デバイス
4日前
三菱電機株式会社
空調システム
17日前
三菱電機株式会社
点検管理装置
11日前
三菱電機株式会社
貯湯式給湯機
4日前
三菱電機株式会社
調理システム
13日前
三菱電機株式会社
貯湯式給湯機
13日前
三菱電機株式会社
空調システム
6日前
三菱電機株式会社
炊飯システム
13日前
三菱電機株式会社
貯湯式給湯機
14日前
三菱電機株式会社
移動体監視装置
3日前
三菱電機株式会社
運転支援システム
11日前
三菱電機株式会社
空気調和システム
4日前
三菱電機株式会社
加熱調理システム
3日前
三菱電機株式会社
回転電機ユニット
3日前
三菱電機株式会社
回転電機ユニット
3日前
三菱電機株式会社
電子機器の冷却装置
4日前
三菱電機株式会社
人流情報取得システム
13日前
三菱電機株式会社
リニューアルプレート
3日前
三菱電機株式会社
点灯装置および照明装置
11日前
三菱電機株式会社
検査治具および検査装置
3日前
三菱電機株式会社
高周波増幅器モジュール
14日前
三菱電機株式会社
遠心送風機および換気機器
5日前
三菱電機株式会社
食事支援システム及び炊飯器
5日前
三菱電機株式会社
プロペラファン、及び送風機
13日前
三菱電機株式会社
配光制御レンズ及び照明装置
17日前
三菱電機株式会社
半導体装置及び電力変換装置
14日前
三菱電機株式会社
記録制御装置及び記録制御プログラム
3日前
三菱電機株式会社
UI検証装置及び変更言語用テスト方法
3日前
三菱電機株式会社
セラミック複合体および飛翔体用レドーム
17日前
続きを見る
他の特許を見る