TOP
|
特許
|
意匠
|
商標
特許ウォッチ
Twitter
他の特許を見る
公開番号
2025117186
公報種別
公開特許公報(A)
公開日
2025-08-12
出願番号
2024011912
出願日
2024-01-30
発明の名称
配線部材、配線部材の接合方法
出願人
古河電気工業株式会社
,
古河AS株式会社
代理人
個人
主分類
H01R
4/58 20060101AFI20250804BHJP(基本的電気素子)
要約
【課題】バスバーに接合された端子の外力に対する耐性を向上する。
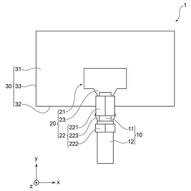
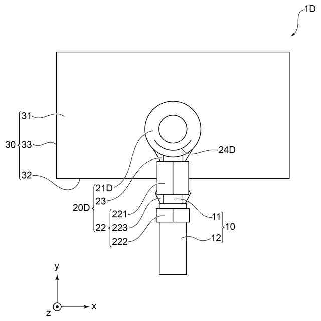
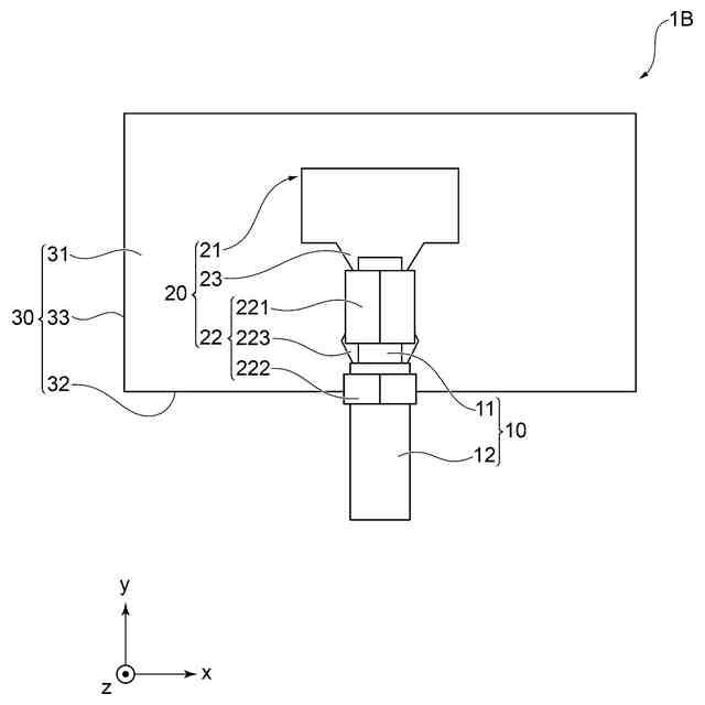
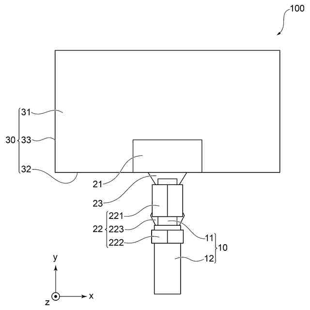
【解決手段】配線部材1は、電線10と、前記電線に接続される端子20と、端子が接続される板状のバスバー30と、を備える配線部材であり、端子は、電線の端部の導電露出部11に圧着される電線接続部22と、電線接続部の先端側に設けられバスバーに接合される接合部21と、を有し、接合部は、電線接続部における長手方向の所定の長さの領域がバスバーの主面31を覆うようにバスバーの主面と接合される。
【選択図】図1
特許請求の範囲
【請求項1】
電線と、
前記電線に接続される端子と、
前記端子が接続される板状のバスバーと、
を備える配線部材であり、
前記端子は、
前記電線の端部に接続される電線接続部と、前記電線接続部の先端側に設けられ前記バスバーに接合される接合部と、
を有し、
前記接合部は、前記電線接続部における長手方向の所定の長さの領域が前記バスバーの主面を覆うように前記バスバーの主面と接合される、
配線部材。
続きを表示(約 750 文字)
【請求項2】
前記所定の長さの領域は、前記電線接続部における長手方向の半分以上の長さである、
請求項1に記載の配線部材。
【請求項3】
前記電線接続部は、
前記電線の先端側に設けられる導電露出部に接続されるワイヤバレルと、前記導電露出部よりも前記電線の後端側に設けられる前記電線の絶縁部に圧着されるインシュレーションバレルと、を有し、
前記接合部は、
前記ワイヤバレルが前記バスバーの主面を覆うように前記バスバーと接合される、
請求項1または2に記載の配線部材。
【請求項4】
前記ワイヤバレルの前記長手方向の一部が前記バスバーの主面を覆うように前記バスバーと接合される、
請求項3に記載の配線部材。
【請求項5】
前記電線接続部は、圧着により形成される、
請求項3に記載の配線部材。
【請求項6】
前記接合部は、
前記インシュレーションバレルが前記バスバーの主面を覆うように前記バスバーと接合される、
請求項3に記載の配線部材。
【請求項7】
電線と、
前記電線に接続される端子と、
前記端子が接続される板状のバスバーと、
を備える配線部材の前記端子と前記バスバーとの接合方法であり、
前記端子は、
前記電線の端部に圧着される電線接続部と、前記電線接続部の先端側に設けられ前記バスバーに接合される接合部と、
を有し、
前記端子の前記電線接続部における長手方向の所定の長さの領域が前記バスバーの主面を覆うように、前記バスバーの主面に前記接合部を溶接して接合する、
配線部材の接合方法。
発明の詳細な説明
【技術分野】
【0001】
本発明は、配線部材、配線部材の接合方法に関する。
続きを表示(約 1,400 文字)
【背景技術】
【0002】
電気自動車(EV)は、バッテリなどの蓄電装置に蓄えられた高圧の電力が、インバータを経由して車輪を駆動するモータに供給される。電気自動車において、バッテリからモータへの給電経路には、例えば、高圧の電力に対応した電線とバスバーとを組み合わせて構成される配線部材が用いられる(例えば、特許文献1参照。)。
【先行技術文献】
【特許文献】
【0003】
国際公開第2022/215286号
【発明の概要】
【発明が解決しようとする課題】
【0004】
電気自動車の給電経路に用いられる配線部材において、バスバーと電線との接続に、例えば、圧着端子などの端子が用いられる。圧着端子を用いてバスバーと電線とを接続する場合には、電線の端部に圧着端子を接続し、溶接などの各種方法により電線と接続された圧着端子の接合部がバスバーに接合される。電線には、電線の被覆を剥いた端部に圧着端子のワイヤバレルをカシメて接合するとともに、電線の被覆が設けられている部分に圧着端子のインシュレーションバレルをカシメて接合する。
【0005】
ところで、従来の配線部材において、バスバーに接合された圧着端子は、ワイヤバレルとインシュレーションバレルとを含む圧着部が、板状のバスバーにおいて最も広い面積を持つ平面(以下「主面」という)の端部よりも外側にある場合、圧着部とバスバーに接合される接合部との間の部分に外力が加わることが考えられる。このため、配線部材において、圧着部とバスバーに接合される接合部との間の部分に加わる外力を抑制して、バスバーに接合された端子の外力に対する耐性を向上することが求められている。
【0006】
上記事情に鑑み、本発明は、バスバーに接合された端子の外力に対する耐性を向上することができる配線部材を提供することを目的とする。
【課題を解決するための手段】
【0007】
本発明の実施態様に係る配線部材は、電線と、前記電線に接続される端子と、前記端子が接続される板状のバスバーと、を備える配線部材であり、前記端子は、前記電線の端部に圧着される電線接続部と、前記電線接続部の先端側に設けられ前記バスバーに接合される接合部と、を有し、前記接合部は、前記電線接続部における長手方向の所定の長さの領域が前記バスバーの主面を覆うように前記バスバーの主面と接合される。
【0008】
本発明の一実施態様において、前記所定の長さの領域は、前記電線接続部における長手方向の半分以上の長さである。
【0009】
本発明の一実施態様において、前記電線接続部は、前記電線の先端側に設けられる導電露出部に圧着されるワイヤバレルと、前記導電露出部よりも前記電線の後端側に設けられる前記電線の絶縁部に圧着されるインシュレーションバレルと、を有し、前記接合部は、前記ワイヤバレルにおける長手方向の半分以上の長さの領域が前記バスバーの主面を覆うように前記バスバーと接合される。
【0010】
本発明の一実施態様において、前記ワイヤバレルの前記長手方向の一部が前記バスバーの主面を覆うように前記バスバーと接合される。
(【0011】以降は省略されています)
この特許をJ-PlatPat(特許庁公式サイト)で参照する
関連特許
古河電気工業株式会社
コネクタ接続構造
3日前
古河電気工業株式会社
光半導体モジュール
3日前
古河電気工業株式会社
レーダ装置の配置構造
3日前
古河電気工業株式会社
フラットケーブル組立体
3日前
古河電気工業株式会社
ワイヤハーネス用コネクタ
3日前
古河樹脂加工株式会社
木質配合樹脂管
3日前
古河電気工業株式会社
センサシステム、センシング方法およびプログラム
3日前
古河電気工業株式会社
フラットケーブル組立体、回転コネクタ装置、及び、スライドドアハーネス
3日前
日本発條株式会社
積層体
14日前
個人
フレキシブル電気化学素子
3日前
ローム株式会社
半導体装置
12日前
個人
防雪防塵カバー
14日前
ローム株式会社
半導体装置
10日前
ローム株式会社
半導体装置
5日前
ローム株式会社
半導体装置
12日前
ローム株式会社
半導体装置
12日前
株式会社ユーシン
操作装置
3日前
株式会社ホロン
冷陰極電子源
10日前
個人
半導体パッケージ用ガラス基板
13日前
オムロン株式会社
電磁継電器
4日前
株式会社GSユアサ
蓄電設備
3日前
太陽誘電株式会社
全固体電池
10日前
株式会社GSユアサ
蓄電設備
3日前
株式会社GSユアサ
蓄電装置
14日前
太陽誘電株式会社
コイル部品
3日前
株式会社GSユアサ
蓄電装置
10日前
日本特殊陶業株式会社
保持装置
14日前
日本特殊陶業株式会社
保持装置
12日前
トヨタ自動車株式会社
二次電池
14日前
ローム株式会社
電子装置
14日前
サクサ株式会社
電池の固定構造
3日前
日本特殊陶業株式会社
保持装置
10日前
日東電工株式会社
積層体
4日前
TDK株式会社
電子部品
10日前
トヨタ自動車株式会社
バッテリ
4日前
日本特殊陶業株式会社
保持装置
10日前
続きを見る
他の特許を見る