TOP
|
特許
|
意匠
|
商標
特許ウォッチ
Twitter
他の特許を見る
公開番号
2025179567
公報種別
公開特許公報(A)
公開日
2025-12-10
出願番号
2024086404
出願日
2024-05-28
発明の名称
バッテリ冷却システム
出願人
トヨタ車体株式会社
,
トヨタ自動車株式会社
代理人
個人
,
個人
主分類
B60K
1/04 20190101AFI20251203BHJP(車両一般)
要約
【課題】バッテリの冷却効率を向上させることができるバッテリ冷却システムを提供する。
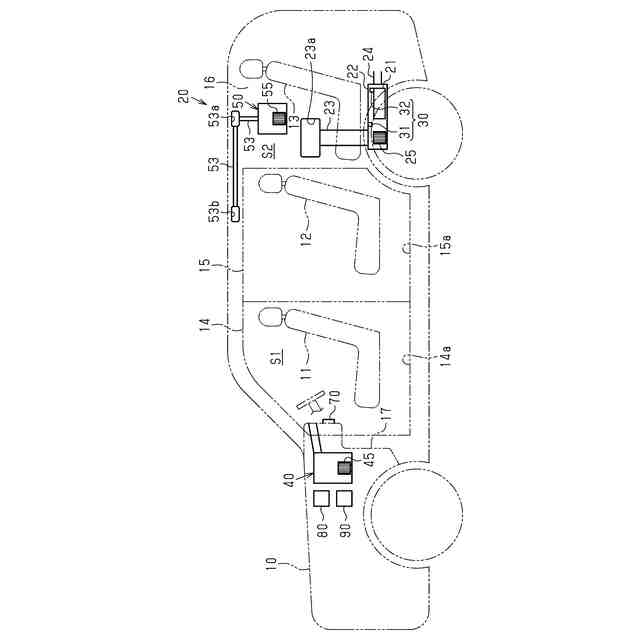
【解決手段】冷却システム20は、車両10の駆動用モータに電力を供給するバッテリ21と、車室内に開口する導入口23aを有し、導入口23aから導入された空気をバッテリ21に供給する吸気ダクト23と、バッテリ21の温度を検出する温度検出部30と、車室内の第1空間S1に空調空気を吹き出す第1空調装置40と、車室内のうち第1空間S1よりも導入口23aに近い空間である第2空間S2に空調空気を吹き出す第2空調装置50と、第1空調装置40及び第2空調装置50の動作を制御する空調制御部90とを備える。空調制御部90は、温度検出部30の検出値に基づいて、冷却された空調空気が吹き出されるように第2空調装置50の動作を制御する冷却処理を実行する。
【選択図】図1
特許請求の範囲
【請求項1】
車両の駆動用モータに電力を供給するバッテリと、
車室内に開口する導入口を有し、前記導入口から導入された空気を前記バッテリに供給する供給路と、
前記バッテリの温度を検出する温度検出部と、
車室内の第1空間に空調空気を吹き出す第1空調装置と、
車室内のうち前記第1空間よりも前記導入口に近い空間である第2空間に空調空気を吹き出す第2空調装置と、
前記第1空調装置及び前記第2空調装置の動作を制御する空調制御部と、を備え、
前記空調制御部は、前記温度検出部の検出値に基づいて、冷却された空調空気が吹き出されるように前記第2空調装置の動作を制御する冷却処理を実行するように構成されている、
バッテリ冷却システム。
続きを表示(約 840 文字)
【請求項2】
前記第2空調装置から吹き出される空調空気の温度及び風量を設定するための操作部を備え、
前記操作部の前回の操作時に設定された前記第2空調装置の空調空気の温度を直前設定温度とするとき、
前記冷却処理は、前記直前設定温度を変更することなく、前記第2空調装置の空調空気の風量を調整する処理を含む、
請求項1に記載のバッテリ冷却システム。
【請求項3】
前記バッテリの冷却に要求される前記第2空調装置の空調空気の風量であって、前記第2空調装置の空調空気の設定温度毎に定められた空調空気の風量を要求風量とし、
前記操作部の前回の操作時に設定された前記第2空調装置の空調空気の風量を直前設定風量とするとき、
前記冷却処理は、前記直前設定風量が前記直前設定温度に対応する前記要求風量未満である場合には、前記第2空調装置の空調空気の風量を前記直前設定温度に対応する前記要求風量以上に変更し、前記直前設定風量が前記直前設定温度に対応する前記要求風量以上である場合には、前記第2空調装置の空調空気の風量を変更しない処理を含む、
請求項2に記載のバッテリ冷却システム。
【請求項4】
前記要求風量は、前記設定温度が低いほど小さくなるように定められている、
請求項3に記載のバッテリ冷却システム。
【請求項5】
前記空調制御部は、前記第1空調装置の動作中にのみ前記冷却処理を実行するように構成されている、
請求項1に記載のバッテリ冷却システム。
【請求項6】
前記第2空調装置から吹き出される空調空気の温度及び風量を設定するための操作部を備え、
前記空調制御部は、前記冷却処理の実行中に前記操作部が操作された場合には、前記操作部の操作に基づく前記第2空調装置の動作の制御を優先する、
請求項1~請求項5のいずれか一項に記載のバッテリ冷却システム。
発明の詳細な説明
【技術分野】
【0001】
本発明は、バッテリ冷却システムに関する。
続きを表示(約 1,500 文字)
【背景技術】
【0002】
従来、ハイブリッド自動車や電気自動車は、車両の駆動用モータに電力を供給するバッテリを備えている。バッテリの温度が上昇すると、バッテリの機能が低下することが知られている。
【0003】
特許文献1には、運転席の前方に配置されたエアコンから吹き出される冷却風によって、車両の後方に配置されたバッテリ収容筐体内のバッテリを冷却する車両が開示されている。
【0004】
エアコンは、運転席の前方に配置された吹き出し口を有している。エアコンは、吹き出し口から吹き出される冷却風の方向を調整するルーバーと、ルーバーを駆動するアクチュエータとを備えている。バッテリには、バッテリの温度を検出するサーミスタが取り付けられている。バッテリ収容筐体は、吸気ファンによって車室内の空気を取り込む冷気導入ダクトを有している。冷気導入ダクトは、車両の天井に向けて開口している。
【0005】
特許文献1に記載の車両では、バッテリの温度が所定温度を越えた場合に、冷却風が天井に向かって吹き出されるようにルーバーが調整される。天井に向かって吹き出された冷却風は、天井に沿って車両後方に移動した後、冷気導入ダクトを通じてバッテリ収容筐体の内部に導入される。
【先行技術文献】
【特許文献】
【0006】
特開2010-89569号公報
【発明の概要】
【発明が解決しようとする課題】
【0007】
ところで、特許文献1に記載の車両では、車両の全長が長くなると、吹き出し口から吹き出された冷却風がバッテリに到達するまでの経路が長くなる。このため、冷却風がバッテリに到達するまでに冷却風の温度が低下したり、冷却風がバッテリに到達しにくくなったりするおそれがある。このため、バッテリを冷却する上では、改善の余地がある。
【課題を解決するための手段】
【0008】
上記課題を解決するためのバッテリ冷却システムの各態様を記載する。
[態様1]車両の駆動用モータに電力を供給するバッテリと、車室内に開口する導入口を有し、前記導入口から導入された空気を前記バッテリに供給する供給路と、前記バッテリの温度を検出する温度検出部と、車室内の第1空間に空調空気を吹き出す第1空調装置と、車室内のうち前記第1空間よりも前記導入口に近い空間である第2空間に空調空気を吹き出す第2空調装置と、前記第1空調装置及び前記第2空調装置の動作を制御する空調制御部と、を備え、前記空調制御部は、前記温度検出部の検出値に基づいて、冷却された空調空気が吹き出されるように前記第2空調装置の動作を制御する冷却処理を実行するように構成されている、バッテリ冷却システム。
【0009】
上記構成によれば、冷却処理が実行されると、第2空調装置は、冷却された空調空気を第2空間に吹き出す。第2空間は、第1空調装置が空調空気を吹き出す第1空間よりも導入口に近い。このため、第2空調装置から吹き出された空調空気は、第1空調装置から吹き出された空調空気よりも早期にバッテリに到達しやすくなる。したがって、バッテリの冷却効率を向上させることができる。
【0010】
[態様2]前記第2空調装置から吹き出される空調空気の温度及び風量を設定するための操作部を備え、前記操作部の前回の操作時に設定された前記第2空調装置の空調空気の温度を直前設定温度とするとき、前記冷却処理は、前記直前設定温度を変更することなく、前記第2空調装置の空調空気の風量を調整する処理を含む、[態様1]に記載のバッテリ冷却システム。
(【0011】以降は省略されています)
この特許をJ-PlatPat(特許庁公式サイト)で参照する
関連特許
トヨタ車体株式会社
バッテリ搭載構造
1日前
トヨタ車体株式会社
バッテリ冷却システム
2日前
個人
タイヤレバー
4か月前
個人
前輪キャスター
3か月前
個人
上部一体型自動車
2か月前
個人
ルーフ付きトライク
4か月前
個人
タイヤ脱落防止構造
3か月前
個人
空間形成装置
1か月前
個人
マスタシリンダ
2か月前
日本精機株式会社
照明装置
1か月前
日本精機株式会社
表示装置
4か月前
日本精機株式会社
表示装置
3か月前
日本精機株式会社
表示装置
4か月前
日本精機株式会社
表示装置
4か月前
個人
車両通過構造物
4か月前
個人
常設収納型サンバイザー
1か月前
個人
乗合路線バスの客室装置
4か月前
日本精機株式会社
車載表示装置
2か月前
日本精機株式会社
車載表示装置
1か月前
株式会社豊田自動織機
産業車両
4か月前
日本精機株式会社
車室演出装置
3か月前
個人
回転窓ワイパー装置
1か月前
日本精機株式会社
画像投映装置
2か月前
日本精機株式会社
車載表示装置
1か月前
日本精機株式会社
車載表示装置
1か月前
株式会社豊田自動織機
産業車両
1か月前
個人
音声ガイド、音声サービス
4か月前
株式会社ニフコ
収納装置
3か月前
株式会社ニフコ
照明装置
3か月前
個人
円湾曲ホイール及び球体輪
4か月前
日本精機株式会社
車両用投影装置
2か月前
個人
音による速度計とプログラム
1か月前
日本精機株式会社
車両用投射装置
2か月前
井関農機株式会社
作業車両
2か月前
日本精機株式会社
車両用報知装置
1か月前
株式会社SUBARU
車両
2か月前
続きを見る
他の特許を見る