TOP
|
特許
|
意匠
|
商標
特許ウォッチ
Twitter
他の特許を見る
公開番号
2025176729
公報種別
公開特許公報(A)
公開日
2025-12-05
出願番号
2024082987
出願日
2024-05-22
発明の名称
原子力プラントの炭素鋼部材の化学除染方法及び化学除染装置
出願人
日立GEベルノバニュークリアエナジー株式会社
代理人
弁理士法人開知
主分類
G21F
9/28 20060101AFI20251128BHJP(核物理;核工学)
要約
【課題】炭素鋼とステンレス鋼を含む系統の化学除染において、双方の除染効率が高く、工程時間を従来に比べて短縮することができる原子力プラントの炭素鋼及びステンレス鋼部材の化学除染方法及び化学除染装置を提供する。
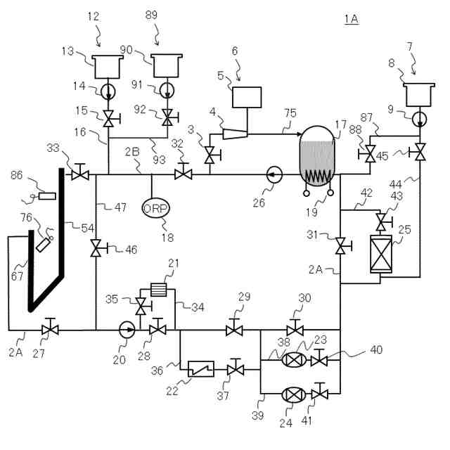
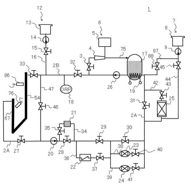
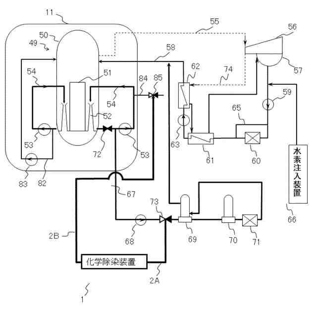
【解決手段】ギ酸、アスコルビン酸、及び腐食抑制剤を供給して除染対象部の浄化系配管67,RHR配管82を除染する浄化系配管67,RHR配管82除染工程と、浄化系配管67,RHR配管82除染工程の後に、過酸化水素を供給して酸化還元電位を指標としてギ酸を分解するギ酸分解工程と、ギ酸分解工程の後に、過マンガン酸イオンを含む化合物を供給して残留有機物を分解する残留有機物分解工程と、を含む。
【選択図】 図4
特許請求の範囲
【請求項1】
原子力発電所での炭素鋼部材を含む除染対象部の化学除染方法であって、
ギ酸、アスコルビン酸、及び腐食抑制剤を供給して前記除染対象部の前記炭素鋼部材を除染する炭素鋼部材除染工程と、
前記炭素鋼部材除染工程の後に、前記ギ酸を分解可能な分解液、分解剤、又は分解方法を用いて前記ギ酸を分解するギ酸分解工程と、
前記ギ酸分解工程の後に、過マンガン酸イオンを含む化合物を供給して残留有機物を分解する残留有機物分解工程と、を含む
化学除染方法。
続きを表示(約 1,100 文字)
【請求項2】
請求項1に記載の化学除染方法において、
前記ギ酸分解工程では、過酸化水素を供給して酸化還元電位を指標として前記ギ酸を分解する
ことを特徴とする化学除染方法。
【請求項3】
請求項1に記載の化学除染方法において、
前記除染対象部は、前記炭素鋼部材に加えてステンレス鋼部材を含む
化学除染方法。
【請求項4】
請求項3に記載の化学除染方法において、
前記残留有機物分解工程の後に、シュウ酸を供給して前記過マンガン酸イオンの分解及び還元除染する還元除染工程を更に含む
化学除染方法。
【請求項5】
請求項4に記載の化学除染方法において、
前記過マンガン酸イオンを含む化合物を供給する工程及び前記還元除染工程を複数回繰り返して実行する
化学除染方法。
【請求項6】
請求項2に記載の化学除染方法において、
前記ギ酸分解工程では、前記指標である前記酸化還元電位が200mVを越えたところで前記過酸化水素の供給を停止する
化学除染方法。
【請求項7】
請求項2に記載の化学除染方法において、
前記ギ酸分解工程では、前記指標である前記酸化還元電位が500mVを越えたところで前記過酸化水素の供給を停止する
化学除染方法。
【請求項8】
請求項1に記載の化学除染方法において、
前記残留有機物分解工程では、供給後の過マンガン酸イオンの濃度が100ppm以上になるように前記過マンガン酸イオンを供給する
化学除染方法。
【請求項9】
請求項1に記載の化学除染方法において、
前記残留有機物分解工程では、前記過マンガン酸イオンの濃度が200ppm以上になるように前記過マンガン酸イオンを供給する
化学除染方法。
【請求項10】
原子力発電所での炭素鋼部材を含む除染対象部の化学除染装置であって、
ギ酸及びアスコルビン酸を含む除染剤を供給する炭素鋼部材除染剤供給部と、
前記ギ酸及び前記アスコルビン酸を分解する除染剤分解液を供給する分解液供給部と、
前記除染剤分解液中に残留する有機物を分解するための過マンガン酸イオンを供給する過マンガン酸イオン供給部と、を備え、
前記ギ酸を分解可能な分解液、分解剤、又は分解方法を用いて前記ギ酸を分解し、前記過マンガン酸イオンを含む化合物を供給して残留有機物を分解する
化学除染装置。
(【請求項11】以降は省略されています)
発明の詳細な説明
【技術分野】
【0001】
本発明は、原子力プラント、特に沸騰水型原子力プラントに用いられている炭素鋼部材の化学除染に好適な化学除染方法及び化学除染装置に関する。
続きを表示(約 1,400 文字)
【背景技術】
【0002】
カチオン交換樹脂の使用量が少なく、また、効率よく除染を行うことができる化学除染方法の一例として、特許文献1には、炭素鋼を含む除染対象物に付着した金属酸化物を含有する放射性不溶物を除染液で溶解する溶解工程と、溶解工程によって生成する金属イオン含有除染液をカチオン交換樹脂と接触させて金属イオンを除去する金属イオン除去工程とを有する化学除染方法において、記溶解工程が、ギ酸と、アスコルビン酸及び/又はエリソルビン酸と、腐食抑制剤とを含有する除染液による還元溶解工程を含むことが記載されている。
【0003】
原子力プラントに対して構造部材の腐食減肉を抑制でき、かつ放射性核種の除去を効率良く行う技術の一例として、特許文献2には、最初に、酸化除染が行われ、過マンガン酸カリウム水溶液が、循環管路からステンレス鋼製構造部材である原子炉圧力容器、炭素鋼製構造部材である浄化系配管及びドレン配管に供給され、これらの構造部材が過マンガン酸カリウムの作用によって酸化除染され、次に、シュウ酸水溶液を用いて、上記の構造部材が還元除染されるが、シュウ酸水溶液はヒドラジンを含んでいる、ことが記載されている。
【先行技術文献】
【特許文献】
【0004】
特開2018-151210号公報
特開2001-74887号公報
【発明の概要】
【発明が解決しようとする課題】
【0005】
例えば、沸騰水型原子力プラント(以下、BWRプラントという)では、原子炉圧力容器(RPVと称する)内に炉心を内蔵した原子炉を有する。
【0006】
再循環ポンプまたはインターナルポンプによって炉心に供給された炉水は、炉心内に装荷された燃料集合体内の核燃料物質の核分裂で発生する熱によって加熱され、一部が蒸気になる。この蒸気は、RPVからタービンに導かれ、タービンを回転させる。タービンから排出された蒸気は、復水器で凝縮され、水になる。この水は、給水として原子炉に供給される。
【0007】
給水は、RPV内での放射性腐食生成物の発生を抑制するため、復水器下流に設けられたろ過脱塩装置で主として金属不純物が除去される。炉水とは、RPV内に存在する冷却水である。
【0008】
また、放射性腐食生成物の元となる腐食生成物は、RPV及び再循環系配管等のBWRプラントの構成部材の炉水と接する表面で発生するため、主要な一次系の構成部材には腐食の少ないステンレス鋼及びニッケル基合金などの不銹鋼が使用されている。
【0009】
また、低合金鋼製のRPVは内面にステンレス鋼の肉盛りが施され、低合金鋼が、直接、炉水と接触することを防いでいる。さらには、炉水の一部を原子炉浄化系のろ過脱塩装置によって浄化し、炉水中に僅かに存在する金属不純物を積極的に除去している。
【0010】
しかし、上述のような腐食対策を講じても、炉水中における極僅かな金属不純物の存在が避けられないため、一部の金属不純物が、金属酸化物として、燃料集合体に含まれる燃料棒の表面に付着する。燃料棒表面に付着した不純物(例えば、金属元素)は、燃料棒内の核燃料物質の核分裂により放出される中性子の照射によって原子核反応を起こし、コバルト60,コバルト58,クロム51,マンガン54等の放射性核種になる。
(【0011】以降は省略されています)
この特許をJ-PlatPat(特許庁公式サイト)で参照する
関連特許
個人
常温核融合装置
21日前
個人
常温核融合装置
7か月前
個人
常温核融合装置
7か月前
個人
常温核融合装置
7か月前
個人
原子力プラント
1か月前
個人
超音波振動子の利用
1か月前
個人
トリチウムの除去装置
8か月前
個人
元素変換用固体核融合工程
6か月前
個人
廃炉方法及び固化材
2か月前
個人
安山岩を利用した放射線消去装置
5か月前
個人
安山岩を利用した放射線消去装置
6か月前
個人
はんれい岩を利用した放射線消去装置
5か月前
個人
金属製軽水炉使用済核燃料増殖原子炉
8か月前
合同会社日本レプトン
電子発生部材
27日前
パテントフレア株式会社
核融合反応促進法
7か月前
パテントフレア株式会社
核融合反応促進法
7か月前
個人
コンクリート船に乗せた、原子力発電
9か月前
個人
装置、加速器、減速器、核変換システム
7か月前
中国電力株式会社
燃料集合体移動装置
19日前
合同会社日本レプトン
電子発生ペースト
2か月前
株式会社エー・アンド・デイ
X線検査装置
7か月前
株式会社エー・アンド・デイ
X線検査装置
7か月前
個人
ホウ素を用いるミューオン触媒核融合システム
8か月前
合同会社日本レプトン
電子発生部材の製造方法
27日前
PDRファーマ株式会社
遮蔽容器
7か月前
個人
核変換システム、加工装置、除去装置、切除装置
7か月前
栗田工業株式会社
放射性廃液の処理方法
2か月前
個人
過剰熱発生方法
9か月前
個人
加速器屋が考えたTEMモード同軸共鳴器型核融合炉
1か月前
住友重機械工業株式会社
搬送システム
5か月前
国立大学法人大阪大学
原子力発電装置
6か月前
株式会社シェルタージャパン
放射線遮蔽構造
9か月前
合同会社日本レプトン
電子発生器具及びその製造方法
2か月前
合同会社日本レプトン
電子発生器具及びその製造方法
2か月前
合同会社日本レプトン
電子発生素材及び電子発生部材
27日前
個人
共振励起型固体核融合装置と元素変換用固体核融合工程
5か月前
続きを見る
他の特許を見る