TOP
|
特許
|
意匠
|
商標
特許ウォッチ
Twitter
他の特許を見る
公開番号
2025173021
公報種別
公開特許公報(A)
公開日
2025-11-27
出願番号
2024078336
出願日
2024-05-14
発明の名称
二酸化炭素回収システム
出願人
株式会社アイシン
代理人
弁理士法人プロスペック特許事務所
主分類
B01D
53/18 20060101AFI20251119BHJP(物理的または化学的方法または装置一般)
要約
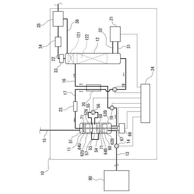
【課題】稼働中に継続的に二酸化炭素吸収溶液の拡散の状態を取得できる二酸化炭素回収システムを提供する。
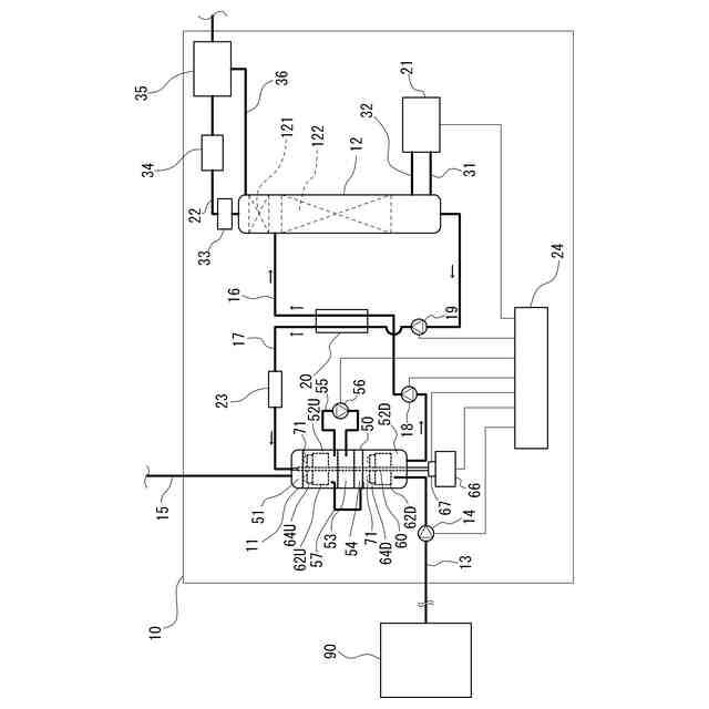
【解決手段】二酸化炭素回収システム10は、二酸化炭素吸収溶液が浸透可能な回転体60の所定の一断面に配置される複数の溶液センサ70と、回転体60を回転させるトルクを計測するトルク計67と、計測されたトルクから回転体60の慣性モーメントを演算し、複数の溶液センサ70の検出結果から断面における二酸化炭素吸収溶液が存在する領域の二次元形状を推定し、この二次元形状を回転させた三次元形状を推定し、この三次元形状の慣性モーメントがトルク計67の計測結果から演算した慣性モーメントと二酸化炭素吸収溶液を含有しない回転体60の慣性モーメントとの差分と等しくなるような三次元形状の質量を、回転体60に含有される二酸化炭素吸収溶液の全質量として演算する制御装置24と、を備える。
【選択図】図1
特許請求の範囲
【請求項1】
外部から送給される二酸化炭素吸収溶液と外部から送給される二酸化炭素を含有するガスとを気液接触させることにより前記ガスに含まれる二酸化炭素を前記二酸化炭素吸収溶液に吸収させる二酸化炭素吸収塔を備える二酸化炭素回収システムであって、
前記二酸化炭素吸収溶液が内部に拡散可能に構成され、前記二酸化炭素吸収塔の内部に配置され、駆動力源が出力する駆動力により回転する回転体と、
前記回転体の回転中心線からの距離および前記回転中心線に平行な方向の位置が互いに異なる位置に配置され、前記二酸化炭素吸収溶液の存在を検出する複数の溶液センサと、
を備える、二酸化炭素回収システム。
続きを表示(約 1,200 文字)
【請求項2】
請求項1に記載の二酸化炭素回収システムであって、
前記駆動力源による前記回転体を回転させる駆動力のトルクを計測するトルク計を備え、
前記トルク計により計測される前記トルクから前記二酸化炭素吸収溶液を含有する前記回転体の慣性モーメントを演算し、前記複数の溶液センサによる前記二酸化炭素吸収溶液の存在の検出結果から前記二酸化炭素吸収溶液が存在する領域の三次元形状を推定するように構成される、二酸化炭素回収システム。
【請求項3】
請求項2に記載の二酸化炭素回収システムであって、
推定した前記三次元形状の前記回転体の回転中心を回転軸とする慣性モーメントが前記トルク計の計測結果から演算した慣性モーメントと前記二酸化炭素吸収溶液を含有しない前記回転体の慣性モーメントとの差分と等しくなるような前記三次元形状の質量を、前記回転体に含有される前記二酸化炭素吸収溶液の全質量として演算する演算装置を備える、二酸化炭素回収システム。
【請求項4】
請求項3に記載の二酸化炭素回収システムであって、
前記複数の溶液センサは、前記回転体の前記回転中心線を含む断面に二次元状に配置され、
前記演算装置は、前記複数の溶液センサによる前記二酸化炭素吸収溶液の存在の前記検出結果から前記断面における前記二酸化炭素吸収溶液が存在する領域の二次元形状を推定し、推定した前記二次元形状を前記回転体の回転中心を中心として回転させることにより得られる形状を前記三次元形状として推定する、
二酸化炭素回収システム。
【請求項5】
請求項4に記載の二酸化炭素回収システムであって、
前記溶液センサの数は100以上1000以下であり、前記溶液センサは前記断面の互いに離間した100箇所以上1000箇所以下において前記二酸化炭素吸収溶液の存在を検出できるように配置される、
二酸化炭素回収システム。
【請求項6】
請求項4または請求項5に記載の二酸化炭素回収システムであって、
前記回転体は、内部に空洞が設けられる略円筒形状の筐体と、略扁平な形状を有し前記断面を含むように前記筐体の内部に配置されるセンサ支持部材と、前記二酸化炭素吸収溶液が拡散可能かつ気体が通過可能に構成され前記筐体の内部に充填される充填材と、を備え、
前記複数の溶液センサは、前記センサ支持部材に固定される、
二酸化炭素回収システム。
【請求項7】
請求項6に記載の二酸化炭素回収システムであって、
前記センサ支持部材は、網板状の部材である、
二酸化炭素回収システム。
【請求項8】
請求項1に記載の二酸化炭素回収システムであって、
前記二酸化炭素吸収溶液は、二酸化炭素を吸収する反応が発熱反応である溶液であり、
前記複数の溶液センサは、熱電対である、
二酸化炭素回収システム。
発明の詳細な説明
【技術分野】
【0001】
本発明は、二酸化炭素回収システムに関する。
続きを表示(約 1,700 文字)
【背景技術】
【0002】
従来、燃焼設備などのガス源において発生したガスから二酸化炭素を回収する二酸化炭素回収システムが公知である。二酸化炭素回収システムは、ガスに含有される二酸化炭素を二酸化炭素吸収溶液に吸収させる二酸化炭素吸収塔と、二酸化炭素吸収溶液から二酸化炭素を放散させる二酸化炭素放散塔とを備える。そして二酸化炭素回収システムは、ガス源において発生したガスが二酸化炭素吸収塔に送給されるように構成されるとともに、二酸化炭素吸収溶液が二酸化炭素吸収塔と二酸化炭素放散塔とを循環するように構成される。
【0003】
特許文献1には、回転可能な回転体が内部に配置された二酸化炭素吸収塔(特許文献1においては「RPB吸収装置」と記される)を備える二酸化炭素回収システムが開示される。この回転体の内部には充填材が収容される。そして、回転体の回転の遠心力によって二酸化炭素吸収溶液が充填材を内周側から外周側に移動し、二酸化炭素吸収溶液とガスとが気液接触(向流接触)する。これにより、ガスに含まれる二酸化炭素が二酸化炭素吸収溶液に吸収される。
【0004】
二酸化炭素回収システムにおける二酸化炭素の回収率は、回転体の内部での二酸化炭素吸収溶液の拡散の状態の影響を受ける。そして、二酸化炭素吸収溶液の拡散の状態は、二酸化炭素回収システムの稼働中において変動することがある。このため、二酸化炭素回収システムの性能の維持や異常検知のために、回転体における二酸化炭素吸収溶液の拡散の状態をリアルタイムで把握できることが求められる。
【0005】
なお、特許文献1には、所定の二酸化炭素の回収率を達成するために、実験的に規定された二酸化炭素吸収溶液の種類に適したL/G比(ガス流量に対する二酸化炭素吸収溶液の流量で示される比)、回転体の寸法、運転条件などが開示されている。しかしながら、特許文献1には、二酸化炭素回収システムの稼働中に回転体(充填材)の内部の二酸化炭素回収溶液の拡散の状態を把握するための構成は開示されていない。
【先行技術文献】
【特許文献】
【0006】
特表2021-529083号公報
【発明の概要】
【0007】
(発明が解決しようとする課題)
上記実情に鑑み、本発明の目的の1つは、稼働中に継続的に二酸化炭素吸収溶液の拡散の状態を取得できる二酸化炭素回収システムを提供することである。
【0008】
(課題を解決するための手段)
本開示に係る二酸化炭素回収システムは、
外部から送給される二酸化炭素吸収溶液と外部から送給される二酸化炭素を含有するガスとを気液接触させることにより前記ガスに含まれる二酸化炭素を前記二酸化炭素吸収溶液に吸収させる二酸化炭素吸収塔を備える二酸化炭素回収システムであって、
前記二酸化炭素吸収溶液が内部に拡散可能に構成され、前記二酸化炭素吸収塔の内部に配置され、駆動力源が出力する駆動力により回転する回転体と、
前記回転体の回転中心線からの距離および前記回転中心線に平行な方向の位置が互いに異なる位置に配置され、前記二酸化炭素吸収溶液の存在を検出する複数の溶液センサと、を備える。
【0009】
本開示に係る二酸化炭素回収システムによれば、回転体に複数の溶液センサを備えているため、複数の溶液センサの検出結果に基づいて稼働中に継続的に二酸化炭素吸収溶液の拡散の状態を取得できる二酸化炭素回収システムを提供できる。
【図面の簡単な説明】
【0010】
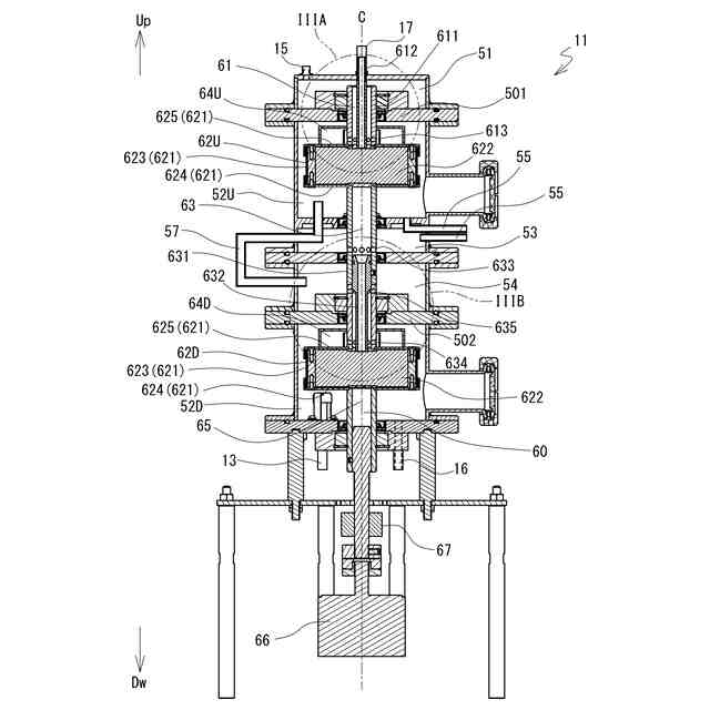
図1は、本実施形態に係る二酸化炭素回収システムの構成を示す模式図である。
図2は、二酸化炭素吸収塔の構成を示す断面模式図である。
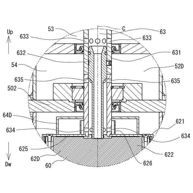
図3Aは、図2のIIIA部拡大図である。
図3Bは、図2のIIIB部拡大図である。
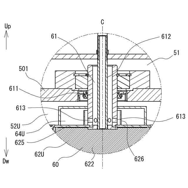
図4は、上段の気液接触部および上段の気液分離部の構成を示す部分断面図である。
図5は、溶液の質量の推定方法を説明する図である。
【発明を実施するための形態】
(【0011】以降は省略されています)
この特許をJ-PlatPat(特許庁公式サイト)で参照する
関連特許
株式会社アイシン
車両
7日前
株式会社アイシン
車両
7日前
株式会社アイシン
熱交換器
7日前
株式会社アイシン
熱交換器
7日前
株式会社アイシン
操作検出装置
1日前
株式会社アイシン
動力変換装置
7日前
株式会社アイシン
キックセンサ
20日前
株式会社アイシン
電力変換装置
20日前
株式会社アイシン
ヒートシンク
20日前
株式会社アイシン
冷却モジュール
20日前
株式会社アイシン
車両用ドア装置
20日前
株式会社アイシン
車両用駆動装置
22日前
株式会社アイシン
回転角検出装置
7日前
株式会社アイシン
車両用駆動装置
7日前
株式会社アイシン
車両用駆動装置
20日前
株式会社アイシン
位置姿勢取得装置
今日
株式会社アイシン
車両用駆動伝達装置
22日前
株式会社アイシン
車両用駆動伝達装置
7日前
株式会社アイシン
車両用駆動伝達装置
23日前
株式会社アイシン
車両用のドアロック装置
20日前
株式会社アイシン
ペロブスカイト太陽電池
21日前
株式会社アイシン
静電容量センサシステム
21日前
株式会社アイシン
二酸化炭素回収システム
今日
株式会社アイシン
ペロブスカイト太陽電池の製造方法
8日前
株式会社アイシン
バルブ装置の学習装置及び学習方法
23日前
株式会社アイシン
バルブ制御装置及びバルブ制御方法
23日前
株式会社アイシン
車両用制御装置及び車両用制御プログラム
今日
株式会社アイシン
水性エマルジョン系制振塗料組成物及びその硬化塗膜
20日前
株式会社アイシン
ホール輸送材料およびホール輸送材料を用いた太陽電池
28日前
株式会社アイシン
ホール輸送材料およびホール輸送材料を用いた太陽電池
1か月前
株式会社アイシン
ペロブスカイト太陽電池及びペロブスカイト太陽電池の製造方法
1か月前
ミクロエース株式会社
被覆銅材の剥離処理方法、処理装置、処理装置制御部およびプログラム
28日前
株式会社西部技研
除湿装置
1か月前
株式会社日本触媒
ドロー溶質
1か月前
プライミクス株式会社
攪拌装置
7日前
サンノプコ株式会社
消泡剤
1か月前
続きを見る
他の特許を見る