TOP
|
特許
|
意匠
|
商標
特許ウォッチ
Twitter
他の特許を見る
公開番号
2025167150
公報種別
公開特許公報(A)
公開日
2025-11-07
出願番号
2024071501
出願日
2024-04-25
発明の名称
重水素化アンモニアの製造設備および重水素化アンモニアの製造方法
出願人
岩谷産業株式会社
代理人
個人
,
個人
主分類
C01C
1/04 20060101AFI20251030BHJP(無機化学)
要約
【課題】重水素化合物のロスが少なく、効率よく重水素化アンモニアを製造することができる製造設備、および、重水素化アンモニアの製造方法を提供することである。
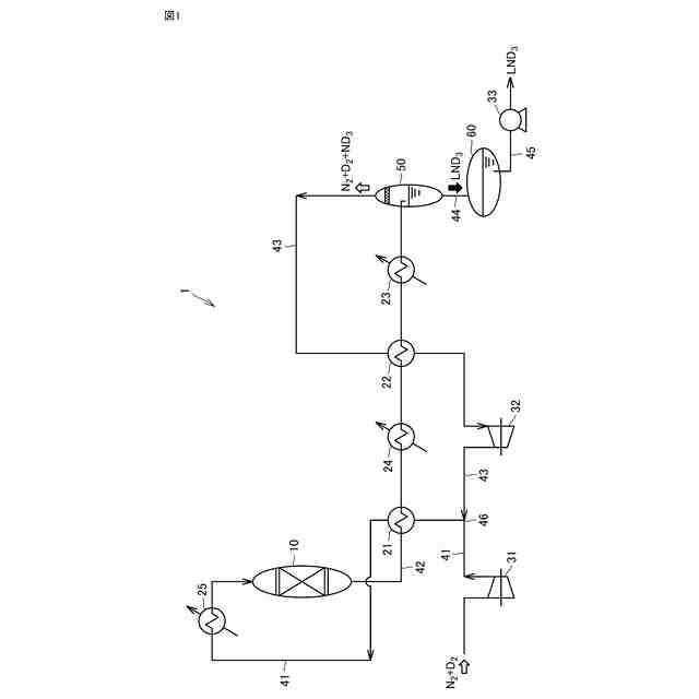
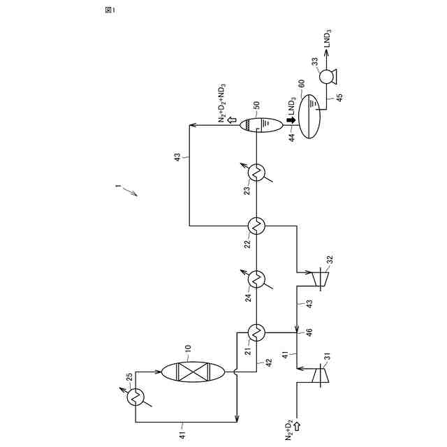
【解決手段】重水素化アンモニアの製造設備は、窒素と重水素とから重水素化アンモニアを生成させる重水素化アンモニア合成触媒を収容する反応器と、前記反応器から導出される反応混合物から重水素化アンモニア液体を分離する気液分離器と、前記反応器の入口側に接続する第1ラインと、前記反応器の出口側と前記気液分離器とに接続する第2ラインと、前記気液分離器の気体排出側と前記第1ラインとに接続する第3ラインと、前記第1ラインと前記第2ラインの間で熱交換を行う第1熱交換器と、前記第2ラインと前記第3ラインの間で熱交換を行う第2熱交換器と、を備える。
【選択図】図1
特許請求の範囲
【請求項1】
窒素(N
2
)と重水素(D
2
)とから重水素化アンモニア(ND
3
)を生成させる重水素化アンモニア合成触媒を収容する反応器と、
前記反応器から導出される反応混合物から重水素化アンモニア液体(LND
3
)を分離する気液分離器と、
前記反応器の入口側に接続する第1ラインと、
前記反応器の出口側と前記気液分離器とに接続する第2ラインと、
前記気液分離器の気体排出側と前記第1ラインとに接続する第3ラインと、
前記第1ラインと前記第2ラインの間で熱交換を行う第1熱交換器と、
前記第2ラインと前記第3ラインの間で熱交換を行う第2熱交換器と、
を備える、
重水素化アンモニアの製造設備。
続きを表示(約 1,600 文字)
【請求項2】
前記第2ラインにおける前記第2熱交換器よりも下流側に、第3熱交換器を備える、
請求項1に記載の重水素化アンモニアの製造設備。
【請求項3】
前記第2ラインにおける前記第1熱交換器と前記第2熱交換器との間に、第4熱交換器を備える、
請求項2に記載の重水素化アンモニアの製造設備。
【請求項4】
前記第1ラインは、
前記第1熱交換器を構成する第1配管と、
前記第1配管と並行に設けられ、前記第1熱交換器を構成しない第1バイパス配管と、と含む、
請求項1または請求項2に記載の重水素化アンモニアの製造設備。
【請求項5】
前記第1ラインは、
前記第1ラインにおける前記第1熱交換器と前記反応器との間に、さらに、第5熱交換器を備え、
前記第5熱交換器を構成する第2配管と、
前記第2配管と並行に設けられ、前記第5熱交換器を構成しない第2バイパス配管と、と含む、
請求項1または請求項2に記載の重水素化アンモニアの製造設備。
【請求項6】
前記重水素化アンモニア合成触媒が水素原子を含まないルテニウム系触媒である、
請求項1または請求項2に記載の重水素化アンモニアの製造設備。
【請求項7】
窒素(N
2
)と重水素(D
2
)とから重水素化アンモニア(ND
3
)を生成させる重水素化アンモニア合成触媒を収容する反応器と、
気液分離器と、
前記反応器の入口側に接続する第1ラインと、
前記反応器の出口側と前記気液分離器とに接続する第2ラインと、
前記気液分離器の気体排出側と前記第1ラインとに接続する第3ラインと、
前記第1ラインと前記第2ラインの間で熱交換を行う第1熱交換器と、
前記第2ラインと前記第3ラインの間で熱交換を行う第2熱交換器と、
を備える、重水素化アンモニアの製造設備において実施される重水素化アンモニアの製造方法であって、
前記第1ラインを通じて、窒素ガスおよび重水素ガスを前記反応器に導入する導入工程と、前記反応器内において、350~450℃、1~10MPaの条件下で重水素化アンモニア合成触媒に窒素ガスおよび重水素ガスを接触させる重水素化アンモニア合成工程と、
前記第2ラインを通じて、前記反応器から排出された反応混合物を前記気液分離器に導入し、前記気液分離器において、重水素化アンモニア液体(LND
3
)を分離する重水素化アンモニア分離工程と、
前記第3ラインを通じて、前記気液分離器から排出された気液分離後の気体を前記第1ラインに導入する循環工程と、
を含み、
前記重水素化アンモニア分離工程において、前記反応混合物は、前記第2ラインにおいて重水素化アンモニアの沸点以下まで冷却される、
重水素化アンモニアの製造方法。
【請求項8】
前記重水素化アンモニアの製造設備において、
前記第1ラインは、
前記第1熱交換器を構成する第1配管と、前記第1配管と並行に設けられ、前記第1熱交換器を構成しない第1バイパス配管と、と含み、
前記第1ラインにおける前記第1熱交換器と前記反応器との間に、さらに、第5熱交換器を備え、
前記第5熱交換器を構成する第2配管と、前記第2配管と並行に設けられ、前記第5熱交換器を構成しない第2バイパス配管と、と含み、
前記導入工程において、窒素ガスおよび重水素ガスのうち一部が、前記第1バイパス配管および前記第2バイパス配管の一方または両方を経由して、前記反応器に導入される、
請求項7に記載の重水素化アンモニアの製造方法。
発明の詳細な説明
【技術分野】
【0001】
本開示は、重水素化アンモニアの製造設備および重水素化アンモニアの製造方法に関する。
続きを表示(約 2,300 文字)
【背景技術】
【0002】
アンモニア(NH
3
)を構成する水素原子を重水素原子に代えた、重水素化アンモニア(ND
3
)が知られている。重水素化アンモニアの製造方法として、例えば特許文献1は、軽水素-重水素同位体交換反応を利用した重水素化アンモニアの製造方法を開示している。特許文献1は、アンモニアと重水素化溶媒とを反応容器内で混合して同位体交換反応を行い、次いで、重水素化アンモニアが溶解した重水素化溶媒にキャリアガスをバブリングすることによって重水素化アンモニアをガスとして取り出すことを開示している。
【0003】
特許文献2は、重水素化アンモニアの製造装置であって、反応容器と、反応容器から導出される粗重水素化アンモニアガスを重水素化アンモニアガスと溶媒成分とに分離する分離膜を有する溶媒分離モジュールと、溶媒分離モジュールから導出される重水素化アンモニアガス中に含まれる溶媒成分を除去する吸着剤を有する溶媒除去カラムと、を備える製造装置を開示している。特許文献2の製造装置における反応容器は、アンモニアと重水素化溶媒とを混合して軽水素-重水素同位体交換反応を行う反応容器である。
【0004】
特許文献3は、アンモニア(NH
3
)合成システムであって、アンモニア合成塔と、アンモニア合成塔からつながる排出ラインと、排出ラインに介装される水冷式または空冷式の冷却器と、冷却後の合成ガスからアンモニアガスと液体アンモニアとを分離する気液分離装置と、気液分離装置で分離されたアンモニアガスを含む原料ガスを、戻り原料ガスとしてアンモニア合成塔に戻す原料戻しラインと、を備えるシステムが開示されている。特許文献3に開示されたアンモニア合成塔は、ルテニウム系触媒を収容し、水素および窒素からアンモニアを合成する。特許文献3のアンモニア合成システムは、従来、チラー冷媒を用いて冷却が行われていたところ、チラー冷媒を用いず、合成ガスの冷却温度を30~50℃までとする。
【先行技術文献】
【特許文献】
【0005】
特開2022-89501号公報
特開2023-177916号公報
特開2016-56039号公報
【発明の概要】
【発明が解決しようとする課題】
【0006】
重水素化アンモニアの原料である重水素化合物は、供給量に限りがあり、高価である。このことから、より効率よく、原料のロスが少ない重水素化アンモニアの製造設備および重水素化アンモニアの製造方法が望まれている。この現状に鑑み、本開示の目的の一つは、重水素化合物のロスが少なく、効率よく重水素化アンモニアを製造することができる製造設備を提供することである。また、本開示の目的の一つは、重水素化合物のロスが少なく、効率よく重水素化アンモニアを製造することができる製造方法を提供することである。
【課題を解決するための手段】
【0007】
本開示にかかる重水素化アンモニアの製造設備は、窒素(N
2
)と重水素(D
2
)とから重水素化アンモニア(ND
3
)を生成させる重水素化アンモニア合成触媒を収容する反応器と、前記反応器から導出される反応混合物から重水素化アンモニア液体(LND
3
)を分離する気液分離器と、前記反応器の入口側に接続する第1ラインと、前記反応器の出口側と前記気液分離器とに接続する第2ラインと、前記気液分離器の気体排出側と前記第1ラインとに接続する第3ラインと、前記第1ラインと前記第2ラインの間で熱交換を行う第1熱交換器と、前記第2ラインと前記第3ラインの間で熱交換を行う第2熱交換器と、を備える。
【0008】
本開示にかかる重水素化アンモニアの製造方法は、前記製造設備において実施される重水素化アンモニアの製造方法である。本開示にかかる重水素化アンモニアの製造方法は、前記第1ラインを通じて、窒素ガスおよび重水素ガスを前記反応器に導入する導入工程と、前記反応器内において、350~450℃、1~10MPaの条件下で重水素化アンモニア合成触媒に窒素ガスおよび重水素ガスを接触させる重水素化アンモニア合成工程と、前記第2ラインを通じて、前記反応器から排出された反応混合物を前記気液分離器に導入し、前記気液分離器において、重水素化アンモニア液体(LND
3
)を分離する重水素化アンモニア分離工程と、前記第3ラインを通じて、前記気液分離器から排出された分離後気体を前記第1ラインに導入する循環工程と、を含む。前記重水素化アンモニア分離工程において、前記反応混合物は、前記第2ラインにおいて重水素化アンモニアの沸点以下まで冷却される。
【発明の効果】
【0009】
本開示にかかる製造設備によれば、重水素化合物のロスが少なく、効率よく重水素化アンモニアを製造することができる製造設備が提供される。また、本開示にかかる製造方法は、重水素化合物のロスが少なく、効率よく重水素化アンモニアを製造することができる製造方法が提供される。
【図面の簡単な説明】
【0010】
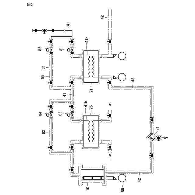
図1は、本開示にかかる実施の形態である重水素化アンモニアの製造設備の構成を示す説明図である。
図2は、本開示にかかる実施の形態である重水素化アンモニアの製造設備の構成の一部を示す説明図である。
【発明を実施するための形態】
(【0011】以降は省略されています)
この特許をJ-PlatPat(特許庁公式サイト)で参照する
関連特許
岩谷産業株式会社
燃料ガス充填設備
1か月前
岩谷産業株式会社
ガス漏洩検知システム
1か月前
岩谷産業株式会社
銅触媒による立体特異的シアノ化反応
2か月前
岩谷産業株式会社
液化水素の供給設備および液化水素の供給方法
19日前
三菱重工業株式会社
水素供給システムおよび方法
1か月前
岩谷産業株式会社
シールドガスおよびアルミニウム合金接合体の製造方法
27日前
岩谷産業株式会社
管状細胞構造体の凍結保存方法、凍結保存具および凍結体
1か月前
岩谷産業株式会社
重水素化アンモニアの製造設備および重水素化アンモニアの製造方法
19日前
個人
一酸化炭素の製造方法
20日前
株式会社タクマ
固体炭素化設備
1か月前
東洋アルミニウム株式会社
水素発生材料
6日前
東洋アルミニウム株式会社
水素発生材料
6日前
三菱重工業株式会社
加熱装置
1か月前
株式会社トクヤマ
酸性次亜塩素酸水の製造方法
28日前
東ソー株式会社
CHA型ゼオライトの製造方法
1か月前
東ソー株式会社
CHA型ゼオライトの製造方法
1か月前
日揮触媒化成株式会社
珪酸液およびその製造方法
1か月前
デンカ株式会社
窒化ケイ素粉末
1か月前
デンカ株式会社
窒化ケイ素粉末
1か月前
株式会社三井E&S
アンモニア改質装置
1か月前
住友化学株式会社
無機アルミニウム化合物粉末
27日前
デンカ株式会社
窒化ケイ素粉末の製造方法
1か月前
三菱ケミカル株式会社
槽の洗浄方法及びシリカ粒子の製造方法
1か月前
大阪瓦斯株式会社
酸化物複合体
1か月前
デンカ株式会社
セラミックス粉末の製造方法
1か月前
浅田化学工業株式会社
アルミナ水分散液の製造方法
19日前
デンカ株式会社
アルミナ粉末、無機粉末および樹脂組成物
14日前
デンカ株式会社
アルミナ粉末、無機粉末および樹脂組成物
14日前
デンカ株式会社
アルミナ粉末、無機粉末および樹脂組成物
14日前
JFEエンジニアリング株式会社
ドライアイス製造システム
28日前
デンカ株式会社
窒化ホウ素粉末の製造方法
1か月前
トヨタ自動車株式会社
光触媒を用いた水素ガス製造装置
1か月前
大阪瓦斯株式会社
水素製造装置及びその運転方法
1か月前
アサヒプリテック株式会社
濃縮方法
1か月前
トヨタ自動車株式会社
光触媒を用いた水素ガス製造装置
1か月前
アサヒプリテック株式会社
濃縮方法
1か月前
続きを見る
他の特許を見る