TOP
|
特許
|
意匠
|
商標
特許ウォッチ
Twitter
他の特許を見る
10個以上の画像は省略されています。
公開番号
2025161309
公報種別
公開特許公報(A)
公開日
2025-10-24
出願番号
2024064401
出願日
2024-04-12
発明の名称
水素製造システム、電力供給装置及び水素製造システムの制御方法
出願人
株式会社日立製作所
代理人
弁理士法人信友国際特許事務所
主分類
C25B
15/02 20210101AFI20251017BHJP(電気分解または電気泳動方法;そのための装置)
要約
【課題】 外部電源の異常発生時における水素製造システムの応答に応じて発生し得る外部電源への悪影響を抑制して外部電源の安定化を図るとともに、異常解消後の電流変動による水素製造装置の劣化を防止する。
【解決手段】 本発明の水素製造システムは、水素製造装置と、水素製造装置に直流電流を出力する電力供給部と、外部電源の電圧を監視し、電圧の監視結果に基づき、電力供給部から出力される直流電流を制御する制御部であって、外部電源の電圧低下を検知すると、電力供給部から出力される直流電流の値を0より大きな所定の直流電流値に低下させて水素製造装置の運転を継続し、その後、外部電源の電圧回復を検知すると、直流電流の値を所定の増加態様で特定の直流電流値まで増加させる制御部と、を備える。
【選択図】 図2
特許請求の範囲
【請求項1】
水素製造装置と、
外部電源から入力される交流電力を直流電力に変換し、前記水素製造装置に直流電流を出力する電力供給部と、
前記外部電源の電圧を監視し、該電圧の監視結果に基づき、前記電力供給部から出力される前記直流電流を制御する制御部であって、前記外部電源の電圧低下を検知すると、前記電力供給部から出力される前記直流電流の値を、0より大きな所定の直流電流値に低下させて前記水素製造装置の運転を継続し、その後、前記外部電源の電圧回復を検知すると、前記直流電流の値を所定の増加態様で特定の直流電流値まで増加させる前記制御部と、を備える
水素製造システム。
続きを表示(約 1,100 文字)
【請求項2】
前記所定の直流電流値は、前記水素製造装置を運転可能な最低電流値である
請求項1に記載の水素製造システム。
【請求項3】
前記外部電源の電圧回復の検知後、前記制御部により最初に設定される前記直流電流の目標値は、前記特定の直流電流値未満の値である
請求項1に記載の水素製造システム。
【請求項4】
前記制御部は、前記外部電源の電圧回復の検知後、前記直流電流の値を、経過時間に対して階段状の変化態様で、前記特定の直流電流値まで増加させる
請求項3に記載の水素製造システム。
【請求項5】
前記制御部は、前記外部電源の電圧低下の検知後、前記外部電源の電圧低下状態での運転継続時間が特定期間に到達した場合には、前記水素製造装置を前記外部電源から切り離す
請求項1に記載の水素製造システム。
【請求項6】
前記制御部は、前記水素製造装置に出力される前記直流電流の値を0にすることにより、前記水素製造装置を前記外部電源から切り離す
請求項5に記載の水素製造システム。
【請求項7】
前記制御部は、前記外部電源の電圧回復の検知後、前記外部電源の電圧の回復速度を監視し、該電圧の回復速度の監視結果に基づき、前記直流電流の値の増加態様を設定する
請求項1に記載の水素製造システム。
【請求項8】
前記外部電源には、商用電源、及び、再生可能エネルギー発電システムが含まれ、
前記制御部は、前記商用電源、及び、前記再生可能エネルギー発電システムに対して電気的に並列接続される
請求項1に記載の水素製造システム。
【請求項9】
前記制御部は、
前記再生可能エネルギー発電システムの電圧低下を検知した際には前記電力供給部から出力される前記直流電流の値を前記所定の直流電流値に低下させて前記水素製造装置の運転を継続し、
前記再生可能エネルギー発電システムの電圧低下に伴い、前記商用電源の電圧低下が検知された場合には、前記商用電源の電圧回復の検知後、前記直流電流の値を所定の増加態様で前記特定の直流電流値まで増加させる
請求項8に記載の水素製造システム。
【請求項10】
前記水素製造装置、前記電力供給部及び前記制御部を含む構成部を複数備え、
複数の前記構成部が前記外部電源に対して並列に接続される
請求項1に記載の水素製造システム。
(【請求項11】以降は省略されています)
発明の詳細な説明
【技術分野】
【0001】
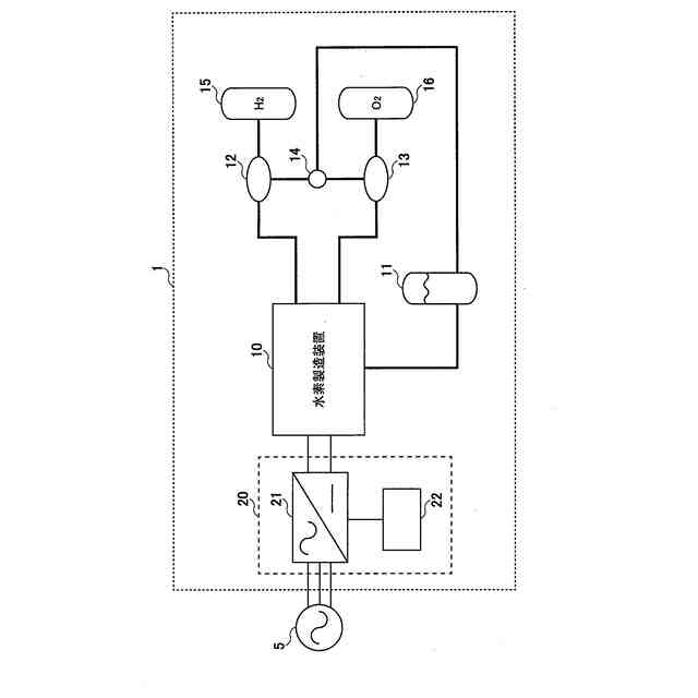
本発明は、水素製造システム、電力供給装置及び水素製造システムの制御方法に関する。
続きを表示(約 2,200 文字)
【背景技術】
【0002】
従来、固体高分子電解質膜を有し、循環水を電気分解して水素ガスと酸素ガスとを別個に発生させる水分解スタックを備えた水電解装置(水素製造装置)及びその制御方法が種々提案されている(例えば、特許文献1参照)。特許文献1には、高純度の水素ガス及び酸素ガスを高効率で得るため、次のような水電解装置の起動方法が提案されている。水電解スタックに流れる電流値が定格電流値より小さい場合には、水電解スタックの電圧値を予め設定された電圧上限値未満として、水電解スタックに流れる電流を定格電流値まで増加させる。また、水電解スタックの電圧値が上限値以上である場合には、水電解スタックに流れる電流値を維持する。
【先行技術文献】
【非特許文献】
【0003】
特開2010-59503号公報
【発明の概要】
【発明が解決しようとする課題】
【0004】
ところで、一般的には、水素製造装置を含む水素発生システムは、例えば、商用電源や再生エネルギー発電システムなどの外部電源と連系して構成され、外部電源から水素製造装置に電力が供給される。また、水素製造システムにおける単位時間内の水素生産量は消費電力と比例するため、水素ガスの大規模生産の要求に応えるためには、複数の水素製造システムを並列稼働して電気容量(設備容量)の大規模化を図る必要がある。
【0005】
しかしながら、大規模の水素製造システムでは設備容量が大きいため、外部電源の電圧低下(異常発生)時における水素製造システムの応答態様によっては、外部電源に悪影響を及ぼす可能性がある。例えば、商用電源(電力系統)との連系運用が行われている際に、商用電源の電圧(系統電圧)の低下と同時に、水素製造システムを外部電源から切り離す(解列する)と、逆に、系統電圧が大きく上昇してしまう可能性がある。特に、複数の水素製造システムからなる大規模システムにおいて、系統電圧の低下と同時に、複数の水素製造システムを一斉に解列すると、電力系統への上述のような悪影響もより大きくなる。それゆえ、水素製造システムの外部電源として商用電源を使用する場合には、外部電源(電力系統)の安定化が重要になる。
【0006】
また、外部電源の異常解消後に、水素製造システムに供給する電力を直ちに運転定格値まで回復させると、水電解スタックに流れる電流が急変動する可能性があり、この場合には、水電解スタックを劣化させる可能性がある。なお、上記特許文献1に開示の水電解装置の起動方法では、外部電源の異常解消後における上記課題は考慮されていない。
【0007】
本発明は、上記課題を解決するためになされたものである。本発明の目的は、外部電源の異常発生時における水素製造システムの応答に応じて発生し得る外部電源への悪影響を抑制して外部電源の安定化を図るとともに、異常解消後の電流変動による水素製造装置の劣化を防止することが可能な技術を提供することである。
【課題を解決するための手段】
【0008】
上記課題を解決するために、本発明の水素製造システムは、水素製造装置と、外部電源から入力される交流電力を直流電力に変換し、水素製造装置に直流電流を出力する電力供給部とを備える。また、本発明の水素製造システムは、外部電源の電圧を監視し、電圧の監視結果に基づき、電力供給部から出力される直流電流を制御する制御部を備える。制御部は、外部電源の電圧低下を検知すると、電力供給部から出力される直流電流の値を0より大きな所定の直流電流値に低下させて水素製造装置の運転を継続する。その後、制御部は、外部電源の電圧回復を検知すると、直流電流の値を所定の増加態様で特定の直流電流値まで増加させる。
【0009】
また、上記課題を解決するために、本発明の電力供給装置は、外部電源から入力される交流電力を直流電力に変換し、外部装置に直流電流を出力する電力供給部を備える。また、本発明の電力供給装置は、外部電源の電圧を監視し、電圧の監視結果に基づき、電力供給部から出力される直流電流を制御する制御部を備える。制御部は、外部電源の電圧低下を検知すると、電力供給部から出力される直流電流の値を0より大きな所定の直流電流値に低下させて外部装置の運転を継続する。その後、制御部は、外部電源の電圧回復を検知すると、直流電流の値を所定の増加態様で特定の直流電流値まで増加させる。
【0010】
さらに、上記課題を解決するために、本発明の水素製造システムの制御方法は、前記本発明の水素製造システムの制御方法であり、制御部が、外部電源の電圧を監視することを含む。また、水素製造システムの制御方法は、制御部が、外部電源の電圧低下を検知すると、電力供給部から出力される直流電流の値を0より大きな所定の直流電流値に低下させて水素製造装置の運転を継続することを含む。さらに、水素製造システムの制御方法は、制御部が、外部電源の電圧回復を検知すると、直流電流の値を所定の増加態様で特定の直流電流値まで増加させることを含む。
【発明の効果】
(【0011】以降は省略されています)
この特許をJ-PlatPat(特許庁公式サイト)で参照する
関連特許
株式会社日立製作所
鉄道車両
8日前
株式会社日立製作所
放射線モニタ
1日前
株式会社日立製作所
ガス分離システム
8日前
株式会社日立製作所
調停案提示システム
9日前
株式会社日立製作所
部品管理装置及び方法
15日前
株式会社日立製作所
ソフトウェア生成システム
18日前
株式会社日立製作所
データ変換装置および方法
2日前
株式会社日立製作所
情報処理装置、情報処理方法
17日前
株式会社日立製作所
蒸発乾固装置および蒸発乾固方法
16日前
株式会社日立製作所
治療効果予測システムおよび方法
9日前
株式会社日立製作所
情報処理システム、及び情報処理方法
17日前
株式会社日立製作所
計算機システム及び障害対処支援方法
9日前
株式会社日立製作所
情報処理システム、及び情報処理方法
15日前
株式会社日立製作所
故障要因分析装置及び故障要因分析方法
16日前
株式会社日立製作所
説明情報生成装置及び説明情報生成方法
16日前
株式会社日立製作所
圧延設定支援装置及び圧延設定支援方法
8日前
株式会社日立製作所
半導体装置および半導体装置の駆動方法
18日前
株式会社日立製作所
臨床試験計画装置および臨床試験計画方法
17日前
株式会社日立製作所
燃料電池ブロックおよび燃料電池システム
9日前
株式会社日立製作所
制御設計支援方法、および、制御設計支援装置
18日前
株式会社日立製作所
不具合文書処理装置、及び不具合文書処理方法
3日前
株式会社日立製作所
商品演出支援システム、及び商品演出支援方法
2日前
株式会社日立製作所
搬送装置を制御する制御システム及び制御方法
8日前
株式会社日立製作所
制御装置,移動体,制御システム及び制御方法
11日前
株式会社日立製作所
生産ラインを編成する装置、システムおよび方法
10日前
株式会社日立製作所
事象分析装置、事象分析方法および分析システム
2日前
株式会社日立製作所
異常事象対処支援装置および異常事象対処支援方法
10日前
株式会社日立製作所
計算機システム、プログラム、及びデータ圧縮方法
1日前
株式会社日立製作所
エンティティ抽出システム、エンティティ選択方法
10日前
株式会社日立製作所
情報処理システム、情報処理方法およびプログラム
2日前
株式会社日立製作所
クラウドデータベースシステム及びデータ管理方法
17日前
株式会社日立製作所
運用管理装置、運用管理方法、及び運用管理プログラム
18日前
株式会社日立製作所
行動分析装置、行動分析方法及び案内情報提供システム
1日前
株式会社日立製作所
ストレージシステム及びストレージシステムの制御方法
16日前
株式会社日立製作所
速度異常検出装置、乗客コンベア及び速度異常検出方法
17日前
株式会社日立製作所
情報処理装置、情報処理方法、及び情報処理プログラム
3日前
続きを見る
他の特許を見る