TOP
|
特許
|
意匠
|
商標
特許ウォッチ
Twitter
他の特許を見る
公開番号
2025159151
公報種別
公開特許公報(A)
公開日
2025-10-17
出願番号
2025136071,2021123773
出願日
2025-08-19,2021-07-29
発明の名称
発振回路
出願人
エイブリック株式会社
代理人
主分類
H03K
3/011 20060101AFI20251009BHJP(基本電子回路)
要約
【課題】動作時に大きな電流が流れる回路を備えていても、通常動作時の消費電流を小さくすることが可能な発振回路を提供する。
【解決手段】コンデンサの一方の端子に接続される第一の定電流回路と、コンデンサの他方の端子と第二の電源端子の間に接続される第一のスイッチ回路と、第二の定電流回路と、第二の定電流回路にゲートとドレインが接続されソースがコンデンサの他方の端子に接続される第一のMOSトランジスタと、ゲートが第一のMOSトランジスタのゲートと接続されドレインがコンデンサの一方の端子に接続される第二のMOSトランジスタと、第二のMOSトランジスタのソースと第二の電源端子の間に接続される第二のスイッチ回路と、コンデンサの一方の端子の電圧に基づく信号を出力する出力端子を備え、第一のスイッチ回路と第二のスイッチ回路は出力端子の信号と該信号の反転信号でオンオフが制御されることを特徴とする。
【選択図】図1
特許請求の範囲
【請求項1】
コンデンサと、
第一の電源端子と前記コンデンサの一方の端子の間に接続される第一の定電流回路と、
前記コンデンサの他方の端子と第二の電源端子の間に接続される第一のスイッチ回路と、
一方の端子が前記第一の電源端子に接続される第二の定電流回路と、
前記第二の定電流回路の他方の端子にゲートとドレインが接続され、ソースが前記コンデンサの他方の端子に接続される第一のMOSトランジスタと、
ゲートが前記第一のMOSトランジスタのゲートと接続され、ドレインが前記コンデンサの一方の端子に接続される第二のMOSトランジスタと、
前記第二のMOSトランジスタのソースと前記第二の電源端子の間に接続される第二のスイッチ回路と、
一方の端子が前記第一の電源端子に接続される第三の定電流回路と、
前記第三の定電流回路の他方の端子にドレインが接続され、ソースが前記第二の電源端子に接続され、ゲートが前記コンデンサの一方の端子と接続される第三のMOSトランジスタと、
前記第三のMOSトランジスタのドレインに接続された出力回路と、
を備え、
前記出力回路は、前記コンデンサの一方の端子の電圧が前記第三のMOSトランジスタの閾値に達することに応じて、状態が反転する信号を生成し、前記第一のスイッチ回路と前記第二のスイッチ回路を相補的にオンオフさせ、
前記第二のスイッチ回路がオンした際に、前記第一のMOSトランジスタのソースの電圧が、前記第一のMOSトランジスタと前記第二のMOSトランジスタのゲート・ソース間電圧の差分に応じた電圧となることで前記コンデンサの電圧振幅を規定することを特徴とする発振回路。
続きを表示(約 310 文字)
【請求項2】
前記出力回路は、
入力が前記第三のMOSトランジスタのドレインに接続され、前記第三のMOSトランジスタの閾値に基づく反転信号を出力する第一のインバーターと、
前記第一のインバーターから出力された前記反転信号を反転させて前記信号を生成する第二のインバーターと、
を有する、請求項1に記載の発振回路。
【請求項3】
前記第一のスイッチ回路は、前記第二のインバーターから出力される前記信号によってオンオフが制御され、
前記第二のスイッチ回路は、前記第一のインバーターから出力される前記反転信号によってオンオフが制御される、請求項2に記載の発振回路。
発明の詳細な説明
【技術分野】
【0001】
本発明は、発振回路に関する。
続きを表示(約 1,500 文字)
【背景技術】
【0002】
発振回路は、電源電圧や温度などの変動に影響されず一定の周波数を出力することが要求されている。
【0003】
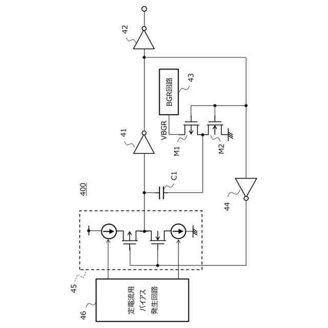
図4は、従来の発振回路を示す回路図である。
図4の発振回路400は、コンデンサC1と、インバーター41、42及び44と、バンドギャップ定電圧回路43(以降、BGR回路と称す)と、定電流源回路45と、定電流用バイアス発生回路46と、PMOSトランジスタM1と、NMOSトランジスタM2を備えている。
【0004】
BGR回路43は、電源電圧及び温度の変動の影響を受けない電圧VBGRを供給する。定電流用バイアス発生回路46にバイアス制御される定電流源回路45は、電源電圧及び温度の変動の影響を受けない定電流を発生する。図4の発振回路は、電圧VBGRと定電流がコンデンサC1の電圧を制御するので、電源電圧や温度などの変動に影響されず一定の周波数をインバーター42から出力することが出来る(例えば、特許文献1参照)。
【先行技術文献】
【特許文献】
【0005】
特開2005-217762号公報
【発明の概要】
【発明が解決しようとする課題】
【0006】
しかしながら、上述の発振回路は、BGR回路43と定電流用バイアス発生回路46を備えているため、それらの回路の回路規模が大きく、消費電流が大きい、という課題があった。
【0007】
本発明は上記課題に鑑みて為され、回路規模が小さく、消費電流が小さくても、電源電圧や温度などの変動に影響されず一定の周波数を出力することが出来る発振回路を提供することを目的とする。
【課題を解決するための手段】
【0008】
本発明の一態様の発振回路は、コンデンサと、第一の電源端子と前記コンデンサの一方の端子の間に接続される第一の定電流回路と、前記コンデンサの他方の端子と第二の電源端子の間に接続される第一のスイッチ回路と、一方の端子が前記第一の電源端子に接続される第二の定電流回路と、前記第二の定電流回路の他方の端子にゲートとドレインが接続され、ソースが前記コンデンサの他方の端子に接続される第一のMOSトランジスタと、ゲートが前記第一のMOSトランジスタのゲートと接続され、ドレインが前記コンデンサの一方の端子に接続される第二のMOSトランジスタと、前記第二のMOSトランジスタのソースと前記第二の電源端子の間に接続される第二のスイッチ回路と、前記コンデンサの一方の端子の電圧に基づく信号を出力する出力端子と、を備え、前記第一のスイッチ回路と前記第二のスイッチ回路は、前記出力端子の信号と該信号の反転信号でオンオフが制御されることを特徴とする。
【発明の効果】
【0009】
本発明の発振回路によれば、コンデンサの電圧を一定電圧で上昇下降させるNMOSトランジスタ及びスイッチ回路、コンデンサを一定電流で充放電する定電流回路を備えたので、回路規模及び消費電流が小さく、且つ電源電圧や温度などの変動に影響されず一定の周波数を出力することが出来る発振回路を提供することが可能となる。
【図面の簡単な説明】
【0010】
本実施形態の発振回路を示すブロック図である。
本実施形態の発振回路の一例を示す回路図である。
本実施形態の発振回路の動作を示すタイミングチャートである。
従来の発振回路を示すブロック図である。
【発明を実施するための形態】
(【0011】以降は省略されています)
この特許をJ-PlatPat(特許庁公式サイト)で参照する
関連特許
エイブリック株式会社
増幅器
1か月前
エイブリック株式会社
増幅器
1か月前
エイブリック株式会社
増幅回路
1か月前
日本電波工業株式会社
水晶振動子
15日前
日本電波工業株式会社
圧電振動片
1か月前
エイブリック株式会社
電圧検出器
2か月前
日本電波工業株式会社
圧電デバイス
3か月前
株式会社トーキン
ノイズフィルタ
2か月前
ローム株式会社
オペアンプ
3か月前
ローム株式会社
オペアンプ
3か月前
ローム株式会社
オペアンプ
3か月前
個人
誤り訂正装置及び誤り訂正方法
3か月前
京セラ株式会社
差動信号フィルタデバイス
2日前
株式会社大真空
恒温槽型圧電発振器
3か月前
京セラ株式会社
差動信号フィルタデバイス
2日前
三菱電機株式会社
半導体装置
3か月前
株式会社村田製作所
増幅回路
2か月前
株式会社半導体エネルギー研究所
駆動回路
1か月前
台灣晶技股ふん有限公司
水晶発振器
23日前
ローム株式会社
オペアンプ回路
3か月前
台灣晶技股ふん有限公司
水晶発振素子
23日前
ローム株式会社
オペアンプ回路
3か月前
ローム株式会社
オペアンプ回路
3か月前
TDK株式会社
電子部品
1か月前
株式会社村田製作所
高周波回路
2か月前
TDK株式会社
電子部品
1か月前
ローム株式会社
半導体集積回路
3か月前
ローム株式会社
半導体集積回路
3か月前
ローム株式会社
自己診断システム
1か月前
住友電気工業株式会社
高周波増幅器
2か月前
三菱電機株式会社
高周波増幅器モジュール
26日前
国立大学法人東北大学
弾性表面波デバイス
15日前
株式会社村田製作所
弾性波フィルタ
2か月前
京セラ株式会社
弾性波装置、分波器及び通信装置
3か月前
ローム株式会社
A/Dコンバータ回路
3か月前
ローム株式会社
遅延回路
3か月前
続きを見る
他の特許を見る