TOP
|
特許
|
意匠
|
商標
特許ウォッチ
Twitter
他の特許を見る
公開番号
2025145884
公報種別
公開特許公報(A)
公開日
2025-10-03
出願番号
2024046365
出願日
2024-03-22
発明の名称
データ処理装置及びデータ処理方法
出願人
セコム株式会社
代理人
個人
,
個人
,
個人
主分類
G06T
7/00 20170101AFI20250926BHJP(計算;計数)
要約
【課題】認識処理の対象となる環境同士の間の類比を判定する技術を提供する。
【解決手段】データ処理装置20は、参照環境において生じる事象を所定の認識処理によって認識した第1処理結果と、対象環境において生じる事象を認識処理によって認識した第2処理結果と、の間の類比を判定する比較部33と、第1比較処理と第2比較処理との間の類比に基づいて、参照環境と対象環境とが類似しているか否かを判定する判定部34と、を備える。
【選択図】図4
特許請求の範囲
【請求項1】
参照環境において生じる事象を所定の認識処理によって認識した第1処理結果と、対象環境において生じる事象を前記認識処理によって認識した第2処理結果と、の間の類比を判定する比較部と、
前記第1処理結果と前記第2処理結果との間の類比に基づいて、前記参照環境と前記対象環境とが類似しているか否かを判定する判定部と、
を備えることを特徴とするデータ処理装置。
続きを表示(約 1,900 文字)
【請求項2】
前記判定部は、複数の前記対象環境の各々について前記参照環境との間の類比を判定することにより、前記参照環境に類似する前記対象環境の集合を形成することを特徴とする請求項1に記載のデータ処理装置。
【請求項3】
前記対象環境を示す環境パラメータである第1環境パラメータを記憶する記憶部と、
前記判定部によって形成された前記集合に属する前記対象環境の前記第1環境パラメータに基づいて、環境パラメータの範囲である環境範囲を算出する環境範囲算出部と、
を更に備えることを特徴とする請求項2に記載のデータ処理装置。
【請求項4】
前記記憶部は、前記参照環境において生じる事象を認識する認識処理で用いられる処理パラメータであるベースパラメータを記憶し、
前記データ処理装置は、
前記集合に属する前記対象環境以外の他の環境を示す環境パラメータである第2環境パラメータを取得する取得部と、
取得した前記第2環境パラメータが前記環境範囲内の値である場合に、前記ベースパラメータを、前記他の環境において生じる事象を認識する認識処理で用いる処理パラメータにする処理パラメータ決定部と、
を更に備えることを特徴とする請求項3に記載のデータ処理装置。
【請求項5】
前記処理パラメータ決定部は、前記他の環境を示す第2環境パラメータと、前記参照環境を示す環境パラメータである第3環境パラメータと、の間の差分に基づいて前記ベースパラメータを補正することにより、前記他の環境における認識処理で用いる処理パラメータを決定することを特徴とする請求項4に記載のデータ処理装置。
【請求項6】
前記参照環境において生じる事象を認識する認識処理で用いられる処理パラメータであるベースパラメータを記憶する記憶部と、
前記ベースパラメータを、前記判定部により前記参照環境に類似すると判定された前記対象環境において生じる事象を認識する認識処理で用いる処理パラメータとして決定する処理パラメータ決定部と、
を備えることを特徴とする請求項1に記載のデータ処理装置。
【請求項7】
前記参照環境を示す環境パラメータである第3環境パラメータに基づいて、前記対象環境を示す環境パラメータである第1環境パラメータを生成する環境パラメータ生成部と、
前記環境パラメータ生成部が生成した前記第1環境パラメータに基づいて前記対象環境の空間モデルを生成する対象環境生成部と、
を備え、
前記比較部は、前記対象環境生成部が生成した空間モデルを用いて前記認識処理を実行することによって前記第2処理結果を取得することを特徴とする請求項1~5のいずれか一項に記載のデータ処理装置。
【請求項8】
前記判定部は、前記第1処理結果と前記第2処理結果との間の類似度に基づいて前記参照環境と前記対象環境とが類似しているか否かを判定し、
前記類似度は、前記認識処理の出力結果又は中間結果の傾向が類似している度合いを表すことを特徴とする請求項1~6のいずれか一項に記載のデータ処理装置。
【請求項9】
前記環境パラメータは、前記認識処理の対象を撮影するカメラの設置高を表すパラメータ、前記認識処理の対象の監視範囲を表すパラメータ、前記認識処理の対象の人数を表すパラメータ、前記認識処理の対象の環境に設置された物体の配置を表すパラメータ、前記認識処理の対象の環境における照明条件を表すパラメータ、のうち少なくとも1つを含むことを特徴とする請求項3に記載のデータ処理装置。
【請求項10】
参照環境を示す環境パラメータである第3環境パラメータと、前記参照環境において生じる事象を認識する認識処理で用いられる処理パラメータであるベースパラメータと、を記憶する記憶部と、
前記参照環境以外の他の環境を示す環境パラメータである第2環境パラメータと前記第3環境パラメータとの類比に基づいて、前記他の環境が前記参照環境と類似しているか否かを判定する判定部と、
前記他の環境が前記参照環境と類似していると判定された場合に、前記ベースパラメータを、前記他の環境において生じる事象を認識する認識処理で用いる処理パラメータとして決定する処理パラメータ決定部と、
を備えることを特徴とするデータ処理装置。
(【請求項11】以降は省略されています)
発明の詳細な説明
【技術分野】
【0001】
本発明は、データ処理装置及びデータ処理方法に関する。
続きを表示(約 1,900 文字)
【背景技術】
【0002】
現在、観測対象となる環境に設けられたセンサの出力信号に基づいてこの環境に生じた事象を認識する認識システムが活用されている。このような認識システムを実際の実環境に適用する際には、実際に適用する前に実環境を模した仮想環境を構築して、仮想環境において認識処理を実行して認識性能を評価した上で、所望の認識性能を実現するように認識処理で用いられる処理パラメータを調整する必要がある。
【0003】
認識処理の認識性能を評価するに際しては、従来は物理的に構築した仮想環境にて認識処理を動作させることによって評価・検証していた。近年では、CG(コンピュータグラフィクス)を使って仮想環境を構築し、当該仮想環境にて認識処理を実行することにより、仮想環境の構築コストを削減する方法も用いられている。
例えば、特許文献1では、CGで生成した学習画像を再学習することによって認識精度を向上させる技術が記載されている。
【先行技術文献】
【特許文献】
【0004】
国際公開第2016/151618号パンフレット
【発明の概要】
【発明が解決しようとする課題】
【0005】
しかしながら、認識システムを適用する実環境の数が増加すると、実環境毎に個別に仮想環境を構築するのは運用負荷が増大する。
この点、認識処理で用いられる処理パラメータが調整済みの既知環境が存在し、この既知と実環境とが類似していれば、この既知環境に対して調整された処理パラメータを活用して、実環境における認識処理で用いられる処理パラメータを調整できる。
本発明は、上記の問題点を鑑みてなされたものであり、認識処理の対象となる環境同士の間の類比を判定する技術を提供することを目的とする。
【課題を解決するための手段】
【0006】
本発明の一形態によるデータ処理装置は、参照環境において生じる事象を所定の認識処理によって認識した第1処理結果と、対象環境において生じる事象を認識処理によって認識した第2処理結果と、の間の類比を判定する比較部と、第1処理結果と第2処理結果との間の類比に基づいて、参照環境と対象環境とが類似しているか否かを判定する判定部と、を備える。
【0007】
本発明の他の形態によるデータ処理装置は、参照環境を示す環境パラメータである第3環境パラメータと、参照環境において生じる事象を認識する認識処理で用いられる処理パラメータであるベースパラメータと、を記憶する記憶部と、参照環境以外の他の環境を示す環境パラメータである第2環境パラメータと第3環境パラメータとの類比に基づいて、他の環境が参照環境と類似しているか否かを判定する判定する判定部と、他の環境が参照環境と類似していると判定された場合に、ベースパラメータを、他の環境において生じる事象を認識する認識処理で用いる処理パラメータとして決定する処理パラメータ決定部と、を備える。
【発明の効果】
【0008】
本発明によれば、認識処理の対象となる環境同士の間の類比を判定する技術を提供できる。
【図面の簡単な説明】
【0009】
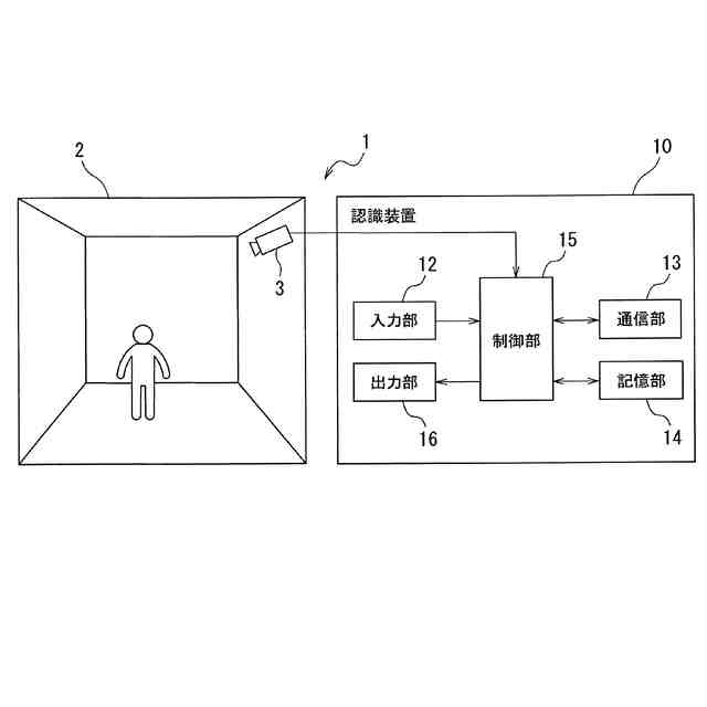
実環境において生じる事象を認識する認識システムの全体構成の一例の概略図である。
(a)~(c)は、実施形態のデータ処理方法の一例の概要を説明する模式図である。
実施形態のデータ処理装置のハードウエア構成の一例の概略図である。
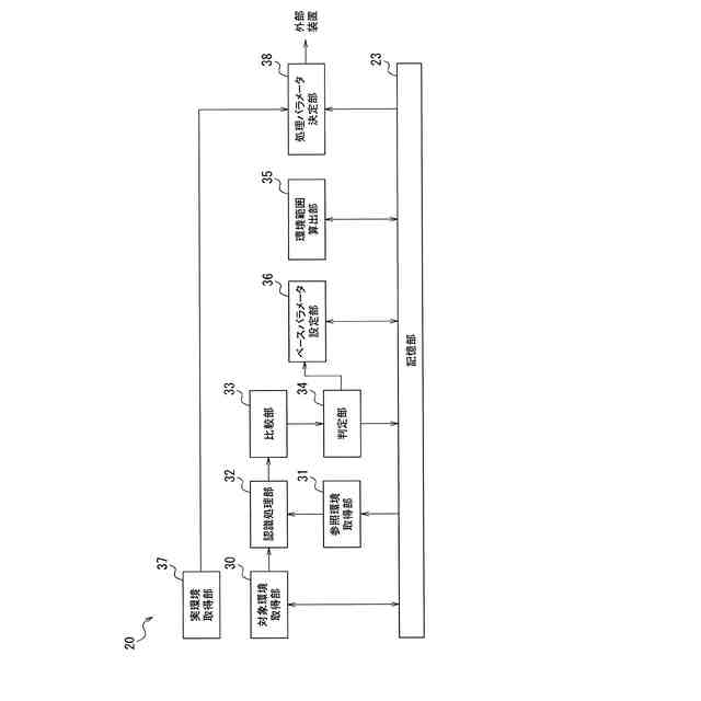
実施形態のデータ処理装置の機能構成の一例を示すブロック図である。
(a)及び(b)は、人物追跡処理の中間結果の一例を説明する模式図である。
(a)~(e)は、参照環境と対象環境と類比判定の模式図である。
ベースパラメータの特化パラメータの調整方法の一例を説明する模式図である。
実施形態のデータ処理方法の一例のフローチャートである。
【発明を実施するための形態】
【0010】
以下において、図面を参照して本発明の実施形態を説明する。なお、以下に示す本発明の実施形態は、本発明の技術的思想を具体化するための装置や方法を例示するものであって、本発明の技術的思想は、構成部品の構造、配置等を下記のものに特定するものではない。本発明の技術的思想は、特許請求の範囲に記載された請求項が規定する技術的範囲内において、種々の変更を加えることができる。
(【0011】以降は省略されています)
この特許をJ-PlatPat(特許庁公式サイト)で参照する
関連特許
セコム株式会社
ロボット
1か月前
セコム株式会社
自律走行ロボット
2か月前
セコム株式会社
自律移動ロボット
4日前
セコム株式会社
火災監視システム
11日前
セコム株式会社
自律走行ロボット
1か月前
セコム株式会社
巡回警備ロボット
1か月前
セコム株式会社
自律走行ロボット
2か月前
セコム株式会社
表示機能付き認証装置
4日前
セコム株式会社
警備システム及び警備装置
1か月前
セコム株式会社
データ処理装置及びデータ処理方法
11日前
セコム株式会社
生活見守りシステム及びプログラム
4日前
セコム株式会社
生活見守りシステム及びプログラム
4日前
セコム株式会社
自律移動ロボットおよび制御システム
4日前
セコム株式会社
自律移動ロボットおよび制御システム
4日前
セコム株式会社
センタ装置、対話システム及び対話方法
12日前
セコム株式会社
対話システム、対話方法及びセンタ装置
12日前
セコム株式会社
端末所持者検知装置及び端末所持者検知方法
12日前
セコム株式会社
飛行ロボットの画像表示装置及び画像表示方法
4日前
セコム株式会社
飛行ロボットの画像表示装置及び画像表示方法
4日前
株式会社デンソーウェーブ
通行管理システム
5日前
セコム株式会社
飛行ロボットの画像表示装置および画像表示方法
5日前
セコム株式会社
飛行ロボットの画像表示装置および画像表示方法
5日前
セコム株式会社
警備システム、サーバ、警備装置及び作業ロボット
1か月前
セコム株式会社
警備システム、サーバ、警備装置及び作業ロボット
1か月前
セコム株式会社
警備システム、サーバ、警備装置及び作業ロボット
1か月前
セコム株式会社
警備システム、サーバ、警備装置及び作業ロボット
1か月前
セコム株式会社
自律飛行ロボットの飛行制御システム及び飛行制御方法
5日前
セコム株式会社
飛行ロボットの画像管理装置、画像管理システム及び画像管理方法
4日前
セコム株式会社
飛行ロボットの画像管理装置、画像管理システム及び画像管理方法
4日前
セコム株式会社
飛行ロボットの画像管理装置、画像管理システム及び画像管理方法
4日前
セコム株式会社
飛行ロボットの画像管理装置、画像管理システム及び画像管理方法
4日前
セコム株式会社
データ処理装置、学習データ生成装置、データ処理方法及び学習データ生成方法
7日前
セコム株式会社
携帯端末、警備システム、プログラム及び表示方法
1か月前
個人
詐欺保険
今日
個人
縁伊達ポイン
今日
個人
QRコードの彩色
4日前
続きを見る
他の特許を見る