TOP
|
特許
|
意匠
|
商標
特許ウォッチ
Twitter
他の特許を見る
公開番号
2025144815
公報種別
公開特許公報(A)
公開日
2025-10-03
出願番号
2024044675
出願日
2024-03-21
発明の名称
OLT及び帯域割当方法
出願人
住友電気工業株式会社
代理人
弁理士法人サンクレスト国際特許事務所
主分類
H04L
12/44 20060101AFI20250926BHJP(電気通信技術)
要約
【課題】 異なる伝送速度のPONの共存を低コストで実現する。
【解決手段】 本開示の一態様に係る装置は、複数種類の上り伝送速度での光通信が可能なPONのOLTであって、下記の第1DBAを実行する第1信号処理部と、下記の第2DBAを実行する第2信号処理部と、前記第1DBAの割当可能期間と前記第2DBAの割当可能期間とを排他的に連携させる処理を実行するDBA連携部と、を備える。
第1DBA:上り伝送速度が第1速度である第1ONUが対象に含まれるDBA
第2DBA:上り伝送速度が前記第1速度と異なる第2速度である第2ONUが対象に含まれるDBA
【選択図】 図4
特許請求の範囲
【請求項1】
複数種類の上り伝送速度での光通信が可能なPONのOLTであって、
下記の第1DBAを実行する第1信号処理部と、
下記の第2DBAを実行する第2信号処理部と、
前記第1DBAの割当可能期間と前記第2DBAの割当可能期間とを排他的に連携させる処理を実行するDBA連携部と、を備えるOLT。
第1DBA:上り伝送速度が第1速度である第1ONUが対象に含まれるDBA
第2DBA:上り伝送速度が前記第1速度と異なる第2速度である第2ONUが対象に含まれるDBA
続きを表示(約 1,000 文字)
【請求項2】
前記第1ONUは、GE-PONのONU又は10G-EPONのONUである、請求項1に記載のOLT。
【請求項3】
前記第1DBAの対象は、
上り伝送速度が前記第1ONUと異なる他のONUを含む、請求項2に記載のOLT。
【請求項4】
前記第1ONUは、GE-PONのONUであり、
前記他のONUは、10G-EPONのONUであり、
前記第2ONUは、25G-EPONのONUである、請求項3に記載のOLT。
【請求項5】
前記連携させる処理は、
下記の条件を満たす設定を前記第1信号処理部と前記第2信号処理部に施す処理である、請求項1から請求項4のいずれか1項に記載にOLT。
条件1:両DBAの割当サイクルの時間長が一致すること
条件2:両DBAの割当可能期間の和が割当サイクルの時間長に等しいか、或いは当該時間長以下であること
条件3:両DBAの割当可能期間が重複なく配置されること
【請求項6】
前記DBA連携部は、
上り方向の通信状況を表す比率に応じて、前記第1DBAの割当可能期間と前記第2DBAの割当可能期間との比率を更新する処理を実行する、請求項1から請求項4のいずれか1項に記載のOLT。
【請求項7】
前記通信状況を表す比率は、
前記第1DBAの割り当て対象であるONUの設置数と、前記第2DBAの割り当て対象であるONUの設置数との比率である、請求項6に記載のOLT。
【請求項8】
前記通信状況を表す比率は、
前記第1信号処理部における単位時間当たりの上り送信量の統計値と、前記第2信号処理部における単位時間当たりの上り送信量の統計値との比率である、請求項6に記載のOLT。
【請求項9】
複数種類の上り伝送速度での光通信が可能なPONのOLTにおける帯域割当方法であって、
下記の第1DBAの割当可能期間と下記の第2DBAの割当可能期間とを排他的に連携させる処理を実行するステップと、
前記第1DBAの割当可能期間に当該第1DBAを実行し、前記第2DBAの割当可能期間に当該第2DBAを実行するステップと、を含む帯域割当方法。
第1DBA:上り伝送速度が第1速度である第1ONUが対象に含まれるDBA
第2DBA:上り伝送速度が前記第1速度と異なる第2速度である第2ONUが対象に含まれるDBA
発明の詳細な説明
【技術分野】
【0001】
本開示は、OLT及び帯域割当方法に関する。
続きを表示(約 2,100 文字)
【背景技術】
【0002】
GE-PON(Gigabit Ethernet Passive Optical Network:「Ethernet」は登録商標)と10G-EPONについては、下り通信を波長多重としかつ上り通信を時分割多重とすることにより既に共存が実現している。
また、特許文献1には、GE-PON、10G-EPON、及び25G-EPONの3種類など、波長帯域が重なる複数種類のPONを共存可能にする、OLT(Optical Line Terminal)のマイグレーション方法が記載されている。
【先行技術文献】
【特許文献】
【0003】
WO2018/179497
【非特許文献】
【0004】
Fabienne Saliou, “Triple Coexistance of G-PON, XGS-PON and 50G-PON Systems with Extended Reach”, ECOC 2023, paper Tu.A.5.3.
D. Umeda, "25G NRZ Transmission", IEEE P802.3ca Task Force, May 2016, contribution.
Hongseok Shin, “Optical Pluggables for Mobile Fronthaul in SKT”, ECOC2023, workshop MOPA Optics for Wireless.
【発明の概要】
【発明が解決しようとする課題】
【0005】
例えば、GE-PON及び10G-EPONと25G-EPONとでは、通信フレームの構造が異なるため前方誤り訂正(FEC)の方式なども相違する。従って、3種類のPONのONUを対象とする統括的な動的帯域割当(DBA)が可能なMAC(Media Access Control)チップを採用しようとすると、開発コストが高くなるという問題がある。
本開示は、異なる伝送速度のPONの共存を低コストで実現できるOLTを提供することを目的とする。
【課題を解決するための手段】
【0006】
本開示の一態様に係る装置は、複数種類の上り伝送速度での光通信が可能なPONのOLTであって、下記の第1DBAを実行する第1信号処理部と、下記の第2DBAを実行する第2信号処理部と、前記第1DBAの割当可能期間と前記第2DBAの割当可能期間とを排他的に連携させる処理を実行するDBA連携部と、を備える。
第1DBA:上り伝送速度が第1速度である第1ONUが対象に含まれるDBA
第2DBA:上り伝送速度が前記第1速度と異なる第2速度である第2ONUが対象に含まれるDBA
【0007】
本開示は、上記のような特徴的な構成を備えるシステム及び装置として実現できるだけでなく、かかる特徴的な構成をコンピュータに実行させるためのプログラムとして実現することができる。また、本開示は、システム及び装置の一部又は全部を実現する半導体集積回路として実現することができる。
【発明の効果】
【0008】
本開示によれば、異なる伝送速度のPONの共存を低コストで実現できる。
【図面の簡単な説明】
【0009】
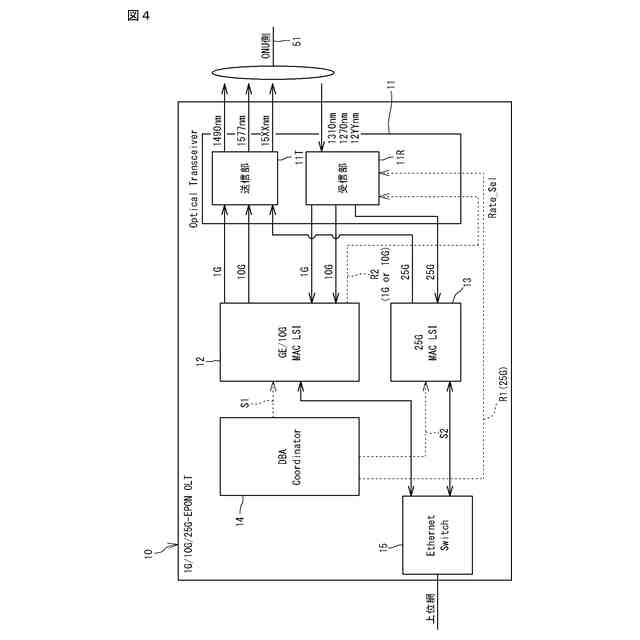
図1は、PONシステム全体構成の一例を示すネットワーク接続図である。
図2は、GE-PON、10G-EPON、及び25G-EPONについての、IEEE標準の波長配置を示す説明図である。
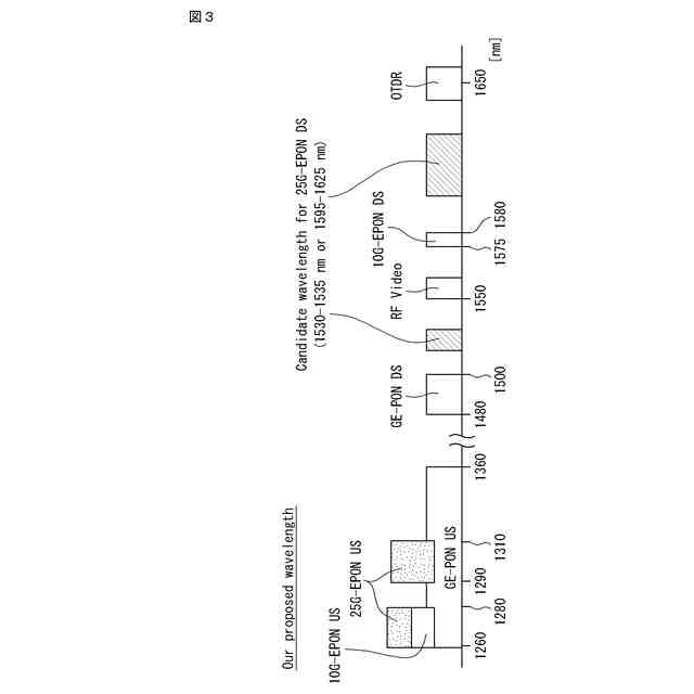
図3は、GE-PON、10G-EPON、及び25G-EPONについての、推奨される波長配置を示す説明図である。
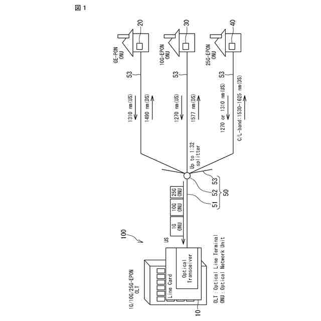
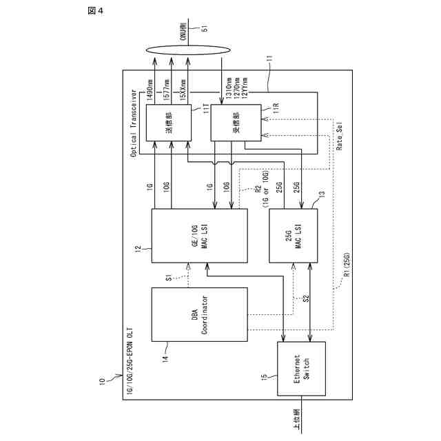
図4は、OLTの内部構成の一例を示すブロック図である。
図5は、第1信号処理部の動作タイミングと第2信号処理部の動作タイミングとを対応づけたタイムチャートである。
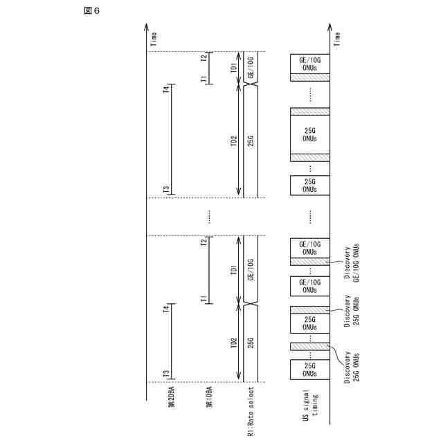
図6は、DBAの割当可能期間の割り当て例を示すタイミングチャートである。
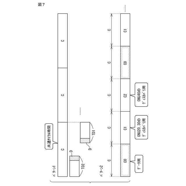
図7は、ディスカバリの運用方法のバリエーションを示す説明図である。
【発明を実施するための形態】
【0010】
<本開示の実施形態の概要>
以下、本開示の実施形態の概要を列記して説明する。
(1) 本実施形態に係る装置は、複数種類の上り伝送速度での光通信が可能なPONのOLTであって、下記の第1DBAを実行する第1信号処理部と、下記の第2DBAを実行する第2信号処理部と、前記第1DBAの割当可能期間と前記第2DBAの割当可能期間とを排他的に連携させる処理を実行するDBA連携部と、を備える。
第1DBA:上り伝送速度が第1速度である第1ONUが対象に含まれるDBA
第2DBA:上り伝送速度が前記第1速度と異なる第2速度である第2ONUが対象に含まれるDBA
(【0011】以降は省略されています)
この特許をJ-PlatPat(特許庁公式サイト)で参照する
関連特許
住友電気工業株式会社
受光素子
5日前
住友電気工業株式会社
空気ばね
7日前
住友電気工業株式会社
半導体装置
7日前
住友電気工業株式会社
OLT及び帯域割当方法
3日前
住友電気工業株式会社
半導体装置およびその製造方法
4日前
住友電気工業株式会社
受光素子、および受光素子の製造方法
7日前
住友電気工業株式会社
アクセスポイント装置および無線通信設定方法
3日前
住友電気工業株式会社
蓄電システム、電力供給システムおよび制御方法
7日前
株式会社オートネットワーク技術研究所
基板装置
7日前
株式会社オートネットワーク技術研究所
基板装置
7日前
株式会社オートネットワーク技術研究所
追加外装部品
7日前
株式会社オートネットワーク技術研究所
ワイヤハーネス
3日前
株式会社オートネットワーク技術研究所
バスバー締結構造
3日前
株式会社オートネットワーク技術研究所
バスバー締結構造
3日前
株式会社オートネットワーク技術研究所
ジョイントコネクタ
3日前
株式会社オートネットワーク技術研究所
車載機器の支持装置
7日前
株式会社オートネットワーク技術研究所
追加配線部材の配索構造
7日前
株式会社オートネットワーク技術研究所
ワイヤハーネスの配索構造
7日前
株式会社オートネットワーク技術研究所
配策構造及び配線ユニット
7日前
株式会社オートネットワーク技術研究所
端子台及び端子台の製造方法
10日前
株式会社オートネットワーク技術研究所
ステータの製造方法及びステータ
3日前
株式会社オートネットワーク技術研究所
外装部品ユニットおよびカバー部材
7日前
株式会社オートネットワーク技術研究所
車載機器の支持装置および被ガイド体
7日前
株式会社オートネットワーク技術研究所
車両用ドア及び車両用ドアの交換用内装
7日前
株式会社オートネットワーク技術研究所
配線部材組付体及び追加配線部材組付モジュール
7日前
株式会社オートネットワーク技術研究所
配線部材組付体及び追加配線部材組付モジュール
7日前
株式会社オートネットワーク技術研究所
ワイヤーハーネス
6日前
住友電気工業株式会社
炭化珪素基板、炭化珪素基板の製造方法、炭化珪素エピタキシャル基板の製造方法、炭化珪素エピタキシャル基板、炭化珪素半導体装置の製造方法、および炭化珪素半導体装置
7日前
個人
店内配信予約システム
2か月前
サクサ株式会社
中継装置
2か月前
WHISMR合同会社
収音装置
25日前
アイホン株式会社
電気機器
19日前
キヤノン株式会社
撮像装置
3か月前
キヤノン株式会社
電子機器
2か月前
キヤノン株式会社
撮像装置
1か月前
ヤマハ株式会社
信号処理装置
3か月前
続きを見る
他の特許を見る